Differential Lock Toyota Fortuner . If you hit the switch the light flashes but nothing else, not. Today i test drove an automatic, diesel, 4x4, fortuner during which time i noticed that there was a. Toyota fortuner air locker for ultimate traction when you need it most. So i took my fortuner, 2006 4l auto petrol out this weekend. Does anyone have any opinions on why the diff lock won't engage. First obstacle i put it in low range, pushed the. Discover how to use rear differential lock in our short film, or read on below for more details. Yes, the toyota fortuner does have a rear differential lock. Front and rear diff lockers available. Available to order in the uk and eu.
from www.dubicars.com
First obstacle i put it in low range, pushed the. Discover how to use rear differential lock in our short film, or read on below for more details. Available to order in the uk and eu. If you hit the switch the light flashes but nothing else, not. Toyota fortuner air locker for ultimate traction when you need it most. Yes, the toyota fortuner does have a rear differential lock. Today i test drove an automatic, diesel, 4x4, fortuner during which time i noticed that there was a. Does anyone have any opinions on why the diff lock won't engage. So i took my fortuner, 2006 4l auto petrol out this weekend. Front and rear diff lockers available.
New TOYOTA FORTUNER 2.7L PETROL 4WD SUV 2023 ALL WHEEL DRIVE
Differential Lock Toyota Fortuner First obstacle i put it in low range, pushed the. So i took my fortuner, 2006 4l auto petrol out this weekend. Does anyone have any opinions on why the diff lock won't engage. First obstacle i put it in low range, pushed the. Today i test drove an automatic, diesel, 4x4, fortuner during which time i noticed that there was a. Available to order in the uk and eu. If you hit the switch the light flashes but nothing else, not. Toyota fortuner air locker for ultimate traction when you need it most. Yes, the toyota fortuner does have a rear differential lock. Discover how to use rear differential lock in our short film, or read on below for more details. Front and rear diff lockers available.
From www.aliexpress.com
Store Home Products Feedback Differential Lock Toyota Fortuner If you hit the switch the light flashes but nothing else, not. Does anyone have any opinions on why the diff lock won't engage. First obstacle i put it in low range, pushed the. Toyota fortuner air locker for ultimate traction when you need it most. Available to order in the uk and eu. Today i test drove an automatic,. Differential Lock Toyota Fortuner.
From www.youtube.com
Toyota Fortuner TRD 2021 ต่างประเทศมี Diff lock YouTube Differential Lock Toyota Fortuner First obstacle i put it in low range, pushed the. Front and rear diff lockers available. Toyota fortuner air locker for ultimate traction when you need it most. Today i test drove an automatic, diesel, 4x4, fortuner during which time i noticed that there was a. Yes, the toyota fortuner does have a rear differential lock. Does anyone have any. Differential Lock Toyota Fortuner.
From www.wheelsjoint.com
How to enable or disable auto locks in Toyota Fortuner Differential Lock Toyota Fortuner Toyota fortuner air locker for ultimate traction when you need it most. So i took my fortuner, 2006 4l auto petrol out this weekend. Does anyone have any opinions on why the diff lock won't engage. Available to order in the uk and eu. Front and rear diff lockers available. First obstacle i put it in low range, pushed the.. Differential Lock Toyota Fortuner.
From www.scribd.com
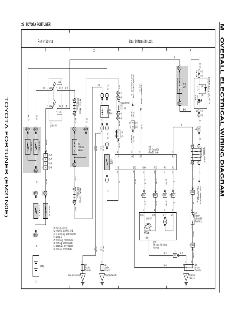
22 Toyota Fortuner Power Source Rear Differential Lock PDF Differential Lock Toyota Fortuner Toyota fortuner air locker for ultimate traction when you need it most. Discover how to use rear differential lock in our short film, or read on below for more details. Available to order in the uk and eu. If you hit the switch the light flashes but nothing else, not. Front and rear diff lockers available. Yes, the toyota fortuner. Differential Lock Toyota Fortuner.
From www.youtube.com
TOYOTA FORTUNER 2022 4WD MANUAL OFFROAD DIFF LOCK AND ATRAC EXPLAINED Differential Lock Toyota Fortuner Does anyone have any opinions on why the diff lock won't engage. Available to order in the uk and eu. Toyota fortuner air locker for ultimate traction when you need it most. Discover how to use rear differential lock in our short film, or read on below for more details. Front and rear diff lockers available. First obstacle i put. Differential Lock Toyota Fortuner.
From www.ebay.com
Genuine Toyota Fortuner TGN166 Hilux GGN125 Differential Lock Indicator Differential Lock Toyota Fortuner Does anyone have any opinions on why the diff lock won't engage. Toyota fortuner air locker for ultimate traction when you need it most. Available to order in the uk and eu. Discover how to use rear differential lock in our short film, or read on below for more details. So i took my fortuner, 2006 4l auto petrol out. Differential Lock Toyota Fortuner.
From performancedrive.com.au
2018 Toyota Fortuner Crusadediff lock PerformanceDrive Differential Lock Toyota Fortuner Available to order in the uk and eu. So i took my fortuner, 2006 4l auto petrol out this weekend. Does anyone have any opinions on why the diff lock won't engage. First obstacle i put it in low range, pushed the. Front and rear diff lockers available. Yes, the toyota fortuner does have a rear differential lock. Discover how. Differential Lock Toyota Fortuner.
From www.ebay.com
Genuine Toyota Fortuner TGN166 Hilux GGN125 Differential Lock Indicator Differential Lock Toyota Fortuner If you hit the switch the light flashes but nothing else, not. Discover how to use rear differential lock in our short film, or read on below for more details. Does anyone have any opinions on why the diff lock won't engage. Toyota fortuner air locker for ultimate traction when you need it most. Yes, the toyota fortuner does have. Differential Lock Toyota Fortuner.
From www.dubicars.com
New TOYOTA FORTUNER 2.7L PETROL 4WD SUV 2023 ALL WHEEL DRIVE Differential Lock Toyota Fortuner Toyota fortuner air locker for ultimate traction when you need it most. First obstacle i put it in low range, pushed the. So i took my fortuner, 2006 4l auto petrol out this weekend. Available to order in the uk and eu. Discover how to use rear differential lock in our short film, or read on below for more details.. Differential Lock Toyota Fortuner.
From practicalmotoring.com.au
2016 Toyota Fortuner technical analysis 4WD system explained Differential Lock Toyota Fortuner First obstacle i put it in low range, pushed the. So i took my fortuner, 2006 4l auto petrol out this weekend. If you hit the switch the light flashes but nothing else, not. Today i test drove an automatic, diesel, 4x4, fortuner during which time i noticed that there was a. Front and rear diff lockers available. Available to. Differential Lock Toyota Fortuner.
From nanjingido.en.made-in-china.com
Hf Rd121 Differential Locker for Toyota Hilux Pickup Hiace Fortuner Differential Lock Toyota Fortuner Today i test drove an automatic, diesel, 4x4, fortuner during which time i noticed that there was a. Toyota fortuner air locker for ultimate traction when you need it most. Available to order in the uk and eu. Discover how to use rear differential lock in our short film, or read on below for more details. If you hit the. Differential Lock Toyota Fortuner.
From www.ebay.com
Genuine Toyota Fortuner TGN166 Hilux GGN125 Differential Lock Indicator Differential Lock Toyota Fortuner Available to order in the uk and eu. First obstacle i put it in low range, pushed the. Yes, the toyota fortuner does have a rear differential lock. Front and rear diff lockers available. Discover how to use rear differential lock in our short film, or read on below for more details. If you hit the switch the light flashes. Differential Lock Toyota Fortuner.
From www.promyges4x4.com
AIR LOCKER "ARB" (DIFFERENTIAL LOCK) (REAR) TOYOTA LAND CRUISER 90 Differential Lock Toyota Fortuner Yes, the toyota fortuner does have a rear differential lock. So i took my fortuner, 2006 4l auto petrol out this weekend. Available to order in the uk and eu. If you hit the switch the light flashes but nothing else, not. Does anyone have any opinions on why the diff lock won't engage. Toyota fortuner air locker for ultimate. Differential Lock Toyota Fortuner.
From www.dubicars.com
New TOYOTA FORTUNER 2.7L PETROL 4WD SUV 2023 ALL WHEEL DRIVE Differential Lock Toyota Fortuner So i took my fortuner, 2006 4l auto petrol out this weekend. Today i test drove an automatic, diesel, 4x4, fortuner during which time i noticed that there was a. Available to order in the uk and eu. First obstacle i put it in low range, pushed the. If you hit the switch the light flashes but nothing else, not.. Differential Lock Toyota Fortuner.
From www.dubicars.com
New TOYOTA FORTUNER 2.7L PETROL 4WD SUV 2023 ALL WHEEL DRIVE Differential Lock Toyota Fortuner So i took my fortuner, 2006 4l auto petrol out this weekend. Discover how to use rear differential lock in our short film, or read on below for more details. Available to order in the uk and eu. Yes, the toyota fortuner does have a rear differential lock. Front and rear diff lockers available. Today i test drove an automatic,. Differential Lock Toyota Fortuner.
From www.dubicars.com
New TOYOTA FORTUNER 2.7L PETROL 4WD SUV 2023 ALL WHEEL DRIVE Differential Lock Toyota Fortuner Today i test drove an automatic, diesel, 4x4, fortuner during which time i noticed that there was a. If you hit the switch the light flashes but nothing else, not. Available to order in the uk and eu. Discover how to use rear differential lock in our short film, or read on below for more details. Toyota fortuner air locker. Differential Lock Toyota Fortuner.
From fjyoubisheng.en.made-in-china.com
Chon 4111071300 Rear Diff Lock Differential Carrier Toyota 4runner Differential Lock Toyota Fortuner If you hit the switch the light flashes but nothing else, not. Front and rear diff lockers available. Today i test drove an automatic, diesel, 4x4, fortuner during which time i noticed that there was a. Does anyone have any opinions on why the diff lock won't engage. So i took my fortuner, 2006 4l auto petrol out this weekend.. Differential Lock Toyota Fortuner.
From www.aliexpress.com
Store Home Products Getaway Deals Feedback Differential Lock Toyota Fortuner Front and rear diff lockers available. If you hit the switch the light flashes but nothing else, not. Yes, the toyota fortuner does have a rear differential lock. Today i test drove an automatic, diesel, 4x4, fortuner during which time i noticed that there was a. So i took my fortuner, 2006 4l auto petrol out this weekend. Does anyone. Differential Lock Toyota Fortuner.
From www.dubicars.com
New TOYOTA FORTUNER 2.7L PETROL 4WD SUV 2023 ALL WHEEL DRIVE Differential Lock Toyota Fortuner Today i test drove an automatic, diesel, 4x4, fortuner during which time i noticed that there was a. Yes, the toyota fortuner does have a rear differential lock. Toyota fortuner air locker for ultimate traction when you need it most. Discover how to use rear differential lock in our short film, or read on below for more details. Does anyone. Differential Lock Toyota Fortuner.
From www.youtube.com
How to use differential lock system TOYOTA HILUX REVO and FORTUNER 2017 Differential Lock Toyota Fortuner First obstacle i put it in low range, pushed the. Toyota fortuner air locker for ultimate traction when you need it most. If you hit the switch the light flashes but nothing else, not. Yes, the toyota fortuner does have a rear differential lock. Available to order in the uk and eu. Discover how to use rear differential lock in. Differential Lock Toyota Fortuner.
From fjyoubisheng.en.made-in-china.com
411100K630 Rear Diff Lock for 4runner Hilux Fortuner China Diff Lock Differential Lock Toyota Fortuner Today i test drove an automatic, diesel, 4x4, fortuner during which time i noticed that there was a. If you hit the switch the light flashes but nothing else, not. Available to order in the uk and eu. So i took my fortuner, 2006 4l auto petrol out this weekend. First obstacle i put it in low range, pushed the.. Differential Lock Toyota Fortuner.
From www.junkmail.co.za
2010 TOYOTA FORTUNER 3.0L D4D 4x2 HIGHRIDER REAR LOCK DIFFERENTIAL Differential Lock Toyota Fortuner So i took my fortuner, 2006 4l auto petrol out this weekend. Today i test drove an automatic, diesel, 4x4, fortuner during which time i noticed that there was a. Does anyone have any opinions on why the diff lock won't engage. Available to order in the uk and eu. If you hit the switch the light flashes but nothing. Differential Lock Toyota Fortuner.
From performancedrive.com.au
2021 Toyota Fortuner GXdiff lock PerformanceDrive Differential Lock Toyota Fortuner Discover how to use rear differential lock in our short film, or read on below for more details. Does anyone have any opinions on why the diff lock won't engage. Available to order in the uk and eu. Toyota fortuner air locker for ultimate traction when you need it most. Front and rear diff lockers available. First obstacle i put. Differential Lock Toyota Fortuner.
From www.lazada.com.ph
Genuine Rear Axle Lock Retainer TOYOTA FORTUNER / HILUX 1GD 2GD 2016 Differential Lock Toyota Fortuner First obstacle i put it in low range, pushed the. Front and rear diff lockers available. Available to order in the uk and eu. Toyota fortuner air locker for ultimate traction when you need it most. If you hit the switch the light flashes but nothing else, not. Discover how to use rear differential lock in our short film, or. Differential Lock Toyota Fortuner.
From nanjingido.en.made-in-china.com
Hf Rd121 Differential Locker for Toyota Hilux Pickup Hiace Fortuner Differential Lock Toyota Fortuner Toyota fortuner air locker for ultimate traction when you need it most. Discover how to use rear differential lock in our short film, or read on below for more details. So i took my fortuner, 2006 4l auto petrol out this weekend. If you hit the switch the light flashes but nothing else, not. Yes, the toyota fortuner does have. Differential Lock Toyota Fortuner.
From www.youtube.com
TOYOTA FORTUNER & HILUX 4x4 System Explained How to use ? Auto LSD Differential Lock Toyota Fortuner If you hit the switch the light flashes but nothing else, not. Today i test drove an automatic, diesel, 4x4, fortuner during which time i noticed that there was a. Available to order in the uk and eu. So i took my fortuner, 2006 4l auto petrol out this weekend. First obstacle i put it in low range, pushed the.. Differential Lock Toyota Fortuner.
From www.promyges4x4.com
AIR LOCKER "ARB" (DIFFERENTIAL LOCK) (REAR) TOYOTA LAND CRUISER 90 Differential Lock Toyota Fortuner Yes, the toyota fortuner does have a rear differential lock. If you hit the switch the light flashes but nothing else, not. Available to order in the uk and eu. First obstacle i put it in low range, pushed the. Does anyone have any opinions on why the diff lock won't engage. Discover how to use rear differential lock in. Differential Lock Toyota Fortuner.
From www.rungroat.com
S000031 ก้ามปูยิงลมเฟืองท้ายลูกหน้า (ดิฟล๊อค, DIFF LOCK) TOYOTA Differential Lock Toyota Fortuner Does anyone have any opinions on why the diff lock won't engage. First obstacle i put it in low range, pushed the. Front and rear diff lockers available. Available to order in the uk and eu. Today i test drove an automatic, diesel, 4x4, fortuner during which time i noticed that there was a. If you hit the switch the. Differential Lock Toyota Fortuner.
From www.sinisteroffroad.com.au
Plug & Play Anytime Diff Lock Kit For Toyota Hilux N80 & Fortuner Differential Lock Toyota Fortuner So i took my fortuner, 2006 4l auto petrol out this weekend. Discover how to use rear differential lock in our short film, or read on below for more details. Available to order in the uk and eu. First obstacle i put it in low range, pushed the. Does anyone have any opinions on why the diff lock won't engage.. Differential Lock Toyota Fortuner.
From www.promyges4x4.com
AIR LOCKER "ARB" (DIFFERENTIAL LOCK) (REAR) TOYOTA LAND CRUISER 90 Differential Lock Toyota Fortuner Toyota fortuner air locker for ultimate traction when you need it most. Does anyone have any opinions on why the diff lock won't engage. First obstacle i put it in low range, pushed the. If you hit the switch the light flashes but nothing else, not. Available to order in the uk and eu. So i took my fortuner, 2006. Differential Lock Toyota Fortuner.
From www.dubicars.com
New TOYOTA FORTUNER 2.7L PETROL 4WD SUV 2023 ALL WHEEL DRIVE Differential Lock Toyota Fortuner So i took my fortuner, 2006 4l auto petrol out this weekend. Front and rear diff lockers available. Toyota fortuner air locker for ultimate traction when you need it most. Today i test drove an automatic, diesel, 4x4, fortuner during which time i noticed that there was a. Yes, the toyota fortuner does have a rear differential lock. Discover how. Differential Lock Toyota Fortuner.
From shopee.com.my
TOYOTA HILUX REVO GUN12 1GD 2GD, FORTUNER 2GD 2TR 4WD Differential Lock Differential Lock Toyota Fortuner Yes, the toyota fortuner does have a rear differential lock. So i took my fortuner, 2006 4l auto petrol out this weekend. Does anyone have any opinions on why the diff lock won't engage. Toyota fortuner air locker for ultimate traction when you need it most. Front and rear diff lockers available. Today i test drove an automatic, diesel, 4x4,. Differential Lock Toyota Fortuner.
From fjyoubisheng.en.made-in-china.com
Toyota Hilux Vigo 4runner Fortuner Front Differential Lock with Temp Differential Lock Toyota Fortuner Today i test drove an automatic, diesel, 4x4, fortuner during which time i noticed that there was a. If you hit the switch the light flashes but nothing else, not. Toyota fortuner air locker for ultimate traction when you need it most. Yes, the toyota fortuner does have a rear differential lock. First obstacle i put it in low range,. Differential Lock Toyota Fortuner.
From shopee.com.my
TOYOTA HILUX REVO GUN12 1GD 2GD, FORTUNER 2GD 2TR 4WD Differential Lock Differential Lock Toyota Fortuner First obstacle i put it in low range, pushed the. Discover how to use rear differential lock in our short film, or read on below for more details. So i took my fortuner, 2006 4l auto petrol out this weekend. Toyota fortuner air locker for ultimate traction when you need it most. Available to order in the uk and eu.. Differential Lock Toyota Fortuner.
From www.ebay.com
Genuine Toyota Fortuner TGN166 Hilux GGN125 Differential Lock Indicator Differential Lock Toyota Fortuner Discover how to use rear differential lock in our short film, or read on below for more details. Available to order in the uk and eu. Does anyone have any opinions on why the diff lock won't engage. Yes, the toyota fortuner does have a rear differential lock. Today i test drove an automatic, diesel, 4x4, fortuner during which time. Differential Lock Toyota Fortuner.