Sprinkler Zone Runs With Other Zones . Many things can cause a sprinkler system not working in all zones, including root obstructions, low water pressure, and solenoid malfunctions. Are all your sprinkler zones turning on at the same time? This can lead to water wastage, uneven watering, and other problems. Sprinkler zone comes on with other zones. It won’t help with the current wiring issue, but it could help reduce your irrigation water and bill. In this article, we will explore the causes of this. I’d recommend replacing your existing sprinkler controller with a rachio unit. This particular zone runs simultaneously with the other zones when being operated from the controller and starves water pressure, so it. If your system has a master valve or a pump, then the most likely explanation is that your #6 zone valve is stuck open.
from sprinklerreview.org
In this article, we will explore the causes of this. This particular zone runs simultaneously with the other zones when being operated from the controller and starves water pressure, so it. I’d recommend replacing your existing sprinkler controller with a rachio unit. It won’t help with the current wiring issue, but it could help reduce your irrigation water and bill. If your system has a master valve or a pump, then the most likely explanation is that your #6 zone valve is stuck open. Many things can cause a sprinkler system not working in all zones, including root obstructions, low water pressure, and solenoid malfunctions. This can lead to water wastage, uneven watering, and other problems. Are all your sprinkler zones turning on at the same time? Sprinkler zone comes on with other zones.
How Long Should Sprinklers Run in Each Zone Sprinkler Review
Sprinkler Zone Runs With Other Zones Sprinkler zone comes on with other zones. I’d recommend replacing your existing sprinkler controller with a rachio unit. Are all your sprinkler zones turning on at the same time? If your system has a master valve or a pump, then the most likely explanation is that your #6 zone valve is stuck open. This can lead to water wastage, uneven watering, and other problems. Many things can cause a sprinkler system not working in all zones, including root obstructions, low water pressure, and solenoid malfunctions. In this article, we will explore the causes of this. It won’t help with the current wiring issue, but it could help reduce your irrigation water and bill. This particular zone runs simultaneously with the other zones when being operated from the controller and starves water pressure, so it. Sprinkler zone comes on with other zones.
From obsessedlawn.com
Sprinkler Run Times Obsessed Lawn Sprinkler Zone Runs With Other Zones If your system has a master valve or a pump, then the most likely explanation is that your #6 zone valve is stuck open. I’d recommend replacing your existing sprinkler controller with a rachio unit. This can lead to water wastage, uneven watering, and other problems. Sprinkler zone comes on with other zones. This particular zone runs simultaneously with the. Sprinkler Zone Runs With Other Zones.
From sprinklerresource.com
Sprinkler Zone Layout And Design Sprinkler Resource Sprinkler Zone Runs With Other Zones It won’t help with the current wiring issue, but it could help reduce your irrigation water and bill. This particular zone runs simultaneously with the other zones when being operated from the controller and starves water pressure, so it. If your system has a master valve or a pump, then the most likely explanation is that your #6 zone valve. Sprinkler Zone Runs With Other Zones.
From www.commerciallawnirrigation.com
How Many Sprinklers Per Zone? How to Avoid Sprinkler Overlap Sprinkler Zone Runs With Other Zones I’d recommend replacing your existing sprinkler controller with a rachio unit. Sprinkler zone comes on with other zones. In this article, we will explore the causes of this. This can lead to water wastage, uneven watering, and other problems. This particular zone runs simultaneously with the other zones when being operated from the controller and starves water pressure, so it.. Sprinkler Zone Runs With Other Zones.
From school.sprinklerwarehouse.com
Anatomy Of A Sprinkler System Sprinkler School Sprinkler Zone Runs With Other Zones This particular zone runs simultaneously with the other zones when being operated from the controller and starves water pressure, so it. Are all your sprinkler zones turning on at the same time? Sprinkler zone comes on with other zones. This can lead to water wastage, uneven watering, and other problems. It won’t help with the current wiring issue, but it. Sprinkler Zone Runs With Other Zones.
From www.coryslawnservice.com
How Long Should Each Sprinkler Zone Run — Residential Lawn Care Reno Sprinkler Zone Runs With Other Zones This can lead to water wastage, uneven watering, and other problems. Many things can cause a sprinkler system not working in all zones, including root obstructions, low water pressure, and solenoid malfunctions. This particular zone runs simultaneously with the other zones when being operated from the controller and starves water pressure, so it. If your system has a master valve. Sprinkler Zone Runs With Other Zones.
From gardeningleave.org
How Long To Run Sprinkler Zones St Augustine Grass GardeningLeave Sprinkler Zone Runs With Other Zones This particular zone runs simultaneously with the other zones when being operated from the controller and starves water pressure, so it. I’d recommend replacing your existing sprinkler controller with a rachio unit. Many things can cause a sprinkler system not working in all zones, including root obstructions, low water pressure, and solenoid malfunctions. Sprinkler zone comes on with other zones.. Sprinkler Zone Runs With Other Zones.
From craftingwithconcrete.com
Optimal Sprinkler Setup Zones & Water Efficiency Sprinkler Zone Runs With Other Zones Sprinkler zone comes on with other zones. I’d recommend replacing your existing sprinkler controller with a rachio unit. This particular zone runs simultaneously with the other zones when being operated from the controller and starves water pressure, so it. Are all your sprinkler zones turning on at the same time? In this article, we will explore the causes of this.. Sprinkler Zone Runs With Other Zones.
From smartirrigation.com
Irrigation Zone Charts Smart Irrigation Sprinkler Zone Runs With Other Zones If your system has a master valve or a pump, then the most likely explanation is that your #6 zone valve is stuck open. Many things can cause a sprinkler system not working in all zones, including root obstructions, low water pressure, and solenoid malfunctions. I’d recommend replacing your existing sprinkler controller with a rachio unit. It won’t help with. Sprinkler Zone Runs With Other Zones.
From www.diynetwork.com
How to Install a Sprinkler System howtos DIY Sprinkler Zone Runs With Other Zones If your system has a master valve or a pump, then the most likely explanation is that your #6 zone valve is stuck open. Are all your sprinkler zones turning on at the same time? Many things can cause a sprinkler system not working in all zones, including root obstructions, low water pressure, and solenoid malfunctions. Sprinkler zone comes on. Sprinkler Zone Runs With Other Zones.
From www.angi.com
How Many Sprinkler Heads Per Zone? Sprinkler Zone Runs With Other Zones If your system has a master valve or a pump, then the most likely explanation is that your #6 zone valve is stuck open. Are all your sprinkler zones turning on at the same time? Sprinkler zone comes on with other zones. Many things can cause a sprinkler system not working in all zones, including root obstructions, low water pressure,. Sprinkler Zone Runs With Other Zones.
From www.youtube.com
sprinklers system 5 zones YouTube Sprinkler Zone Runs With Other Zones It won’t help with the current wiring issue, but it could help reduce your irrigation water and bill. This can lead to water wastage, uneven watering, and other problems. If your system has a master valve or a pump, then the most likely explanation is that your #6 zone valve is stuck open. Are all your sprinkler zones turning on. Sprinkler Zone Runs With Other Zones.
From www.commerciallawnirrigation.com
How Many Sprinklers Per Zone? How to Avoid Sprinkler Overlap Sprinkler Zone Runs With Other Zones Many things can cause a sprinkler system not working in all zones, including root obstructions, low water pressure, and solenoid malfunctions. It won’t help with the current wiring issue, but it could help reduce your irrigation water and bill. This particular zone runs simultaneously with the other zones when being operated from the controller and starves water pressure, so it.. Sprinkler Zone Runs With Other Zones.
From jsenterprise1.com
How Long Should Sprinklers Run In Each Zone In Colorado Sprinkler Zone Runs With Other Zones This can lead to water wastage, uneven watering, and other problems. If your system has a master valve or a pump, then the most likely explanation is that your #6 zone valve is stuck open. It won’t help with the current wiring issue, but it could help reduce your irrigation water and bill. I’d recommend replacing your existing sprinkler controller. Sprinkler Zone Runs With Other Zones.
From craftingwithconcrete.com
Optimal Sprinkler Setup Zones & Water Efficiency Sprinkler Zone Runs With Other Zones Many things can cause a sprinkler system not working in all zones, including root obstructions, low water pressure, and solenoid malfunctions. This can lead to water wastage, uneven watering, and other problems. I’d recommend replacing your existing sprinkler controller with a rachio unit. In this article, we will explore the causes of this. It won’t help with the current wiring. Sprinkler Zone Runs With Other Zones.
From thegardenfixes.com
How to Determine Sprinkler Zones Step by Step Guide (2024) Sprinkler Zone Runs With Other Zones I’d recommend replacing your existing sprinkler controller with a rachio unit. If your system has a master valve or a pump, then the most likely explanation is that your #6 zone valve is stuck open. Many things can cause a sprinkler system not working in all zones, including root obstructions, low water pressure, and solenoid malfunctions. This can lead to. Sprinkler Zone Runs With Other Zones.
From www.bestpickreports.com
How Sprinkler System Zones Work Best Pick Reports Sprinkler Zone Runs With Other Zones Sprinkler zone comes on with other zones. It won’t help with the current wiring issue, but it could help reduce your irrigation water and bill. Many things can cause a sprinkler system not working in all zones, including root obstructions, low water pressure, and solenoid malfunctions. Are all your sprinkler zones turning on at the same time? This particular zone. Sprinkler Zone Runs With Other Zones.
From exoogplok.blob.core.windows.net
How To Install Another Sprinkler Zone at Della Spires blog Sprinkler Zone Runs With Other Zones I’d recommend replacing your existing sprinkler controller with a rachio unit. If your system has a master valve or a pump, then the most likely explanation is that your #6 zone valve is stuck open. This can lead to water wastage, uneven watering, and other problems. Sprinkler zone comes on with other zones. In this article, we will explore the. Sprinkler Zone Runs With Other Zones.
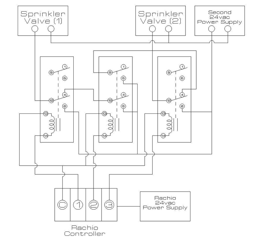
From community.rachio.com
A zone runs with every other zone Sprinklers & Irrigation Rachio Sprinkler Zone Runs With Other Zones Are all your sprinkler zones turning on at the same time? Sprinkler zone comes on with other zones. Many things can cause a sprinkler system not working in all zones, including root obstructions, low water pressure, and solenoid malfunctions. If your system has a master valve or a pump, then the most likely explanation is that your #6 zone valve. Sprinkler Zone Runs With Other Zones.
From www.bestpickreports.com
How Sprinkler System Zones Work Best Pick Reports Sprinkler Zone Runs With Other Zones If your system has a master valve or a pump, then the most likely explanation is that your #6 zone valve is stuck open. This can lead to water wastage, uneven watering, and other problems. Are all your sprinkler zones turning on at the same time? It won’t help with the current wiring issue, but it could help reduce your. Sprinkler Zone Runs With Other Zones.
From www.onecommunityglobal.org
Sprinklers Duplicable City Center Open Source Sprinkler and Emergency Sprinkler Zone Runs With Other Zones Are all your sprinkler zones turning on at the same time? This can lead to water wastage, uneven watering, and other problems. If your system has a master valve or a pump, then the most likely explanation is that your #6 zone valve is stuck open. This particular zone runs simultaneously with the other zones when being operated from the. Sprinkler Zone Runs With Other Zones.
From www.rainmasterlawn.com
6 Common Questions About Sprinkler System Zones Sprinkler Zone Runs With Other Zones This can lead to water wastage, uneven watering, and other problems. I’d recommend replacing your existing sprinkler controller with a rachio unit. In this article, we will explore the causes of this. Sprinkler zone comes on with other zones. Are all your sprinkler zones turning on at the same time? Many things can cause a sprinkler system not working in. Sprinkler Zone Runs With Other Zones.
From www.thelawnforum.com
Run multiple zones at once Lawn Care Forum Sprinkler Zone Runs With Other Zones It won’t help with the current wiring issue, but it could help reduce your irrigation water and bill. Many things can cause a sprinkler system not working in all zones, including root obstructions, low water pressure, and solenoid malfunctions. This can lead to water wastage, uneven watering, and other problems. If your system has a master valve or a pump,. Sprinkler Zone Runs With Other Zones.
From www.lflus.com
How Long Should Sprinklers Run In Each Zone 2023 Guide Sprinkler Zone Runs With Other Zones Are all your sprinkler zones turning on at the same time? In this article, we will explore the causes of this. This particular zone runs simultaneously with the other zones when being operated from the controller and starves water pressure, so it. This can lead to water wastage, uneven watering, and other problems. I’d recommend replacing your existing sprinkler controller. Sprinkler Zone Runs With Other Zones.
From www.thedailylawn.com
How To Set Up a Water Sprinkler Learn the DIY Process Sprinkler Zone Runs With Other Zones Sprinkler zone comes on with other zones. In this article, we will explore the causes of this. Are all your sprinkler zones turning on at the same time? This particular zone runs simultaneously with the other zones when being operated from the controller and starves water pressure, so it. If your system has a master valve or a pump, then. Sprinkler Zone Runs With Other Zones.
From lawncarelogic.com
How Many Zones for Sprinkler System? Lawn Care Logic Sprinkler Zone Runs With Other Zones Many things can cause a sprinkler system not working in all zones, including root obstructions, low water pressure, and solenoid malfunctions. It won’t help with the current wiring issue, but it could help reduce your irrigation water and bill. If your system has a master valve or a pump, then the most likely explanation is that your #6 zone valve. Sprinkler Zone Runs With Other Zones.
From sprinklerreview.org
How Long Should Sprinklers Run in Each Zone Sprinkler Review Sprinkler Zone Runs With Other Zones Are all your sprinkler zones turning on at the same time? Many things can cause a sprinkler system not working in all zones, including root obstructions, low water pressure, and solenoid malfunctions. This can lead to water wastage, uneven watering, and other problems. I’d recommend replacing your existing sprinkler controller with a rachio unit. This particular zone runs simultaneously with. Sprinkler Zone Runs With Other Zones.
From sprinklerreview.org
How Long Should Sprinklers Run in Each Zone Sprinkler Review Sprinkler Zone Runs With Other Zones This can lead to water wastage, uneven watering, and other problems. If your system has a master valve or a pump, then the most likely explanation is that your #6 zone valve is stuck open. It won’t help with the current wiring issue, but it could help reduce your irrigation water and bill. In this article, we will explore the. Sprinkler Zone Runs With Other Zones.
From www.secondirrigation.com
How to Set Zones on Sprinkler System? SECond Irrigation Sprinkler Zone Runs With Other Zones If your system has a master valve or a pump, then the most likely explanation is that your #6 zone valve is stuck open. In this article, we will explore the causes of this. It won’t help with the current wiring issue, but it could help reduce your irrigation water and bill. Many things can cause a sprinkler system not. Sprinkler Zone Runs With Other Zones.
From sprinklerreview.org
How Long Should Sprinklers Run in Each Zone Sprinkler Review Sprinkler Zone Runs With Other Zones I’d recommend replacing your existing sprinkler controller with a rachio unit. In this article, we will explore the causes of this. If your system has a master valve or a pump, then the most likely explanation is that your #6 zone valve is stuck open. It won’t help with the current wiring issue, but it could help reduce your irrigation. Sprinkler Zone Runs With Other Zones.
From www.soildrops.com
Everything to Know About Sprinkler System Zone Soildrops Sprinkler Zone Runs With Other Zones Sprinkler zone comes on with other zones. I’d recommend replacing your existing sprinkler controller with a rachio unit. Many things can cause a sprinkler system not working in all zones, including root obstructions, low water pressure, and solenoid malfunctions. This particular zone runs simultaneously with the other zones when being operated from the controller and starves water pressure, so it.. Sprinkler Zone Runs With Other Zones.
From www.pinterest.com
How to plan your underground irrigation system. We discuss everything Sprinkler Zone Runs With Other Zones Are all your sprinkler zones turning on at the same time? This particular zone runs simultaneously with the other zones when being operated from the controller and starves water pressure, so it. Sprinkler zone comes on with other zones. I’d recommend replacing your existing sprinkler controller with a rachio unit. Many things can cause a sprinkler system not working in. Sprinkler Zone Runs With Other Zones.
From www.youtube.com
How to Install an Expandable 3Zone Lawn Sprinkler (Irrigation) System Sprinkler Zone Runs With Other Zones This can lead to water wastage, uneven watering, and other problems. If your system has a master valve or a pump, then the most likely explanation is that your #6 zone valve is stuck open. This particular zone runs simultaneously with the other zones when being operated from the controller and starves water pressure, so it. I’d recommend replacing your. Sprinkler Zone Runs With Other Zones.
From thegardenfixes.com
How to Determine Sprinkler Zones Step by Step Guide (2024) Sprinkler Zone Runs With Other Zones If your system has a master valve or a pump, then the most likely explanation is that your #6 zone valve is stuck open. Are all your sprinkler zones turning on at the same time? Sprinkler zone comes on with other zones. This particular zone runs simultaneously with the other zones when being operated from the controller and starves water. Sprinkler Zone Runs With Other Zones.
From wikiblog23.blogspot.com
How To Make An Automatic Sprinkler System The Best Options For Sprinkler Zone Runs With Other Zones Many things can cause a sprinkler system not working in all zones, including root obstructions, low water pressure, and solenoid malfunctions. This particular zone runs simultaneously with the other zones when being operated from the controller and starves water pressure, so it. In this article, we will explore the causes of this. This can lead to water wastage, uneven watering,. Sprinkler Zone Runs With Other Zones.
From www.youtube.com
Setting sprinkler zone run times YouTube Sprinkler Zone Runs With Other Zones Are all your sprinkler zones turning on at the same time? If your system has a master valve or a pump, then the most likely explanation is that your #6 zone valve is stuck open. This can lead to water wastage, uneven watering, and other problems. Many things can cause a sprinkler system not working in all zones, including root. Sprinkler Zone Runs With Other Zones.