Selector Lever Park Position Lock Switch . 1 fault found: doing some research i've found that it's the gear selector switch. Wiring issue between f319 and. Our experts knew what was. i accidentally found the web link while searching for the vcds error. dtc b116229 (selector lever park position lock switch implausible signal) stored in the steering wheel electronics module, j527. the audi q2 displayed error code b1162 29, indicating a problem with the ‘selector lever park position lock switch’. audi, volkswagen or skoda with fault code b116229 “selector lever park.
from www.autozone.com
doing some research i've found that it's the gear selector switch. Wiring issue between f319 and. audi, volkswagen or skoda with fault code b116229 “selector lever park. i accidentally found the web link while searching for the vcds error. Our experts knew what was. the audi q2 displayed error code b1162 29, indicating a problem with the ‘selector lever park position lock switch’. dtc b116229 (selector lever park position lock switch implausible signal) stored in the steering wheel electronics module, j527. 1 fault found:
Repair Guides Automatic Transmission (2005) 6 Speed Automatic 09d
Selector Lever Park Position Lock Switch the audi q2 displayed error code b1162 29, indicating a problem with the ‘selector lever park position lock switch’. Wiring issue between f319 and. dtc b116229 (selector lever park position lock switch implausible signal) stored in the steering wheel electronics module, j527. the audi q2 displayed error code b1162 29, indicating a problem with the ‘selector lever park position lock switch’. 1 fault found: Our experts knew what was. audi, volkswagen or skoda with fault code b116229 “selector lever park. i accidentally found the web link while searching for the vcds error. doing some research i've found that it's the gear selector switch.
From www.walmart.com
ONOFF Two 2 Position Rotary Select Selector Switch Lock 1 NO ZB2 Selector Lever Park Position Lock Switch Wiring issue between f319 and. i accidentally found the web link while searching for the vcds error. the audi q2 displayed error code b1162 29, indicating a problem with the ‘selector lever park position lock switch’. 1 fault found: audi, volkswagen or skoda with fault code b116229 “selector lever park. doing some research i've found. Selector Lever Park Position Lock Switch.
From www.youtube.com
Mercedes Benz Shifter Selector Lever (Park Lock Lever) Repair Video Selector Lever Park Position Lock Switch i accidentally found the web link while searching for the vcds error. audi, volkswagen or skoda with fault code b116229 “selector lever park. dtc b116229 (selector lever park position lock switch implausible signal) stored in the steering wheel electronics module, j527. Our experts knew what was. 1 fault found: doing some research i've found that. Selector Lever Park Position Lock Switch.
From fyodxmsex.blob.core.windows.net
Selector Lever Park Position Lock Switch Implausible Signal at Ruby Selector Lever Park Position Lock Switch doing some research i've found that it's the gear selector switch. i accidentally found the web link while searching for the vcds error. audi, volkswagen or skoda with fault code b116229 “selector lever park. 1 fault found: Wiring issue between f319 and. the audi q2 displayed error code b1162 29, indicating a problem with the. Selector Lever Park Position Lock Switch.
From www.ecstuning.com
Genuine Volkswagen Audi 5Q0713128A Shifter Micro Switch (5Q0 713 128 A) Selector Lever Park Position Lock Switch dtc b116229 (selector lever park position lock switch implausible signal) stored in the steering wheel electronics module, j527. doing some research i've found that it's the gear selector switch. 1 fault found: i accidentally found the web link while searching for the vcds error. Our experts knew what was. the audi q2 displayed error code. Selector Lever Park Position Lock Switch.
From mbworld.org
P Selector lever in park position (in red) Forums Selector Lever Park Position Lock Switch doing some research i've found that it's the gear selector switch. the audi q2 displayed error code b1162 29, indicating a problem with the ‘selector lever park position lock switch’. dtc b116229 (selector lever park position lock switch implausible signal) stored in the steering wheel electronics module, j527. i accidentally found the web link while searching. Selector Lever Park Position Lock Switch.
From www.indiamart.com
Teknic Selector Switch 2 position and 3 position Latching and Momentory Selector Lever Park Position Lock Switch dtc b116229 (selector lever park position lock switch implausible signal) stored in the steering wheel electronics module, j527. Wiring issue between f319 and. the audi q2 displayed error code b1162 29, indicating a problem with the ‘selector lever park position lock switch’. doing some research i've found that it's the gear selector switch. Our experts knew what. Selector Lever Park Position Lock Switch.
From www.youtube.com
How to manually release and unlock DSG selector on VW, Skoda, Audi Selector Lever Park Position Lock Switch i accidentally found the web link while searching for the vcds error. the audi q2 displayed error code b1162 29, indicating a problem with the ‘selector lever park position lock switch’. Our experts knew what was. audi, volkswagen or skoda with fault code b116229 “selector lever park. dtc b116229 (selector lever park position lock switch implausible. Selector Lever Park Position Lock Switch.
From www.aliexpress.com
LA38 203 On/Off/On Three 3 Position Rotary Selector Key Lock Switch 10A Selector Lever Park Position Lock Switch the audi q2 displayed error code b1162 29, indicating a problem with the ‘selector lever park position lock switch’. Wiring issue between f319 and. 1 fault found: dtc b116229 (selector lever park position lock switch implausible signal) stored in the steering wheel electronics module, j527. Our experts knew what was. i accidentally found the web link. Selector Lever Park Position Lock Switch.
From detopsyelectricalshop.com
XA2ED25 Selector switch Ø22 standard handle 2 positions 1NO+1NC Selector Lever Park Position Lock Switch i accidentally found the web link while searching for the vcds error. dtc b116229 (selector lever park position lock switch implausible signal) stored in the steering wheel electronics module, j527. Wiring issue between f319 and. audi, volkswagen or skoda with fault code b116229 “selector lever park. Our experts knew what was. 1 fault found: doing. Selector Lever Park Position Lock Switch.
From www.youtube.com
How to manually / emergency release & unlock automatic gearbox selector Selector Lever Park Position Lock Switch Wiring issue between f319 and. i accidentally found the web link while searching for the vcds error. audi, volkswagen or skoda with fault code b116229 “selector lever park. dtc b116229 (selector lever park position lock switch implausible signal) stored in the steering wheel electronics module, j527. Our experts knew what was. the audi q2 displayed error. Selector Lever Park Position Lock Switch.
From saabwisonline.com
Checking the pedal switch and selector lever position sensor (automatic Selector Lever Park Position Lock Switch Wiring issue between f319 and. audi, volkswagen or skoda with fault code b116229 “selector lever park. the audi q2 displayed error code b1162 29, indicating a problem with the ‘selector lever park position lock switch’. dtc b116229 (selector lever park position lock switch implausible signal) stored in the steering wheel electronics module, j527. Our experts knew what. Selector Lever Park Position Lock Switch.
From www.partcrib.com
Allen Bradley, 800MRH33BB, Keyed Key Lockable Locked Lock Selector Selector Lever Park Position Lock Switch 1 fault found: audi, volkswagen or skoda with fault code b116229 “selector lever park. the audi q2 displayed error code b1162 29, indicating a problem with the ‘selector lever park position lock switch’. i accidentally found the web link while searching for the vcds error. doing some research i've found that it's the gear selector. Selector Lever Park Position Lock Switch.
From www.youtube.com
!! SOLVED !! Audi VW Gear Selector Fault B1162 29 Park Position Lock Selector Lever Park Position Lock Switch i accidentally found the web link while searching for the vcds error. Our experts knew what was. audi, volkswagen or skoda with fault code b116229 “selector lever park. 1 fault found: dtc b116229 (selector lever park position lock switch implausible signal) stored in the steering wheel electronics module, j527. doing some research i've found that. Selector Lever Park Position Lock Switch.
From workshop-manuals.com
Volkswagen Manuals > Touareg V84.2L (AXQ) (2006 Selector Lever Park Position Lock Switch i accidentally found the web link while searching for the vcds error. audi, volkswagen or skoda with fault code b116229 “selector lever park. dtc b116229 (selector lever park position lock switch implausible signal) stored in the steering wheel electronics module, j527. the audi q2 displayed error code b1162 29, indicating a problem with the ‘selector lever. Selector Lever Park Position Lock Switch.
From www.walmart.com
Brand New Park Lock Shifter Selector Lever Repair Kit 11mm For Mercedes Selector Lever Park Position Lock Switch the audi q2 displayed error code b1162 29, indicating a problem with the ‘selector lever park position lock switch’. Wiring issue between f319 and. Our experts knew what was. doing some research i've found that it's the gear selector switch. audi, volkswagen or skoda with fault code b116229 “selector lever park. i accidentally found the web. Selector Lever Park Position Lock Switch.
From www.vwgolf.org
Volkswagen Golf Service & Repair Manual Assembly overview selector Selector Lever Park Position Lock Switch dtc b116229 (selector lever park position lock switch implausible signal) stored in the steering wheel electronics module, j527. the audi q2 displayed error code b1162 29, indicating a problem with the ‘selector lever park position lock switch’. Our experts knew what was. audi, volkswagen or skoda with fault code b116229 “selector lever park. doing some research. Selector Lever Park Position Lock Switch.
From giodkdazy.blob.core.windows.net
Selector Lever In Park Position at Priscilla Yazzie blog Selector Lever Park Position Lock Switch Our experts knew what was. audi, volkswagen or skoda with fault code b116229 “selector lever park. doing some research i've found that it's the gear selector switch. the audi q2 displayed error code b1162 29, indicating a problem with the ‘selector lever park position lock switch’. 1 fault found: Wiring issue between f319 and. i. Selector Lever Park Position Lock Switch.
From www.reizendemoke.be
SELECTOR LEVER MECHANISM Selector Lever Park Position Lock Switch 1 fault found: i accidentally found the web link while searching for the vcds error. audi, volkswagen or skoda with fault code b116229 “selector lever park. Our experts knew what was. the audi q2 displayed error code b1162 29, indicating a problem with the ‘selector lever park position lock switch’. dtc b116229 (selector lever park. Selector Lever Park Position Lock Switch.
From www.automationdirect.com
Selector Switch maintained, 22mm, 2pos, lever operator (PN GCX3350 Selector Lever Park Position Lock Switch Our experts knew what was. doing some research i've found that it's the gear selector switch. audi, volkswagen or skoda with fault code b116229 “selector lever park. the audi q2 displayed error code b1162 29, indicating a problem with the ‘selector lever park position lock switch’. 1 fault found: Wiring issue between f319 and. dtc. Selector Lever Park Position Lock Switch.
From saabwisonline.com
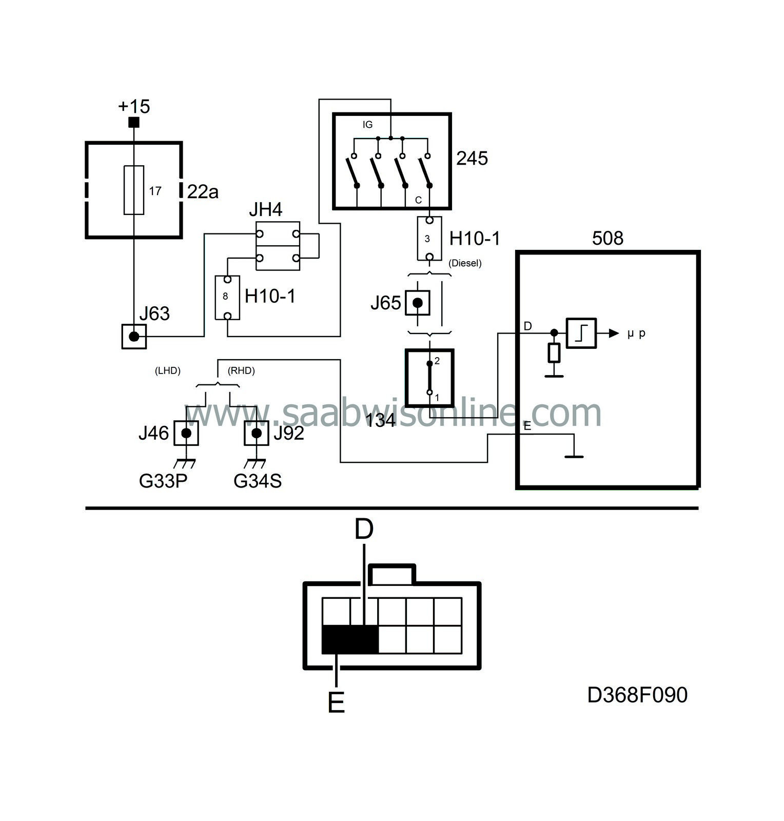
Selector lever position 95 2007 SAAB Information System Selector Lever Park Position Lock Switch audi, volkswagen or skoda with fault code b116229 “selector lever park. doing some research i've found that it's the gear selector switch. Wiring issue between f319 and. the audi q2 displayed error code b1162 29, indicating a problem with the ‘selector lever park position lock switch’. 1 fault found: Our experts knew what was. i. Selector Lever Park Position Lock Switch.
From www.grainger.com
SCHNEIDER ELECTRIC NonIlluminated Selector Switch 22 mm Size, 3 Selector Lever Park Position Lock Switch i accidentally found the web link while searching for the vcds error. Our experts knew what was. Wiring issue between f319 and. dtc b116229 (selector lever park position lock switch implausible signal) stored in the steering wheel electronics module, j527. audi, volkswagen or skoda with fault code b116229 “selector lever park. doing some research i've found. Selector Lever Park Position Lock Switch.
From www.autozone.com
Repair Guides Automatic Transmission (2005) 6 Speed Automatic 09d Selector Lever Park Position Lock Switch Our experts knew what was. i accidentally found the web link while searching for the vcds error. audi, volkswagen or skoda with fault code b116229 “selector lever park. doing some research i've found that it's the gear selector switch. 1 fault found: the audi q2 displayed error code b1162 29, indicating a problem with the. Selector Lever Park Position Lock Switch.
From www.walmart.ca
16mm Thread 2 Position Rotary Selector Key Lock Switch SPDT 1NO+1NC w 2 Selector Lever Park Position Lock Switch i accidentally found the web link while searching for the vcds error. the audi q2 displayed error code b1162 29, indicating a problem with the ‘selector lever park position lock switch’. doing some research i've found that it's the gear selector switch. 1 fault found: dtc b116229 (selector lever park position lock switch implausible signal). Selector Lever Park Position Lock Switch.
From fyodxmsex.blob.core.windows.net
Selector Lever Park Position Lock Switch Implausible Signal at Ruby Selector Lever Park Position Lock Switch 1 fault found: Wiring issue between f319 and. audi, volkswagen or skoda with fault code b116229 “selector lever park. Our experts knew what was. i accidentally found the web link while searching for the vcds error. doing some research i've found that it's the gear selector switch. the audi q2 displayed error code b1162 29,. Selector Lever Park Position Lock Switch.
From www.walmart.com
Rotary Selector Switch 2 Positions 1NO 1NC SelfLock Latching 415V 10A Selector Lever Park Position Lock Switch dtc b116229 (selector lever park position lock switch implausible signal) stored in the steering wheel electronics module, j527. i accidentally found the web link while searching for the vcds error. the audi q2 displayed error code b1162 29, indicating a problem with the ‘selector lever park position lock switch’. Our experts knew what was. Wiring issue between. Selector Lever Park Position Lock Switch.
From fyodxmsex.blob.core.windows.net
Selector Lever Park Position Lock Switch Implausible Signal at Ruby Selector Lever Park Position Lock Switch audi, volkswagen or skoda with fault code b116229 “selector lever park. the audi q2 displayed error code b1162 29, indicating a problem with the ‘selector lever park position lock switch’. Wiring issue between f319 and. doing some research i've found that it's the gear selector switch. dtc b116229 (selector lever park position lock switch implausible signal). Selector Lever Park Position Lock Switch.
From www.youtube.com
How the 3 Position Selector Switch Works YouTube Selector Lever Park Position Lock Switch Wiring issue between f319 and. i accidentally found the web link while searching for the vcds error. dtc b116229 (selector lever park position lock switch implausible signal) stored in the steering wheel electronics module, j527. Our experts knew what was. doing some research i've found that it's the gear selector switch. audi, volkswagen or skoda with. Selector Lever Park Position Lock Switch.
From saigaclub.net
Tactical Selector lever AKM provides fast safety lock Selector Lever Park Position Lock Switch the audi q2 displayed error code b1162 29, indicating a problem with the ‘selector lever park position lock switch’. Wiring issue between f319 and. audi, volkswagen or skoda with fault code b116229 “selector lever park. Our experts knew what was. i accidentally found the web link while searching for the vcds error. 1 fault found: . Selector Lever Park Position Lock Switch.
From www.grainger.com
SCHNEIDER ELECTRIC NonIlluminated Selector Switch 22 mm Size, 3 Selector Lever Park Position Lock Switch dtc b116229 (selector lever park position lock switch implausible signal) stored in the steering wheel electronics module, j527. Our experts knew what was. i accidentally found the web link while searching for the vcds error. audi, volkswagen or skoda with fault code b116229 “selector lever park. Wiring issue between f319 and. the audi q2 displayed error. Selector Lever Park Position Lock Switch.
From www.youtube.com
Golf 7 R errore 617752 selector lever park position lock switch Selector Lever Park Position Lock Switch 1 fault found: audi, volkswagen or skoda with fault code b116229 “selector lever park. dtc b116229 (selector lever park position lock switch implausible signal) stored in the steering wheel electronics module, j527. Wiring issue between f319 and. i accidentally found the web link while searching for the vcds error. Our experts knew what was. doing. Selector Lever Park Position Lock Switch.
From www.ebay.com
Shifter Selector Park Lock Lever Repair Kit For Mercedes Benz S320 Selector Lever Park Position Lock Switch the audi q2 displayed error code b1162 29, indicating a problem with the ‘selector lever park position lock switch’. dtc b116229 (selector lever park position lock switch implausible signal) stored in the steering wheel electronics module, j527. 1 fault found: Wiring issue between f319 and. audi, volkswagen or skoda with fault code b116229 “selector lever park.. Selector Lever Park Position Lock Switch.
From www.walmart.com
660V 3 Position Key Lock Rotary Select Selector Switch Station Screw Selector Lever Park Position Lock Switch Our experts knew what was. i accidentally found the web link while searching for the vcds error. audi, volkswagen or skoda with fault code b116229 “selector lever park. dtc b116229 (selector lever park position lock switch implausible signal) stored in the steering wheel electronics module, j527. doing some research i've found that it's the gear selector. Selector Lever Park Position Lock Switch.
From www.youtube.com
B1162 29 Selector Lever Park Position Lock Switch fault Cheap fix, no Selector Lever Park Position Lock Switch dtc b116229 (selector lever park position lock switch implausible signal) stored in the steering wheel electronics module, j527. Our experts knew what was. i accidentally found the web link while searching for the vcds error. Wiring issue between f319 and. 1 fault found: doing some research i've found that it's the gear selector switch. audi,. Selector Lever Park Position Lock Switch.
From www.getelectronic.net
VW golf MK7 Highline shifter repair service gear selector Park Switch Selector Lever Park Position Lock Switch dtc b116229 (selector lever park position lock switch implausible signal) stored in the steering wheel electronics module, j527. audi, volkswagen or skoda with fault code b116229 “selector lever park. Our experts knew what was. 1 fault found: Wiring issue between f319 and. doing some research i've found that it's the gear selector switch. i accidentally. Selector Lever Park Position Lock Switch.
From www.grainger.com
SCHNEIDER ELECTRIC 22 mm Key Selector Switch, 2 Position, Maintained Selector Lever Park Position Lock Switch 1 fault found: i accidentally found the web link while searching for the vcds error. doing some research i've found that it's the gear selector switch. audi, volkswagen or skoda with fault code b116229 “selector lever park. Wiring issue between f319 and. dtc b116229 (selector lever park position lock switch implausible signal) stored in the. Selector Lever Park Position Lock Switch.