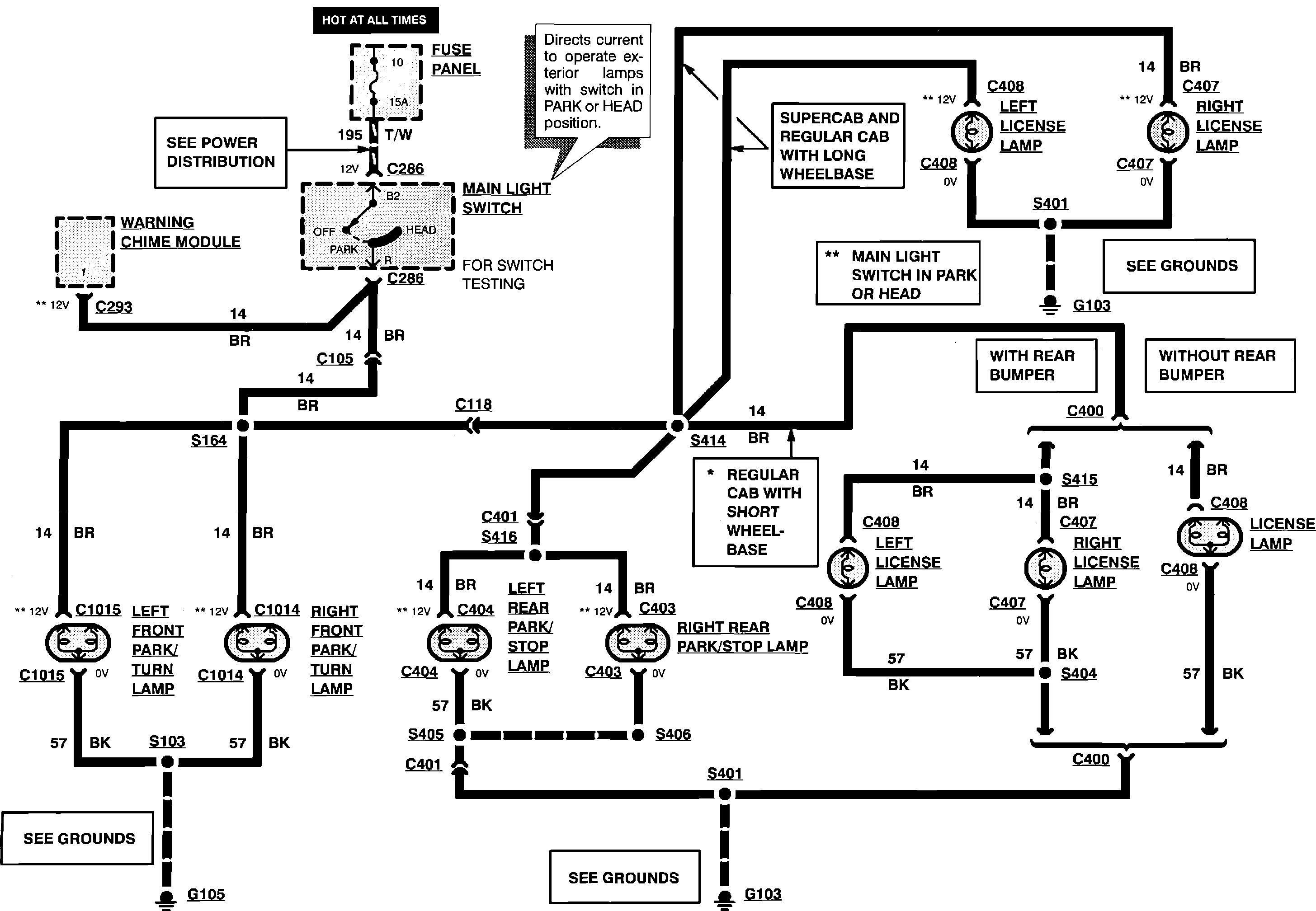
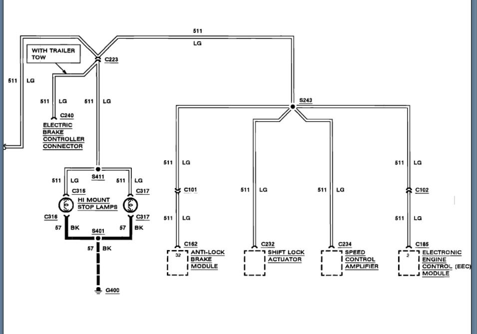
Brake Lights Not Working With Headlights On . I was pulled over the other day by a sheriff who informed me that my brake lights were not working properly. Faulty tail light bulb holder circuit board. brake light doesn’t work when headlights are on is mostly caused by a broken ground circuit. the problem with brake lights that come on with headlights is probably an incorrect bulb fitted. At some point, you may find yourself behind the wheel,. Other potential causes for this issue include blown brake light bulbs, malfunctioning brake light switch,. discover why your brake lights might not be working.
from picclick.com
I was pulled over the other day by a sheriff who informed me that my brake lights were not working properly. Faulty tail light bulb holder circuit board. the problem with brake lights that come on with headlights is probably an incorrect bulb fitted. At some point, you may find yourself behind the wheel,. brake light doesn’t work when headlights are on is mostly caused by a broken ground circuit. discover why your brake lights might not be working. Other potential causes for this issue include blown brake light bulbs, malfunctioning brake light switch,.
SMOKED 19972003 F150 Replacement Headlights+LED Tail Lights Brake
Brake Lights Not Working With Headlights On discover why your brake lights might not be working. Faulty tail light bulb holder circuit board. I was pulled over the other day by a sheriff who informed me that my brake lights were not working properly. Other potential causes for this issue include blown brake light bulbs, malfunctioning brake light switch,. the problem with brake lights that come on with headlights is probably an incorrect bulb fitted. brake light doesn’t work when headlights are on is mostly caused by a broken ground circuit. discover why your brake lights might not be working. At some point, you may find yourself behind the wheel,.
From landroverbar.com
brake lights only work when headlights are on Ben Ainsil's Blog Brake Lights Not Working With Headlights On Other potential causes for this issue include blown brake light bulbs, malfunctioning brake light switch,. brake light doesn’t work when headlights are on is mostly caused by a broken ground circuit. discover why your brake lights might not be working. the problem with brake lights that come on with headlights is probably an incorrect bulb fitted. I. Brake Lights Not Working With Headlights On.
From www.2carpros.com
Brake Lights Not Working My Brake Lights Are Not Working? I Can Brake Lights Not Working With Headlights On At some point, you may find yourself behind the wheel,. Faulty tail light bulb holder circuit board. discover why your brake lights might not be working. I was pulled over the other day by a sheriff who informed me that my brake lights were not working properly. brake light doesn’t work when headlights are on is mostly caused. Brake Lights Not Working With Headlights On.
From homeminimalisite.com
Why Do My Lights Dim When I Press The Brake Brake Lights Not Working With Headlights On the problem with brake lights that come on with headlights is probably an incorrect bulb fitted. Other potential causes for this issue include blown brake light bulbs, malfunctioning brake light switch,. discover why your brake lights might not be working. Faulty tail light bulb holder circuit board. At some point, you may find yourself behind the wheel,. . Brake Lights Not Working With Headlights On.
From www.justanswer.com
Troubleshooting Dimmed Headlights Expert Q&A JustAnswer Brake Lights Not Working With Headlights On Faulty tail light bulb holder circuit board. I was pulled over the other day by a sheriff who informed me that my brake lights were not working properly. At some point, you may find yourself behind the wheel,. brake light doesn’t work when headlights are on is mostly caused by a broken ground circuit. discover why your brake. Brake Lights Not Working With Headlights On.
From www.youtube.com
Trailer Brake Lights or Turn Signals NOT Working TRY THIS YouTube Brake Lights Not Working With Headlights On Faulty tail light bulb holder circuit board. Other potential causes for this issue include blown brake light bulbs, malfunctioning brake light switch,. I was pulled over the other day by a sheriff who informed me that my brake lights were not working properly. discover why your brake lights might not be working. brake light doesn’t work when headlights. Brake Lights Not Working With Headlights On.
From thegrumpymechanic.com
Reasons Why your Brake Lights Don’t Work When Headlights Are On Brake Lights Not Working With Headlights On the problem with brake lights that come on with headlights is probably an incorrect bulb fitted. Other potential causes for this issue include blown brake light bulbs, malfunctioning brake light switch,. At some point, you may find yourself behind the wheel,. discover why your brake lights might not be working. I was pulled over the other day by. Brake Lights Not Working With Headlights On.
From www.thumpertalk.com
Brake lights not working DRZ400/E/S/SM ThumperTalk Brake Lights Not Working With Headlights On brake light doesn’t work when headlights are on is mostly caused by a broken ground circuit. Faulty tail light bulb holder circuit board. At some point, you may find yourself behind the wheel,. I was pulled over the other day by a sheriff who informed me that my brake lights were not working properly. the problem with brake. Brake Lights Not Working With Headlights On.
From www.motoradvices.com
Brake Light Doesn’t Work When Headlights Are On Causes and Solutions Brake Lights Not Working With Headlights On Other potential causes for this issue include blown brake light bulbs, malfunctioning brake light switch,. brake light doesn’t work when headlights are on is mostly caused by a broken ground circuit. At some point, you may find yourself behind the wheel,. I was pulled over the other day by a sheriff who informed me that my brake lights were. Brake Lights Not Working With Headlights On.
From homeminimalisite.com
Why Do My Brake Lights Not Work When Headlights Are On Brake Lights Not Working With Headlights On Faulty tail light bulb holder circuit board. I was pulled over the other day by a sheriff who informed me that my brake lights were not working properly. brake light doesn’t work when headlights are on is mostly caused by a broken ground circuit. Other potential causes for this issue include blown brake light bulbs, malfunctioning brake light switch,.. Brake Lights Not Working With Headlights On.
From homeminimalisite.com
How To Troubleshoot Brake Lights Not Working Brake Lights Not Working With Headlights On brake light doesn’t work when headlights are on is mostly caused by a broken ground circuit. the problem with brake lights that come on with headlights is probably an incorrect bulb fitted. discover why your brake lights might not be working. At some point, you may find yourself behind the wheel,. I was pulled over the other. Brake Lights Not Working With Headlights On.
From offroadersguild.com
Jeep Brake Lights Not Working When Headlights Are On Brake Lights Not Working With Headlights On brake light doesn’t work when headlights are on is mostly caused by a broken ground circuit. discover why your brake lights might not be working. Faulty tail light bulb holder circuit board. At some point, you may find yourself behind the wheel,. the problem with brake lights that come on with headlights is probably an incorrect bulb. Brake Lights Not Working With Headlights On.
From landroverforums.com
Brake Lights Not Working Page 2 Land Rover Forums Land Rover Brake Lights Not Working With Headlights On brake light doesn’t work when headlights are on is mostly caused by a broken ground circuit. the problem with brake lights that come on with headlights is probably an incorrect bulb fitted. Other potential causes for this issue include blown brake light bulbs, malfunctioning brake light switch,. Faulty tail light bulb holder circuit board. discover why your. Brake Lights Not Working With Headlights On.
From www.lifewire.com
Headlights Not Working? Try These Fixes Brake Lights Not Working With Headlights On At some point, you may find yourself behind the wheel,. I was pulled over the other day by a sheriff who informed me that my brake lights were not working properly. discover why your brake lights might not be working. Faulty tail light bulb holder circuit board. brake light doesn’t work when headlights are on is mostly caused. Brake Lights Not Working With Headlights On.
From www.camaroz28.com
Brake lights don't work with headlights on Message Board Brake Lights Not Working With Headlights On Other potential causes for this issue include blown brake light bulbs, malfunctioning brake light switch,. I was pulled over the other day by a sheriff who informed me that my brake lights were not working properly. discover why your brake lights might not be working. the problem with brake lights that come on with headlights is probably an. Brake Lights Not Working With Headlights On.
From www.2carpros.com
Brakes Lights Not Working Replaced Blown Fuse and Brake Light Brake Lights Not Working With Headlights On discover why your brake lights might not be working. Faulty tail light bulb holder circuit board. brake light doesn’t work when headlights are on is mostly caused by a broken ground circuit. At some point, you may find yourself behind the wheel,. I was pulled over the other day by a sheriff who informed me that my brake. Brake Lights Not Working With Headlights On.
From cassondrapelletier.blogspot.com
brake lights not working when headlights are on Cassondra Pelletier Brake Lights Not Working With Headlights On brake light doesn’t work when headlights are on is mostly caused by a broken ground circuit. I was pulled over the other day by a sheriff who informed me that my brake lights were not working properly. Faulty tail light bulb holder circuit board. Other potential causes for this issue include blown brake light bulbs, malfunctioning brake light switch,.. Brake Lights Not Working With Headlights On.
From carproblemguru.com
Brake Light Doesn't Work When Headlights Are On (Troubleshooting Guide) Brake Lights Not Working With Headlights On the problem with brake lights that come on with headlights is probably an incorrect bulb fitted. discover why your brake lights might not be working. I was pulled over the other day by a sheriff who informed me that my brake lights were not working properly. Faulty tail light bulb holder circuit board. brake light doesn’t work. Brake Lights Not Working With Headlights On.
From www.jeepsland.com
Jeep grand cherokee brake lights not working when headlights are on Brake Lights Not Working With Headlights On Other potential causes for this issue include blown brake light bulbs, malfunctioning brake light switch,. At some point, you may find yourself behind the wheel,. discover why your brake lights might not be working. the problem with brake lights that come on with headlights is probably an incorrect bulb fitted. I was pulled over the other day by. Brake Lights Not Working With Headlights On.
From homeminimalisite.com
What Causes Brake Lights To Come On By Themselves Brake Lights Not Working With Headlights On At some point, you may find yourself behind the wheel,. I was pulled over the other day by a sheriff who informed me that my brake lights were not working properly. the problem with brake lights that come on with headlights is probably an incorrect bulb fitted. Faulty tail light bulb holder circuit board. brake light doesn’t work. Brake Lights Not Working With Headlights On.
From picclick.com
SMOKED 19972003 F150 Replacement Headlights+LED Tail Lights Brake Brake Lights Not Working With Headlights On brake light doesn’t work when headlights are on is mostly caused by a broken ground circuit. Other potential causes for this issue include blown brake light bulbs, malfunctioning brake light switch,. At some point, you may find yourself behind the wheel,. the problem with brake lights that come on with headlights is probably an incorrect bulb fitted. Faulty. Brake Lights Not Working With Headlights On.
From www.2carpros.com
Running and Brake Lights Not Working Headlights Come 9n Hazzards Brake Lights Not Working With Headlights On Faulty tail light bulb holder circuit board. discover why your brake lights might not be working. brake light doesn’t work when headlights are on is mostly caused by a broken ground circuit. the problem with brake lights that come on with headlights is probably an incorrect bulb fitted. I was pulled over the other day by a. Brake Lights Not Working With Headlights On.
From www.hdforums.com
Brake light not working Harley Davidson Forums Brake Lights Not Working With Headlights On brake light doesn’t work when headlights are on is mostly caused by a broken ground circuit. Other potential causes for this issue include blown brake light bulbs, malfunctioning brake light switch,. Faulty tail light bulb holder circuit board. discover why your brake lights might not be working. At some point, you may find yourself behind the wheel,. . Brake Lights Not Working With Headlights On.
From tash978.blogspot.com
brake lights not working when headlights are on Duncan Shorter Brake Lights Not Working With Headlights On Faulty tail light bulb holder circuit board. Other potential causes for this issue include blown brake light bulbs, malfunctioning brake light switch,. discover why your brake lights might not be working. I was pulled over the other day by a sheriff who informed me that my brake lights were not working properly. At some point, you may find yourself. Brake Lights Not Working With Headlights On.
From antwortenhier.me
Was ist dieses zusätzliche Licht auf meinen Scheinwerfern? Brake Lights Not Working With Headlights On discover why your brake lights might not be working. Other potential causes for this issue include blown brake light bulbs, malfunctioning brake light switch,. At some point, you may find yourself behind the wheel,. the problem with brake lights that come on with headlights is probably an incorrect bulb fitted. I was pulled over the other day by. Brake Lights Not Working With Headlights On.
From shellysavonlea.net
How To Replace Brake Light Switch Shelly Lighting Brake Lights Not Working With Headlights On At some point, you may find yourself behind the wheel,. Faulty tail light bulb holder circuit board. I was pulled over the other day by a sheriff who informed me that my brake lights were not working properly. brake light doesn’t work when headlights are on is mostly caused by a broken ground circuit. Other potential causes for this. Brake Lights Not Working With Headlights On.
From homeminimalisite.com
Why Do My Brake Lights Not Work When Headlights Are On Brake Lights Not Working With Headlights On discover why your brake lights might not be working. I was pulled over the other day by a sheriff who informed me that my brake lights were not working properly. At some point, you may find yourself behind the wheel,. brake light doesn’t work when headlights are on is mostly caused by a broken ground circuit. Faulty tail. Brake Lights Not Working With Headlights On.
From forum.ih8mud.com
Brake light not working with headlights on 1994 IH8MUD Forum Brake Lights Not Working With Headlights On the problem with brake lights that come on with headlights is probably an incorrect bulb fitted. At some point, you may find yourself behind the wheel,. Other potential causes for this issue include blown brake light bulbs, malfunctioning brake light switch,. brake light doesn’t work when headlights are on is mostly caused by a broken ground circuit. Faulty. Brake Lights Not Working With Headlights On.
From circuitfixjansson88.z13.web.core.windows.net
brake light diagram in car Brake Lights Not Working With Headlights On At some point, you may find yourself behind the wheel,. discover why your brake lights might not be working. Other potential causes for this issue include blown brake light bulbs, malfunctioning brake light switch,. Faulty tail light bulb holder circuit board. brake light doesn’t work when headlights are on is mostly caused by a broken ground circuit. I. Brake Lights Not Working With Headlights On.
From www.testingautos.com
Brake or tail light is not working repair options and cost Brake Lights Not Working With Headlights On the problem with brake lights that come on with headlights is probably an incorrect bulb fitted. I was pulled over the other day by a sheriff who informed me that my brake lights were not working properly. At some point, you may find yourself behind the wheel,. Other potential causes for this issue include blown brake light bulbs, malfunctioning. Brake Lights Not Working With Headlights On.
From avofoogu.blogspot.com
Brake Light Not Working When Headlights Are On Home Design Ideas Brake Lights Not Working With Headlights On brake light doesn’t work when headlights are on is mostly caused by a broken ground circuit. discover why your brake lights might not be working. Other potential causes for this issue include blown brake light bulbs, malfunctioning brake light switch,. the problem with brake lights that come on with headlights is probably an incorrect bulb fitted. I. Brake Lights Not Working With Headlights On.
From www.thumpertalk.com
Brake lights not working DRZ400/E/S/SM ThumperTalk Brake Lights Not Working With Headlights On the problem with brake lights that come on with headlights is probably an incorrect bulb fitted. brake light doesn’t work when headlights are on is mostly caused by a broken ground circuit. Other potential causes for this issue include blown brake light bulbs, malfunctioning brake light switch,. Faulty tail light bulb holder circuit board. At some point, you. Brake Lights Not Working With Headlights On.
From www.700r4transmissionhq.com
Hyundai Sonata Brake Lights Not Working Diagnosis Drivetrain Resource Brake Lights Not Working With Headlights On At some point, you may find yourself behind the wheel,. I was pulled over the other day by a sheriff who informed me that my brake lights were not working properly. the problem with brake lights that come on with headlights is probably an incorrect bulb fitted. Faulty tail light bulb holder circuit board. brake light doesn’t work. Brake Lights Not Working With Headlights On.
From goodcar.com
What Are the Common Brake Light Problems and How to Fix Them? Brake Lights Not Working With Headlights On At some point, you may find yourself behind the wheel,. Other potential causes for this issue include blown brake light bulbs, malfunctioning brake light switch,. brake light doesn’t work when headlights are on is mostly caused by a broken ground circuit. Faulty tail light bulb holder circuit board. discover why your brake lights might not be working. I. Brake Lights Not Working With Headlights On.
From forum.ih8mud.com
Brake light not working with headlights on 1994 IH8MUD Forum Brake Lights Not Working With Headlights On discover why your brake lights might not be working. At some point, you may find yourself behind the wheel,. brake light doesn’t work when headlights are on is mostly caused by a broken ground circuit. Other potential causes for this issue include blown brake light bulbs, malfunctioning brake light switch,. Faulty tail light bulb holder circuit board. . Brake Lights Not Working With Headlights On.
From s3.amazonaws.com
Car headlights dim when braking, best flashlight app galaxy s6 4k Brake Lights Not Working With Headlights On discover why your brake lights might not be working. the problem with brake lights that come on with headlights is probably an incorrect bulb fitted. At some point, you may find yourself behind the wheel,. Other potential causes for this issue include blown brake light bulbs, malfunctioning brake light switch,. brake light doesn’t work when headlights are. Brake Lights Not Working With Headlights On.