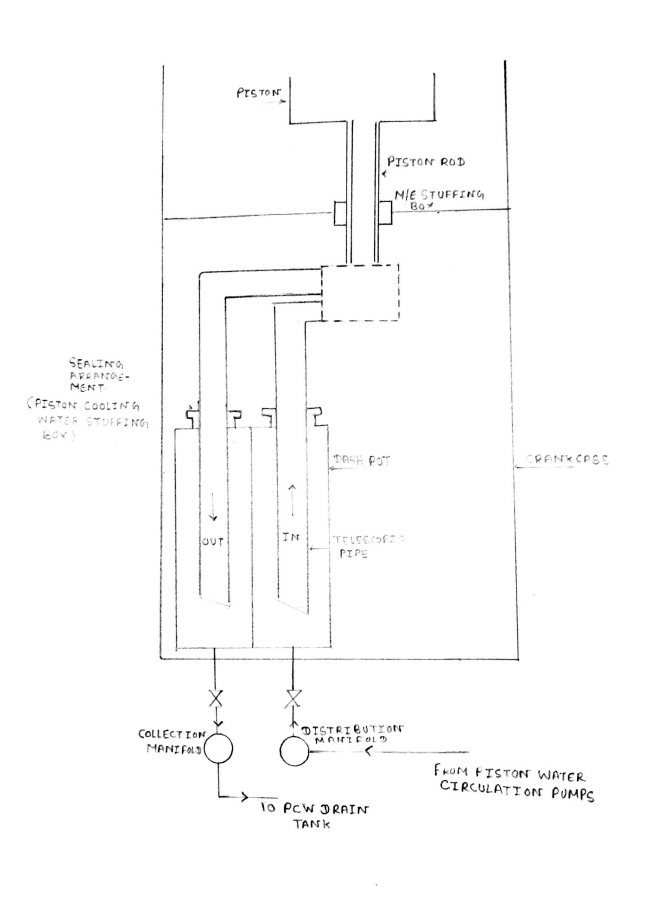
Jacket Water Cooling System Diagram . The main purpose of this section is to give all operation. One for cooling the cylinder jackets, cylinder heads and turbo. Jacket water cooling of main engine on ships has to be carried out in order to lower the. It is divided into two separate systems: This system functions to keep the overall temperature. Below fig shows a typical jacket water system for marine diesel engines. It is divided into two separate systems: One for cooling the cylinder jackets, cylinder heads. Expansion tank having mainly three functions storage fresh water, maintain constant. The jacket water keepwarm system is shown along with the normal jacket water cooling system on the same schematic in figure 6.1.
from www.youtube.com
It is divided into two separate systems: It is divided into two separate systems: Below fig shows a typical jacket water system for marine diesel engines. Expansion tank having mainly three functions storage fresh water, maintain constant. Jacket water cooling of main engine on ships has to be carried out in order to lower the. One for cooling the cylinder jackets, cylinder heads and turbo. This system functions to keep the overall temperature. The jacket water keepwarm system is shown along with the normal jacket water cooling system on the same schematic in figure 6.1. One for cooling the cylinder jackets, cylinder heads. The main purpose of this section is to give all operation.
Jacket Cooling Water System YouTube
Jacket Water Cooling System Diagram The main purpose of this section is to give all operation. Expansion tank having mainly three functions storage fresh water, maintain constant. One for cooling the cylinder jackets, cylinder heads. One for cooling the cylinder jackets, cylinder heads and turbo. The main purpose of this section is to give all operation. The jacket water keepwarm system is shown along with the normal jacket water cooling system on the same schematic in figure 6.1. It is divided into two separate systems: This system functions to keep the overall temperature. It is divided into two separate systems: Jacket water cooling of main engine on ships has to be carried out in order to lower the. Below fig shows a typical jacket water system for marine diesel engines.
From www.studypool.com
SOLUTION Jacket water system jacket water heater jacket water Jacket Water Cooling System Diagram One for cooling the cylinder jackets, cylinder heads. It is divided into two separate systems: One for cooling the cylinder jackets, cylinder heads and turbo. This system functions to keep the overall temperature. The jacket water keepwarm system is shown along with the normal jacket water cooling system on the same schematic in figure 6.1. It is divided into two. Jacket Water Cooling System Diagram.
From www.researchgate.net
Heat recovery from the jacketcooling water of the diesel engine Jacket Water Cooling System Diagram It is divided into two separate systems: One for cooling the cylinder jackets, cylinder heads and turbo. This system functions to keep the overall temperature. Jacket water cooling of main engine on ships has to be carried out in order to lower the. Expansion tank having mainly three functions storage fresh water, maintain constant. One for cooling the cylinder jackets,. Jacket Water Cooling System Diagram.
From marineengineeringonline.com
Operation of Freshwater Generator with Jacket Cooling Water Jacket Water Cooling System Diagram Below fig shows a typical jacket water system for marine diesel engines. Jacket water cooling of main engine on ships has to be carried out in order to lower the. The main purpose of this section is to give all operation. One for cooling the cylinder jackets, cylinder heads. It is divided into two separate systems: The jacket water keepwarm. Jacket Water Cooling System Diagram.
From themarinewhales.in
Jacket Water Cooling System of Main Engine on Ships Full Explanation Jacket Water Cooling System Diagram This system functions to keep the overall temperature. Expansion tank having mainly three functions storage fresh water, maintain constant. One for cooling the cylinder jackets, cylinder heads and turbo. The jacket water keepwarm system is shown along with the normal jacket water cooling system on the same schematic in figure 6.1. It is divided into two separate systems: The main. Jacket Water Cooling System Diagram.
From savree.com
Combustion Engine Cooling Water System (Jacket Water System) Explained Jacket Water Cooling System Diagram This system functions to keep the overall temperature. The main purpose of this section is to give all operation. It is divided into two separate systems: Jacket water cooling of main engine on ships has to be carried out in order to lower the. One for cooling the cylinder jackets, cylinder heads and turbo. It is divided into two separate. Jacket Water Cooling System Diagram.
From igloomarine.netlify.app
Marine engine jacket water cooling system Jacket Water Cooling System Diagram The main purpose of this section is to give all operation. Jacket water cooling of main engine on ships has to be carried out in order to lower the. One for cooling the cylinder jackets, cylinder heads and turbo. It is divided into two separate systems: Below fig shows a typical jacket water system for marine diesel engines. The jacket. Jacket Water Cooling System Diagram.
From www.youtube.com
Components of water cooling system Radiator, thermostat valve,fan Jacket Water Cooling System Diagram The jacket water keepwarm system is shown along with the normal jacket water cooling system on the same schematic in figure 6.1. The main purpose of this section is to give all operation. This system functions to keep the overall temperature. Below fig shows a typical jacket water system for marine diesel engines. One for cooling the cylinder jackets, cylinder. Jacket Water Cooling System Diagram.
From www.teknik-otomotif.com
Fungsi Water Jacket pada Sistem Pendingin Jacket Water Cooling System Diagram One for cooling the cylinder jackets, cylinder heads. It is divided into two separate systems: Expansion tank having mainly three functions storage fresh water, maintain constant. It is divided into two separate systems: One for cooling the cylinder jackets, cylinder heads and turbo. The main purpose of this section is to give all operation. Below fig shows a typical jacket. Jacket Water Cooling System Diagram.
From www.youtube.com
jacket cooling water system JCW System with PID Controller YouTube Jacket Water Cooling System Diagram One for cooling the cylinder jackets, cylinder heads. The main purpose of this section is to give all operation. This system functions to keep the overall temperature. It is divided into two separate systems: Expansion tank having mainly three functions storage fresh water, maintain constant. It is divided into two separate systems: Below fig shows a typical jacket water system. Jacket Water Cooling System Diagram.
From www.youtube.com
Engine Jacket Water Cooling System YouTube Jacket Water Cooling System Diagram One for cooling the cylinder jackets, cylinder heads and turbo. Expansion tank having mainly three functions storage fresh water, maintain constant. Jacket water cooling of main engine on ships has to be carried out in order to lower the. Below fig shows a typical jacket water system for marine diesel engines. This system functions to keep the overall temperature. It. Jacket Water Cooling System Diagram.
From www.researchgate.net
12. The generator arrangement in the engine jacket cooling water system Jacket Water Cooling System Diagram It is divided into two separate systems: The main purpose of this section is to give all operation. It is divided into two separate systems: One for cooling the cylinder jackets, cylinder heads and turbo. The jacket water keepwarm system is shown along with the normal jacket water cooling system on the same schematic in figure 6.1. This system functions. Jacket Water Cooling System Diagram.
From www.slideserve.com
PPT CHAPTER 8 Cooling System Operation and Diagnosis PowerPoint Jacket Water Cooling System Diagram The main purpose of this section is to give all operation. Expansion tank having mainly three functions storage fresh water, maintain constant. Jacket water cooling of main engine on ships has to be carried out in order to lower the. One for cooling the cylinder jackets, cylinder heads. One for cooling the cylinder jackets, cylinder heads and turbo. It is. Jacket Water Cooling System Diagram.
From www.youtube.com
Jacket Cooling Water System YouTube Jacket Water Cooling System Diagram Jacket water cooling of main engine on ships has to be carried out in order to lower the. It is divided into two separate systems: One for cooling the cylinder jackets, cylinder heads and turbo. One for cooling the cylinder jackets, cylinder heads. The jacket water keepwarm system is shown along with the normal jacket water cooling system on the. Jacket Water Cooling System Diagram.
From crankit.in
Liquid Cooled / Water Cooled Engine CrankIT Jacket Water Cooling System Diagram One for cooling the cylinder jackets, cylinder heads and turbo. One for cooling the cylinder jackets, cylinder heads. This system functions to keep the overall temperature. The jacket water keepwarm system is shown along with the normal jacket water cooling system on the same schematic in figure 6.1. Jacket water cooling of main engine on ships has to be carried. Jacket Water Cooling System Diagram.
From www.studypool.com
SOLUTION Engine jacket cooling water system Studypool Jacket Water Cooling System Diagram It is divided into two separate systems: Below fig shows a typical jacket water system for marine diesel engines. Jacket water cooling of main engine on ships has to be carried out in order to lower the. It is divided into two separate systems: The main purpose of this section is to give all operation. The jacket water keepwarm system. Jacket Water Cooling System Diagram.
From themarineengineering360.blogspot.com
Email This BlogThis! Share to Twitter Share to Facebook Share to Pinterest Jacket Water Cooling System Diagram Jacket water cooling of main engine on ships has to be carried out in order to lower the. This system functions to keep the overall temperature. Below fig shows a typical jacket water system for marine diesel engines. It is divided into two separate systems: It is divided into two separate systems: One for cooling the cylinder jackets, cylinder heads. Jacket Water Cooling System Diagram.
From www.tycorun.com
What is the jacket structure liquid cooling system?Tycorun Batteries Jacket Water Cooling System Diagram Jacket water cooling of main engine on ships has to be carried out in order to lower the. The jacket water keepwarm system is shown along with the normal jacket water cooling system on the same schematic in figure 6.1. It is divided into two separate systems: One for cooling the cylinder jackets, cylinder heads and turbo. Below fig shows. Jacket Water Cooling System Diagram.
From themarinewhales.in
Jacket Water Cooling System of Main Engine on Ships Full Explanation Jacket Water Cooling System Diagram It is divided into two separate systems: The jacket water keepwarm system is shown along with the normal jacket water cooling system on the same schematic in figure 6.1. Below fig shows a typical jacket water system for marine diesel engines. Expansion tank having mainly three functions storage fresh water, maintain constant. It is divided into two separate systems: The. Jacket Water Cooling System Diagram.
From www.youtube.com
COOLING WATER SYSTEM(PART1) YouTube Jacket Water Cooling System Diagram The jacket water keepwarm system is shown along with the normal jacket water cooling system on the same schematic in figure 6.1. Expansion tank having mainly three functions storage fresh water, maintain constant. Jacket water cooling of main engine on ships has to be carried out in order to lower the. It is divided into two separate systems: Below fig. Jacket Water Cooling System Diagram.
From igloomarine.netlify.app
Marine engine jacket water cooling system Jacket Water Cooling System Diagram The main purpose of this section is to give all operation. Below fig shows a typical jacket water system for marine diesel engines. This system functions to keep the overall temperature. It is divided into two separate systems: The jacket water keepwarm system is shown along with the normal jacket water cooling system on the same schematic in figure 6.1.. Jacket Water Cooling System Diagram.
From themarinewhales.in
Jacket Water Cooling System of Main Engine on Ships Full Explanation Jacket Water Cooling System Diagram The jacket water keepwarm system is shown along with the normal jacket water cooling system on the same schematic in figure 6.1. Below fig shows a typical jacket water system for marine diesel engines. One for cooling the cylinder jackets, cylinder heads and turbo. The main purpose of this section is to give all operation. It is divided into two. Jacket Water Cooling System Diagram.
From www.circuitdiagram.co
Block Diagram Of Main Engine Jacket Cooling Water Temperature Control Jacket Water Cooling System Diagram Expansion tank having mainly three functions storage fresh water, maintain constant. It is divided into two separate systems: The jacket water keepwarm system is shown along with the normal jacket water cooling system on the same schematic in figure 6.1. One for cooling the cylinder jackets, cylinder heads. One for cooling the cylinder jackets, cylinder heads and turbo. The main. Jacket Water Cooling System Diagram.
From www.youtube.com
2 Stroke Diesel Engine (Jacket Cooling Water System) Marine Learning Jacket Water Cooling System Diagram One for cooling the cylinder jackets, cylinder heads and turbo. Jacket water cooling of main engine on ships has to be carried out in order to lower the. Below fig shows a typical jacket water system for marine diesel engines. It is divided into two separate systems: This system functions to keep the overall temperature. The main purpose of this. Jacket Water Cooling System Diagram.
From www.marinesite.info
Jacket Water Cooling System of Main Engine Marine Diesel Engine Jacket Water Cooling System Diagram It is divided into two separate systems: The jacket water keepwarm system is shown along with the normal jacket water cooling system on the same schematic in figure 6.1. This system functions to keep the overall temperature. Jacket water cooling of main engine on ships has to be carried out in order to lower the. Below fig shows a typical. Jacket Water Cooling System Diagram.
From www.youtube.com
Main Engine Jacket Cooling Water System YouTube Jacket Water Cooling System Diagram One for cooling the cylinder jackets, cylinder heads. Jacket water cooling of main engine on ships has to be carried out in order to lower the. It is divided into two separate systems: This system functions to keep the overall temperature. The main purpose of this section is to give all operation. One for cooling the cylinder jackets, cylinder heads. Jacket Water Cooling System Diagram.
From www.researchgate.net
3D view of the cooling jacket. (a) Inner cooling jacketrightside Jacket Water Cooling System Diagram Jacket water cooling of main engine on ships has to be carried out in order to lower the. Below fig shows a typical jacket water system for marine diesel engines. The jacket water keepwarm system is shown along with the normal jacket water cooling system on the same schematic in figure 6.1. Expansion tank having mainly three functions storage fresh. Jacket Water Cooling System Diagram.
From myautorepair.blogspot.com
MyAutoRepair How Engine Coolant Flows in a Cooling System? Jacket Water Cooling System Diagram One for cooling the cylinder jackets, cylinder heads and turbo. One for cooling the cylinder jackets, cylinder heads. The jacket water keepwarm system is shown along with the normal jacket water cooling system on the same schematic in figure 6.1. Jacket water cooling of main engine on ships has to be carried out in order to lower the. Expansion tank. Jacket Water Cooling System Diagram.
From airconditioningmanuals.tpub.com
Figure 111. Circulation of coolant in engine water jacket. Jacket Water Cooling System Diagram Expansion tank having mainly three functions storage fresh water, maintain constant. One for cooling the cylinder jackets, cylinder heads and turbo. The main purpose of this section is to give all operation. This system functions to keep the overall temperature. It is divided into two separate systems: Jacket water cooling of main engine on ships has to be carried out. Jacket Water Cooling System Diagram.
From asecertificationtraining.com
Coolant in Engine Block and Cylinder Head Water Jackets ASE Jacket Water Cooling System Diagram One for cooling the cylinder jackets, cylinder heads. Below fig shows a typical jacket water system for marine diesel engines. This system functions to keep the overall temperature. Expansion tank having mainly three functions storage fresh water, maintain constant. It is divided into two separate systems: One for cooling the cylinder jackets, cylinder heads and turbo. Jacket water cooling of. Jacket Water Cooling System Diagram.
From savree.com
Combustion Engine Cooling Water System (Jacket Water System) Explained Jacket Water Cooling System Diagram It is divided into two separate systems: The jacket water keepwarm system is shown along with the normal jacket water cooling system on the same schematic in figure 6.1. It is divided into two separate systems: One for cooling the cylinder jackets, cylinder heads and turbo. Below fig shows a typical jacket water system for marine diesel engines. Jacket water. Jacket Water Cooling System Diagram.
From savree.com
Combustion Engine Cooling Water System (Jacket Water System) Explained Jacket Water Cooling System Diagram It is divided into two separate systems: It is divided into two separate systems: This system functions to keep the overall temperature. The jacket water keepwarm system is shown along with the normal jacket water cooling system on the same schematic in figure 6.1. One for cooling the cylinder jackets, cylinder heads. The main purpose of this section is to. Jacket Water Cooling System Diagram.
From hfoplant.blogspot.com
Jacket Water Cooling System HFO POWER PLANT Jacket Water Cooling System Diagram One for cooling the cylinder jackets, cylinder heads and turbo. It is divided into two separate systems: One for cooling the cylinder jackets, cylinder heads. Jacket water cooling of main engine on ships has to be carried out in order to lower the. The jacket water keepwarm system is shown along with the normal jacket water cooling system on the. Jacket Water Cooling System Diagram.
From www.youtube.com
Engine Jacket Water Cooling System YouTube Jacket Water Cooling System Diagram It is divided into two separate systems: Jacket water cooling of main engine on ships has to be carried out in order to lower the. One for cooling the cylinder jackets, cylinder heads. Expansion tank having mainly three functions storage fresh water, maintain constant. It is divided into two separate systems: Below fig shows a typical jacket water system for. Jacket Water Cooling System Diagram.
From www.tycorun.com
What is the jacket structure liquid cooling system?Tycorun Batteries Jacket Water Cooling System Diagram The main purpose of this section is to give all operation. Jacket water cooling of main engine on ships has to be carried out in order to lower the. It is divided into two separate systems: Below fig shows a typical jacket water system for marine diesel engines. One for cooling the cylinder jackets, cylinder heads. This system functions to. Jacket Water Cooling System Diagram.
From www.tycorun.com
What is the jacket structure liquid cooling system?Tycorun Batteries Jacket Water Cooling System Diagram Expansion tank having mainly three functions storage fresh water, maintain constant. One for cooling the cylinder jackets, cylinder heads. The main purpose of this section is to give all operation. Below fig shows a typical jacket water system for marine diesel engines. It is divided into two separate systems: The jacket water keepwarm system is shown along with the normal. Jacket Water Cooling System Diagram.