Hei Distributor Firing Order Amc 360 . I am upgrading my 1991 grand. gm hei distributor for an amc v8. Ensure precise installation of the jegs 40020 distributor. what is the firing order of an amc engine? hei distributor wiring and amc 360 cylinder firing order. I followed the whole installation procedure and it should. Convert your points or duraspark distributor to a simple and reliable gm design. We started with number one and worked our way around the distributor cap clockwise using a set of summit spark plug wires.
from everythingpantry.com
Ensure precise installation of the jegs 40020 distributor. I am upgrading my 1991 grand. I followed the whole installation procedure and it should. We started with number one and worked our way around the distributor cap clockwise using a set of summit spark plug wires. hei distributor wiring and amc 360 cylinder firing order. Convert your points or duraspark distributor to a simple and reliable gm design. what is the firing order of an amc engine? gm hei distributor for an amc v8.
Our 10 Best Cap Firing Order Hei Distributors Top Product Reviwed
Hei Distributor Firing Order Amc 360 hei distributor wiring and amc 360 cylinder firing order. Ensure precise installation of the jegs 40020 distributor. I followed the whole installation procedure and it should. We started with number one and worked our way around the distributor cap clockwise using a set of summit spark plug wires. what is the firing order of an amc engine? Convert your points or duraspark distributor to a simple and reliable gm design. hei distributor wiring and amc 360 cylinder firing order. gm hei distributor for an amc v8. I am upgrading my 1991 grand.
From www.wiringscan.com
Firing Order Chevy 350 Hei Distributor Wiring Diagram Wiring Scan Hei Distributor Firing Order Amc 360 what is the firing order of an amc engine? gm hei distributor for an amc v8. We started with number one and worked our way around the distributor cap clockwise using a set of summit spark plug wires. I am upgrading my 1991 grand. hei distributor wiring and amc 360 cylinder firing order. Ensure precise installation of. Hei Distributor Firing Order Amc 360.
From fordfiringorder.com
Ford Hei Distributor Firing Order Wiring and Printable Hei Distributor Firing Order Amc 360 I am upgrading my 1991 grand. gm hei distributor for an amc v8. I followed the whole installation procedure and it should. hei distributor wiring and amc 360 cylinder firing order. Ensure precise installation of the jegs 40020 distributor. what is the firing order of an amc engine? Convert your points or duraspark distributor to a simple. Hei Distributor Firing Order Amc 360.
From fordfiringorder.com
Ford 460 Hei Distributor Firing Order Wiring and Printable Hei Distributor Firing Order Amc 360 Ensure precise installation of the jegs 40020 distributor. hei distributor wiring and amc 360 cylinder firing order. gm hei distributor for an amc v8. I am upgrading my 1991 grand. what is the firing order of an amc engine? Convert your points or duraspark distributor to a simple and reliable gm design. We started with number one. Hei Distributor Firing Order Amc 360.
From www.enginefiringorder.com
Photo AMC V8 FIRING ORDER Hobby Heaven Album BILL SHARPE Fotki Hei Distributor Firing Order Amc 360 I am upgrading my 1991 grand. I followed the whole installation procedure and it should. Ensure precise installation of the jegs 40020 distributor. Convert your points or duraspark distributor to a simple and reliable gm design. We started with number one and worked our way around the distributor cap clockwise using a set of summit spark plug wires. what. Hei Distributor Firing Order Amc 360.
From www.quadratec.com
Performance Distributors AMC Duraspark Distributor for Jeep Vehicles Hei Distributor Firing Order Amc 360 Convert your points or duraspark distributor to a simple and reliable gm design. hei distributor wiring and amc 360 cylinder firing order. what is the firing order of an amc engine? I followed the whole installation procedure and it should. I am upgrading my 1991 grand. Ensure precise installation of the jegs 40020 distributor. gm hei distributor. Hei Distributor Firing Order Amc 360.
From stewart-switch.com
Ford 360 Firing Order Diagram Hei Distributor Firing Order Amc 360 hei distributor wiring and amc 360 cylinder firing order. what is the firing order of an amc engine? I am upgrading my 1991 grand. Convert your points or duraspark distributor to a simple and reliable gm design. Ensure precise installation of the jegs 40020 distributor. We started with number one and worked our way around the distributor cap. Hei Distributor Firing Order Amc 360.
From fordfiringorder.com
Ford 360 Firing Order Wiring and Printable Hei Distributor Firing Order Amc 360 Ensure precise installation of the jegs 40020 distributor. hei distributor wiring and amc 360 cylinder firing order. what is the firing order of an amc engine? gm hei distributor for an amc v8. Convert your points or duraspark distributor to a simple and reliable gm design. We started with number one and worked our way around the. Hei Distributor Firing Order Amc 360.
From carscounsel.com
Ford 302 Hei Distributor Firing Order [With Diagram] Hei Distributor Firing Order Amc 360 I am upgrading my 1991 grand. We started with number one and worked our way around the distributor cap clockwise using a set of summit spark plug wires. Ensure precise installation of the jegs 40020 distributor. what is the firing order of an amc engine? gm hei distributor for an amc v8. I followed the whole installation procedure. Hei Distributor Firing Order Amc 360.
From www.jeepfan.com
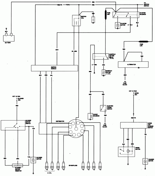
GM HEI distributor conversion for an AMC V8 Hei Distributor Firing Order Amc 360 what is the firing order of an amc engine? gm hei distributor for an amc v8. I am upgrading my 1991 grand. We started with number one and worked our way around the distributor cap clockwise using a set of summit spark plug wires. Ensure precise installation of the jegs 40020 distributor. Convert your points or duraspark distributor. Hei Distributor Firing Order Amc 360.
From www.ramchargercentral.com
Trying to replace distributor on 360 Dodge RamCharger Central Hei Distributor Firing Order Amc 360 We started with number one and worked our way around the distributor cap clockwise using a set of summit spark plug wires. gm hei distributor for an amc v8. hei distributor wiring and amc 360 cylinder firing order. Ensure precise installation of the jegs 40020 distributor. what is the firing order of an amc engine? I followed. Hei Distributor Firing Order Amc 360.
From www.autozone.com
Repair Guides High Energy Ignition (hei) System Description And Hei Distributor Firing Order Amc 360 gm hei distributor for an amc v8. Ensure precise installation of the jegs 40020 distributor. I am upgrading my 1991 grand. hei distributor wiring and amc 360 cylinder firing order. what is the firing order of an amc engine? We started with number one and worked our way around the distributor cap clockwise using a set of. Hei Distributor Firing Order Amc 360.
From www.enginefiringorder.com
258 Engine Firing Order Hei Distributor Firing Order Amc 360 Ensure precise installation of the jegs 40020 distributor. gm hei distributor for an amc v8. I am upgrading my 1991 grand. I followed the whole installation procedure and it should. hei distributor wiring and amc 360 cylinder firing order. Convert your points or duraspark distributor to a simple and reliable gm design. We started with number one and. Hei Distributor Firing Order Amc 360.
From www.justanswer.com
Q&A 1987 Jeep Grand Wagoneer Firing Order Ford 360, AMC 360, Jeep 4. Hei Distributor Firing Order Amc 360 Ensure precise installation of the jegs 40020 distributor. Convert your points or duraspark distributor to a simple and reliable gm design. I followed the whole installation procedure and it should. We started with number one and worked our way around the distributor cap clockwise using a set of summit spark plug wires. I am upgrading my 1991 grand. gm. Hei Distributor Firing Order Amc 360.
From wiredatatakafulmt.z21.web.core.windows.net
How To Wire Hei Distributor Chevy Hei Distributor Firing Order Amc 360 gm hei distributor for an amc v8. what is the firing order of an amc engine? hei distributor wiring and amc 360 cylinder firing order. Convert your points or duraspark distributor to a simple and reliable gm design. We started with number one and worked our way around the distributor cap clockwise using a set of summit. Hei Distributor Firing Order Amc 360.
From www.tankbig.com
Amc 360 Firing Order Hei Distributor Firing Order Amc 360 gm hei distributor for an amc v8. Ensure precise installation of the jegs 40020 distributor. I am upgrading my 1991 grand. Convert your points or duraspark distributor to a simple and reliable gm design. hei distributor wiring and amc 360 cylinder firing order. I followed the whole installation procedure and it should. what is the firing order. Hei Distributor Firing Order Amc 360.
From www.chevyhardcore.com
The HEI Distributor Clearing The Confusion And Debunking Myths Hei Distributor Firing Order Amc 360 gm hei distributor for an amc v8. Convert your points or duraspark distributor to a simple and reliable gm design. hei distributor wiring and amc 360 cylinder firing order. I am upgrading my 1991 grand. We started with number one and worked our way around the distributor cap clockwise using a set of summit spark plug wires. I. Hei Distributor Firing Order Amc 360.
From www.chevyfiringorder.com
Firing Order Chevy 350 Hei Distributor Wiring Diagram 2023 Hei Distributor Firing Order Amc 360 I followed the whole installation procedure and it should. gm hei distributor for an amc v8. We started with number one and worked our way around the distributor cap clockwise using a set of summit spark plug wires. I am upgrading my 1991 grand. what is the firing order of an amc engine? Ensure precise installation of the. Hei Distributor Firing Order Amc 360.
From fordfiringorder.com
1970 Ford 360 Firing Order Wiring and Printable Hei Distributor Firing Order Amc 360 what is the firing order of an amc engine? I followed the whole installation procedure and it should. Convert your points or duraspark distributor to a simple and reliable gm design. I am upgrading my 1991 grand. hei distributor wiring and amc 360 cylinder firing order. Ensure precise installation of the jegs 40020 distributor. gm hei distributor. Hei Distributor Firing Order Amc 360.
From knittystash.com
Firing Order Chevy 350 Hei Distributor Wiring Diagram Hei Distributor Firing Order Amc 360 hei distributor wiring and amc 360 cylinder firing order. gm hei distributor for an amc v8. what is the firing order of an amc engine? I followed the whole installation procedure and it should. We started with number one and worked our way around the distributor cap clockwise using a set of summit spark plug wires. Ensure. Hei Distributor Firing Order Amc 360.
From swapmeetparts.com
AMC JEEP HEI DISTRIBUTOR 196779 w/ Made in USA Spark Plug Wires Hei Distributor Firing Order Amc 360 what is the firing order of an amc engine? I followed the whole installation procedure and it should. Convert your points or duraspark distributor to a simple and reliable gm design. Ensure precise installation of the jegs 40020 distributor. We started with number one and worked our way around the distributor cap clockwise using a set of summit spark. Hei Distributor Firing Order Amc 360.
From fordfiringorder.com
Ford Hei Distributor Firing Order Wiring and Printable Hei Distributor Firing Order Amc 360 I followed the whole installation procedure and it should. We started with number one and worked our way around the distributor cap clockwise using a set of summit spark plug wires. what is the firing order of an amc engine? I am upgrading my 1991 grand. Ensure precise installation of the jegs 40020 distributor. hei distributor wiring and. Hei Distributor Firing Order Amc 360.
From fordfiringorder.com
Ford 360 Firing Order Diagram Wiring and Printable Hei Distributor Firing Order Amc 360 We started with number one and worked our way around the distributor cap clockwise using a set of summit spark plug wires. Ensure precise installation of the jegs 40020 distributor. gm hei distributor for an amc v8. what is the firing order of an amc engine? I am upgrading my 1991 grand. hei distributor wiring and amc. Hei Distributor Firing Order Amc 360.
From repairmachineczuktenfx.z22.web.core.windows.net
Hei Distributor Chevy 350 Firing Order Hei Hei Distributor Firing Order Amc 360 Ensure precise installation of the jegs 40020 distributor. gm hei distributor for an amc v8. Convert your points or duraspark distributor to a simple and reliable gm design. hei distributor wiring and amc 360 cylinder firing order. I am upgrading my 1991 grand. what is the firing order of an amc engine? I followed the whole installation. Hei Distributor Firing Order Amc 360.
From fordfiringorder.com
Ford Hei Distributor Firing Order Wiring and Printable Hei Distributor Firing Order Amc 360 Convert your points or duraspark distributor to a simple and reliable gm design. I am upgrading my 1991 grand. what is the firing order of an amc engine? gm hei distributor for an amc v8. Ensure precise installation of the jegs 40020 distributor. hei distributor wiring and amc 360 cylinder firing order. I followed the whole installation. Hei Distributor Firing Order Amc 360.
From carscounsel.com
Ford 302 Hei Distributor Firing Order [With Diagram] Hei Distributor Firing Order Amc 360 Ensure precise installation of the jegs 40020 distributor. gm hei distributor for an amc v8. I am upgrading my 1991 grand. We started with number one and worked our way around the distributor cap clockwise using a set of summit spark plug wires. what is the firing order of an amc engine? Convert your points or duraspark distributor. Hei Distributor Firing Order Amc 360.
From www.schemadigital.com
Chevy Firing Order On Distributor Cap » Schema Digital Hei Distributor Firing Order Amc 360 gm hei distributor for an amc v8. I followed the whole installation procedure and it should. what is the firing order of an amc engine? I am upgrading my 1991 grand. Ensure precise installation of the jegs 40020 distributor. Convert your points or duraspark distributor to a simple and reliable gm design. hei distributor wiring and amc. Hei Distributor Firing Order Amc 360.
From mavink.com
Chevy 350 Firing Order Hei Hei Distributor Firing Order Amc 360 what is the firing order of an amc engine? hei distributor wiring and amc 360 cylinder firing order. gm hei distributor for an amc v8. Ensure precise installation of the jegs 40020 distributor. I followed the whole installation procedure and it should. I am upgrading my 1991 grand. Convert your points or duraspark distributor to a simple. Hei Distributor Firing Order Amc 360.
From arkanovasskfixengine.z14.web.core.windows.net
Hei Distributor Chevy 350 Firing Order Hei Hei Distributor Firing Order Amc 360 I followed the whole installation procedure and it should. gm hei distributor for an amc v8. I am upgrading my 1991 grand. Ensure precise installation of the jegs 40020 distributor. We started with number one and worked our way around the distributor cap clockwise using a set of summit spark plug wires. hei distributor wiring and amc 360. Hei Distributor Firing Order Amc 360.
From fordfiringorder.com
Ford 302 Hei Distributor Firing Order Wiring and Printable Hei Distributor Firing Order Amc 360 I followed the whole installation procedure and it should. I am upgrading my 1991 grand. gm hei distributor for an amc v8. Ensure precise installation of the jegs 40020 distributor. We started with number one and worked our way around the distributor cap clockwise using a set of summit spark plug wires. what is the firing order of. Hei Distributor Firing Order Amc 360.
From giotrcnei.blob.core.windows.net
How To Hook Up Ford Hei Distributor at Steven Stewart blog Hei Distributor Firing Order Amc 360 hei distributor wiring and amc 360 cylinder firing order. what is the firing order of an amc engine? I am upgrading my 1991 grand. Ensure precise installation of the jegs 40020 distributor. We started with number one and worked our way around the distributor cap clockwise using a set of summit spark plug wires. Convert your points or. Hei Distributor Firing Order Amc 360.
From www.ebay.com
AMC JEEP CJ5 CJ7 304 360 401 V8 HEI DISTRIBUTOR RED 65K VOLT COIL eBay Hei Distributor Firing Order Amc 360 gm hei distributor for an amc v8. hei distributor wiring and amc 360 cylinder firing order. Ensure precise installation of the jegs 40020 distributor. Convert your points or duraspark distributor to a simple and reliable gm design. what is the firing order of an amc engine? I followed the whole installation procedure and it should. I am. Hei Distributor Firing Order Amc 360.
From circuitsecador7l.z19.web.core.windows.net
Pontiac Hei Distributor Wiring Instructions Hei Distributor Firing Order Amc 360 I followed the whole installation procedure and it should. We started with number one and worked our way around the distributor cap clockwise using a set of summit spark plug wires. gm hei distributor for an amc v8. Ensure precise installation of the jegs 40020 distributor. what is the firing order of an amc engine? hei distributor. Hei Distributor Firing Order Amc 360.
From everythingpantry.com
Our 10 Best Cap Firing Order Hei Distributors Top Product Reviwed Hei Distributor Firing Order Amc 360 gm hei distributor for an amc v8. We started with number one and worked our way around the distributor cap clockwise using a set of summit spark plug wires. hei distributor wiring and amc 360 cylinder firing order. what is the firing order of an amc engine? Ensure precise installation of the jegs 40020 distributor. I am. Hei Distributor Firing Order Amc 360.
From www.swperformanceparts.net
ATEAM AMC JEEP CJ5 CJ7 304 360 401 V8 HEI DISTRIBUTOR RED 65K VOLT Hei Distributor Firing Order Amc 360 hei distributor wiring and amc 360 cylinder firing order. gm hei distributor for an amc v8. Convert your points or duraspark distributor to a simple and reliable gm design. what is the firing order of an amc engine? We started with number one and worked our way around the distributor cap clockwise using a set of summit. Hei Distributor Firing Order Amc 360.
From www.firing-order.net
Big Block Chevy Hei Firing Order 2023 Hei Distributor Firing Order Amc 360 Ensure precise installation of the jegs 40020 distributor. I am upgrading my 1991 grand. I followed the whole installation procedure and it should. Convert your points or duraspark distributor to a simple and reliable gm design. hei distributor wiring and amc 360 cylinder firing order. gm hei distributor for an amc v8. what is the firing order. Hei Distributor Firing Order Amc 360.