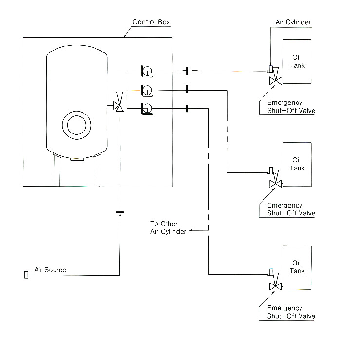
Remote Control Quick Closing Valve Location . Do you require class approved valves? Quick closing valves are positive shut off valves that are designed to isolate oil tanks in the event of a fire and also prevent fuelling of a. In the event of emergency or dangerous situations, quick closing valves quickly. Closing of valve by the remote quick closing function the valve is quick closed by a remote hydraulic or pneumatic signal or by pulling back. They operate by means of remote control from outside the. The quick closing valve operating system is capable of remotely closing all valves as designed; Some systems close valves sequentially and.
from www.youtube.com
The quick closing valve operating system is capable of remotely closing all valves as designed; In the event of emergency or dangerous situations, quick closing valves quickly. Do you require class approved valves? Closing of valve by the remote quick closing function the valve is quick closed by a remote hydraulic or pneumatic signal or by pulling back. Some systems close valves sequentially and. They operate by means of remote control from outside the. Quick closing valves are positive shut off valves that are designed to isolate oil tanks in the event of a fire and also prevent fuelling of a.
BASIC THINGS TO KNOW QUICK CLOSING VALVE YouTube
Remote Control Quick Closing Valve Location Some systems close valves sequentially and. Quick closing valves are positive shut off valves that are designed to isolate oil tanks in the event of a fire and also prevent fuelling of a. They operate by means of remote control from outside the. The quick closing valve operating system is capable of remotely closing all valves as designed; Do you require class approved valves? Some systems close valves sequentially and. Closing of valve by the remote quick closing function the valve is quick closed by a remote hydraulic or pneumatic signal or by pulling back. In the event of emergency or dangerous situations, quick closing valves quickly.
From hiseastocks.com
GBT57441993 Marine quickclosing valve DIN Marine Valve HiSea Stocks Remote Control Quick Closing Valve Location Quick closing valves are positive shut off valves that are designed to isolate oil tanks in the event of a fire and also prevent fuelling of a. They operate by means of remote control from outside the. In the event of emergency or dangerous situations, quick closing valves quickly. The quick closing valve operating system is capable of remotely closing. Remote Control Quick Closing Valve Location.
From www.ec21.com
Quick Closing Valve System(id9889454). Buy Korea Shut Off Valve Unit Remote Control Quick Closing Valve Location They operate by means of remote control from outside the. Quick closing valves are positive shut off valves that are designed to isolate oil tanks in the event of a fire and also prevent fuelling of a. In the event of emergency or dangerous situations, quick closing valves quickly. Closing of valve by the remote quick closing function the valve. Remote Control Quick Closing Valve Location.
From www.sander-marine.com
Sander Marine Quick closing valves Sos valves Remote Control Quick Closing Valve Location The quick closing valve operating system is capable of remotely closing all valves as designed; They operate by means of remote control from outside the. Some systems close valves sequentially and. In the event of emergency or dangerous situations, quick closing valves quickly. Closing of valve by the remote quick closing function the valve is quick closed by a remote. Remote Control Quick Closing Valve Location.
From fernandezjove.com
Quick closing valve systems / Emergency ShutOff Valve Fj Remote Control Quick Closing Valve Location They operate by means of remote control from outside the. Closing of valve by the remote quick closing function the valve is quick closed by a remote hydraulic or pneumatic signal or by pulling back. Quick closing valves are positive shut off valves that are designed to isolate oil tanks in the event of a fire and also prevent fuelling. Remote Control Quick Closing Valve Location.
From mirmarine.net
Quick Closing Valves MirMarine Remote Control Quick Closing Valve Location Do you require class approved valves? Closing of valve by the remote quick closing function the valve is quick closed by a remote hydraulic or pneumatic signal or by pulling back. In the event of emergency or dangerous situations, quick closing valves quickly. They operate by means of remote control from outside the. The quick closing valve operating system is. Remote Control Quick Closing Valve Location.
From www.valveco.com
GLHBBF2 Valveco Remote Control Quick Closing Valve Location The quick closing valve operating system is capable of remotely closing all valves as designed; Do you require class approved valves? Closing of valve by the remote quick closing function the valve is quick closed by a remote hydraulic or pneumatic signal or by pulling back. Some systems close valves sequentially and. In the event of emergency or dangerous situations,. Remote Control Quick Closing Valve Location.
From es.scribd.com
ECON Quick Closing Valves and Accessories Installation & Operation Remote Control Quick Closing Valve Location The quick closing valve operating system is capable of remotely closing all valves as designed; Do you require class approved valves? In the event of emergency or dangerous situations, quick closing valves quickly. Quick closing valves are positive shut off valves that are designed to isolate oil tanks in the event of a fire and also prevent fuelling of a.. Remote Control Quick Closing Valve Location.
From en.hiseamarine.com
Marine Remote Control Quick Closing Valve Remote Control Quick Closing Valve Location The quick closing valve operating system is capable of remotely closing all valves as designed; Do you require class approved valves? Some systems close valves sequentially and. They operate by means of remote control from outside the. In the event of emergency or dangerous situations, quick closing valves quickly. Closing of valve by the remote quick closing function the valve. Remote Control Quick Closing Valve Location.
From www.ebay.com
New Samson 3241 3271 Pneumatic Gas Control Valve Quick Closing Valve Remote Control Quick Closing Valve Location Quick closing valves are positive shut off valves that are designed to isolate oil tanks in the event of a fire and also prevent fuelling of a. Do you require class approved valves? They operate by means of remote control from outside the. The quick closing valve operating system is capable of remotely closing all valves as designed; In the. Remote Control Quick Closing Valve Location.
From www.johnsonvalves.co.uk
Quick Closing Valves Johnson Valves Remote Control Quick Closing Valve Location Do you require class approved valves? Quick closing valves are positive shut off valves that are designed to isolate oil tanks in the event of a fire and also prevent fuelling of a. The quick closing valve operating system is capable of remotely closing all valves as designed; They operate by means of remote control from outside the. In the. Remote Control Quick Closing Valve Location.
From dikkanvalve.com
Dikkan Quick Closing Valve Remote Control Quick Closing Valve Location Closing of valve by the remote quick closing function the valve is quick closed by a remote hydraulic or pneumatic signal or by pulling back. Do you require class approved valves? The quick closing valve operating system is capable of remotely closing all valves as designed; Some systems close valves sequentially and. They operate by means of remote control from. Remote Control Quick Closing Valve Location.
From catalog.wosupply.com
Ductile Iron PN16 Quick Closing Globe Valve with Stainless Steel Trim Remote Control Quick Closing Valve Location Some systems close valves sequentially and. Quick closing valves are positive shut off valves that are designed to isolate oil tanks in the event of a fire and also prevent fuelling of a. They operate by means of remote control from outside the. Do you require class approved valves? The quick closing valve operating system is capable of remotely closing. Remote Control Quick Closing Valve Location.
From lkvalvesandcontrols.co.uk
Quick Closing Globe Valve Remote Control Quick Closing Valve Location Closing of valve by the remote quick closing function the valve is quick closed by a remote hydraulic or pneumatic signal or by pulling back. Do you require class approved valves? They operate by means of remote control from outside the. Quick closing valves are positive shut off valves that are designed to isolate oil tanks in the event of. Remote Control Quick Closing Valve Location.
From www.goepfert-ag.com
Göpfert AG Quick closing valves Sos valves Remote Control Quick Closing Valve Location Closing of valve by the remote quick closing function the valve is quick closed by a remote hydraulic or pneumatic signal or by pulling back. Do you require class approved valves? They operate by means of remote control from outside the. Quick closing valves are positive shut off valves that are designed to isolate oil tanks in the event of. Remote Control Quick Closing Valve Location.
From www.chinahao.com
[USD 1771.79] CRD Series Marine Pneumatic Quick Closing Valve Box Remote Control Quick Closing Valve Location Some systems close valves sequentially and. They operate by means of remote control from outside the. Do you require class approved valves? Closing of valve by the remote quick closing function the valve is quick closed by a remote hydraulic or pneumatic signal or by pulling back. The quick closing valve operating system is capable of remotely closing all valves. Remote Control Quick Closing Valve Location.
From www.goepfert-ag.com
Göpfert AG Quick closing valves Sos valves Remote Control Quick Closing Valve Location The quick closing valve operating system is capable of remotely closing all valves as designed; Closing of valve by the remote quick closing function the valve is quick closed by a remote hydraulic or pneumatic signal or by pulling back. Quick closing valves are positive shut off valves that are designed to isolate oil tanks in the event of a. Remote Control Quick Closing Valve Location.
From www.youtube.com
BASIC THINGS TO KNOW QUICK CLOSING VALVE YouTube Remote Control Quick Closing Valve Location Closing of valve by the remote quick closing function the valve is quick closed by a remote hydraulic or pneumatic signal or by pulling back. Quick closing valves are positive shut off valves that are designed to isolate oil tanks in the event of a fire and also prevent fuelling of a. In the event of emergency or dangerous situations,. Remote Control Quick Closing Valve Location.
From smithship.blogspot.com
BELAJAR MENGENAI KAPAL MEMBUAT REMOTE QUICK CLOSING VALVE Remote Control Quick Closing Valve Location They operate by means of remote control from outside the. In the event of emergency or dangerous situations, quick closing valves quickly. Some systems close valves sequentially and. Closing of valve by the remote quick closing function the valve is quick closed by a remote hydraulic or pneumatic signal or by pulling back. The quick closing valve operating system is. Remote Control Quick Closing Valve Location.
From www.flowstarvalveshop.com
Quick Closing Valve Flowstar (UK) Limited Remote Control Quick Closing Valve Location The quick closing valve operating system is capable of remotely closing all valves as designed; They operate by means of remote control from outside the. Some systems close valves sequentially and. Closing of valve by the remote quick closing function the valve is quick closed by a remote hydraulic or pneumatic signal or by pulling back. In the event of. Remote Control Quick Closing Valve Location.
From www.youtube.com
Quick Closing Valve Checks, Operations, Resetting and Complete Remote Control Quick Closing Valve Location In the event of emergency or dangerous situations, quick closing valves quickly. Quick closing valves are positive shut off valves that are designed to isolate oil tanks in the event of a fire and also prevent fuelling of a. Some systems close valves sequentially and. Do you require class approved valves? Closing of valve by the remote quick closing function. Remote Control Quick Closing Valve Location.
From dokumen.tips
(PDF) 3 Quick Closing Valve Systems DOKUMEN.TIPS Remote Control Quick Closing Valve Location The quick closing valve operating system is capable of remotely closing all valves as designed; Do you require class approved valves? Closing of valve by the remote quick closing function the valve is quick closed by a remote hydraulic or pneumatic signal or by pulling back. Some systems close valves sequentially and. Quick closing valves are positive shut off valves. Remote Control Quick Closing Valve Location.
From www.johnsonvalves.co.uk
Quick Closing Valves Johnson Valves Remote Control Quick Closing Valve Location Quick closing valves are positive shut off valves that are designed to isolate oil tanks in the event of a fire and also prevent fuelling of a. Closing of valve by the remote quick closing function the valve is quick closed by a remote hydraulic or pneumatic signal or by pulling back. Do you require class approved valves? They operate. Remote Control Quick Closing Valve Location.
From dikkanvalve.com
Dikkan Quick Closing Valve Remote Control Quick Closing Valve Location Some systems close valves sequentially and. They operate by means of remote control from outside the. Quick closing valves are positive shut off valves that are designed to isolate oil tanks in the event of a fire and also prevent fuelling of a. Do you require class approved valves? The quick closing valve operating system is capable of remotely closing. Remote Control Quick Closing Valve Location.
From fernandezjove.com
Quick closing valve systems / Emergency ShutOff Valve Fj Remote Control Quick Closing Valve Location Closing of valve by the remote quick closing function the valve is quick closed by a remote hydraulic or pneumatic signal or by pulling back. In the event of emergency or dangerous situations, quick closing valves quickly. Quick closing valves are positive shut off valves that are designed to isolate oil tanks in the event of a fire and also. Remote Control Quick Closing Valve Location.
From www.goepfert-ag.com
Göpfert AG Quick closing valves Sos valves Remote Control Quick Closing Valve Location Closing of valve by the remote quick closing function the valve is quick closed by a remote hydraulic or pneumatic signal or by pulling back. The quick closing valve operating system is capable of remotely closing all valves as designed; They operate by means of remote control from outside the. Do you require class approved valves? Some systems close valves. Remote Control Quick Closing Valve Location.
From www.goepfert-ag.com
Göpfert AG Quick closing valves Sos valves Remote Control Quick Closing Valve Location In the event of emergency or dangerous situations, quick closing valves quickly. Some systems close valves sequentially and. They operate by means of remote control from outside the. Closing of valve by the remote quick closing function the valve is quick closed by a remote hydraulic or pneumatic signal or by pulling back. The quick closing valve operating system is. Remote Control Quick Closing Valve Location.
From www.johnsonvalves.co.uk
Quick Closing Valves Johnson Valves Remote Control Quick Closing Valve Location They operate by means of remote control from outside the. Some systems close valves sequentially and. Closing of valve by the remote quick closing function the valve is quick closed by a remote hydraulic or pneumatic signal or by pulling back. Quick closing valves are positive shut off valves that are designed to isolate oil tanks in the event of. Remote Control Quick Closing Valve Location.
From dikkanvalve.com
Dikkan Quick Closing Valve Remote Control Quick Closing Valve Location Some systems close valves sequentially and. They operate by means of remote control from outside the. In the event of emergency or dangerous situations, quick closing valves quickly. The quick closing valve operating system is capable of remotely closing all valves as designed; Closing of valve by the remote quick closing function the valve is quick closed by a remote. Remote Control Quick Closing Valve Location.
From en.hiseamarine.com
Marine Remote Control Quick Closing Valve Remote Control Quick Closing Valve Location The quick closing valve operating system is capable of remotely closing all valves as designed; Some systems close valves sequentially and. Quick closing valves are positive shut off valves that are designed to isolate oil tanks in the event of a fire and also prevent fuelling of a. In the event of emergency or dangerous situations, quick closing valves quickly.. Remote Control Quick Closing Valve Location.
From www.youtube.com
Quick Closing Valve YouTube Remote Control Quick Closing Valve Location In the event of emergency or dangerous situations, quick closing valves quickly. Some systems close valves sequentially and. They operate by means of remote control from outside the. Quick closing valves are positive shut off valves that are designed to isolate oil tanks in the event of a fire and also prevent fuelling of a. The quick closing valve operating. Remote Control Quick Closing Valve Location.
From www.ship-store.com
874623 QUICKCLOSING VALVES; Straight Pattern Dn 25, 6.5 Kgs shipstore Remote Control Quick Closing Valve Location Some systems close valves sequentially and. The quick closing valve operating system is capable of remotely closing all valves as designed; Do you require class approved valves? They operate by means of remote control from outside the. Closing of valve by the remote quick closing function the valve is quick closed by a remote hydraulic or pneumatic signal or by. Remote Control Quick Closing Valve Location.
From smithship.blogspot.com
BELAJAR MENGENAI KAPAL MEMBUAT REMOTE QUICK CLOSING VALVE Remote Control Quick Closing Valve Location Some systems close valves sequentially and. They operate by means of remote control from outside the. Quick closing valves are positive shut off valves that are designed to isolate oil tanks in the event of a fire and also prevent fuelling of a. In the event of emergency or dangerous situations, quick closing valves quickly. Closing of valve by the. Remote Control Quick Closing Valve Location.
From www.youtube.com
Quick Closing Valve Working Animation YouTube Remote Control Quick Closing Valve Location They operate by means of remote control from outside the. The quick closing valve operating system is capable of remotely closing all valves as designed; Quick closing valves are positive shut off valves that are designed to isolate oil tanks in the event of a fire and also prevent fuelling of a. In the event of emergency or dangerous situations,. Remote Control Quick Closing Valve Location.
From fernandezjove.com
Quick closing valve Effective fluid control Remote Control Quick Closing Valve Location Some systems close valves sequentially and. Quick closing valves are positive shut off valves that are designed to isolate oil tanks in the event of a fire and also prevent fuelling of a. In the event of emergency or dangerous situations, quick closing valves quickly. Closing of valve by the remote quick closing function the valve is quick closed by. Remote Control Quick Closing Valve Location.
From www.sander-marine.com
Sander Marine Quick closing valves Sos valves Remote Control Quick Closing Valve Location They operate by means of remote control from outside the. Some systems close valves sequentially and. Quick closing valves are positive shut off valves that are designed to isolate oil tanks in the event of a fire and also prevent fuelling of a. Do you require class approved valves? Closing of valve by the remote quick closing function the valve. Remote Control Quick Closing Valve Location.