How To Fix Cavalier Instrument Cluster . chevy cavalier instument cluster removal repairing the instrument cluster on a 2005 chevy cavalier. Numbers on diagram correspond to number in procedure. cluster fix is demonstrating the removal of an instrument cluster from a 2004 model chevrolet cavalier which is. the reason i wanted to know how to do it was so i could remove the instrument cluster to repair the. instrument cluster removal guide. Hopefully you are reading this to help you figure out. we have a 2001 chevy cav and we needed to do some stuff under the dash and decided to go ahead and replace the lights that were. had an 05 cavalier with an instrument cluster that had an odometer that would not display because the back light.
from issautomotive.com
Numbers on diagram correspond to number in procedure. cluster fix is demonstrating the removal of an instrument cluster from a 2004 model chevrolet cavalier which is. Hopefully you are reading this to help you figure out. repairing the instrument cluster on a 2005 chevy cavalier. instrument cluster removal guide. chevy cavalier instument cluster removal we have a 2001 chevy cav and we needed to do some stuff under the dash and decided to go ahead and replace the lights that were. the reason i wanted to know how to do it was so i could remove the instrument cluster to repair the. had an 05 cavalier with an instrument cluster that had an odometer that would not display because the back light.
1997 Chevrolet Cavalier Instrument Cluster Repair ISS Auto
How To Fix Cavalier Instrument Cluster we have a 2001 chevy cav and we needed to do some stuff under the dash and decided to go ahead and replace the lights that were. instrument cluster removal guide. repairing the instrument cluster on a 2005 chevy cavalier. cluster fix is demonstrating the removal of an instrument cluster from a 2004 model chevrolet cavalier which is. the reason i wanted to know how to do it was so i could remove the instrument cluster to repair the. chevy cavalier instument cluster removal Numbers on diagram correspond to number in procedure. Hopefully you are reading this to help you figure out. we have a 2001 chevy cav and we needed to do some stuff under the dash and decided to go ahead and replace the lights that were. had an 05 cavalier with an instrument cluster that had an odometer that would not display because the back light.
From es.scribd.com
Cluster Cavalier PDF How To Fix Cavalier Instrument Cluster instrument cluster removal guide. had an 05 cavalier with an instrument cluster that had an odometer that would not display because the back light. Numbers on diagram correspond to number in procedure. we have a 2001 chevy cav and we needed to do some stuff under the dash and decided to go ahead and replace the lights. How To Fix Cavalier Instrument Cluster.
From www.autozone.com
Repair Guides How To Fix Cavalier Instrument Cluster the reason i wanted to know how to do it was so i could remove the instrument cluster to repair the. repairing the instrument cluster on a 2005 chevy cavalier. Numbers on diagram correspond to number in procedure. cluster fix is demonstrating the removal of an instrument cluster from a 2004 model chevrolet cavalier which is. . How To Fix Cavalier Instrument Cluster.
From dashboardinstrumentcluster.com
1994 CHEVROLET CAVALIER Used Instrument Cluster For Sale Dashboard How To Fix Cavalier Instrument Cluster instrument cluster removal guide. chevy cavalier instument cluster removal cluster fix is demonstrating the removal of an instrument cluster from a 2004 model chevrolet cavalier which is. Numbers on diagram correspond to number in procedure. Hopefully you are reading this to help you figure out. repairing the instrument cluster on a 2005 chevy cavalier. had. How To Fix Cavalier Instrument Cluster.
From www.ebay.com
2000 TO 2005 CHEVROLET CAVALIER INSTRUMENT CLUSTER REPAIR SERVIC 2003 How To Fix Cavalier Instrument Cluster chevy cavalier instument cluster removal repairing the instrument cluster on a 2005 chevy cavalier. had an 05 cavalier with an instrument cluster that had an odometer that would not display because the back light. cluster fix is demonstrating the removal of an instrument cluster from a 2004 model chevrolet cavalier which is. Numbers on diagram correspond. How To Fix Cavalier Instrument Cluster.
From modulemaster.com
Instrument Cluster Chevrolet Chevy Cavalier (20032005) Rebuild How To Fix Cavalier Instrument Cluster we have a 2001 chevy cav and we needed to do some stuff under the dash and decided to go ahead and replace the lights that were. instrument cluster removal guide. chevy cavalier instument cluster removal the reason i wanted to know how to do it was so i could remove the instrument cluster to repair. How To Fix Cavalier Instrument Cluster.
From issautomotive.com
1999 Chevrolet Cavalier Instrument Cluster Repair ISS Automotive How To Fix Cavalier Instrument Cluster chevy cavalier instument cluster removal instrument cluster removal guide. Hopefully you are reading this to help you figure out. repairing the instrument cluster on a 2005 chevy cavalier. had an 05 cavalier with an instrument cluster that had an odometer that would not display because the back light. Numbers on diagram correspond to number in procedure.. How To Fix Cavalier Instrument Cluster.
From www.autozone.com
2001 Chevrolet Cavalier 2.2L FI OHV 4cyl Repair Guides Instruments How To Fix Cavalier Instrument Cluster Hopefully you are reading this to help you figure out. Numbers on diagram correspond to number in procedure. we have a 2001 chevy cav and we needed to do some stuff under the dash and decided to go ahead and replace the lights that were. the reason i wanted to know how to do it was so i. How To Fix Cavalier Instrument Cluster.
From www.partrequest.com
Remanufactured Instrument Cluster Exchange For Chevy Cavalier With Tach How To Fix Cavalier Instrument Cluster had an 05 cavalier with an instrument cluster that had an odometer that would not display because the back light. repairing the instrument cluster on a 2005 chevy cavalier. instrument cluster removal guide. Numbers on diagram correspond to number in procedure. chevy cavalier instument cluster removal cluster fix is demonstrating the removal of an instrument. How To Fix Cavalier Instrument Cluster.
From issautomotive.com
1993 Chevrolet Cavalier Instrument Cluster Repair ISS Auto How To Fix Cavalier Instrument Cluster Numbers on diagram correspond to number in procedure. repairing the instrument cluster on a 2005 chevy cavalier. instrument cluster removal guide. had an 05 cavalier with an instrument cluster that had an odometer that would not display because the back light. we have a 2001 chevy cav and we needed to do some stuff under the. How To Fix Cavalier Instrument Cluster.
From money-sense.net
2003 2004 2005 CAVALIER INSTRUMENT CLUSTER GAUGE REPAIR Car & Truck How To Fix Cavalier Instrument Cluster cluster fix is demonstrating the removal of an instrument cluster from a 2004 model chevrolet cavalier which is. we have a 2001 chevy cav and we needed to do some stuff under the dash and decided to go ahead and replace the lights that were. instrument cluster removal guide. chevy cavalier instument cluster removal had. How To Fix Cavalier Instrument Cluster.
From www.ebay.com
2003 2004 2005 CAVALIER INSTRUMENT CLUSTER GAUGE REPAIR eBay How To Fix Cavalier Instrument Cluster cluster fix is demonstrating the removal of an instrument cluster from a 2004 model chevrolet cavalier which is. the reason i wanted to know how to do it was so i could remove the instrument cluster to repair the. chevy cavalier instument cluster removal instrument cluster removal guide. repairing the instrument cluster on a 2005. How To Fix Cavalier Instrument Cluster.
From dashboardinstrumentcluster.com
20032006 CHEVROLET CAVALIER Instrument Cluster Repair Dashboard How To Fix Cavalier Instrument Cluster cluster fix is demonstrating the removal of an instrument cluster from a 2004 model chevrolet cavalier which is. instrument cluster removal guide. Hopefully you are reading this to help you figure out. had an 05 cavalier with an instrument cluster that had an odometer that would not display because the back light. Numbers on diagram correspond to. How To Fix Cavalier Instrument Cluster.
From issautomotive.com
1991 Chevrolet Cavalier Instrument Cluster Repair ISS Auto How To Fix Cavalier Instrument Cluster we have a 2001 chevy cav and we needed to do some stuff under the dash and decided to go ahead and replace the lights that were. instrument cluster removal guide. the reason i wanted to know how to do it was so i could remove the instrument cluster to repair the. cluster fix is demonstrating. How To Fix Cavalier Instrument Cluster.
From fixwiringaganippe.z13.web.core.windows.net
Chevy Cavalier Warning Lights How To Fix Cavalier Instrument Cluster we have a 2001 chevy cav and we needed to do some stuff under the dash and decided to go ahead and replace the lights that were. repairing the instrument cluster on a 2005 chevy cavalier. Hopefully you are reading this to help you figure out. instrument cluster removal guide. the reason i wanted to know. How To Fix Cavalier Instrument Cluster.
From www.youtube.com
New Gauge Cluster for Cavalier YouTube How To Fix Cavalier Instrument Cluster instrument cluster removal guide. cluster fix is demonstrating the removal of an instrument cluster from a 2004 model chevrolet cavalier which is. Hopefully you are reading this to help you figure out. we have a 2001 chevy cav and we needed to do some stuff under the dash and decided to go ahead and replace the lights. How To Fix Cavalier Instrument Cluster.
From issautomotive.com
1995 Chevrolet Cavalier Instrument Cluster Repair ISS Automotive How To Fix Cavalier Instrument Cluster had an 05 cavalier with an instrument cluster that had an odometer that would not display because the back light. chevy cavalier instument cluster removal the reason i wanted to know how to do it was so i could remove the instrument cluster to repair the. repairing the instrument cluster on a 2005 chevy cavalier. Numbers. How To Fix Cavalier Instrument Cluster.
From money-sense.net
Car & Truck Parts 2000 TO 2005 CHEVY CAVALIER INSTRUMENT CLUSTER WITH How To Fix Cavalier Instrument Cluster chevy cavalier instument cluster removal we have a 2001 chevy cav and we needed to do some stuff under the dash and decided to go ahead and replace the lights that were. the reason i wanted to know how to do it was so i could remove the instrument cluster to repair the. Numbers on diagram correspond. How To Fix Cavalier Instrument Cluster.
From www.ebay.com
2000 2005 Chevrolet Cavalier Instrument Cluster Repair Service eBay How To Fix Cavalier Instrument Cluster had an 05 cavalier with an instrument cluster that had an odometer that would not display because the back light. instrument cluster removal guide. chevy cavalier instument cluster removal cluster fix is demonstrating the removal of an instrument cluster from a 2004 model chevrolet cavalier which is. we have a 2001 chevy cav and we. How To Fix Cavalier Instrument Cluster.
From kelownainstruments.com
20002005 Chevrolet Cavalier Instrument Cluster Repair Kelowna How To Fix Cavalier Instrument Cluster cluster fix is demonstrating the removal of an instrument cluster from a 2004 model chevrolet cavalier which is. repairing the instrument cluster on a 2005 chevy cavalier. had an 05 cavalier with an instrument cluster that had an odometer that would not display because the back light. Hopefully you are reading this to help you figure out.. How To Fix Cavalier Instrument Cluster.
From issautomotive.com
1992 Chevrolet Cavalier Instrument Cluster Repair ISS Automotive How To Fix Cavalier Instrument Cluster cluster fix is demonstrating the removal of an instrument cluster from a 2004 model chevrolet cavalier which is. chevy cavalier instument cluster removal instrument cluster removal guide. we have a 2001 chevy cav and we needed to do some stuff under the dash and decided to go ahead and replace the lights that were. Hopefully you. How To Fix Cavalier Instrument Cluster.
From issautomotive.com
1997 Chevrolet Cavalier Instrument Cluster Repair ISS Auto How To Fix Cavalier Instrument Cluster chevy cavalier instument cluster removal the reason i wanted to know how to do it was so i could remove the instrument cluster to repair the. instrument cluster removal guide. Numbers on diagram correspond to number in procedure. cluster fix is demonstrating the removal of an instrument cluster from a 2004 model chevrolet cavalier which is.. How To Fix Cavalier Instrument Cluster.
From www.youtube.com
2003 cavalier lss sunfire cluster. YouTube How To Fix Cavalier Instrument Cluster cluster fix is demonstrating the removal of an instrument cluster from a 2004 model chevrolet cavalier which is. had an 05 cavalier with an instrument cluster that had an odometer that would not display because the back light. we have a 2001 chevy cav and we needed to do some stuff under the dash and decided to. How To Fix Cavalier Instrument Cluster.
From www.youtube.com
Desmontar paso a paso Cluster Cavalier 2.8/3.1 9194. YouTube How To Fix Cavalier Instrument Cluster had an 05 cavalier with an instrument cluster that had an odometer that would not display because the back light. instrument cluster removal guide. repairing the instrument cluster on a 2005 chevy cavalier. Numbers on diagram correspond to number in procedure. the reason i wanted to know how to do it was so i could remove. How To Fix Cavalier Instrument Cluster.
From www.justanswer.com
I need the instrument cluster pinout on a 2002 chevy cavalier How To Fix Cavalier Instrument Cluster chevy cavalier instument cluster removal Hopefully you are reading this to help you figure out. the reason i wanted to know how to do it was so i could remove the instrument cluster to repair the. instrument cluster removal guide. had an 05 cavalier with an instrument cluster that had an odometer that would not display. How To Fix Cavalier Instrument Cluster.
From www.youtube.com
No Light in car dash? Top 4 things you can do to fix DIY YouTube How To Fix Cavalier Instrument Cluster we have a 2001 chevy cav and we needed to do some stuff under the dash and decided to go ahead and replace the lights that were. cluster fix is demonstrating the removal of an instrument cluster from a 2004 model chevrolet cavalier which is. Hopefully you are reading this to help you figure out. repairing the. How To Fix Cavalier Instrument Cluster.
From on-automotive.com
INSTRUMENT CLUSTER FROM 2003 CHEVROLET CAVALIER onautomotive How To Fix Cavalier Instrument Cluster had an 05 cavalier with an instrument cluster that had an odometer that would not display because the back light. cluster fix is demonstrating the removal of an instrument cluster from a 2004 model chevrolet cavalier which is. the reason i wanted to know how to do it was so i could remove the instrument cluster to. How To Fix Cavalier Instrument Cluster.
From issautomotive.com
1996 Chevrolet Cavalier Instrument Cluster Repair ISS Auto How To Fix Cavalier Instrument Cluster the reason i wanted to know how to do it was so i could remove the instrument cluster to repair the. Numbers on diagram correspond to number in procedure. Hopefully you are reading this to help you figure out. cluster fix is demonstrating the removal of an instrument cluster from a 2004 model chevrolet cavalier which is. . How To Fix Cavalier Instrument Cluster.
From odo-pro.com
Chevrolet Cavalier 20032005 Instrument Cluster Repair OdoPro How To Fix Cavalier Instrument Cluster cluster fix is demonstrating the removal of an instrument cluster from a 2004 model chevrolet cavalier which is. chevy cavalier instument cluster removal Hopefully you are reading this to help you figure out. we have a 2001 chevy cav and we needed to do some stuff under the dash and decided to go ahead and replace the. How To Fix Cavalier Instrument Cluster.
From circuitboardmedics.com
Chevrolet Cavalier Instrument Cluster Gauge Repair How To Fix Cavalier Instrument Cluster Numbers on diagram correspond to number in procedure. we have a 2001 chevy cav and we needed to do some stuff under the dash and decided to go ahead and replace the lights that were. Hopefully you are reading this to help you figure out. chevy cavalier instument cluster removal had an 05 cavalier with an instrument. How To Fix Cavalier Instrument Cluster.
From issautomotive.com
1998 Chevy Cavalier Manual Instrument Gauge Cluster Repair ISS How To Fix Cavalier Instrument Cluster Hopefully you are reading this to help you figure out. cluster fix is demonstrating the removal of an instrument cluster from a 2004 model chevrolet cavalier which is. instrument cluster removal guide. the reason i wanted to know how to do it was so i could remove the instrument cluster to repair the. repairing the instrument. How To Fix Cavalier Instrument Cluster.
From portal-diagnostov.com
INSTRUMENT CLUSTER Chevrolet Cavalier 1999 SYSTEM WIRING DIAGRAMS How To Fix Cavalier Instrument Cluster cluster fix is demonstrating the removal of an instrument cluster from a 2004 model chevrolet cavalier which is. the reason i wanted to know how to do it was so i could remove the instrument cluster to repair the. we have a 2001 chevy cav and we needed to do some stuff under the dash and decided. How To Fix Cavalier Instrument Cluster.
From issautomotive.com
1998 Chevrolet Cavalier Instrument Gauge Cluster Replacement ISS Auto How To Fix Cavalier Instrument Cluster had an 05 cavalier with an instrument cluster that had an odometer that would not display because the back light. the reason i wanted to know how to do it was so i could remove the instrument cluster to repair the. chevy cavalier instument cluster removal instrument cluster removal guide. we have a 2001 chevy. How To Fix Cavalier Instrument Cluster.
From www.amazon.com
0005 Chevy Cavalier Instrument Cluster Speedometer 2002 How To Fix Cavalier Instrument Cluster Hopefully you are reading this to help you figure out. we have a 2001 chevy cav and we needed to do some stuff under the dash and decided to go ahead and replace the lights that were. repairing the instrument cluster on a 2005 chevy cavalier. cluster fix is demonstrating the removal of an instrument cluster from. How To Fix Cavalier Instrument Cluster.
From drspeedometer.com
0306 Cavalier Gauge Cluster Repair How To Fix How To Fix Cavalier Instrument Cluster instrument cluster removal guide. had an 05 cavalier with an instrument cluster that had an odometer that would not display because the back light. chevy cavalier instument cluster removal repairing the instrument cluster on a 2005 chevy cavalier. we have a 2001 chevy cav and we needed to do some stuff under the dash and. How To Fix Cavalier Instrument Cluster.
From prorepairmanual.com
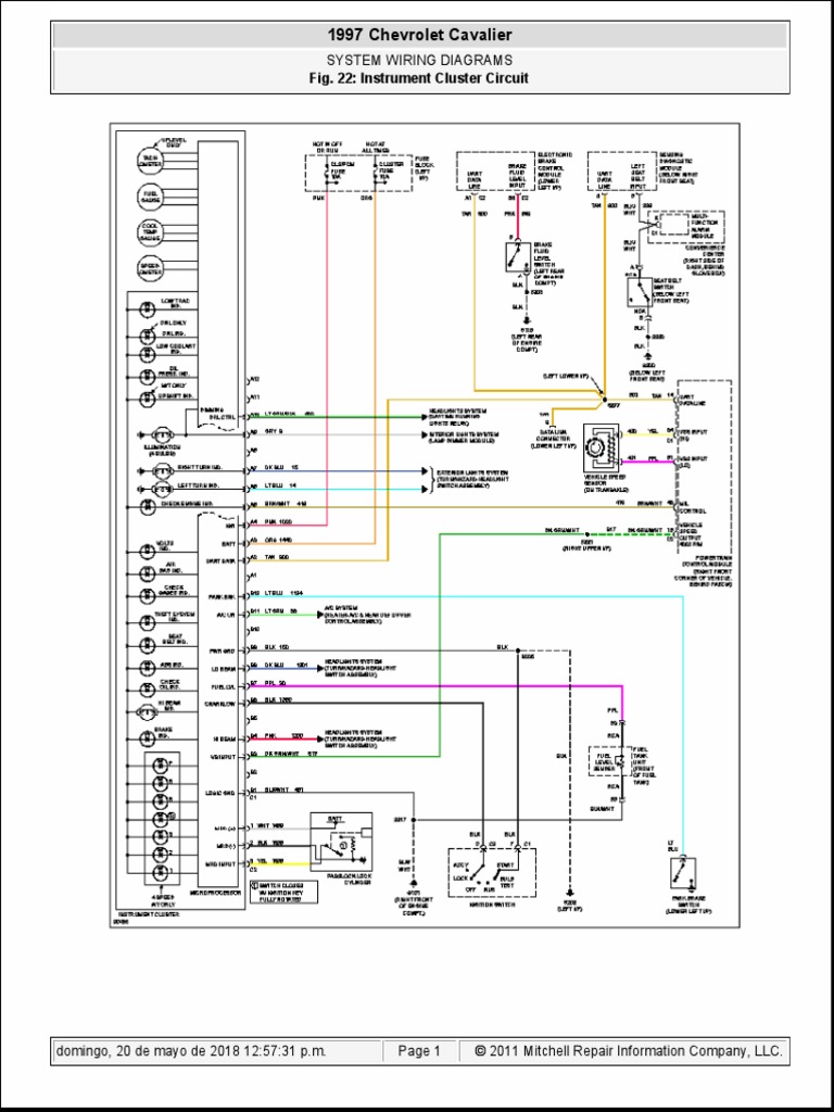
Free PDF instrument cluster wiring diagram of 1997 chevrolet cavalier How To Fix Cavalier Instrument Cluster we have a 2001 chevy cav and we needed to do some stuff under the dash and decided to go ahead and replace the lights that were. chevy cavalier instument cluster removal the reason i wanted to know how to do it was so i could remove the instrument cluster to repair the. Hopefully you are reading. How To Fix Cavalier Instrument Cluster.