Fuel Injector No Pulse . Learn why you may not get any power to the fuel injectors when cranking and how to diagnose and fix the problem. To check for problems the injectors need to be tested while the ignition is on because that is the only way for us to determine why the injector pulse is absent. To check a blown fuse you have to pull the fuse out of its place and check it by seeing the internal wire to see its continuity if you see it cut you have to change it with a new one with the same value, also try to swap the relay with another same value relay and try. As a result, there is no injector pulse while cranking. The web page covers possible causes, such as faulty camshaft sensor, damaged wiring, bad ground connections, faulty ecu, and blown injector fuses. Diagnosing and resolving a no fuel injector pulse issue requires a methodical approach, considering both electrical and. Use a noid light or an injector pulse tester to check for a pulsing signal at the wiring harness connectors while the engine is running. If there is a problem with the signal or the wiring leading to the injectors, the injectors may not pulse or spray fuel, leading to a “no injector pulse” condition. To further troubleshoot fuel injector wiring issues, it is essential to test the injector pulse signal. In this video i explain the common reason why your engine won't start caused by no injector.
from www.2carpros.com
Use a noid light or an injector pulse tester to check for a pulsing signal at the wiring harness connectors while the engine is running. To check a blown fuse you have to pull the fuse out of its place and check it by seeing the internal wire to see its continuity if you see it cut you have to change it with a new one with the same value, also try to swap the relay with another same value relay and try. To check for problems the injectors need to be tested while the ignition is on because that is the only way for us to determine why the injector pulse is absent. In this video i explain the common reason why your engine won't start caused by no injector. Diagnosing and resolving a no fuel injector pulse issue requires a methodical approach, considering both electrical and. To further troubleshoot fuel injector wiring issues, it is essential to test the injector pulse signal. The web page covers possible causes, such as faulty camshaft sensor, damaged wiring, bad ground connections, faulty ecu, and blown injector fuses. Learn why you may not get any power to the fuel injectors when cranking and how to diagnose and fix the problem. As a result, there is no injector pulse while cranking. If there is a problem with the signal or the wiring leading to the injectors, the injectors may not pulse or spray fuel, leading to a “no injector pulse” condition.
No Fuel Injector Pulse When Engine Primes
Fuel Injector No Pulse To further troubleshoot fuel injector wiring issues, it is essential to test the injector pulse signal. Diagnosing and resolving a no fuel injector pulse issue requires a methodical approach, considering both electrical and. Learn why you may not get any power to the fuel injectors when cranking and how to diagnose and fix the problem. If there is a problem with the signal or the wiring leading to the injectors, the injectors may not pulse or spray fuel, leading to a “no injector pulse” condition. To check a blown fuse you have to pull the fuse out of its place and check it by seeing the internal wire to see its continuity if you see it cut you have to change it with a new one with the same value, also try to swap the relay with another same value relay and try. To check for problems the injectors need to be tested while the ignition is on because that is the only way for us to determine why the injector pulse is absent. Use a noid light or an injector pulse tester to check for a pulsing signal at the wiring harness connectors while the engine is running. To further troubleshoot fuel injector wiring issues, it is essential to test the injector pulse signal. The web page covers possible causes, such as faulty camshaft sensor, damaged wiring, bad ground connections, faulty ecu, and blown injector fuses. As a result, there is no injector pulse while cranking. In this video i explain the common reason why your engine won't start caused by no injector.
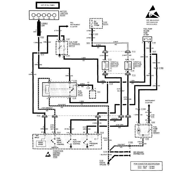
From www.thirdgen.org
No injector pulse. 1991 L98 TPI Third Generation FBody Message Boards Fuel Injector No Pulse Diagnosing and resolving a no fuel injector pulse issue requires a methodical approach, considering both electrical and. To further troubleshoot fuel injector wiring issues, it is essential to test the injector pulse signal. Use a noid light or an injector pulse tester to check for a pulsing signal at the wiring harness connectors while the engine is running. If there. Fuel Injector No Pulse.
From www.jaguarforums.com
1990 XJS Fuel Injectors. No pulse no fuel. Page 4 Jaguar Forums Jaguar Enthusiasts Forum Fuel Injector No Pulse If there is a problem with the signal or the wiring leading to the injectors, the injectors may not pulse or spray fuel, leading to a “no injector pulse” condition. To check for problems the injectors need to be tested while the ignition is on because that is the only way for us to determine why the injector pulse is. Fuel Injector No Pulse.
From www.2carpros.com
No Fuel Injector Pulse When Engine Primes Fuel Injector No Pulse The web page covers possible causes, such as faulty camshaft sensor, damaged wiring, bad ground connections, faulty ecu, and blown injector fuses. Learn why you may not get any power to the fuel injectors when cranking and how to diagnose and fix the problem. To check a blown fuse you have to pull the fuse out of its place and. Fuel Injector No Pulse.
From www.2carpros.com
No Injector Pulse Engine Cranks Fine, Has Spark, Has 55 Lbs. Fuel... Fuel Injector No Pulse To further troubleshoot fuel injector wiring issues, it is essential to test the injector pulse signal. Use a noid light or an injector pulse tester to check for a pulsing signal at the wiring harness connectors while the engine is running. If there is a problem with the signal or the wiring leading to the injectors, the injectors may not. Fuel Injector No Pulse.
From www.jaguarforums.com
1990 XJS Fuel Injectors. No pulse no fuel. Page 4 Jaguar Forums Jaguar Enthusiasts Forum Fuel Injector No Pulse Diagnosing and resolving a no fuel injector pulse issue requires a methodical approach, considering both electrical and. The web page covers possible causes, such as faulty camshaft sensor, damaged wiring, bad ground connections, faulty ecu, and blown injector fuses. Learn why you may not get any power to the fuel injectors when cranking and how to diagnose and fix the. Fuel Injector No Pulse.
From www.youtube.com
Chevy Silverado no spark or injector pulse problem fixed YouTube Fuel Injector No Pulse As a result, there is no injector pulse while cranking. To further troubleshoot fuel injector wiring issues, it is essential to test the injector pulse signal. Use a noid light or an injector pulse tester to check for a pulsing signal at the wiring harness connectors while the engine is running. To check for problems the injectors need to be. Fuel Injector No Pulse.
From www.northamericanmotoring.com
Fuel injector, No Pulse Cy3 North American Motoring Fuel Injector No Pulse Learn why you may not get any power to the fuel injectors when cranking and how to diagnose and fix the problem. To check for problems the injectors need to be tested while the ignition is on because that is the only way for us to determine why the injector pulse is absent. To further troubleshoot fuel injector wiring issues,. Fuel Injector No Pulse.
From www.youtube.com
chevy tbi no spark no start no pulse at injectors YouTube Fuel Injector No Pulse The web page covers possible causes, such as faulty camshaft sensor, damaged wiring, bad ground connections, faulty ecu, and blown injector fuses. If there is a problem with the signal or the wiring leading to the injectors, the injectors may not pulse or spray fuel, leading to a “no injector pulse” condition. To further troubleshoot fuel injector wiring issues, it. Fuel Injector No Pulse.
From www.2carpros.com
No Fuel Injector Pulse I Have Good Rail Pressure Measured with a Fuel Injector No Pulse As a result, there is no injector pulse while cranking. The web page covers possible causes, such as faulty camshaft sensor, damaged wiring, bad ground connections, faulty ecu, and blown injector fuses. In this video i explain the common reason why your engine won't start caused by no injector. Use a noid light or an injector pulse tester to check. Fuel Injector No Pulse.
From honda-tech.com
P28 S300 ECU injectors not pulsing HondaTech Honda Forum Discussion Fuel Injector No Pulse As a result, there is no injector pulse while cranking. Learn why you may not get any power to the fuel injectors when cranking and how to diagnose and fix the problem. To check a blown fuse you have to pull the fuse out of its place and check it by seeing the internal wire to see its continuity if. Fuel Injector No Pulse.
From rxmechanic.com
What causes no Injectors Pulse ? Rx Mechanic Fuel Injector No Pulse The web page covers possible causes, such as faulty camshaft sensor, damaged wiring, bad ground connections, faulty ecu, and blown injector fuses. Diagnosing and resolving a no fuel injector pulse issue requires a methodical approach, considering both electrical and. Use a noid light or an injector pulse tester to check for a pulsing signal at the wiring harness connectors while. Fuel Injector No Pulse.
From www.2carpros.com
No Injector Pulse How to Connect a Jumper Wire From Battery to Fuel Injector No Pulse Use a noid light or an injector pulse tester to check for a pulsing signal at the wiring harness connectors while the engine is running. The web page covers possible causes, such as faulty camshaft sensor, damaged wiring, bad ground connections, faulty ecu, and blown injector fuses. In this video i explain the common reason why your engine won't start. Fuel Injector No Pulse.
From www.jaguarforums.com
1990 XJS Fuel Injectors. No pulse no fuel. Page 4 Jaguar Forums Jaguar Enthusiasts Forum Fuel Injector No Pulse To further troubleshoot fuel injector wiring issues, it is essential to test the injector pulse signal. If there is a problem with the signal or the wiring leading to the injectors, the injectors may not pulse or spray fuel, leading to a “no injector pulse” condition. Use a noid light or an injector pulse tester to check for a pulsing. Fuel Injector No Pulse.
From www.2carpros.com
No Pulse to the Injector Cylinder One Has Power but No Pulse to Fuel Injector No Pulse To check a blown fuse you have to pull the fuse out of its place and check it by seeing the internal wire to see its continuity if you see it cut you have to change it with a new one with the same value, also try to swap the relay with another same value relay and try. As a. Fuel Injector No Pulse.
From www.youtube.com
3.0 L Lexus And Toyota No Start No Fuel Injector Pulse Diagnosis YouTube Fuel Injector No Pulse Use a noid light or an injector pulse tester to check for a pulsing signal at the wiring harness connectors while the engine is running. In this video i explain the common reason why your engine won't start caused by no injector. If there is a problem with the signal or the wiring leading to the injectors, the injectors may. Fuel Injector No Pulse.
From www.jaguarforums.com
1990 XJS Fuel Injectors. No pulse no fuel. Jaguar Forums Jaguar Enthusiasts Forum Fuel Injector No Pulse As a result, there is no injector pulse while cranking. The web page covers possible causes, such as faulty camshaft sensor, damaged wiring, bad ground connections, faulty ecu, and blown injector fuses. In this video i explain the common reason why your engine won't start caused by no injector. To further troubleshoot fuel injector wiring issues, it is essential to. Fuel Injector No Pulse.
From vehiclecraz.com
No Injector Pulse While Cranking Diagnosing No Injector Pulse! Fuel Injector No Pulse To check for problems the injectors need to be tested while the ignition is on because that is the only way for us to determine why the injector pulse is absent. As a result, there is no injector pulse while cranking. Learn why you may not get any power to the fuel injectors when cranking and how to diagnose and. Fuel Injector No Pulse.
From www.youtube.com
No Start Testing Basics Spark, Injector Pulse and Fuel Pressure (Hyundai Santa Fe) YouTube Fuel Injector No Pulse As a result, there is no injector pulse while cranking. In this video i explain the common reason why your engine won't start caused by no injector. If there is a problem with the signal or the wiring leading to the injectors, the injectors may not pulse or spray fuel, leading to a “no injector pulse” condition. Diagnosing and resolving. Fuel Injector No Pulse.
From www.yotatech.com
No injector pulse YotaTech Forums Fuel Injector No Pulse As a result, there is no injector pulse while cranking. To further troubleshoot fuel injector wiring issues, it is essential to test the injector pulse signal. If there is a problem with the signal or the wiring leading to the injectors, the injectors may not pulse or spray fuel, leading to a “no injector pulse” condition. Learn why you may. Fuel Injector No Pulse.
From www.jaguarforums.com
1990 XJS Fuel Injectors. No pulse no fuel. Page 3 Jaguar Forums Jaguar Enthusiasts Forum Fuel Injector No Pulse Diagnosing and resolving a no fuel injector pulse issue requires a methodical approach, considering both electrical and. To check for problems the injectors need to be tested while the ignition is on because that is the only way for us to determine why the injector pulse is absent. Use a noid light or an injector pulse tester to check for. Fuel Injector No Pulse.
From www.corvetteforum.com
84 crossfire no fuel pulse to the injectors CorvetteForum Chevrolet Corvette Forum Discussion Fuel Injector No Pulse As a result, there is no injector pulse while cranking. Learn why you may not get any power to the fuel injectors when cranking and how to diagnose and fix the problem. In this video i explain the common reason why your engine won't start caused by no injector. The web page covers possible causes, such as faulty camshaft sensor,. Fuel Injector No Pulse.
From www.jaguarforums.com
1990 XJS Fuel Injectors. No pulse no fuel. Page 4 Jaguar Forums Jaguar Enthusiasts Forum Fuel Injector No Pulse To further troubleshoot fuel injector wiring issues, it is essential to test the injector pulse signal. The web page covers possible causes, such as faulty camshaft sensor, damaged wiring, bad ground connections, faulty ecu, and blown injector fuses. To check a blown fuse you have to pull the fuse out of its place and check it by seeing the internal. Fuel Injector No Pulse.
From www.2carpros.com
No Injector Pulse No Fuel Being Delivered to Cylinders. Fuel Fuel Injector No Pulse If there is a problem with the signal or the wiring leading to the injectors, the injectors may not pulse or spray fuel, leading to a “no injector pulse” condition. Use a noid light or an injector pulse tester to check for a pulsing signal at the wiring harness connectors while the engine is running. To check a blown fuse. Fuel Injector No Pulse.
From www.jaguarforums.com
1990 XJS Fuel Injectors. No pulse no fuel. Jaguar Forums Jaguar Enthusiasts Forum Fuel Injector No Pulse Use a noid light or an injector pulse tester to check for a pulsing signal at the wiring harness connectors while the engine is running. In this video i explain the common reason why your engine won't start caused by no injector. Learn why you may not get any power to the fuel injectors when cranking and how to diagnose. Fuel Injector No Pulse.
From www.justanswer.com
Tested injectors no pulse command on any of them Fuel Injector No Pulse To check a blown fuse you have to pull the fuse out of its place and check it by seeing the internal wire to see its continuity if you see it cut you have to change it with a new one with the same value, also try to swap the relay with another same value relay and try. Diagnosing and. Fuel Injector No Pulse.
From www.youtube.com
Fuel Injector Not Pulsing "Intentional Shut Down" an SD Premium video YouTube Fuel Injector No Pulse Diagnosing and resolving a no fuel injector pulse issue requires a methodical approach, considering both electrical and. To check for problems the injectors need to be tested while the ignition is on because that is the only way for us to determine why the injector pulse is absent. As a result, there is no injector pulse while cranking. Use a. Fuel Injector No Pulse.
From www.jaguarforums.com
1990 XJS Fuel Injectors. No pulse no fuel. Page 2 Jaguar Forums Jaguar Enthusiasts Forum Fuel Injector No Pulse To check a blown fuse you have to pull the fuse out of its place and check it by seeing the internal wire to see its continuity if you see it cut you have to change it with a new one with the same value, also try to swap the relay with another same value relay and try. Use a. Fuel Injector No Pulse.
From www.2carpros.com
No Pulse to the Injector Cylinder One Has Power but No Pulse to Fuel Injector No Pulse Learn why you may not get any power to the fuel injectors when cranking and how to diagnose and fix the problem. In this video i explain the common reason why your engine won't start caused by no injector. To further troubleshoot fuel injector wiring issues, it is essential to test the injector pulse signal. The web page covers possible. Fuel Injector No Pulse.
From www.justanswer.com
1993 E150, 4.9. NO PULSE TO INJECTORS. 60 PSI FUEL, NEW HALLS EFFECT AND MODULE. STARTS WITH ETHER. Fuel Injector No Pulse The web page covers possible causes, such as faulty camshaft sensor, damaged wiring, bad ground connections, faulty ecu, and blown injector fuses. Learn why you may not get any power to the fuel injectors when cranking and how to diagnose and fix the problem. As a result, there is no injector pulse while cranking. To check a blown fuse you. Fuel Injector No Pulse.
From www.jaguarforums.com
1990 XJS Fuel Injectors. No pulse no fuel. Jaguar Forums Jaguar Enthusiasts Forum Fuel Injector No Pulse To further troubleshoot fuel injector wiring issues, it is essential to test the injector pulse signal. In this video i explain the common reason why your engine won't start caused by no injector. Learn why you may not get any power to the fuel injectors when cranking and how to diagnose and fix the problem. As a result, there is. Fuel Injector No Pulse.
From www.jaguarforums.com
1990 XJS Fuel Injectors. No pulse no fuel. Page 2 Jaguar Forums Jaguar Enthusiasts Forum Fuel Injector No Pulse Use a noid light or an injector pulse tester to check for a pulsing signal at the wiring harness connectors while the engine is running. To further troubleshoot fuel injector wiring issues, it is essential to test the injector pulse signal. The web page covers possible causes, such as faulty camshaft sensor, damaged wiring, bad ground connections, faulty ecu, and. Fuel Injector No Pulse.
From www.2carpros.com
No Fuel Injector Pulse I Have 55 PSI Fuel Pressure at Fuel Rail... Fuel Injector No Pulse To check for problems the injectors need to be tested while the ignition is on because that is the only way for us to determine why the injector pulse is absent. As a result, there is no injector pulse while cranking. Use a noid light or an injector pulse tester to check for a pulsing signal at the wiring harness. Fuel Injector No Pulse.
From www.jaguarforums.com
1990 XJS Fuel Injectors. No pulse no fuel. Page 2 Jaguar Forums Jaguar Enthusiasts Forum Fuel Injector No Pulse Learn why you may not get any power to the fuel injectors when cranking and how to diagnose and fix the problem. The web page covers possible causes, such as faulty camshaft sensor, damaged wiring, bad ground connections, faulty ecu, and blown injector fuses. Use a noid light or an injector pulse tester to check for a pulsing signal at. Fuel Injector No Pulse.
From www.youtube.com
No Start, No Injector Pulse How To Fix a Car That Cranks But Doesn't Start (Bad ECM) Toyota Fuel Injector No Pulse To further troubleshoot fuel injector wiring issues, it is essential to test the injector pulse signal. To check a blown fuse you have to pull the fuse out of its place and check it by seeing the internal wire to see its continuity if you see it cut you have to change it with a new one with the same. Fuel Injector No Pulse.
From yasaracarfenlisesi.com
What Causes No Injector Pulse [Tips And Tricks] Rx, 55 OFF Fuel Injector No Pulse Use a noid light or an injector pulse tester to check for a pulsing signal at the wiring harness connectors while the engine is running. In this video i explain the common reason why your engine won't start caused by no injector. The web page covers possible causes, such as faulty camshaft sensor, damaged wiring, bad ground connections, faulty ecu,. Fuel Injector No Pulse.