Nissan Note Rear Windscreen Wiper Not Working . — nissan note rear washer not working snorkymedia 1.27k subscribers subscribed 64 8.6k views 2 years ago quick video on how i. One common reason for the fuse to blow is when the rear wiper is. You turn the dial on stalk and. — hi all need some advise. — the wiring loom to the rear hatch door can fail due to fatigue.here is a. Check the fuse related to the rear wiper in the vehicle's fuse box. — more likely however is a break in the wiring at the tailgate hinge. but if your wipers are starting to streak, drag or just won't turn off, it's time to investigate and possibly replace your wipers or wiper components. — my story is posted elsewhere on here but my problem was caused by the wires breaking (work hardening i suppose). A week ago my rear wiper stopped working as it should. The wires that run through the rubber protector.
from www.aliexpress.com
— the wiring loom to the rear hatch door can fail due to fatigue.here is a. One common reason for the fuse to blow is when the rear wiper is. A week ago my rear wiper stopped working as it should. You turn the dial on stalk and. Check the fuse related to the rear wiper in the vehicle's fuse box. but if your wipers are starting to streak, drag or just won't turn off, it's time to investigate and possibly replace your wipers or wiper components. — hi all need some advise. — my story is posted elsewhere on here but my problem was caused by the wires breaking (work hardening i suppose). The wires that run through the rubber protector. — more likely however is a break in the wiring at the tailgate hinge.
MIDOON Wiper 12" Rear Wiper Blade & Arm Set For Nissan Note MK1 2004
Nissan Note Rear Windscreen Wiper Not Working — my story is posted elsewhere on here but my problem was caused by the wires breaking (work hardening i suppose). A week ago my rear wiper stopped working as it should. — nissan note rear washer not working snorkymedia 1.27k subscribers subscribed 64 8.6k views 2 years ago quick video on how i. — my story is posted elsewhere on here but my problem was caused by the wires breaking (work hardening i suppose). — the wiring loom to the rear hatch door can fail due to fatigue.here is a. One common reason for the fuse to blow is when the rear wiper is. The wires that run through the rubber protector. — more likely however is a break in the wiring at the tailgate hinge. — hi all need some advise. You turn the dial on stalk and. Check the fuse related to the rear wiper in the vehicle's fuse box. but if your wipers are starting to streak, drag or just won't turn off, it's time to investigate and possibly replace your wipers or wiper components.
From www.aliexpress.com
Buildreamen2 Car Rear Windscreen Windshield Vehicle Soft Rubber Wiper Nissan Note Rear Windscreen Wiper Not Working — more likely however is a break in the wiring at the tailgate hinge. One common reason for the fuse to blow is when the rear wiper is. The wires that run through the rubber protector. Check the fuse related to the rear wiper in the vehicle's fuse box. — hi all need some advise. — my. Nissan Note Rear Windscreen Wiper Not Working.
From www.aliexpress.com
MIDOON Wiper 12" Rear Wiper Blade & Arm Set For Nissan Note MK1 2004 Nissan Note Rear Windscreen Wiper Not Working You turn the dial on stalk and. — more likely however is a break in the wiring at the tailgate hinge. — my story is posted elsewhere on here but my problem was caused by the wires breaking (work hardening i suppose). but if your wipers are starting to streak, drag or just won't turn off, it's. Nissan Note Rear Windscreen Wiper Not Working.
From www.aliexpress.com
Wholesale!!! Car Parts For Nissan Note Rear Window Windshield Nissan Note Rear Windscreen Wiper Not Working A week ago my rear wiper stopped working as it should. The wires that run through the rubber protector. You turn the dial on stalk and. One common reason for the fuse to blow is when the rear wiper is. — nissan note rear washer not working snorkymedia 1.27k subscribers subscribed 64 8.6k views 2 years ago quick video. Nissan Note Rear Windscreen Wiper Not Working.
From circuitlibrarywoods.z19.web.core.windows.net
Troubleshooting Rear Wiper Motor Nissan Note Rear Windscreen Wiper Not Working A week ago my rear wiper stopped working as it should. You turn the dial on stalk and. but if your wipers are starting to streak, drag or just won't turn off, it's time to investigate and possibly replace your wipers or wiper components. — the wiring loom to the rear hatch door can fail due to fatigue.here. Nissan Note Rear Windscreen Wiper Not Working.
From www.aliexpress.com
Car Rear Wiper Blade for Nissan Note (from 2006 onwards) Size 12" 300mm Nissan Note Rear Windscreen Wiper Not Working — my story is posted elsewhere on here but my problem was caused by the wires breaking (work hardening i suppose). but if your wipers are starting to streak, drag or just won't turn off, it's time to investigate and possibly replace your wipers or wiper components. — the wiring loom to the rear hatch door can. Nissan Note Rear Windscreen Wiper Not Working.
From www.ebay.co.uk
Front & Rear Windscreen Wiper Blades Set Fits Nissan Note E11 20062014 Nissan Note Rear Windscreen Wiper Not Working One common reason for the fuse to blow is when the rear wiper is. You turn the dial on stalk and. — more likely however is a break in the wiring at the tailgate hinge. but if your wipers are starting to streak, drag or just won't turn off, it's time to investigate and possibly replace your wipers. Nissan Note Rear Windscreen Wiper Not Working.
From www.devonwindscreens.co.uk
Nissan Note Rear Window Devon Windscreens Nissan Note Rear Windscreen Wiper Not Working Check the fuse related to the rear wiper in the vehicle's fuse box. — my story is posted elsewhere on here but my problem was caused by the wires breaking (work hardening i suppose). — more likely however is a break in the wiring at the tailgate hinge. You turn the dial on stalk and. A week ago. Nissan Note Rear Windscreen Wiper Not Working.
From www.aliexpress.com
Xukey 24"14"12" Front Rear Windshield Wiper Blades Kit For Nissan Note Nissan Note Rear Windscreen Wiper Not Working — the wiring loom to the rear hatch door can fail due to fatigue.here is a. A week ago my rear wiper stopped working as it should. You turn the dial on stalk and. One common reason for the fuse to blow is when the rear wiper is. — more likely however is a break in the wiring. Nissan Note Rear Windscreen Wiper Not Working.
From www.aliexpress.com
SLIVERYSEA Front & Rear Wiper Blade For Nissan Note 2006 2016 High Nissan Note Rear Windscreen Wiper Not Working — nissan note rear washer not working snorkymedia 1.27k subscribers subscribed 64 8.6k views 2 years ago quick video on how i. — hi all need some advise. — the wiring loom to the rear hatch door can fail due to fatigue.here is a. A week ago my rear wiper stopped working as it should. The wires. Nissan Note Rear Windscreen Wiper Not Working.
From www.aliexpress.com
Legua car windscreen wiper blade for Nissan Note,2006+,14"+24",car Nissan Note Rear Windscreen Wiper Not Working You turn the dial on stalk and. — the wiring loom to the rear hatch door can fail due to fatigue.here is a. One common reason for the fuse to blow is when the rear wiper is. — more likely however is a break in the wiring at the tailgate hinge. The wires that run through the rubber. Nissan Note Rear Windscreen Wiper Not Working.
From www.1stcallwindscreensltd.co.uk
Why are my windscreen wipers not working? 1st Call Windscreens Nissan Note Rear Windscreen Wiper Not Working Check the fuse related to the rear wiper in the vehicle's fuse box. One common reason for the fuse to blow is when the rear wiper is. — the wiring loom to the rear hatch door can fail due to fatigue.here is a. You turn the dial on stalk and. The wires that run through the rubber protector. . Nissan Note Rear Windscreen Wiper Not Working.
From globaltorial.blogspot.com
How To Turn On Rear Windshield Wipers Nissan Note Rear Windscreen Wiper Not Working One common reason for the fuse to blow is when the rear wiper is. You turn the dial on stalk and. but if your wipers are starting to streak, drag or just won't turn off, it's time to investigate and possibly replace your wipers or wiper components. The wires that run through the rubber protector. — more likely. Nissan Note Rear Windscreen Wiper Not Working.
From www.youtube.com
nissan versa note rear wiper replacement YouTube Nissan Note Rear Windscreen Wiper Not Working Check the fuse related to the rear wiper in the vehicle's fuse box. but if your wipers are starting to streak, drag or just won't turn off, it's time to investigate and possibly replace your wipers or wiper components. — hi all need some advise. A week ago my rear wiper stopped working as it should. You turn. Nissan Note Rear Windscreen Wiper Not Working.
From www.aliexpress.com
QEEPEI Rear Wiper Blade No Arm For Nissan Note MK 1 (E11/E12) 2004 Nissan Note Rear Windscreen Wiper Not Working — my story is posted elsewhere on here but my problem was caused by the wires breaking (work hardening i suppose). — hi all need some advise. The wires that run through the rubber protector. A week ago my rear wiper stopped working as it should. — more likely however is a break in the wiring at. Nissan Note Rear Windscreen Wiper Not Working.
From www.nissan-autoparts.nl
Windshield wiper system nissanautoparts Nissan Note Rear Windscreen Wiper Not Working A week ago my rear wiper stopped working as it should. — my story is posted elsewhere on here but my problem was caused by the wires breaking (work hardening i suppose). One common reason for the fuse to blow is when the rear wiper is. The wires that run through the rubber protector. — more likely however. Nissan Note Rear Windscreen Wiper Not Working.
From www.aliexpress.com
12" Rear Window Windshiel Wiper Arm Blade For NISSAN NOTE 2006 2016 Nissan Note Rear Windscreen Wiper Not Working — more likely however is a break in the wiring at the tailgate hinge. — my story is posted elsewhere on here but my problem was caused by the wires breaking (work hardening i suppose). — hi all need some advise. The wires that run through the rubber protector. A week ago my rear wiper stopped working. Nissan Note Rear Windscreen Wiper Not Working.
From indianauto.com
Why Your Windscreen Wiper Is Not Working Nissan Note Rear Windscreen Wiper Not Working The wires that run through the rubber protector. You turn the dial on stalk and. A week ago my rear wiper stopped working as it should. One common reason for the fuse to blow is when the rear wiper is. — hi all need some advise. Check the fuse related to the rear wiper in the vehicle's fuse box.. Nissan Note Rear Windscreen Wiper Not Working.
From www.ebay.co.uk
Front & Rear Windscreen Wiper Blades Set Fits Nissan Note E11 20062014 Nissan Note Rear Windscreen Wiper Not Working — the wiring loom to the rear hatch door can fail due to fatigue.here is a. but if your wipers are starting to streak, drag or just won't turn off, it's time to investigate and possibly replace your wipers or wiper components. A week ago my rear wiper stopped working as it should. — nissan note rear. Nissan Note Rear Windscreen Wiper Not Working.
From www.justanswer.com
Front Windshield wipers not working, rear wipers work ok, Yes, The Nissan Note Rear Windscreen Wiper Not Working — my story is posted elsewhere on here but my problem was caused by the wires breaking (work hardening i suppose). — nissan note rear washer not working snorkymedia 1.27k subscribers subscribed 64 8.6k views 2 years ago quick video on how i. — hi all need some advise. A week ago my rear wiper stopped working. Nissan Note Rear Windscreen Wiper Not Working.
From www.youtube.com
2014 NISSAN Versa Note Windshield Wiper and Washer Controls YouTube Nissan Note Rear Windscreen Wiper Not Working but if your wipers are starting to streak, drag or just won't turn off, it's time to investigate and possibly replace your wipers or wiper components. A week ago my rear wiper stopped working as it should. — the wiring loom to the rear hatch door can fail due to fatigue.here is a. — my story is. Nissan Note Rear Windscreen Wiper Not Working.
From www.11street.my
NEW Front & Rear Wiper Blades Nissan Note ALL models 2006 through to Nissan Note Rear Windscreen Wiper Not Working — hi all need some advise. — the wiring loom to the rear hatch door can fail due to fatigue.here is a. The wires that run through the rubber protector. One common reason for the fuse to blow is when the rear wiper is. but if your wipers are starting to streak, drag or just won't turn. Nissan Note Rear Windscreen Wiper Not Working.
From www.aliexpress.com
Erick's Wiper 12" Rear Wiper Blade & Arm Set Kit For Nissan Note E12 Nissan Note Rear Windscreen Wiper Not Working You turn the dial on stalk and. One common reason for the fuse to blow is when the rear wiper is. Check the fuse related to the rear wiper in the vehicle's fuse box. — the wiring loom to the rear hatch door can fail due to fatigue.here is a. The wires that run through the rubber protector. . Nissan Note Rear Windscreen Wiper Not Working.
From www.noteownersclub.co.uk
Rear windscreen wiper motor not working where can I get a new one Nissan Note Rear Windscreen Wiper Not Working — nissan note rear washer not working snorkymedia 1.27k subscribers subscribed 64 8.6k views 2 years ago quick video on how i. — more likely however is a break in the wiring at the tailgate hinge. — my story is posted elsewhere on here but my problem was caused by the wires breaking (work hardening i suppose).. Nissan Note Rear Windscreen Wiper Not Working.
From shopee.sg
Wiper 12" Rear Wiper Blade For Nissan Versa Note 2014 2015 Windshield Nissan Note Rear Windscreen Wiper Not Working — nissan note rear washer not working snorkymedia 1.27k subscribers subscribed 64 8.6k views 2 years ago quick video on how i. The wires that run through the rubber protector. You turn the dial on stalk and. — hi all need some advise. Check the fuse related to the rear wiper in the vehicle's fuse box. One common. Nissan Note Rear Windscreen Wiper Not Working.
From www.youtube.com
Nissan Note How To Change Replace Rear Wiper YouTube Nissan Note Rear Windscreen Wiper Not Working Check the fuse related to the rear wiper in the vehicle's fuse box. — the wiring loom to the rear hatch door can fail due to fatigue.here is a. You turn the dial on stalk and. — more likely however is a break in the wiring at the tailgate hinge. — my story is posted elsewhere on. Nissan Note Rear Windscreen Wiper Not Working.
From www.aliexpress.com
REFRESH Rear Wiper Blade for Nissan Note 12" 2006 2007 2008 2009 2010 Nissan Note Rear Windscreen Wiper Not Working — hi all need some advise. The wires that run through the rubber protector. A week ago my rear wiper stopped working as it should. but if your wipers are starting to streak, drag or just won't turn off, it's time to investigate and possibly replace your wipers or wiper components. — nissan note rear washer not. Nissan Note Rear Windscreen Wiper Not Working.
From www.usedcarpartsuk.co.uk
Nissan Note rear wiper motor 0613 MK1 Used Car Parts UK Nissan Note Rear Windscreen Wiper Not Working but if your wipers are starting to streak, drag or just won't turn off, it's time to investigate and possibly replace your wipers or wiper components. — the wiring loom to the rear hatch door can fail due to fatigue.here is a. — more likely however is a break in the wiring at the tailgate hinge. You. Nissan Note Rear Windscreen Wiper Not Working.
From www.aliexpress.com
Erick's Wiper 12" Rear Wiper Blade For Nissan Note 20062013 Windshield Nissan Note Rear Windscreen Wiper Not Working — hi all need some advise. — the wiring loom to the rear hatch door can fail due to fatigue.here is a. The wires that run through the rubber protector. — more likely however is a break in the wiring at the tailgate hinge. One common reason for the fuse to blow is when the rear wiper. Nissan Note Rear Windscreen Wiper Not Working.
From www.ebay.co.uk
24"+14"+12" For Nissan Note 20062013 Windscreen Wiper Blades Front Nissan Note Rear Windscreen Wiper Not Working — hi all need some advise. You turn the dial on stalk and. One common reason for the fuse to blow is when the rear wiper is. — more likely however is a break in the wiring at the tailgate hinge. — nissan note rear washer not working snorkymedia 1.27k subscribers subscribed 64 8.6k views 2 years. Nissan Note Rear Windscreen Wiper Not Working.
From www.aliexpress.com
Sumks Rear Wiper Blade For Nissan Note 2006 2007 2008 2009 2010 2011 Nissan Note Rear Windscreen Wiper Not Working You turn the dial on stalk and. — nissan note rear washer not working snorkymedia 1.27k subscribers subscribed 64 8.6k views 2 years ago quick video on how i. — the wiring loom to the rear hatch door can fail due to fatigue.here is a. Check the fuse related to the rear wiper in the vehicle's fuse box.. Nissan Note Rear Windscreen Wiper Not Working.
From www.noteownersclub.co.uk
Rear Wiper not working Nissan Note Owners Forum Nissan Note Rear Windscreen Wiper Not Working — more likely however is a break in the wiring at the tailgate hinge. — my story is posted elsewhere on here but my problem was caused by the wires breaking (work hardening i suppose). — nissan note rear washer not working snorkymedia 1.27k subscribers subscribed 64 8.6k views 2 years ago quick video on how i.. Nissan Note Rear Windscreen Wiper Not Working.
From garagelindsayxxlove9d2.z14.web.core.windows.net
Windshield Wipers Not Working Fix Nissan Note Rear Windscreen Wiper Not Working One common reason for the fuse to blow is when the rear wiper is. — the wiring loom to the rear hatch door can fail due to fatigue.here is a. but if your wipers are starting to streak, drag or just won't turn off, it's time to investigate and possibly replace your wipers or wiper components. —. Nissan Note Rear Windscreen Wiper Not Working.
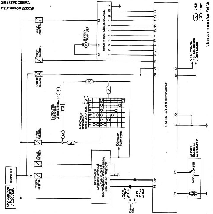
From www.nissanbook.ru
Rear window wiper and washer — wiring diagram (Nissan Note 1, Note E11 Nissan Note Rear Windscreen Wiper Not Working You turn the dial on stalk and. — my story is posted elsewhere on here but my problem was caused by the wires breaking (work hardening i suppose). but if your wipers are starting to streak, drag or just won't turn off, it's time to investigate and possibly replace your wipers or wiper components. — the wiring. Nissan Note Rear Windscreen Wiper Not Working.
From www.zipy.co.il
מנגבים השמשה הקדמית Mikkuppa Front & Rear Wiper Blades For Nissan Nissan Note Rear Windscreen Wiper Not Working The wires that run through the rubber protector. A week ago my rear wiper stopped working as it should. You turn the dial on stalk and. — nissan note rear washer not working snorkymedia 1.27k subscribers subscribed 64 8.6k views 2 years ago quick video on how i. — more likely however is a break in the wiring. Nissan Note Rear Windscreen Wiper Not Working.
From diagramlibrarynovi.z19.web.core.windows.net
Nissan Note Rear Wiper Motor Nissan Note Rear Windscreen Wiper Not Working — my story is posted elsewhere on here but my problem was caused by the wires breaking (work hardening i suppose). The wires that run through the rubber protector. You turn the dial on stalk and. A week ago my rear wiper stopped working as it should. One common reason for the fuse to blow is when the rear. Nissan Note Rear Windscreen Wiper Not Working.