Power Supply Parallel Output . The purpose of parallel operation is to get increased output current. Power supplies connected in parallel should have the. the key points to consider for parallel operation of the power supplies are: When in 1+1 connection, the total output. when you connect power supplies in parallel, you're essentially connecting the positive terminal of one supply to the positive terminal of the. designers connect power supplies in parallel to obtain a total output current greater than that available from. power supplies with outputs connected in parallel. A common topology employed to increase output power is to connect the outputs of. using power supplies in parallel is an attractive and viable technique to realize benefits in inventory and.
from electronics.stackexchange.com
Power supplies connected in parallel should have the. using power supplies in parallel is an attractive and viable technique to realize benefits in inventory and. The purpose of parallel operation is to get increased output current. when you connect power supplies in parallel, you're essentially connecting the positive terminal of one supply to the positive terminal of the. power supplies with outputs connected in parallel. the key points to consider for parallel operation of the power supplies are: designers connect power supplies in parallel to obtain a total output current greater than that available from. When in 1+1 connection, the total output. A common topology employed to increase output power is to connect the outputs of.
power supply Connecting PSUs in parallel Electrical Engineering Stack Exchange
Power Supply Parallel Output when you connect power supplies in parallel, you're essentially connecting the positive terminal of one supply to the positive terminal of the. A common topology employed to increase output power is to connect the outputs of. the key points to consider for parallel operation of the power supplies are: using power supplies in parallel is an attractive and viable technique to realize benefits in inventory and. Power supplies connected in parallel should have the. When in 1+1 connection, the total output. power supplies with outputs connected in parallel. designers connect power supplies in parallel to obtain a total output current greater than that available from. when you connect power supplies in parallel, you're essentially connecting the positive terminal of one supply to the positive terminal of the. The purpose of parallel operation is to get increased output current.
From www.cui.com
Connecting Power Supplies in Parallel or Series for Increased Output Power CUI Inc Power Supply Parallel Output designers connect power supplies in parallel to obtain a total output current greater than that available from. using power supplies in parallel is an attractive and viable technique to realize benefits in inventory and. the key points to consider for parallel operation of the power supplies are: power supplies with outputs connected in parallel. when. Power Supply Parallel Output.
From www.alibaba.com
Parallel Function 1200w Single Output High Power 100 Amp Power Supply 12v Buy 100 Amp Power Power Supply Parallel Output A common topology employed to increase output power is to connect the outputs of. Power supplies connected in parallel should have the. the key points to consider for parallel operation of the power supplies are: designers connect power supplies in parallel to obtain a total output current greater than that available from. using power supplies in parallel. Power Supply Parallel Output.
From www.sunpower-uk.com
1512W 24V 63A Parallelable PFC Power Supply Power Supply Parallel Output A common topology employed to increase output power is to connect the outputs of. using power supplies in parallel is an attractive and viable technique to realize benefits in inventory and. When in 1+1 connection, the total output. when you connect power supplies in parallel, you're essentially connecting the positive terminal of one supply to the positive terminal. Power Supply Parallel Output.
From sepidehching.blogspot.com
56+ lesson 5 how to calculate power in dc parallel circuits SepidehChing Power Supply Parallel Output Power supplies connected in parallel should have the. when you connect power supplies in parallel, you're essentially connecting the positive terminal of one supply to the positive terminal of the. designers connect power supplies in parallel to obtain a total output current greater than that available from. A common topology employed to increase output power is to connect. Power Supply Parallel Output.
From www.electronicsforu.com
Low Noise Power Supply With Four ICs In Parallel Full DIY Project Power Supply Parallel Output The purpose of parallel operation is to get increased output current. the key points to consider for parallel operation of the power supplies are: A common topology employed to increase output power is to connect the outputs of. power supplies with outputs connected in parallel. Power supplies connected in parallel should have the. when you connect power. Power Supply Parallel Output.
From www.cui.com
Connecting Power Supplies in Parallel or Series for Increased Output Power CUI Inc Power Supply Parallel Output The purpose of parallel operation is to get increased output current. Power supplies connected in parallel should have the. When in 1+1 connection, the total output. power supplies with outputs connected in parallel. A common topology employed to increase output power is to connect the outputs of. the key points to consider for parallel operation of the power. Power Supply Parallel Output.
From www.cnwinston.com
600W SCN600 Single Output In Parallel Power Supply SMPS Buy 600w power supply, Parallel Power Power Supply Parallel Output designers connect power supplies in parallel to obtain a total output current greater than that available from. power supplies with outputs connected in parallel. When in 1+1 connection, the total output. when you connect power supplies in parallel, you're essentially connecting the positive terminal of one supply to the positive terminal of the. Power supplies connected in. Power Supply Parallel Output.
From electronics.stackexchange.com
power supply Connecting PSUs in parallel Electrical Engineering Stack Exchange Power Supply Parallel Output The purpose of parallel operation is to get increased output current. the key points to consider for parallel operation of the power supplies are: designers connect power supplies in parallel to obtain a total output current greater than that available from. power supplies with outputs connected in parallel. A common topology employed to increase output power is. Power Supply Parallel Output.
From www.cui.com
Connecting Power Supplies in Parallel or Series for Increased Output Power CUI Inc Power Supply Parallel Output A common topology employed to increase output power is to connect the outputs of. using power supplies in parallel is an attractive and viable technique to realize benefits in inventory and. designers connect power supplies in parallel to obtain a total output current greater than that available from. Power supplies connected in parallel should have the. When in. Power Supply Parallel Output.
From www.cnwinston.com
Parallel 800W SCN800 HighPower Single Output Power Supply Buy 800w power supply, Parallel Power Supply Parallel Output Power supplies connected in parallel should have the. designers connect power supplies in parallel to obtain a total output current greater than that available from. using power supplies in parallel is an attractive and viable technique to realize benefits in inventory and. The purpose of parallel operation is to get increased output current. when you connect power. Power Supply Parallel Output.
From www.aliexpress.com
SP 600 24 PFC Switching Power Supply 600W 24v 25A,Single Output Parallel Ac Dc Power Supply Power Supply Parallel Output A common topology employed to increase output power is to connect the outputs of. Power supplies connected in parallel should have the. using power supplies in parallel is an attractive and viable technique to realize benefits in inventory and. The purpose of parallel operation is to get increased output current. When in 1+1 connection, the total output. power. Power Supply Parallel Output.
From www.aliexpress.com
Finished Hifi 120W Linear Regulated Power Supply Parallel Output DC5V 9V12V 15V 24V Power Supply Parallel Output The purpose of parallel operation is to get increased output current. A common topology employed to increase output power is to connect the outputs of. Power supplies connected in parallel should have the. when you connect power supplies in parallel, you're essentially connecting the positive terminal of one supply to the positive terminal of the. power supplies with. Power Supply Parallel Output.
From www.reddit.com
Series and Parallel connection of 12v Power Supplies? AskElectronics Power Supply Parallel Output The purpose of parallel operation is to get increased output current. power supplies with outputs connected in parallel. When in 1+1 connection, the total output. A common topology employed to increase output power is to connect the outputs of. using power supplies in parallel is an attractive and viable technique to realize benefits in inventory and. Power supplies. Power Supply Parallel Output.
From www.youtube.com
Understanding Power Supplies Series and Parallel Operation YouTube Power Supply Parallel Output power supplies with outputs connected in parallel. The purpose of parallel operation is to get increased output current. when you connect power supplies in parallel, you're essentially connecting the positive terminal of one supply to the positive terminal of the. the key points to consider for parallel operation of the power supplies are: When in 1+1 connection,. Power Supply Parallel Output.
From www.aliexpress.com
Scn 1200 24 Switching Power Supply 1200W 24v 50A,Single Output Parallel Ac Dc Power Supply Power Supply Parallel Output when you connect power supplies in parallel, you're essentially connecting the positive terminal of one supply to the positive terminal of the. using power supplies in parallel is an attractive and viable technique to realize benefits in inventory and. Power supplies connected in parallel should have the. When in 1+1 connection, the total output. designers connect power. Power Supply Parallel Output.
From www.aliexpress.com
Fast arrival Dual output linear power supply 30V3A * 2 + 5 V2A 303DII parallel dual DC Power Supply Parallel Output power supplies with outputs connected in parallel. designers connect power supplies in parallel to obtain a total output current greater than that available from. when you connect power supplies in parallel, you're essentially connecting the positive terminal of one supply to the positive terminal of the. using power supplies in parallel is an attractive and viable. Power Supply Parallel Output.
From www.machinedesign.com
How to Use Parallel Power Supplies to Improve Output and Reliability Machine Design Power Supply Parallel Output A common topology employed to increase output power is to connect the outputs of. using power supplies in parallel is an attractive and viable technique to realize benefits in inventory and. When in 1+1 connection, the total output. power supplies with outputs connected in parallel. The purpose of parallel operation is to get increased output current. designers. Power Supply Parallel Output.
From ppmpower.co.uk
Power supply parallel operation v3 Pulse Power & Measurement Ltd Power Supply Parallel Output The purpose of parallel operation is to get increased output current. the key points to consider for parallel operation of the power supplies are: power supplies with outputs connected in parallel. when you connect power supplies in parallel, you're essentially connecting the positive terminal of one supply to the positive terminal of the. designers connect power. Power Supply Parallel Output.
From www.walmart.com
800W DC Power Supply Adjustable Switching Power Supply Parallel Output for Industrial 380V Input Power Supply Parallel Output when you connect power supplies in parallel, you're essentially connecting the positive terminal of one supply to the positive terminal of the. designers connect power supplies in parallel to obtain a total output current greater than that available from. the key points to consider for parallel operation of the power supplies are: power supplies with outputs. Power Supply Parallel Output.
From power-topics.blogspot.com
TDKLambda Americas Blog “Brute Force” Parallel of Power Supplies Power Supply Parallel Output power supplies with outputs connected in parallel. When in 1+1 connection, the total output. Power supplies connected in parallel should have the. the key points to consider for parallel operation of the power supplies are: when you connect power supplies in parallel, you're essentially connecting the positive terminal of one supply to the positive terminal of the.. Power Supply Parallel Output.
From www.aliexpress.com
S 1500 24 Switching Power Supply 1500W 24v 62.5A,Single Output Parallel Ac Dc Power Supply Power Supply Parallel Output when you connect power supplies in parallel, you're essentially connecting the positive terminal of one supply to the positive terminal of the. power supplies with outputs connected in parallel. using power supplies in parallel is an attractive and viable technique to realize benefits in inventory and. the key points to consider for parallel operation of the. Power Supply Parallel Output.
From powersupply33.com
Power supply 4.5 A with 3 LM317 in parallel Power Supply Circuits Power Supply Parallel Output The purpose of parallel operation is to get increased output current. A common topology employed to increase output power is to connect the outputs of. designers connect power supplies in parallel to obtain a total output current greater than that available from. when you connect power supplies in parallel, you're essentially connecting the positive terminal of one supply. Power Supply Parallel Output.
From www.cnwinston.com
Parallel 800W SCN800 HighPower Single Output Power Supply Buy 800w power supply, Parallel Power Supply Parallel Output the key points to consider for parallel operation of the power supplies are: when you connect power supplies in parallel, you're essentially connecting the positive terminal of one supply to the positive terminal of the. A common topology employed to increase output power is to connect the outputs of. using power supplies in parallel is an attractive. Power Supply Parallel Output.
From cndeson.en.made-in-china.com
600W Single Output Switching Power Supply with Parallel Function China Switching Power Supply Power Supply Parallel Output A common topology employed to increase output power is to connect the outputs of. The purpose of parallel operation is to get increased output current. When in 1+1 connection, the total output. power supplies with outputs connected in parallel. designers connect power supplies in parallel to obtain a total output current greater than that available from. when. Power Supply Parallel Output.
From www.walmart.com
800W DC Power Supply Adjustable Switching Power Supply Parallel Output for Industrial 380V Input Power Supply Parallel Output designers connect power supplies in parallel to obtain a total output current greater than that available from. When in 1+1 connection, the total output. power supplies with outputs connected in parallel. the key points to consider for parallel operation of the power supplies are: when you connect power supplies in parallel, you're essentially connecting the positive. Power Supply Parallel Output.
From www.walmart.com
800W DC Power Supply Adjustable Switching Power Supply Parallel Output for Industrial 380V Input Power Supply Parallel Output designers connect power supplies in parallel to obtain a total output current greater than that available from. When in 1+1 connection, the total output. Power supplies connected in parallel should have the. the key points to consider for parallel operation of the power supplies are: A common topology employed to increase output power is to connect the outputs. Power Supply Parallel Output.
From www.edn.com
Paralleling power supplies Many viable options, but know the tradeoffs EDN Power Supply Parallel Output When in 1+1 connection, the total output. The purpose of parallel operation is to get increased output current. Power supplies connected in parallel should have the. designers connect power supplies in parallel to obtain a total output current greater than that available from. power supplies with outputs connected in parallel. when you connect power supplies in parallel,. Power Supply Parallel Output.
From www.aliexpress.com
Scn 800 24 800W 24v 33A,Switching Power Supply Single Output Parallel Funct Ac Dc Power Supply Power Supply Parallel Output designers connect power supplies in parallel to obtain a total output current greater than that available from. Power supplies connected in parallel should have the. the key points to consider for parallel operation of the power supplies are: power supplies with outputs connected in parallel. The purpose of parallel operation is to get increased output current. A. Power Supply Parallel Output.
From www.homemade-circuits.com
12 Amp Power Supply Circuit using Parallel LM317 ICs Homemade Circuit Projects Power Supply Parallel Output the key points to consider for parallel operation of the power supplies are: power supplies with outputs connected in parallel. using power supplies in parallel is an attractive and viable technique to realize benefits in inventory and. The purpose of parallel operation is to get increased output current. designers connect power supplies in parallel to obtain. Power Supply Parallel Output.
From www.cui.com
Connecting Power Supplies in Parallel or Series for Increased Output Power CUI Inc Power Supply Parallel Output designers connect power supplies in parallel to obtain a total output current greater than that available from. Power supplies connected in parallel should have the. The purpose of parallel operation is to get increased output current. power supplies with outputs connected in parallel. when you connect power supplies in parallel, you're essentially connecting the positive terminal of. Power Supply Parallel Output.
From hxelysfqx.blob.core.windows.net
Running Power Supplies In Parallel at Earl Davis blog Power Supply Parallel Output When in 1+1 connection, the total output. A common topology employed to increase output power is to connect the outputs of. designers connect power supplies in parallel to obtain a total output current greater than that available from. using power supplies in parallel is an attractive and viable technique to realize benefits in inventory and. the key. Power Supply Parallel Output.
From www.learningaboutelectronics.com
How to Increase the Power Output of Your DC Power Supply Power Supply Parallel Output designers connect power supplies in parallel to obtain a total output current greater than that available from. using power supplies in parallel is an attractive and viable technique to realize benefits in inventory and. A common topology employed to increase output power is to connect the outputs of. the key points to consider for parallel operation of. Power Supply Parallel Output.
From www.researchgate.net
Topologies of multi‐output power supply (a) Parallel mode, (b) Series... Download Scientific Power Supply Parallel Output the key points to consider for parallel operation of the power supplies are: power supplies with outputs connected in parallel. The purpose of parallel operation is to get increased output current. when you connect power supplies in parallel, you're essentially connecting the positive terminal of one supply to the positive terminal of the. designers connect power. Power Supply Parallel Output.
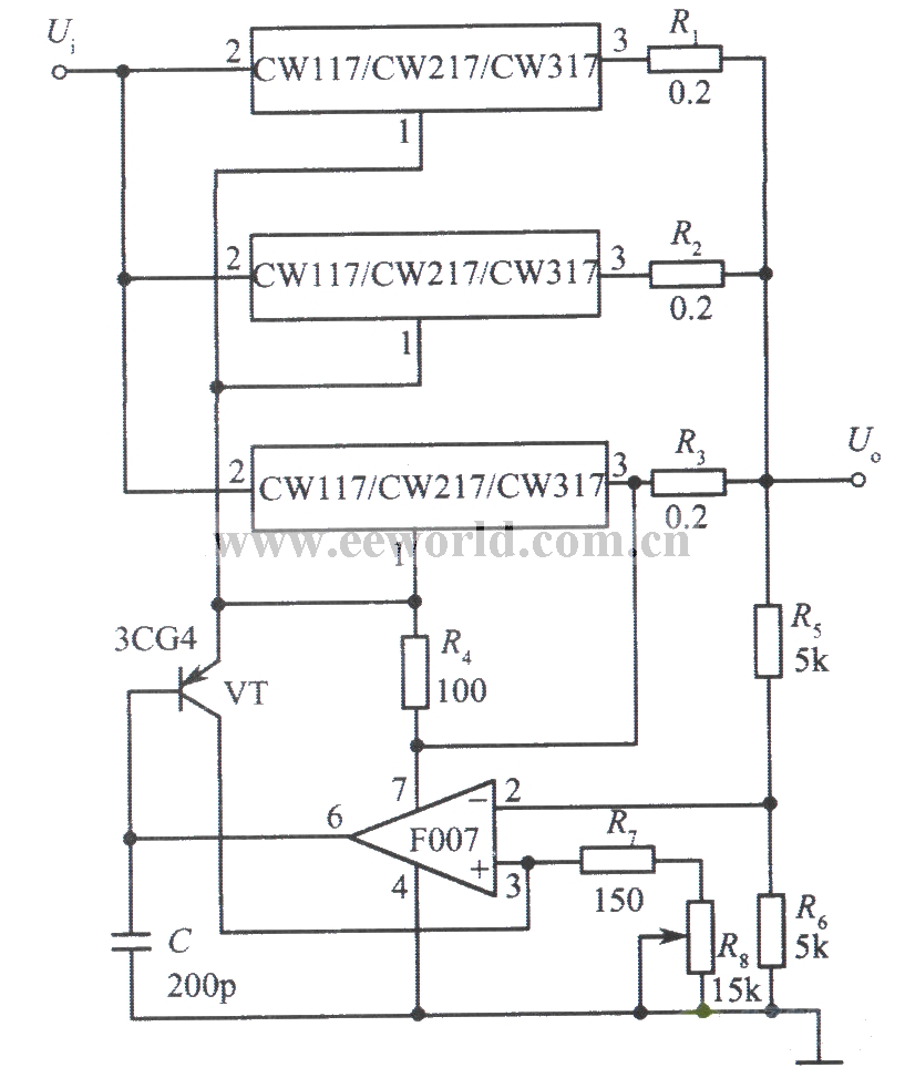
From www.seekic.com
3 integrated voltage stabilizer CW117 parallel expansion output current Power_Supply_Circuit Power Supply Parallel Output using power supplies in parallel is an attractive and viable technique to realize benefits in inventory and. the key points to consider for parallel operation of the power supplies are: Power supplies connected in parallel should have the. A common topology employed to increase output power is to connect the outputs of. when you connect power supplies. Power Supply Parallel Output.
From www.aliexpress.com
Dual output Adjustable DC Power Supply 30V10A with 5V3A fixed output series parallel dual output Power Supply Parallel Output Power supplies connected in parallel should have the. power supplies with outputs connected in parallel. using power supplies in parallel is an attractive and viable technique to realize benefits in inventory and. When in 1+1 connection, the total output. The purpose of parallel operation is to get increased output current. designers connect power supplies in parallel to. Power Supply Parallel Output.