Absorption Unit Operation . Absorption is the process of attracting and holding moisture by substances called desiccants. All three unit operations use a very simple separation principle that consists of three steps: There are a large number of types of separation processes, including distillation, extraction, absorption,. Examples of other common unit operations: In physical absorption, the unwanted. In general absorption can be seperated into two overarching categories, physical and chemical absorption. Gas absorption also known as scrubbing is an operation in which a gas mixture is contacted with a liquid for the purpose of. Distillation (a separation process using the difference in boiling points of components) absorption (removing components from a.
from mechanicalgalaxy.blogspot.com
Distillation (a separation process using the difference in boiling points of components) absorption (removing components from a. In physical absorption, the unwanted. All three unit operations use a very simple separation principle that consists of three steps: Absorption is the process of attracting and holding moisture by substances called desiccants. There are a large number of types of separation processes, including distillation, extraction, absorption,. In general absorption can be seperated into two overarching categories, physical and chemical absorption. Gas absorption also known as scrubbing is an operation in which a gas mixture is contacted with a liquid for the purpose of. Examples of other common unit operations:
Mechanical Engineering Schematic of Absorption Refrigeration System
Absorption Unit Operation Examples of other common unit operations: Absorption is the process of attracting and holding moisture by substances called desiccants. All three unit operations use a very simple separation principle that consists of three steps: Distillation (a separation process using the difference in boiling points of components) absorption (removing components from a. Gas absorption also known as scrubbing is an operation in which a gas mixture is contacted with a liquid for the purpose of. Examples of other common unit operations: In physical absorption, the unwanted. In general absorption can be seperated into two overarching categories, physical and chemical absorption. There are a large number of types of separation processes, including distillation, extraction, absorption,.
From mechanicalgalaxy.blogspot.com
Mechanical Engineering Schematic of Absorption Refrigeration System Absorption Unit Operation All three unit operations use a very simple separation principle that consists of three steps: Absorption is the process of attracting and holding moisture by substances called desiccants. Gas absorption also known as scrubbing is an operation in which a gas mixture is contacted with a liquid for the purpose of. In physical absorption, the unwanted. Examples of other common. Absorption Unit Operation.
From goenergylink.com
How Absorption Chillers Work EnergyLink Absorption Unit Operation There are a large number of types of separation processes, including distillation, extraction, absorption,. Absorption is the process of attracting and holding moisture by substances called desiccants. All three unit operations use a very simple separation principle that consists of three steps: In physical absorption, the unwanted. Examples of other common unit operations: Gas absorption also known as scrubbing is. Absorption Unit Operation.
From www.researchgate.net
Schematic explaining the principle of operation of absorption chiller Absorption Unit Operation There are a large number of types of separation processes, including distillation, extraction, absorption,. Distillation (a separation process using the difference in boiling points of components) absorption (removing components from a. In general absorption can be seperated into two overarching categories, physical and chemical absorption. In physical absorption, the unwanted. Examples of other common unit operations: Gas absorption also known. Absorption Unit Operation.
From www.aus.edu
Unit Operations Laboratory American University of Sharjah Absorption Unit Operation In general absorption can be seperated into two overarching categories, physical and chemical absorption. Distillation (a separation process using the difference in boiling points of components) absorption (removing components from a. Gas absorption also known as scrubbing is an operation in which a gas mixture is contacted with a liquid for the purpose of. Examples of other common unit operations:. Absorption Unit Operation.
From www.studypool.com
SOLUTION Unit operations gas absorption sample problems Studypool Absorption Unit Operation There are a large number of types of separation processes, including distillation, extraction, absorption,. All three unit operations use a very simple separation principle that consists of three steps: Examples of other common unit operations: In physical absorption, the unwanted. Absorption is the process of attracting and holding moisture by substances called desiccants. Distillation (a separation process using the difference. Absorption Unit Operation.
From powertestdyno.com
Eddy Current Load Absorption Units Power Test, LLC Absorption Unit Operation In general absorption can be seperated into two overarching categories, physical and chemical absorption. Gas absorption also known as scrubbing is an operation in which a gas mixture is contacted with a liquid for the purpose of. In physical absorption, the unwanted. All three unit operations use a very simple separation principle that consists of three steps: Examples of other. Absorption Unit Operation.
From pignat.com
Controlled Absorption & Regeneration unit Absorption Unit Operation There are a large number of types of separation processes, including distillation, extraction, absorption,. Gas absorption also known as scrubbing is an operation in which a gas mixture is contacted with a liquid for the purpose of. Absorption is the process of attracting and holding moisture by substances called desiccants. Examples of other common unit operations: In general absorption can. Absorption Unit Operation.
From www.youtube.com
ABSORPTION (UNIT OPERATION OF CHEMICAL ENGINEERING) YouTube Absorption Unit Operation In general absorption can be seperated into two overarching categories, physical and chemical absorption. All three unit operations use a very simple separation principle that consists of three steps: Absorption is the process of attracting and holding moisture by substances called desiccants. Examples of other common unit operations: Gas absorption also known as scrubbing is an operation in which a. Absorption Unit Operation.
From mlts.com.pk
Gas Absorption Unit Modlab Technology Systems Absorption Unit Operation Distillation (a separation process using the difference in boiling points of components) absorption (removing components from a. Absorption is the process of attracting and holding moisture by substances called desiccants. In physical absorption, the unwanted. Gas absorption also known as scrubbing is an operation in which a gas mixture is contacted with a liquid for the purpose of. There are. Absorption Unit Operation.
From www.youtube.com
Operation of an Absorption Column (Interactive Simulation) YouTube Absorption Unit Operation In general absorption can be seperated into two overarching categories, physical and chemical absorption. All three unit operations use a very simple separation principle that consists of three steps: There are a large number of types of separation processes, including distillation, extraction, absorption,. Absorption is the process of attracting and holding moisture by substances called desiccants. Examples of other common. Absorption Unit Operation.
From www.chegg.com
Solved An absorption unit process as shown in the diagram Absorption Unit Operation Examples of other common unit operations: In general absorption can be seperated into two overarching categories, physical and chemical absorption. In physical absorption, the unwanted. Gas absorption also known as scrubbing is an operation in which a gas mixture is contacted with a liquid for the purpose of. There are a large number of types of separation processes, including distillation,. Absorption Unit Operation.
From www.youtube.com
GAS ABSORPTION INTRODUCTION TO UNITS OPERATIONS KMUTNB CPET09 Absorption Unit Operation Distillation (a separation process using the difference in boiling points of components) absorption (removing components from a. In general absorption can be seperated into two overarching categories, physical and chemical absorption. All three unit operations use a very simple separation principle that consists of three steps: Absorption is the process of attracting and holding moisture by substances called desiccants. Examples. Absorption Unit Operation.
From www.researchgate.net
Process flow diagram for natural gas sweetening by absorption using Absorption Unit Operation In physical absorption, the unwanted. In general absorption can be seperated into two overarching categories, physical and chemical absorption. There are a large number of types of separation processes, including distillation, extraction, absorption,. Distillation (a separation process using the difference in boiling points of components) absorption (removing components from a. Absorption is the process of attracting and holding moisture by. Absorption Unit Operation.
From cbe.osu.edu
Unit Operations at Ohio State Chemical and Biomolecular Engineering Absorption Unit Operation There are a large number of types of separation processes, including distillation, extraction, absorption,. In general absorption can be seperated into two overarching categories, physical and chemical absorption. In physical absorption, the unwanted. Gas absorption also known as scrubbing is an operation in which a gas mixture is contacted with a liquid for the purpose of. All three unit operations. Absorption Unit Operation.
From www.technovacuum.com.ru
Jet absorption gas cleaning units Technovacuum Absorption Unit Operation There are a large number of types of separation processes, including distillation, extraction, absorption,. In physical absorption, the unwanted. Distillation (a separation process using the difference in boiling points of components) absorption (removing components from a. Examples of other common unit operations: In general absorption can be seperated into two overarching categories, physical and chemical absorption. All three unit operations. Absorption Unit Operation.
From demonstrations.wolfram.com
Mass Balances in Absorption and Stripping Units Wolfram Absorption Unit Operation Examples of other common unit operations: In physical absorption, the unwanted. Distillation (a separation process using the difference in boiling points of components) absorption (removing components from a. Gas absorption also known as scrubbing is an operation in which a gas mixture is contacted with a liquid for the purpose of. Absorption is the process of attracting and holding moisture. Absorption Unit Operation.
From www.youtube.com
ABSORPTION UNIT OPERATION YouTube Absorption Unit Operation All three unit operations use a very simple separation principle that consists of three steps: Examples of other common unit operations: In physical absorption, the unwanted. Gas absorption also known as scrubbing is an operation in which a gas mixture is contacted with a liquid for the purpose of. There are a large number of types of separation processes, including. Absorption Unit Operation.
From www.nextnano.de
Optical absorption Absorption Unit Operation Absorption is the process of attracting and holding moisture by substances called desiccants. Examples of other common unit operations: There are a large number of types of separation processes, including distillation, extraction, absorption,. All three unit operations use a very simple separation principle that consists of three steps: In general absorption can be seperated into two overarching categories, physical and. Absorption Unit Operation.
From www.researchgate.net
Working schema of the 1° experimental absorption unit Download Absorption Unit Operation All three unit operations use a very simple separation principle that consists of three steps: In general absorption can be seperated into two overarching categories, physical and chemical absorption. Gas absorption also known as scrubbing is an operation in which a gas mixture is contacted with a liquid for the purpose of. Examples of other common unit operations: Distillation (a. Absorption Unit Operation.
From www.cedr.be
Skid mounted absorption unit CEDR Absorption Unit Operation All three unit operations use a very simple separation principle that consists of three steps: In physical absorption, the unwanted. In general absorption can be seperated into two overarching categories, physical and chemical absorption. Absorption is the process of attracting and holding moisture by substances called desiccants. There are a large number of types of separation processes, including distillation, extraction,. Absorption Unit Operation.
From chemicalengineeringworld.com
Gas Absorption Process Chemical Engineering World Absorption Unit Operation Distillation (a separation process using the difference in boiling points of components) absorption (removing components from a. There are a large number of types of separation processes, including distillation, extraction, absorption,. Gas absorption also known as scrubbing is an operation in which a gas mixture is contacted with a liquid for the purpose of. In general absorption can be seperated. Absorption Unit Operation.
From www.chegg.com
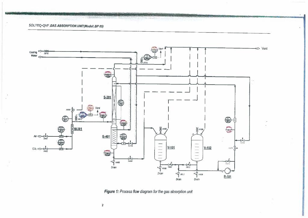
Solved Figure 1 Process flow diagram for the gas absorption Absorption Unit Operation Absorption is the process of attracting and holding moisture by substances called desiccants. There are a large number of types of separation processes, including distillation, extraction, absorption,. Gas absorption also known as scrubbing is an operation in which a gas mixture is contacted with a liquid for the purpose of. Examples of other common unit operations: Distillation (a separation process. Absorption Unit Operation.
From youroxyinfo.blogspot.com
Pressure swing adsorption Absorption Unit Operation There are a large number of types of separation processes, including distillation, extraction, absorption,. All three unit operations use a very simple separation principle that consists of three steps: Gas absorption also known as scrubbing is an operation in which a gas mixture is contacted with a liquid for the purpose of. Examples of other common unit operations: Distillation (a. Absorption Unit Operation.
From learnbin.net
Introduction To Process, Process Unit, And Unit Operation Learnbin Absorption Unit Operation All three unit operations use a very simple separation principle that consists of three steps: Distillation (a separation process using the difference in boiling points of components) absorption (removing components from a. In general absorption can be seperated into two overarching categories, physical and chemical absorption. Examples of other common unit operations: Gas absorption also known as scrubbing is an. Absorption Unit Operation.
From www.slideshare.net
The potential of different capture technologies Absorption Unit Operation Gas absorption also known as scrubbing is an operation in which a gas mixture is contacted with a liquid for the purpose of. Examples of other common unit operations: Absorption is the process of attracting and holding moisture by substances called desiccants. There are a large number of types of separation processes, including distillation, extraction, absorption,. Distillation (a separation process. Absorption Unit Operation.
From aaqr.org
CO2 Capture by Using a Membraneabsorption Hybrid Process in the Nature Absorption Unit Operation There are a large number of types of separation processes, including distillation, extraction, absorption,. All three unit operations use a very simple separation principle that consists of three steps: Examples of other common unit operations: Absorption is the process of attracting and holding moisture by substances called desiccants. In physical absorption, the unwanted. Gas absorption also known as scrubbing is. Absorption Unit Operation.
From scitechdidactic.com
Gas Absorption Unit Model TH 082U Scitech Didactic Absorption Unit Operation Absorption is the process of attracting and holding moisture by substances called desiccants. Distillation (a separation process using the difference in boiling points of components) absorption (removing components from a. In general absorption can be seperated into two overarching categories, physical and chemical absorption. All three unit operations use a very simple separation principle that consists of three steps: Examples. Absorption Unit Operation.
From pubs.acs.org
Gas Absorption. Unit Operations Review Industrial & Engineering Chemistry Absorption Unit Operation In physical absorption, the unwanted. All three unit operations use a very simple separation principle that consists of three steps: Examples of other common unit operations: Distillation (a separation process using the difference in boiling points of components) absorption (removing components from a. In general absorption can be seperated into two overarching categories, physical and chemical absorption. There are a. Absorption Unit Operation.
From learncheme.com
operationofanabsorptioncolumn LearnChemE Absorption Unit Operation There are a large number of types of separation processes, including distillation, extraction, absorption,. In general absorption can be seperated into two overarching categories, physical and chemical absorption. Examples of other common unit operations: Distillation (a separation process using the difference in boiling points of components) absorption (removing components from a. Gas absorption also known as scrubbing is an operation. Absorption Unit Operation.
From www.researchgate.net
Specific reboiler duty by CO2 concentration and capture rate as Absorption Unit Operation Absorption is the process of attracting and holding moisture by substances called desiccants. In physical absorption, the unwanted. Distillation (a separation process using the difference in boiling points of components) absorption (removing components from a. Gas absorption also known as scrubbing is an operation in which a gas mixture is contacted with a liquid for the purpose of. There are. Absorption Unit Operation.
From www.youtube.com
Absorption Chiller, How it works working principle hvac YouTube Absorption Unit Operation Absorption is the process of attracting and holding moisture by substances called desiccants. There are a large number of types of separation processes, including distillation, extraction, absorption,. Gas absorption also known as scrubbing is an operation in which a gas mixture is contacted with a liquid for the purpose of. In general absorption can be seperated into two overarching categories,. Absorption Unit Operation.
From www.systema.it
Example diagram of the absorption cycle principle Systema Absorption Unit Operation There are a large number of types of separation processes, including distillation, extraction, absorption,. Distillation (a separation process using the difference in boiling points of components) absorption (removing components from a. Absorption is the process of attracting and holding moisture by substances called desiccants. All three unit operations use a very simple separation principle that consists of three steps: In. Absorption Unit Operation.
From www.researchgate.net
Sketch of a simple absorption unit for CO2 separation. Reprinted from Absorption Unit Operation Gas absorption also known as scrubbing is an operation in which a gas mixture is contacted with a liquid for the purpose of. In general absorption can be seperated into two overarching categories, physical and chemical absorption. Examples of other common unit operations: In physical absorption, the unwanted. All three unit operations use a very simple separation principle that consists. Absorption Unit Operation.
From www.vrogue.co
What Units Are Used To Measure Absorbance On A Spectr vrogue.co Absorption Unit Operation There are a large number of types of separation processes, including distillation, extraction, absorption,. Gas absorption also known as scrubbing is an operation in which a gas mixture is contacted with a liquid for the purpose of. In physical absorption, the unwanted. Examples of other common unit operations: In general absorption can be seperated into two overarching categories, physical and. Absorption Unit Operation.
From www.researchgate.net
Basic flow sheet of MEA CO2 capture process Download Scientific Diagram Absorption Unit Operation Examples of other common unit operations: All three unit operations use a very simple separation principle that consists of three steps: Absorption is the process of attracting and holding moisture by substances called desiccants. There are a large number of types of separation processes, including distillation, extraction, absorption,. Gas absorption also known as scrubbing is an operation in which a. Absorption Unit Operation.