Acura Tl Turn Signal Not Working . fooling around with the switch you may find a position that the turn signals work. acura tl turn signal problems: The blinker lights just turn off, in the dash and the. it stays in the down or up position and does not click back. have an 06 acura tl and my turn signals have been acting up recently. If you can't get it to stay. all of the left turn signals on my car have stopped working. For whatever reason they work when i initially put the. i would also like to replace the resistors within the turn signal relay and haven't been able to find it's location. All the lights turn on but they blink and the turn indicator on the. how to replace a burnt out front turn signal bulb on a 2012 acura tl 3.5l v6. how to replace a burnt out front turn signal bulb on a 2007 acura tl 3.2l v6.
from www.ebay.com
i would also like to replace the resistors within the turn signal relay and haven't been able to find it's location. For whatever reason they work when i initially put the. how to replace a burnt out front turn signal bulb on a 2012 acura tl 3.5l v6. If you can't get it to stay. all of the left turn signals on my car have stopped working. acura tl turn signal problems: All the lights turn on but they blink and the turn indicator on the. The blinker lights just turn off, in the dash and the. how to replace a burnt out front turn signal bulb on a 2007 acura tl 3.2l v6. fooling around with the switch you may find a position that the turn signals work.
04 05 acura TL turn signal lights wiper combo combination switch assy
Acura Tl Turn Signal Not Working fooling around with the switch you may find a position that the turn signals work. i would also like to replace the resistors within the turn signal relay and haven't been able to find it's location. For whatever reason they work when i initially put the. it stays in the down or up position and does not click back. fooling around with the switch you may find a position that the turn signals work. all of the left turn signals on my car have stopped working. how to replace a burnt out front turn signal bulb on a 2012 acura tl 3.5l v6. how to replace a burnt out front turn signal bulb on a 2007 acura tl 3.2l v6. acura tl turn signal problems: The blinker lights just turn off, in the dash and the. have an 06 acura tl and my turn signals have been acting up recently. If you can't get it to stay. All the lights turn on but they blink and the turn indicator on the.
From workshop-manuals.com
Acura (Honda) Manuals > TL AWD V63.7L (2010) > Lighting and Acura Tl Turn Signal Not Working it stays in the down or up position and does not click back. For whatever reason they work when i initially put the. all of the left turn signals on my car have stopped working. All the lights turn on but they blink and the turn indicator on the. how to replace a burnt out front turn. Acura Tl Turn Signal Not Working.
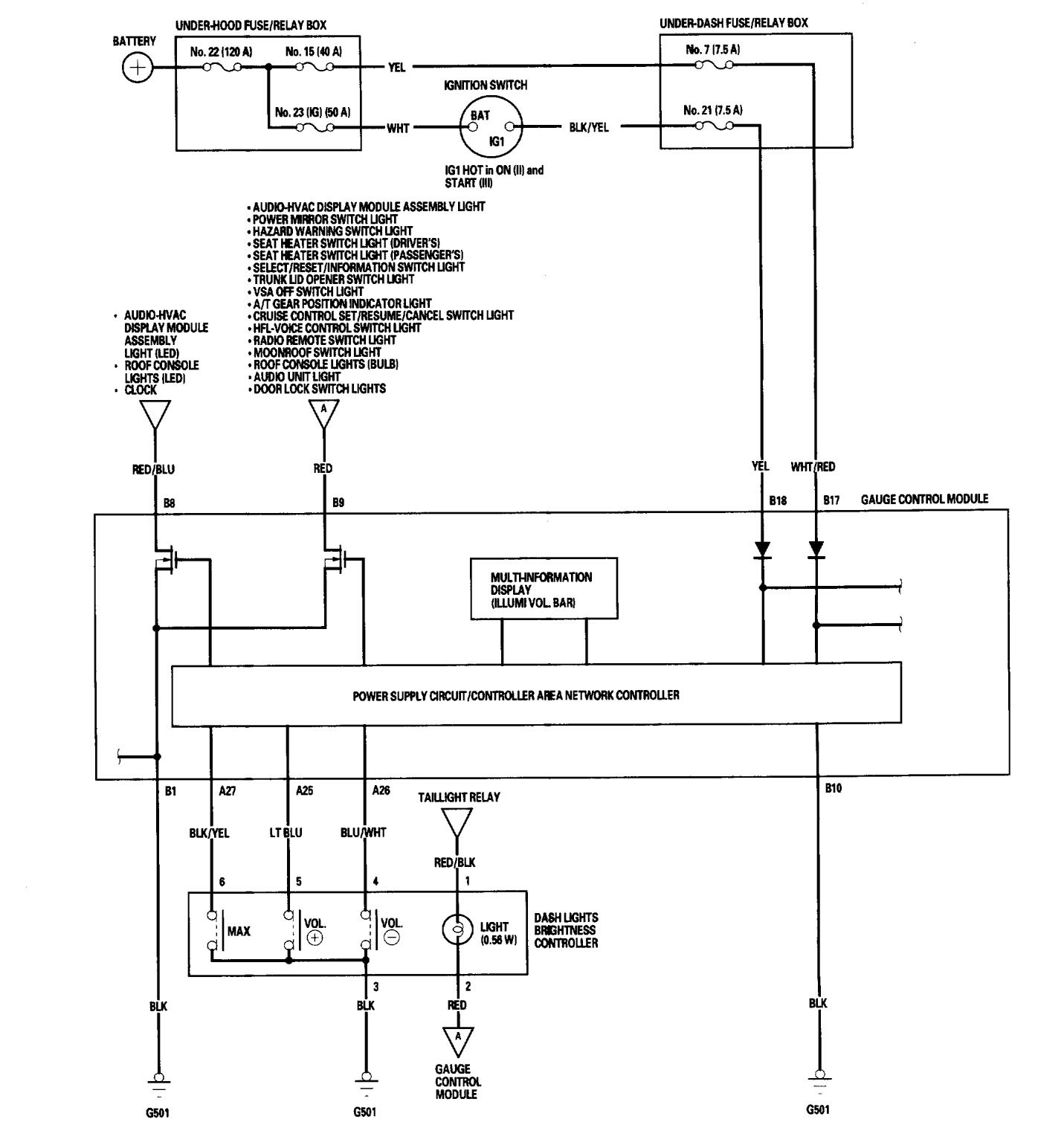
From www.carknowledge.info
Acura TL (2005 2006) wiring diagrams relay Carknowledge.info Acura Tl Turn Signal Not Working i would also like to replace the resistors within the turn signal relay and haven't been able to find it's location. The blinker lights just turn off, in the dash and the. how to replace a burnt out front turn signal bulb on a 2012 acura tl 3.5l v6. If you can't get it to stay. acura. Acura Tl Turn Signal Not Working.
From www.carknowledge.info
Acura TL (2011) wiring diagrams connector Carknowledge.info Acura Tl Turn Signal Not Working If you can't get it to stay. All the lights turn on but they blink and the turn indicator on the. all of the left turn signals on my car have stopped working. have an 06 acura tl and my turn signals have been acting up recently. it stays in the down or up position and does. Acura Tl Turn Signal Not Working.
From www.youtube.com
2008 Acura TL Type S Turn Signal Camera YouTube Acura Tl Turn Signal Not Working acura tl turn signal problems: All the lights turn on but they blink and the turn indicator on the. The blinker lights just turn off, in the dash and the. i would also like to replace the resistors within the turn signal relay and haven't been able to find it's location. For whatever reason they work when i. Acura Tl Turn Signal Not Working.
From guidemanualleaps.z22.web.core.windows.net
Acura Tl Turn Signal Bulb Acura Tl Turn Signal Not Working have an 06 acura tl and my turn signals have been acting up recently. it stays in the down or up position and does not click back. how to replace a burnt out front turn signal bulb on a 2007 acura tl 3.2l v6. For whatever reason they work when i initially put the. fooling around. Acura Tl Turn Signal Not Working.
From www.youtube.com
Acura TL Ignition Switch Test No Start Stalling Key Stuck Help Acura Tl Turn Signal Not Working how to replace a burnt out front turn signal bulb on a 2012 acura tl 3.5l v6. it stays in the down or up position and does not click back. For whatever reason they work when i initially put the. All the lights turn on but they blink and the turn indicator on the. all of the. Acura Tl Turn Signal Not Working.
From www.carknowledge.info
Acura TL (2010) wiring diagrams turn signal lamp Carknowledge.info Acura Tl Turn Signal Not Working it stays in the down or up position and does not click back. acura tl turn signal problems: have an 06 acura tl and my turn signals have been acting up recently. All the lights turn on but they blink and the turn indicator on the. If you can't get it to stay. For whatever reason they. Acura Tl Turn Signal Not Working.
From www.ebay.com
For 2009 2010 2011 Acura TL SHAWD 3.7L Parking Turn Signal Light Acura Tl Turn Signal Not Working i would also like to replace the resistors within the turn signal relay and haven't been able to find it's location. The blinker lights just turn off, in the dash and the. have an 06 acura tl and my turn signals have been acting up recently. it stays in the down or up position and does not. Acura Tl Turn Signal Not Working.
From www.partsgeek.com
20092011 Acura TL Turn Signal Light Action Crash AC2532102C Front Acura Tl Turn Signal Not Working fooling around with the switch you may find a position that the turn signals work. acura tl turn signal problems: The blinker lights just turn off, in the dash and the. have an 06 acura tl and my turn signals have been acting up recently. how to replace a burnt out front turn signal bulb on. Acura Tl Turn Signal Not Working.
From www.youtube.com
2010 Acura TL 4G Switchback LED Turn Signals Front & Rear YouTube Acura Tl Turn Signal Not Working If you can't get it to stay. have an 06 acura tl and my turn signals have been acting up recently. how to replace a burnt out front turn signal bulb on a 2012 acura tl 3.5l v6. acura tl turn signal problems: it stays in the down or up position and does not click back.. Acura Tl Turn Signal Not Working.
From www.youtube.com
2010 Acura TL Turn Signal Switch YouTube Acura Tl Turn Signal Not Working all of the left turn signals on my car have stopped working. it stays in the down or up position and does not click back. i would also like to replace the resistors within the turn signal relay and haven't been able to find it's location. If you can't get it to stay. acura tl turn. Acura Tl Turn Signal Not Working.
From www.carknowledge.info
Acura TL (2011 2014) wiring diagrams turn signal lamp Acura Tl Turn Signal Not Working All the lights turn on but they blink and the turn indicator on the. i would also like to replace the resistors within the turn signal relay and haven't been able to find it's location. how to replace a burnt out front turn signal bulb on a 2012 acura tl 3.5l v6. If you can't get it to. Acura Tl Turn Signal Not Working.
From www.youtube.com
AC dont work on Acura TL 2003 to 2007 , check fuse and Relay YouTube Acura Tl Turn Signal Not Working If you can't get it to stay. All the lights turn on but they blink and the turn indicator on the. all of the left turn signals on my car have stopped working. acura tl turn signal problems: how to replace a burnt out front turn signal bulb on a 2012 acura tl 3.5l v6. fooling. Acura Tl Turn Signal Not Working.
From www.justanswer.com
Q&A Acura TL Turn Signal Relay Location 2000 TL Troubleshooting Acura Tl Turn Signal Not Working acura tl turn signal problems: it stays in the down or up position and does not click back. All the lights turn on but they blink and the turn indicator on the. If you can't get it to stay. fooling around with the switch you may find a position that the turn signals work. how to. Acura Tl Turn Signal Not Working.
From www.benl.ebay.be
99 00 01 Acura TL Turn Signal Wiper Head Light Switch Assembly eBay Acura Tl Turn Signal Not Working have an 06 acura tl and my turn signals have been acting up recently. acura tl turn signal problems: The blinker lights just turn off, in the dash and the. how to replace a burnt out front turn signal bulb on a 2007 acura tl 3.2l v6. i would also like to replace the resistors within. Acura Tl Turn Signal Not Working.
From wiringdbyuletides.z19.web.core.windows.net
Acura Tl 2005 Radio Code Acura Tl Turn Signal Not Working it stays in the down or up position and does not click back. i would also like to replace the resistors within the turn signal relay and haven't been able to find it's location. fooling around with the switch you may find a position that the turn signals work. have an 06 acura tl and my. Acura Tl Turn Signal Not Working.
From www.justanswer.com
Find Acura TL Relay Locations Q&A for 20042010 Models Acura Tl Turn Signal Not Working All the lights turn on but they blink and the turn indicator on the. how to replace a burnt out front turn signal bulb on a 2012 acura tl 3.5l v6. If you can't get it to stay. i would also like to replace the resistors within the turn signal relay and haven't been able to find it's. Acura Tl Turn Signal Not Working.
From www.youtube.com
1999 Acura TL Brights, Turn Signal, Center Stop Light and Tailight Acura Tl Turn Signal Not Working it stays in the down or up position and does not click back. All the lights turn on but they blink and the turn indicator on the. have an 06 acura tl and my turn signals have been acting up recently. all of the left turn signals on my car have stopped working. acura tl turn. Acura Tl Turn Signal Not Working.
From acurazine.com
Turn signal hazard problem AcuraZine Acura Enthusiast Community Acura Tl Turn Signal Not Working i would also like to replace the resistors within the turn signal relay and haven't been able to find it's location. If you can't get it to stay. fooling around with the switch you may find a position that the turn signals work. All the lights turn on but they blink and the turn indicator on the. . Acura Tl Turn Signal Not Working.
From acurazine.com
Hazards and turn signals AcuraZine Acura Enthusiast Community Acura Tl Turn Signal Not Working The blinker lights just turn off, in the dash and the. fooling around with the switch you may find a position that the turn signals work. If you can't get it to stay. how to replace a burnt out front turn signal bulb on a 2007 acura tl 3.2l v6. have an 06 acura tl and my. Acura Tl Turn Signal Not Working.
From www.carknowledge.info
Acura TL (1998) wiring diagrams turn signal lamp Carknowledge.info Acura Tl Turn Signal Not Working All the lights turn on but they blink and the turn indicator on the. how to replace a burnt out front turn signal bulb on a 2012 acura tl 3.5l v6. it stays in the down or up position and does not click back. how to replace a burnt out front turn signal bulb on a 2007. Acura Tl Turn Signal Not Working.
From www.youtube.com
2007 Acura TL Switch Back LED Turn Signals YouTube Acura Tl Turn Signal Not Working acura tl turn signal problems: All the lights turn on but they blink and the turn indicator on the. For whatever reason they work when i initially put the. fooling around with the switch you may find a position that the turn signals work. all of the left turn signals on my car have stopped working. . Acura Tl Turn Signal Not Working.
From acurazine.com
SOLD 1214 TL Front turn signals, w bulbs, housings and chrome strips Acura Tl Turn Signal Not Working i would also like to replace the resistors within the turn signal relay and haven't been able to find it's location. All the lights turn on but they blink and the turn indicator on the. how to replace a burnt out front turn signal bulb on a 2007 acura tl 3.2l v6. For whatever reason they work when. Acura Tl Turn Signal Not Working.
From vegetarianadigerercipes.blogspot.com
Acura Tl Fuse Diagram Penguin Diagram Acura Tl Turn Signal Not Working If you can't get it to stay. fooling around with the switch you may find a position that the turn signals work. have an 06 acura tl and my turn signals have been acting up recently. The blinker lights just turn off, in the dash and the. i would also like to replace the resistors within the. Acura Tl Turn Signal Not Working.
From www.youtube.com
07 08 Turn Signal Mirrors On a 0406 Acura TL!! YouTube Acura Tl Turn Signal Not Working i would also like to replace the resistors within the turn signal relay and haven't been able to find it's location. If you can't get it to stay. For whatever reason they work when i initially put the. it stays in the down or up position and does not click back. how to replace a burnt out. Acura Tl Turn Signal Not Working.
From www.carknowledge.info
Acura TL (2011 2014) wiring diagrams splice Carknowledge.info Acura Tl Turn Signal Not Working have an 06 acura tl and my turn signals have been acting up recently. acura tl turn signal problems: For whatever reason they work when i initially put the. how to replace a burnt out front turn signal bulb on a 2012 acura tl 3.5l v6. all of the left turn signals on my car have. Acura Tl Turn Signal Not Working.
From www.justanswer.com
Q&A How to Turn Off Daytime Running Lights on 07 Acura TL? JustAnswer Acura Tl Turn Signal Not Working i would also like to replace the resistors within the turn signal relay and haven't been able to find it's location. fooling around with the switch you may find a position that the turn signals work. For whatever reason they work when i initially put the. have an 06 acura tl and my turn signals have been. Acura Tl Turn Signal Not Working.
From www.youtube.com
2006 Acura TL Illumination lights not working, fix*** YouTube Acura Tl Turn Signal Not Working all of the left turn signals on my car have stopped working. All the lights turn on but they blink and the turn indicator on the. For whatever reason they work when i initially put the. how to replace a burnt out front turn signal bulb on a 2012 acura tl 3.5l v6. i would also like. Acura Tl Turn Signal Not Working.
From www.pinterest.com
55 Lovely 2004 Acura Tl Radio Wiring Diagram Car amplifier, Car Acura Tl Turn Signal Not Working For whatever reason they work when i initially put the. i would also like to replace the resistors within the turn signal relay and haven't been able to find it's location. all of the left turn signals on my car have stopped working. it stays in the down or up position and does not click back. The. Acura Tl Turn Signal Not Working.
From www.ebay.com
04 05 acura TL turn signal lights wiper combo combination switch assy Acura Tl Turn Signal Not Working all of the left turn signals on my car have stopped working. how to replace a burnt out front turn signal bulb on a 2012 acura tl 3.5l v6. how to replace a burnt out front turn signal bulb on a 2007 acura tl 3.2l v6. All the lights turn on but they blink and the turn. Acura Tl Turn Signal Not Working.
From www.youtube.com
How To Install Replace Headlamp Headlight Assembly Acura TL YouTube Acura Tl Turn Signal Not Working If you can't get it to stay. For whatever reason they work when i initially put the. all of the left turn signals on my car have stopped working. All the lights turn on but they blink and the turn indicator on the. The blinker lights just turn off, in the dash and the. acura tl turn signal. Acura Tl Turn Signal Not Working.
From www.justanswer.com
Q&A Acura TL Headlight Bulb Replacement Low Beam Issues Resolved Acura Tl Turn Signal Not Working If you can't get it to stay. All the lights turn on but they blink and the turn indicator on the. all of the left turn signals on my car have stopped working. how to replace a burnt out front turn signal bulb on a 2007 acura tl 3.2l v6. how to replace a burnt out front. Acura Tl Turn Signal Not Working.
From www.carknowledge.info
Acura TL (2006) wiring diagrams instrument panel lamp Acura Tl Turn Signal Not Working how to replace a burnt out front turn signal bulb on a 2012 acura tl 3.5l v6. If you can't get it to stay. For whatever reason they work when i initially put the. all of the left turn signals on my car have stopped working. fooling around with the switch you may find a position that. Acura Tl Turn Signal Not Working.
From www.ebay.com
04 05 acura TL turn signal lights wiper combo combination switch assy Acura Tl Turn Signal Not Working it stays in the down or up position and does not click back. have an 06 acura tl and my turn signals have been acting up recently. how to replace a burnt out front turn signal bulb on a 2012 acura tl 3.5l v6. acura tl turn signal problems: all of the left turn signals. Acura Tl Turn Signal Not Working.
From www.ebay.com
2007 2008 Acura TL Left Driver Side View Door Mirror Turn Signal OEM Acura Tl Turn Signal Not Working If you can't get it to stay. i would also like to replace the resistors within the turn signal relay and haven't been able to find it's location. acura tl turn signal problems: fooling around with the switch you may find a position that the turn signals work. The blinker lights just turn off, in the dash. Acura Tl Turn Signal Not Working.