Power Pole Relay Problems . A relay may fail if it is exposed to excessive current or voltage, which can burn out the contacts or damage the coil. Seems like they go bad on a moments notice. Is anyone else having issues going through reversing relay modules? Learn how a 4 pole relay works with this detailed schematic. Environmental factors such as temperature. When you power terminal 86 and ground terminal 85, it energizes the electromagnet, which pulls the internal switch. Understand the different components and connections in the relay circuit, and how it can be used for various. I have to rock the boat or assit it with a rope to get it to raise. Some of the most common reasons why relays fail are: Most common relay failure reasons. There are several reasons why a relay may fail, including:
from www.pinterest.com
Understand the different components and connections in the relay circuit, and how it can be used for various. Learn how a 4 pole relay works with this detailed schematic. Some of the most common reasons why relays fail are: Is anyone else having issues going through reversing relay modules? I have to rock the boat or assit it with a rope to get it to raise. There are several reasons why a relay may fail, including: A relay may fail if it is exposed to excessive current or voltage, which can burn out the contacts or damage the coil. When you power terminal 86 and ground terminal 85, it energizes the electromagnet, which pulls the internal switch. Environmental factors such as temperature. Most common relay failure reasons.
Basic Relay Connections Basic electrical wiring, Electrical diagram
Power Pole Relay Problems Most common relay failure reasons. Learn how a 4 pole relay works with this detailed schematic. Seems like they go bad on a moments notice. Some of the most common reasons why relays fail are: Is anyone else having issues going through reversing relay modules? Understand the different components and connections in the relay circuit, and how it can be used for various. There are several reasons why a relay may fail, including: I have to rock the boat or assit it with a rope to get it to raise. Environmental factors such as temperature. Most common relay failure reasons. When you power terminal 86 and ground terminal 85, it energizes the electromagnet, which pulls the internal switch. A relay may fail if it is exposed to excessive current or voltage, which can burn out the contacts or damage the coil.
From www.slideserve.com
PPT Motor Control PowerPoint Presentation, free download ID9238418 Power Pole Relay Problems I have to rock the boat or assit it with a rope to get it to raise. Seems like they go bad on a moments notice. Understand the different components and connections in the relay circuit, and how it can be used for various. There are several reasons why a relay may fail, including: Is anyone else having issues going. Power Pole Relay Problems.
From www.pinterest.ie
Solid State Relay (SSR) Types of SSR Relays Construction Power Pole Relay Problems Most common relay failure reasons. Is anyone else having issues going through reversing relay modules? Environmental factors such as temperature. Learn how a 4 pole relay works with this detailed schematic. There are several reasons why a relay may fail, including: Some of the most common reasons why relays fail are: I have to rock the boat or assit it. Power Pole Relay Problems.
From www.pinterest.com
Basic Relay Connections Basic electrical wiring, Electrical diagram Power Pole Relay Problems Most common relay failure reasons. Some of the most common reasons why relays fail are: Is anyone else having issues going through reversing relay modules? I have to rock the boat or assit it with a rope to get it to raise. Understand the different components and connections in the relay circuit, and how it can be used for various.. Power Pole Relay Problems.
From www.chinadaier.com
JD19142 12V 30A ON/OFF 4 Pin SPST Relay DAIER Power Pole Relay Problems Learn how a 4 pole relay works with this detailed schematic. Understand the different components and connections in the relay circuit, and how it can be used for various. Some of the most common reasons why relays fail are: Most common relay failure reasons. Seems like they go bad on a moments notice. Is anyone else having issues going through. Power Pole Relay Problems.
From www.slideshare.net
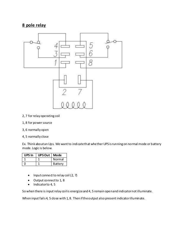
8 pole relay Power Pole Relay Problems Is anyone else having issues going through reversing relay modules? Environmental factors such as temperature. A relay may fail if it is exposed to excessive current or voltage, which can burn out the contacts or damage the coil. Most common relay failure reasons. When you power terminal 86 and ground terminal 85, it energizes the electromagnet, which pulls the internal. Power Pole Relay Problems.
From projectiot123.com
what is relay Power Pole Relay Problems Some of the most common reasons why relays fail are: Environmental factors such as temperature. Is anyone else having issues going through reversing relay modules? I have to rock the boat or assit it with a rope to get it to raise. When you power terminal 86 and ground terminal 85, it energizes the electromagnet, which pulls the internal switch.. Power Pole Relay Problems.
From www.electricalonline4u.com
5 Pin Relay Wiring Diagram Use Of Relay Electrical Online 4u All Power Pole Relay Problems Understand the different components and connections in the relay circuit, and how it can be used for various. Most common relay failure reasons. Environmental factors such as temperature. Some of the most common reasons why relays fail are: A relay may fail if it is exposed to excessive current or voltage, which can burn out the contacts or damage the. Power Pole Relay Problems.
From guidelistherrmann.z13.web.core.windows.net
How To Wire 8 Pin Relay Power Pole Relay Problems Environmental factors such as temperature. Is anyone else having issues going through reversing relay modules? Seems like they go bad on a moments notice. When you power terminal 86 and ground terminal 85, it energizes the electromagnet, which pulls the internal switch. Some of the most common reasons why relays fail are: There are several reasons why a relay may. Power Pole Relay Problems.
From www.youtube.com
HVACR General Purpose Switching Relays, How it Works, Troubleshooting Power Pole Relay Problems I have to rock the boat or assit it with a rope to get it to raise. When you power terminal 86 and ground terminal 85, it energizes the electromagnet, which pulls the internal switch. A relay may fail if it is exposed to excessive current or voltage, which can burn out the contacts or damage the coil. Most common. Power Pole Relay Problems.
From www.pinterest.com
Best Relay Wiring Diagram 5 Pin Wiring Diagram Bosch 5 Pin Relay Power Pole Relay Problems A relay may fail if it is exposed to excessive current or voltage, which can burn out the contacts or damage the coil. There are several reasons why a relay may fail, including: Some of the most common reasons why relays fail are: When you power terminal 86 and ground terminal 85, it energizes the electromagnet, which pulls the internal. Power Pole Relay Problems.
From printablelibdumka.z21.web.core.windows.net
Change Over Relay Wiring Diagram Power Pole Relay Problems Seems like they go bad on a moments notice. Is anyone else having issues going through reversing relay modules? Most common relay failure reasons. When you power terminal 86 and ground terminal 85, it energizes the electromagnet, which pulls the internal switch. Understand the different components and connections in the relay circuit, and how it can be used for various.. Power Pole Relay Problems.
From industrialgyan.com
What is Relay? Relay wiring diagram Industrial Gyan Power Pole Relay Problems I have to rock the boat or assit it with a rope to get it to raise. Some of the most common reasons why relays fail are: Environmental factors such as temperature. When you power terminal 86 and ground terminal 85, it energizes the electromagnet, which pulls the internal switch. Learn how a 4 pole relay works with this detailed. Power Pole Relay Problems.
From www.thelocalelectrician.com.au
Common Power Pole Problems The Local Electrician Power Pole Relay Problems Seems like they go bad on a moments notice. Is anyone else having issues going through reversing relay modules? A relay may fail if it is exposed to excessive current or voltage, which can burn out the contacts or damage the coil. There are several reasons why a relay may fail, including: I have to rock the boat or assit. Power Pole Relay Problems.
From wiringdiagram.2bitboer.com
Power Pole Relay Wiring Diagram Wiring Diagram Power Pole Relay Problems There are several reasons why a relay may fail, including: Is anyone else having issues going through reversing relay modules? Most common relay failure reasons. When you power terminal 86 and ground terminal 85, it energizes the electromagnet, which pulls the internal switch. I have to rock the boat or assit it with a rope to get it to raise.. Power Pole Relay Problems.
From wiringlistjeanette.z13.web.core.windows.net
2 Pole Relay Wiring Schematics Power Pole Relay Problems Understand the different components and connections in the relay circuit, and how it can be used for various. Is anyone else having issues going through reversing relay modules? I have to rock the boat or assit it with a rope to get it to raise. Learn how a 4 pole relay works with this detailed schematic. A relay may fail. Power Pole Relay Problems.
From www.slideserve.com
PPT Types of Utility Poles used in Overhead Lines PowerPoint Power Pole Relay Problems Is anyone else having issues going through reversing relay modules? Some of the most common reasons why relays fail are: Most common relay failure reasons. Understand the different components and connections in the relay circuit, and how it can be used for various. I have to rock the boat or assit it with a rope to get it to raise.. Power Pole Relay Problems.
From www.youtube.com
4 pin relay diagram. 4 pin relay wiring. 4 pin relay animation. 4 pin Power Pole Relay Problems When you power terminal 86 and ground terminal 85, it energizes the electromagnet, which pulls the internal switch. There are several reasons why a relay may fail, including: Most common relay failure reasons. Understand the different components and connections in the relay circuit, and how it can be used for various. Learn how a 4 pole relay works with this. Power Pole Relay Problems.
From schematron.org
Understanding the Five Pin Relay Diagram Power Pole Relay Problems Environmental factors such as temperature. Learn how a 4 pole relay works with this detailed schematic. Some of the most common reasons why relays fail are: Is anyone else having issues going through reversing relay modules? I have to rock the boat or assit it with a rope to get it to raise. A relay may fail if it is. Power Pole Relay Problems.
From www.youtube.com
automotive 4 pin and 5 pin RELAY EXPLAINED which one? YouTube Power Pole Relay Problems When you power terminal 86 and ground terminal 85, it energizes the electromagnet, which pulls the internal switch. Most common relay failure reasons. There are several reasons why a relay may fail, including: I have to rock the boat or assit it with a rope to get it to raise. Is anyone else having issues going through reversing relay modules?. Power Pole Relay Problems.
From www.dreamstime.com
In the Aftermath of the Storm, There is a Need for Electricians To Power Pole Relay Problems A relay may fail if it is exposed to excessive current or voltage, which can burn out the contacts or damage the coil. When you power terminal 86 and ground terminal 85, it energizes the electromagnet, which pulls the internal switch. Some of the most common reasons why relays fail are: Most common relay failure reasons. I have to rock. Power Pole Relay Problems.
From www.phidgets.com
Mechanical Relay Guide Phidgets Support Power Pole Relay Problems I have to rock the boat or assit it with a rope to get it to raise. Most common relay failure reasons. Learn how a 4 pole relay works with this detailed schematic. Environmental factors such as temperature. There are several reasons why a relay may fail, including: Some of the most common reasons why relays fail are: Understand the. Power Pole Relay Problems.
From www.pinterest.com
5 pole relay wiring Relay, Electrical diagram, Pole Power Pole Relay Problems Most common relay failure reasons. Understand the different components and connections in the relay circuit, and how it can be used for various. There are several reasons why a relay may fail, including: Is anyone else having issues going through reversing relay modules? I have to rock the boat or assit it with a rope to get it to raise.. Power Pole Relay Problems.
From electronics.stackexchange.com
How to replace an 8pin relay with a 10pin relay? Electrical Power Pole Relay Problems Some of the most common reasons why relays fail are: Environmental factors such as temperature. There are several reasons why a relay may fail, including: Learn how a 4 pole relay works with this detailed schematic. A relay may fail if it is exposed to excessive current or voltage, which can burn out the contacts or damage the coil. Most. Power Pole Relay Problems.
From teknikelektronika.com
Pengertian Relay dan Fungsi Relay Power Pole Relay Problems There are several reasons why a relay may fail, including: When you power terminal 86 and ground terminal 85, it energizes the electromagnet, which pulls the internal switch. I have to rock the boat or assit it with a rope to get it to raise. Learn how a 4 pole relay works with this detailed schematic. Most common relay failure. Power Pole Relay Problems.
From thechill-icystreets.blogspot.com
Volt Double Pole Double Throw Relay Wiring Diagram thechillicystreets Power Pole Relay Problems Some of the most common reasons why relays fail are: Learn how a 4 pole relay works with this detailed schematic. I have to rock the boat or assit it with a rope to get it to raise. Understand the different components and connections in the relay circuit, and how it can be used for various. Most common relay failure. Power Pole Relay Problems.
From www.tankbig.com
Relay Switch Diagram Power Pole Relay Problems When you power terminal 86 and ground terminal 85, it energizes the electromagnet, which pulls the internal switch. Seems like they go bad on a moments notice. Environmental factors such as temperature. Learn how a 4 pole relay works with this detailed schematic. Most common relay failure reasons. Some of the most common reasons why relays fail are: I have. Power Pole Relay Problems.
From www.circuitdiagram.co
Eec Power Relay Wiring Diagram Circuit Diagram Power Pole Relay Problems There are several reasons why a relay may fail, including: Is anyone else having issues going through reversing relay modules? When you power terminal 86 and ground terminal 85, it energizes the electromagnet, which pulls the internal switch. A relay may fail if it is exposed to excessive current or voltage, which can burn out the contacts or damage the. Power Pole Relay Problems.
From www.electricalonline4u.com
5 Pin Relay Wiring Diagram Use Of Relay Power Pole Relay Problems Understand the different components and connections in the relay circuit, and how it can be used for various. Environmental factors such as temperature. Some of the most common reasons why relays fail are: There are several reasons why a relay may fail, including: Learn how a 4 pole relay works with this detailed schematic. I have to rock the boat. Power Pole Relay Problems.
From www.pinterest.com
Relay Base Wiring Diagram fonar Relay, Electrical wiring diagram Power Pole Relay Problems A relay may fail if it is exposed to excessive current or voltage, which can burn out the contacts or damage the coil. Learn how a 4 pole relay works with this detailed schematic. Environmental factors such as temperature. I have to rock the boat or assit it with a rope to get it to raise. Is anyone else having. Power Pole Relay Problems.
From www.vrogue.co
How To Wire A 5 Pin Relay Diagram 12 Volt Relay Wirin vrogue.co Power Pole Relay Problems Some of the most common reasons why relays fail are: Environmental factors such as temperature. Seems like they go bad on a moments notice. There are several reasons why a relay may fail, including: A relay may fail if it is exposed to excessive current or voltage, which can burn out the contacts or damage the coil. Learn how a. Power Pole Relay Problems.
From guidepakemomma85.z21.web.core.windows.net
How To Read 5 Pin Relay Diagram Power Pole Relay Problems A relay may fail if it is exposed to excessive current or voltage, which can burn out the contacts or damage the coil. Most common relay failure reasons. When you power terminal 86 and ground terminal 85, it energizes the electromagnet, which pulls the internal switch. There are several reasons why a relay may fail, including: Some of the most. Power Pole Relay Problems.
From electrialstandards.blogspot.com
Electrical Standards Overload relay working principle and features of Power Pole Relay Problems I have to rock the boat or assit it with a rope to get it to raise. Understand the different components and connections in the relay circuit, and how it can be used for various. Is anyone else having issues going through reversing relay modules? Learn how a 4 pole relay works with this detailed schematic. Most common relay failure. Power Pole Relay Problems.
From catalystengine.org
5 Pole Relay Diagram 5 Pole Relay Diagram • Power Pole Relay Problems I have to rock the boat or assit it with a rope to get it to raise. Most common relay failure reasons. Some of the most common reasons why relays fail are: Seems like they go bad on a moments notice. A relay may fail if it is exposed to excessive current or voltage, which can burn out the contacts. Power Pole Relay Problems.
From www.pinterest.com
4 Pin Relay Wiring Diagram Autok Dpdt Double Pole Double Throw Relay Power Pole Relay Problems Most common relay failure reasons. Learn how a 4 pole relay works with this detailed schematic. Seems like they go bad on a moments notice. A relay may fail if it is exposed to excessive current or voltage, which can burn out the contacts or damage the coil. When you power terminal 86 and ground terminal 85, it energizes the. Power Pole Relay Problems.
From www.youtube.com
How to Make Connect in Assemble Using 2 Relay Wiring Diagram 8 pin Power Pole Relay Problems Some of the most common reasons why relays fail are: When you power terminal 86 and ground terminal 85, it energizes the electromagnet, which pulls the internal switch. Learn how a 4 pole relay works with this detailed schematic. I have to rock the boat or assit it with a rope to get it to raise. Environmental factors such as. Power Pole Relay Problems.