Clutch Switch Engine Brake . when pushing down on the clutch pedal, the clutch switch closes the circuit to the ignition switch allowing the starter to the engine to engage. It is usually mounted on the clutch pedal, or pushrod. when the clutch is not pressed down, the switch is open and the circuit is not complete, thereby the vehicle cannot be started. a quick and simple video on how to locate, remove and test a clutch starter safety. if your vehicle’s engine fails to start when you press the clutch pedal, it could be a sign of a bad clutch switch. The clutch switch is normally set at the open position. When troubleshooting clutch switch issues , common mistakes include overlooking this component and focusing solely on the starter or battery. If you engine does not start or. it is used by the pcm, other modules, for engine calculations, automatic brake functions, hill start assistance, and stop applications.
from www.yourmechanic.com
When troubleshooting clutch switch issues , common mistakes include overlooking this component and focusing solely on the starter or battery. if your vehicle’s engine fails to start when you press the clutch pedal, it could be a sign of a bad clutch switch. it is used by the pcm, other modules, for engine calculations, automatic brake functions, hill start assistance, and stop applications. when the clutch is not pressed down, the switch is open and the circuit is not complete, thereby the vehicle cannot be started. a quick and simple video on how to locate, remove and test a clutch starter safety. It is usually mounted on the clutch pedal, or pushrod. when pushing down on the clutch pedal, the clutch switch closes the circuit to the ignition switch allowing the starter to the engine to engage. The clutch switch is normally set at the open position. If you engine does not start or.
How to Replace a Clutch Switch YourMechanic Advice
Clutch Switch Engine Brake if your vehicle’s engine fails to start when you press the clutch pedal, it could be a sign of a bad clutch switch. When troubleshooting clutch switch issues , common mistakes include overlooking this component and focusing solely on the starter or battery. if your vehicle’s engine fails to start when you press the clutch pedal, it could be a sign of a bad clutch switch. The clutch switch is normally set at the open position. when the clutch is not pressed down, the switch is open and the circuit is not complete, thereby the vehicle cannot be started. a quick and simple video on how to locate, remove and test a clutch starter safety. it is used by the pcm, other modules, for engine calculations, automatic brake functions, hill start assistance, and stop applications. If you engine does not start or. when pushing down on the clutch pedal, the clutch switch closes the circuit to the ignition switch allowing the starter to the engine to engage. It is usually mounted on the clutch pedal, or pushrod.
From www.machiii.com
How It Works Air/Spring Stop and Start the Pilot ClutchBrake Mach III Clutch Switch Engine Brake when pushing down on the clutch pedal, the clutch switch closes the circuit to the ignition switch allowing the starter to the engine to engage. When troubleshooting clutch switch issues , common mistakes include overlooking this component and focusing solely on the starter or battery. a quick and simple video on how to locate, remove and test a. Clutch Switch Engine Brake.
From shopee.ph
CLUTCH BRAKE CONTROL VALVE for HOWO CCV30011 WG9719230011 Shopee Clutch Switch Engine Brake when the clutch is not pressed down, the switch is open and the circuit is not complete, thereby the vehicle cannot be started. when pushing down on the clutch pedal, the clutch switch closes the circuit to the ignition switch allowing the starter to the engine to engage. When troubleshooting clutch switch issues , common mistakes include overlooking. Clutch Switch Engine Brake.
From www.yourmechanic.com
How to Replace a Clutch Switch YourMechanic Advice Clutch Switch Engine Brake it is used by the pcm, other modules, for engine calculations, automatic brake functions, hill start assistance, and stop applications. when the clutch is not pressed down, the switch is open and the circuit is not complete, thereby the vehicle cannot be started. It is usually mounted on the clutch pedal, or pushrod. when pushing down on. Clutch Switch Engine Brake.
From www.carparts.com
Bad Clutch Switch Symptoms and Other FAQ In The Garage with Clutch Switch Engine Brake a quick and simple video on how to locate, remove and test a clutch starter safety. It is usually mounted on the clutch pedal, or pushrod. if your vehicle’s engine fails to start when you press the clutch pedal, it could be a sign of a bad clutch switch. when pushing down on the clutch pedal, the. Clutch Switch Engine Brake.
From www.pelicanparts.com
MINI Cooper R56 Brake Light witch and Clutch Switch Replacement (2007 Clutch Switch Engine Brake when the clutch is not pressed down, the switch is open and the circuit is not complete, thereby the vehicle cannot be started. if your vehicle’s engine fails to start when you press the clutch pedal, it could be a sign of a bad clutch switch. If you engine does not start or. When troubleshooting clutch switch issues. Clutch Switch Engine Brake.
From www.raneystruckparts.com
Kenworth T600 T660 T800 Engine Brake Switch P27104016 Raney's Truck Parts Clutch Switch Engine Brake The clutch switch is normally set at the open position. if your vehicle’s engine fails to start when you press the clutch pedal, it could be a sign of a bad clutch switch. It is usually mounted on the clutch pedal, or pushrod. When troubleshooting clutch switch issues , common mistakes include overlooking this component and focusing solely on. Clutch Switch Engine Brake.
From www.aliexpress.com
1PC 6mm Universal Motorcycle Brake Clutch Switch Motorbike Front Rear Clutch Switch Engine Brake it is used by the pcm, other modules, for engine calculations, automatic brake functions, hill start assistance, and stop applications. When troubleshooting clutch switch issues , common mistakes include overlooking this component and focusing solely on the starter or battery. if your vehicle’s engine fails to start when you press the clutch pedal, it could be a sign. Clutch Switch Engine Brake.
From mid-usa.com
MIDUSA Motorcycle Parts. HANDLEBAR CLUTCH SAFETY SWITCHES & BRAKE Clutch Switch Engine Brake When troubleshooting clutch switch issues , common mistakes include overlooking this component and focusing solely on the starter or battery. a quick and simple video on how to locate, remove and test a clutch starter safety. it is used by the pcm, other modules, for engine calculations, automatic brake functions, hill start assistance, and stop applications. if. Clutch Switch Engine Brake.
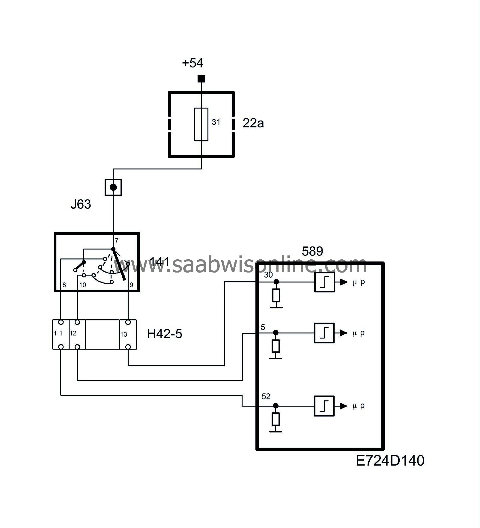
From saabwisonline.com
Pedal switches, brake and clutch 95 2006 SAAB Information Clutch Switch Engine Brake The clutch switch is normally set at the open position. if your vehicle’s engine fails to start when you press the clutch pedal, it could be a sign of a bad clutch switch. It is usually mounted on the clutch pedal, or pushrod. When troubleshooting clutch switch issues , common mistakes include overlooking this component and focusing solely on. Clutch Switch Engine Brake.
From flavored.ph
Automotive FREIGHTLINER MIC/BZ2RQ722233A SWITCH OEM ENGINE BRAKE CLUTCH Clutch Switch Engine Brake when the clutch is not pressed down, the switch is open and the circuit is not complete, thereby the vehicle cannot be started. a quick and simple video on how to locate, remove and test a clutch starter safety. The clutch switch is normally set at the open position. it is used by the pcm, other modules,. Clutch Switch Engine Brake.
From www.aliexpress.com
5PCS 6mm Universal Motorcycle Brake Clutch Switch Motorbike Front Rear Clutch Switch Engine Brake It is usually mounted on the clutch pedal, or pushrod. The clutch switch is normally set at the open position. a quick and simple video on how to locate, remove and test a clutch starter safety. When troubleshooting clutch switch issues , common mistakes include overlooking this component and focusing solely on the starter or battery. if your. Clutch Switch Engine Brake.
From www.gmpartscenter.net
19851999 GM Clutch Engine Brake Switch 19330547 GM Parts Center Clutch Switch Engine Brake when the clutch is not pressed down, the switch is open and the circuit is not complete, thereby the vehicle cannot be started. If you engine does not start or. if your vehicle’s engine fails to start when you press the clutch pedal, it could be a sign of a bad clutch switch. When troubleshooting clutch switch issues. Clutch Switch Engine Brake.
From saabwisonline.com
Pedal switches, brake and clutch 95 2006 SAAB Information Clutch Switch Engine Brake when the clutch is not pressed down, the switch is open and the circuit is not complete, thereby the vehicle cannot be started. If you engine does not start or. When troubleshooting clutch switch issues , common mistakes include overlooking this component and focusing solely on the starter or battery. a quick and simple video on how to. Clutch Switch Engine Brake.
From www.youtube.com
Craftsman Riding Lawn Mower Clutch Interlock Switch 532176138 YouTube Clutch Switch Engine Brake it is used by the pcm, other modules, for engine calculations, automatic brake functions, hill start assistance, and stop applications. a quick and simple video on how to locate, remove and test a clutch starter safety. when pushing down on the clutch pedal, the clutch switch closes the circuit to the ignition switch allowing the starter to. Clutch Switch Engine Brake.
From www.vwvortex.com
Brake and clutch switch wiring. VW Vortex Volkswagen Forum Clutch Switch Engine Brake The clutch switch is normally set at the open position. if your vehicle’s engine fails to start when you press the clutch pedal, it could be a sign of a bad clutch switch. when pushing down on the clutch pedal, the clutch switch closes the circuit to the ignition switch allowing the starter to the engine to engage.. Clutch Switch Engine Brake.
From www.louis.nl
Brake/clutch switch for various models For various models kopen Louis Clutch Switch Engine Brake when pushing down on the clutch pedal, the clutch switch closes the circuit to the ignition switch allowing the starter to the engine to engage. if your vehicle’s engine fails to start when you press the clutch pedal, it could be a sign of a bad clutch switch. It is usually mounted on the clutch pedal, or pushrod.. Clutch Switch Engine Brake.
From virtualrepair.blogspot.com
Cub Cadet Brake Safety Switch Virtual Repair Clutch Switch Engine Brake if your vehicle’s engine fails to start when you press the clutch pedal, it could be a sign of a bad clutch switch. It is usually mounted on the clutch pedal, or pushrod. The clutch switch is normally set at the open position. when the clutch is not pressed down, the switch is open and the circuit is. Clutch Switch Engine Brake.
From www.vikingsauto.in
Wabco 4410010542 Clutch Switch Assembly With Wiring Harness Ley Clutch Switch Engine Brake when the clutch is not pressed down, the switch is open and the circuit is not complete, thereby the vehicle cannot be started. It is usually mounted on the clutch pedal, or pushrod. a quick and simple video on how to locate, remove and test a clutch starter safety. If you engine does not start or. it. Clutch Switch Engine Brake.
From www.youtube.com
How To Test and Replace A Clutch Safety Switch YouTube Clutch Switch Engine Brake If you engine does not start or. when pushing down on the clutch pedal, the clutch switch closes the circuit to the ignition switch allowing the starter to the engine to engage. a quick and simple video on how to locate, remove and test a clutch starter safety. It is usually mounted on the clutch pedal, or pushrod.. Clutch Switch Engine Brake.
From www.louis.nl
Brake/clutch switch for various models For various models kopen Louis Clutch Switch Engine Brake it is used by the pcm, other modules, for engine calculations, automatic brake functions, hill start assistance, and stop applications. When troubleshooting clutch switch issues , common mistakes include overlooking this component and focusing solely on the starter or battery. when the clutch is not pressed down, the switch is open and the circuit is not complete, thereby. Clutch Switch Engine Brake.
From www.ebay.com
International 1622366C91 Genuine OEM Engine Brake Cruise Clutch Control Clutch Switch Engine Brake When troubleshooting clutch switch issues , common mistakes include overlooking this component and focusing solely on the starter or battery. The clutch switch is normally set at the open position. it is used by the pcm, other modules, for engine calculations, automatic brake functions, hill start assistance, and stop applications. when the clutch is not pressed down, the. Clutch Switch Engine Brake.
From www.yourmechanic.com
How to Replace a Clutch Switch YourMechanic Advice Clutch Switch Engine Brake when pushing down on the clutch pedal, the clutch switch closes the circuit to the ignition switch allowing the starter to the engine to engage. when the clutch is not pressed down, the switch is open and the circuit is not complete, thereby the vehicle cannot be started. it is used by the pcm, other modules, for. Clutch Switch Engine Brake.
From saabwisonline.com
Pedal switches, brake and clutch 95 2006 SAAB Information Clutch Switch Engine Brake It is usually mounted on the clutch pedal, or pushrod. a quick and simple video on how to locate, remove and test a clutch starter safety. When troubleshooting clutch switch issues , common mistakes include overlooking this component and focusing solely on the starter or battery. when the clutch is not pressed down, the switch is open and. Clutch Switch Engine Brake.
From www.bigmacktrucks.com
clutch brake Engine and Transmission Clutch Switch Engine Brake when the clutch is not pressed down, the switch is open and the circuit is not complete, thereby the vehicle cannot be started. It is usually mounted on the clutch pedal, or pushrod. The clutch switch is normally set at the open position. it is used by the pcm, other modules, for engine calculations, automatic brake functions, hill. Clutch Switch Engine Brake.
From www.louis.nl
Brake/clutch switch for various models For various models kopen Louis Clutch Switch Engine Brake If you engine does not start or. it is used by the pcm, other modules, for engine calculations, automatic brake functions, hill start assistance, and stop applications. if your vehicle’s engine fails to start when you press the clutch pedal, it could be a sign of a bad clutch switch. It is usually mounted on the clutch pedal,. Clutch Switch Engine Brake.
From www.stearnsbrakes.com
ClutchBrakes for Industrial Use Stearns Clutch Switch Engine Brake It is usually mounted on the clutch pedal, or pushrod. a quick and simple video on how to locate, remove and test a clutch starter safety. The clutch switch is normally set at the open position. when the clutch is not pressed down, the switch is open and the circuit is not complete, thereby the vehicle cannot be. Clutch Switch Engine Brake.
From www.louis.nl
Brake/clutch switch for various models For various models kopen Louis Clutch Switch Engine Brake it is used by the pcm, other modules, for engine calculations, automatic brake functions, hill start assistance, and stop applications. a quick and simple video on how to locate, remove and test a clutch starter safety. when the clutch is not pressed down, the switch is open and the circuit is not complete, thereby the vehicle cannot. Clutch Switch Engine Brake.
From flavored.ph
Car & Truck Brakes & Brake Parts Other Car & Truck Brakes Pacbrake Clutch Switch Engine Brake a quick and simple video on how to locate, remove and test a clutch starter safety. It is usually mounted on the clutch pedal, or pushrod. it is used by the pcm, other modules, for engine calculations, automatic brake functions, hill start assistance, and stop applications. if your vehicle’s engine fails to start when you press the. Clutch Switch Engine Brake.
From www.pelicanparts.com
Porsche 911 Carrera Brake Clutch and Cruise Control Switch Replacement Clutch Switch Engine Brake it is used by the pcm, other modules, for engine calculations, automatic brake functions, hill start assistance, and stop applications. when pushing down on the clutch pedal, the clutch switch closes the circuit to the ignition switch allowing the starter to the engine to engage. a quick and simple video on how to locate, remove and test. Clutch Switch Engine Brake.
From www.youtube.com
Clutch Vs Brake Difference Between Clutch And Brake Brake Vs Clutch Clutch Switch Engine Brake it is used by the pcm, other modules, for engine calculations, automatic brake functions, hill start assistance, and stop applications. When troubleshooting clutch switch issues , common mistakes include overlooking this component and focusing solely on the starter or battery. The clutch switch is normally set at the open position. when pushing down on the clutch pedal, the. Clutch Switch Engine Brake.
From www.sangerchevroletbuickgmc.com
Clutch Switch Replacement Sanger Chevrolet Buick GMC Clutch Switch Engine Brake when the clutch is not pressed down, the switch is open and the circuit is not complete, thereby the vehicle cannot be started. a quick and simple video on how to locate, remove and test a clutch starter safety. if your vehicle’s engine fails to start when you press the clutch pedal, it could be a sign. Clutch Switch Engine Brake.
From www.hdforums.com
Handlebars controls brake/clutch/switches Harley Davidson Forums Clutch Switch Engine Brake a quick and simple video on how to locate, remove and test a clutch starter safety. it is used by the pcm, other modules, for engine calculations, automatic brake functions, hill start assistance, and stop applications. If you engine does not start or. when pushing down on the clutch pedal, the clutch switch closes the circuit to. Clutch Switch Engine Brake.
From www.louis.nl
Brake/clutch switch for various models For various models kopen Louis Clutch Switch Engine Brake When troubleshooting clutch switch issues , common mistakes include overlooking this component and focusing solely on the starter or battery. If you engine does not start or. when pushing down on the clutch pedal, the clutch switch closes the circuit to the ignition switch allowing the starter to the engine to engage. it is used by the pcm,. Clutch Switch Engine Brake.
From www.louis.nl
Brake/clutch switch for various models For various models kopen Louis Clutch Switch Engine Brake when pushing down on the clutch pedal, the clutch switch closes the circuit to the ignition switch allowing the starter to the engine to engage. a quick and simple video on how to locate, remove and test a clutch starter safety. If you engine does not start or. When troubleshooting clutch switch issues , common mistakes include overlooking. Clutch Switch Engine Brake.
From www.yourmechanic.com
Symptoms of a Bad or Failing Clutch Switch YourMechanic Advice Clutch Switch Engine Brake when pushing down on the clutch pedal, the clutch switch closes the circuit to the ignition switch allowing the starter to the engine to engage. The clutch switch is normally set at the open position. a quick and simple video on how to locate, remove and test a clutch starter safety. when the clutch is not pressed. Clutch Switch Engine Brake.