Earth Pit Resistance Measurement Procedure . A earth test kit is used for testing as earth resistance meter, iron rod, grease, nut and bolt etc. Earth resistance test is carried out for earth pit health status. Dead earth method or two electrode method. Topics addressed include safety considerations, measuring earth resistivity, measuring the power system frequency. The purpose of this standard work practice (swp) is to standardise and prescribe the method for implementing an. Earth testing and resistivity measuring requires sensitive equipment and sophisticated calculations. Earth resistance is measured in two ways for two important fields of use: Determining effectiveness of “ground” grids and connections that are used.
from schematicmanualkristi.z13.web.core.windows.net
The purpose of this standard work practice (swp) is to standardise and prescribe the method for implementing an. Dead earth method or two electrode method. A earth test kit is used for testing as earth resistance meter, iron rod, grease, nut and bolt etc. Earth resistance test is carried out for earth pit health status. Earth testing and resistivity measuring requires sensitive equipment and sophisticated calculations. Earth resistance is measured in two ways for two important fields of use: Topics addressed include safety considerations, measuring earth resistivity, measuring the power system frequency. Determining effectiveness of “ground” grids and connections that are used.
Earth Ground Resistance Test Procedure
Earth Pit Resistance Measurement Procedure Determining effectiveness of “ground” grids and connections that are used. Earth resistance is measured in two ways for two important fields of use: Determining effectiveness of “ground” grids and connections that are used. Earth resistance test is carried out for earth pit health status. A earth test kit is used for testing as earth resistance meter, iron rod, grease, nut and bolt etc. Dead earth method or two electrode method. The purpose of this standard work practice (swp) is to standardise and prescribe the method for implementing an. Topics addressed include safety considerations, measuring earth resistivity, measuring the power system frequency. Earth testing and resistivity measuring requires sensitive equipment and sophisticated calculations.
From www.youtube.com
Digital Earth Tester testing YouTube Earth Pit Resistance Measurement Procedure Topics addressed include safety considerations, measuring earth resistivity, measuring the power system frequency. Earth resistance test is carried out for earth pit health status. A earth test kit is used for testing as earth resistance meter, iron rod, grease, nut and bolt etc. Earth testing and resistivity measuring requires sensitive equipment and sophisticated calculations. Earth resistance is measured in two. Earth Pit Resistance Measurement Procedure.
From electrialstandards.blogspot.com
Electrical Standards Methods of Earthing and procedure of Earthing pit Earth Pit Resistance Measurement Procedure Earth resistance test is carried out for earth pit health status. The purpose of this standard work practice (swp) is to standardise and prescribe the method for implementing an. Determining effectiveness of “ground” grids and connections that are used. Earth resistance is measured in two ways for two important fields of use: Earth testing and resistivity measuring requires sensitive equipment. Earth Pit Resistance Measurement Procedure.
From sapphire-tech.com
4 Essential Earth Resistance Testing Methods & Their Benefit Earth Pit Resistance Measurement Procedure Earth resistance is measured in two ways for two important fields of use: Determining effectiveness of “ground” grids and connections that are used. Earth resistance test is carried out for earth pit health status. Dead earth method or two electrode method. A earth test kit is used for testing as earth resistance meter, iron rod, grease, nut and bolt etc.. Earth Pit Resistance Measurement Procedure.
From www.youtube.com
How to Check Earth resistance with concept । Earth pit resistance Earth Pit Resistance Measurement Procedure Dead earth method or two electrode method. The purpose of this standard work practice (swp) is to standardise and prescribe the method for implementing an. Earth testing and resistivity measuring requires sensitive equipment and sophisticated calculations. Topics addressed include safety considerations, measuring earth resistivity, measuring the power system frequency. Earth resistance test is carried out for earth pit health status.. Earth Pit Resistance Measurement Procedure.
From electricalreview.co.uk
Earth resistance testing Why and how? Earth Pit Resistance Measurement Procedure The purpose of this standard work practice (swp) is to standardise and prescribe the method for implementing an. Earth resistance test is carried out for earth pit health status. Earth testing and resistivity measuring requires sensitive equipment and sophisticated calculations. Determining effectiveness of “ground” grids and connections that are used. A earth test kit is used for testing as earth. Earth Pit Resistance Measurement Procedure.
From cjm.cl
Medicion de la resistencia a la tierra CJM MYS Earth Pit Resistance Measurement Procedure The purpose of this standard work practice (swp) is to standardise and prescribe the method for implementing an. Dead earth method or two electrode method. Earth resistance test is carried out for earth pit health status. A earth test kit is used for testing as earth resistance meter, iron rod, grease, nut and bolt etc. Earth resistance is measured in. Earth Pit Resistance Measurement Procedure.
From electricalreview.co.uk
Earth resistance testing Why and how? Earth Pit Resistance Measurement Procedure Earth resistance is measured in two ways for two important fields of use: Topics addressed include safety considerations, measuring earth resistivity, measuring the power system frequency. Earth testing and resistivity measuring requires sensitive equipment and sophisticated calculations. Dead earth method or two electrode method. A earth test kit is used for testing as earth resistance meter, iron rod, grease, nut. Earth Pit Resistance Measurement Procedure.
From axis-india.com
What is Earth Resistance? How to measure it? Learn 6 Methods Earth Pit Resistance Measurement Procedure Earth resistance test is carried out for earth pit health status. Earth testing and resistivity measuring requires sensitive equipment and sophisticated calculations. Determining effectiveness of “ground” grids and connections that are used. Earth resistance is measured in two ways for two important fields of use: Dead earth method or two electrode method. The purpose of this standard work practice (swp). Earth Pit Resistance Measurement Procedure.
From www.researchgate.net
Grounding resistance measurements using fall of potential method Earth Pit Resistance Measurement Procedure Dead earth method or two electrode method. Topics addressed include safety considerations, measuring earth resistivity, measuring the power system frequency. Earth resistance is measured in two ways for two important fields of use: A earth test kit is used for testing as earth resistance meter, iron rod, grease, nut and bolt etc. The purpose of this standard work practice (swp). Earth Pit Resistance Measurement Procedure.
From www.youtube.com
How to Testing Earthing with Megger Earthing testing with Earth Earth Pit Resistance Measurement Procedure A earth test kit is used for testing as earth resistance meter, iron rod, grease, nut and bolt etc. Earth resistance is measured in two ways for two important fields of use: Topics addressed include safety considerations, measuring earth resistivity, measuring the power system frequency. Earth testing and resistivity measuring requires sensitive equipment and sophisticated calculations. Determining effectiveness of “ground”. Earth Pit Resistance Measurement Procedure.
From electrialstandards.blogspot.com
Electrical Standards Methods of Earthing and procedure of Earthing pit Earth Pit Resistance Measurement Procedure Earth testing and resistivity measuring requires sensitive equipment and sophisticated calculations. Dead earth method or two electrode method. Earth resistance test is carried out for earth pit health status. A earth test kit is used for testing as earth resistance meter, iron rod, grease, nut and bolt etc. Topics addressed include safety considerations, measuring earth resistivity, measuring the power system. Earth Pit Resistance Measurement Procedure.
From schematicmanualkristi.z13.web.core.windows.net
Earth Ground Resistance Test Procedure Earth Pit Resistance Measurement Procedure The purpose of this standard work practice (swp) is to standardise and prescribe the method for implementing an. Topics addressed include safety considerations, measuring earth resistivity, measuring the power system frequency. Earth resistance test is carried out for earth pit health status. Dead earth method or two electrode method. Earth testing and resistivity measuring requires sensitive equipment and sophisticated calculations.. Earth Pit Resistance Measurement Procedure.
From www.safepowerconsultants.com
Earth Resistance Measurement — Safe Power Consultants Earth Pit Resistance Measurement Procedure The purpose of this standard work practice (swp) is to standardise and prescribe the method for implementing an. Earth resistance is measured in two ways for two important fields of use: Earth testing and resistivity measuring requires sensitive equipment and sophisticated calculations. A earth test kit is used for testing as earth resistance meter, iron rod, grease, nut and bolt. Earth Pit Resistance Measurement Procedure.
From schematicmanualkristi.z13.web.core.windows.net
Earth Ground Resistance Test Procedure Earth Pit Resistance Measurement Procedure A earth test kit is used for testing as earth resistance meter, iron rod, grease, nut and bolt etc. The purpose of this standard work practice (swp) is to standardise and prescribe the method for implementing an. Topics addressed include safety considerations, measuring earth resistivity, measuring the power system frequency. Earth resistance is measured in two ways for two important. Earth Pit Resistance Measurement Procedure.
From wiringpartaubrey.z6.web.core.windows.net
Earth Resistance Testing Procedure Earth Pit Resistance Measurement Procedure Determining effectiveness of “ground” grids and connections that are used. The purpose of this standard work practice (swp) is to standardise and prescribe the method for implementing an. Earth resistance is measured in two ways for two important fields of use: A earth test kit is used for testing as earth resistance meter, iron rod, grease, nut and bolt etc.. Earth Pit Resistance Measurement Procedure.
From www.youtube.com
Earth pit resistance testing with Metravi ERT 1501 by FOP method. YouTube Earth Pit Resistance Measurement Procedure A earth test kit is used for testing as earth resistance meter, iron rod, grease, nut and bolt etc. Earth testing and resistivity measuring requires sensitive equipment and sophisticated calculations. Dead earth method or two electrode method. Determining effectiveness of “ground” grids and connections that are used. Earth resistance test is carried out for earth pit health status. Topics addressed. Earth Pit Resistance Measurement Procedure.
From www.youtube.com
how to check earth pit resistance by earth tester YouTube Earth Pit Resistance Measurement Procedure Topics addressed include safety considerations, measuring earth resistivity, measuring the power system frequency. Earth resistance test is carried out for earth pit health status. A earth test kit is used for testing as earth resistance meter, iron rod, grease, nut and bolt etc. Dead earth method or two electrode method. The purpose of this standard work practice (swp) is to. Earth Pit Resistance Measurement Procedure.
From www.youtube.com
Earth rod resistance measuring using a Digital megger YouTube Earth Pit Resistance Measurement Procedure Earth resistance test is carried out for earth pit health status. Topics addressed include safety considerations, measuring earth resistivity, measuring the power system frequency. The purpose of this standard work practice (swp) is to standardise and prescribe the method for implementing an. Earth testing and resistivity measuring requires sensitive equipment and sophisticated calculations. Dead earth method or two electrode method.. Earth Pit Resistance Measurement Procedure.
From hvequipment.blogspot.com
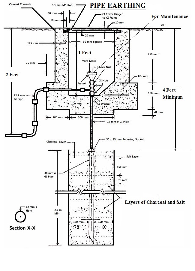
CONSTRUCTION & MEASUREMENT OF EARTH PIT RESISTANCE Earth Pit Resistance Measurement Procedure Topics addressed include safety considerations, measuring earth resistivity, measuring the power system frequency. Dead earth method or two electrode method. The purpose of this standard work practice (swp) is to standardise and prescribe the method for implementing an. A earth test kit is used for testing as earth resistance meter, iron rod, grease, nut and bolt etc. Earth resistance is. Earth Pit Resistance Measurement Procedure.
From circuitdbcandice.z13.web.core.windows.net
Earthing System Design Calculations Earth Pit Resistance Measurement Procedure The purpose of this standard work practice (swp) is to standardise and prescribe the method for implementing an. Earth testing and resistivity measuring requires sensitive equipment and sophisticated calculations. Dead earth method or two electrode method. Determining effectiveness of “ground” grids and connections that are used. A earth test kit is used for testing as earth resistance meter, iron rod,. Earth Pit Resistance Measurement Procedure.
From wordpress-331561-1541677.cloudwaysapps.com
What Is Earthing Why Earthing Is Important How To Test Earth Pit Resistance Measurement Procedure A earth test kit is used for testing as earth resistance meter, iron rod, grease, nut and bolt etc. Dead earth method or two electrode method. Earth testing and resistivity measuring requires sensitive equipment and sophisticated calculations. Earth resistance is measured in two ways for two important fields of use: Topics addressed include safety considerations, measuring earth resistivity, measuring the. Earth Pit Resistance Measurement Procedure.
From automationforum.co
Earth Pit Earth Pit Resistance Measurement Procedure Earth testing and resistivity measuring requires sensitive equipment and sophisticated calculations. Determining effectiveness of “ground” grids and connections that are used. Earth resistance test is carried out for earth pit health status. Topics addressed include safety considerations, measuring earth resistivity, measuring the power system frequency. The purpose of this standard work practice (swp) is to standardise and prescribe the method. Earth Pit Resistance Measurement Procedure.
From www.youtube.com
Earth pit testingEarth pit testing with MeggerEarth'pit resistance Earth Pit Resistance Measurement Procedure Earth resistance test is carried out for earth pit health status. Earth resistance is measured in two ways for two important fields of use: Dead earth method or two electrode method. Earth testing and resistivity measuring requires sensitive equipment and sophisticated calculations. Topics addressed include safety considerations, measuring earth resistivity, measuring the power system frequency. The purpose of this standard. Earth Pit Resistance Measurement Procedure.
From www.youtube.com
Earth Resistance Measurement Using Digital Earth Tester Earth Earth Pit Resistance Measurement Procedure A earth test kit is used for testing as earth resistance meter, iron rod, grease, nut and bolt etc. Earth resistance test is carried out for earth pit health status. Earth testing and resistivity measuring requires sensitive equipment and sophisticated calculations. Determining effectiveness of “ground” grids and connections that are used. Earth resistance is measured in two ways for two. Earth Pit Resistance Measurement Procedure.
From schematicasteroid.z13.web.core.windows.net
Measurement Of Earth Resistance Using Megger Earth Pit Resistance Measurement Procedure Dead earth method or two electrode method. Earth resistance test is carried out for earth pit health status. Earth resistance is measured in two ways for two important fields of use: Earth testing and resistivity measuring requires sensitive equipment and sophisticated calculations. A earth test kit is used for testing as earth resistance meter, iron rod, grease, nut and bolt. Earth Pit Resistance Measurement Procedure.
From wirekhoj.com
What is Chemical Earthing Earthing Installation Process Earth Pit Resistance Measurement Procedure The purpose of this standard work practice (swp) is to standardise and prescribe the method for implementing an. Topics addressed include safety considerations, measuring earth resistivity, measuring the power system frequency. Earth resistance test is carried out for earth pit health status. Earth testing and resistivity measuring requires sensitive equipment and sophisticated calculations. Earth resistance is measured in two ways. Earth Pit Resistance Measurement Procedure.
From electrical-engineering-portal.com
The most common methods of measuring the resistance of an earth Earth Pit Resistance Measurement Procedure Earth testing and resistivity measuring requires sensitive equipment and sophisticated calculations. Dead earth method or two electrode method. The purpose of this standard work practice (swp) is to standardise and prescribe the method for implementing an. Topics addressed include safety considerations, measuring earth resistivity, measuring the power system frequency. Earth resistance test is carried out for earth pit health status.. Earth Pit Resistance Measurement Procedure.
From www.indiamart.com
Earth Pit Resistance Testing Services at best price in Hyderabad Earth Pit Resistance Measurement Procedure Determining effectiveness of “ground” grids and connections that are used. A earth test kit is used for testing as earth resistance meter, iron rod, grease, nut and bolt etc. The purpose of this standard work practice (swp) is to standardise and prescribe the method for implementing an. Topics addressed include safety considerations, measuring earth resistivity, measuring the power system frequency.. Earth Pit Resistance Measurement Procedure.
From wiringdiagramsye.z21.web.core.windows.net
Earth Resistance Testing Procedure Pdf Earth Pit Resistance Measurement Procedure Determining effectiveness of “ground” grids and connections that are used. Earth resistance test is carried out for earth pit health status. The purpose of this standard work practice (swp) is to standardise and prescribe the method for implementing an. Topics addressed include safety considerations, measuring earth resistivity, measuring the power system frequency. Earth resistance is measured in two ways for. Earth Pit Resistance Measurement Procedure.
From electrical-engineering-portal.com
The most common methods of measuring the resistance of an earth Earth Pit Resistance Measurement Procedure A earth test kit is used for testing as earth resistance meter, iron rod, grease, nut and bolt etc. Earth resistance test is carried out for earth pit health status. The purpose of this standard work practice (swp) is to standardise and prescribe the method for implementing an. Earth testing and resistivity measuring requires sensitive equipment and sophisticated calculations. Determining. Earth Pit Resistance Measurement Procedure.
From www.youtube.com
How to test EarthPit resistance with Digital Earth tester Earth Pit Resistance Measurement Procedure The purpose of this standard work practice (swp) is to standardise and prescribe the method for implementing an. Determining effectiveness of “ground” grids and connections that are used. Earth resistance is measured in two ways for two important fields of use: Dead earth method or two electrode method. Earth testing and resistivity measuring requires sensitive equipment and sophisticated calculations. Earth. Earth Pit Resistance Measurement Procedure.
From manualfixfeticide123.z21.web.core.windows.net
Earth Resistance Test Procedure Earth Pit Resistance Measurement Procedure Determining effectiveness of “ground” grids and connections that are used. Earth resistance is measured in two ways for two important fields of use: Dead earth method or two electrode method. Topics addressed include safety considerations, measuring earth resistivity, measuring the power system frequency. Earth testing and resistivity measuring requires sensitive equipment and sophisticated calculations. The purpose of this standard work. Earth Pit Resistance Measurement Procedure.
From www.youtube.com
HOW TO PREFORM EARTH RESISTANCE TEST YouTube Earth Pit Resistance Measurement Procedure Earth resistance is measured in two ways for two important fields of use: Topics addressed include safety considerations, measuring earth resistivity, measuring the power system frequency. Determining effectiveness of “ground” grids and connections that are used. Earth testing and resistivity measuring requires sensitive equipment and sophisticated calculations. Earth resistance test is carried out for earth pit health status. The purpose. Earth Pit Resistance Measurement Procedure.
From wiredatalarisinrv.z14.web.core.windows.net
Earth Resistance Testing Procedure Earth Pit Resistance Measurement Procedure Dead earth method or two electrode method. A earth test kit is used for testing as earth resistance meter, iron rod, grease, nut and bolt etc. Earth resistance is measured in two ways for two important fields of use: Topics addressed include safety considerations, measuring earth resistivity, measuring the power system frequency. The purpose of this standard work practice (swp). Earth Pit Resistance Measurement Procedure.
From ieeee.co.in
Principle of Earth Resistivity measurements Earth Express Earth Pit Resistance Measurement Procedure Earth resistance is measured in two ways for two important fields of use: Earth resistance test is carried out for earth pit health status. Earth testing and resistivity measuring requires sensitive equipment and sophisticated calculations. Topics addressed include safety considerations, measuring earth resistivity, measuring the power system frequency. The purpose of this standard work practice (swp) is to standardise and. Earth Pit Resistance Measurement Procedure.