Engine Oil Pressure Circuit . When the oil pressure falls below a certain point, the switch sends a signal to the car’s computer, triggering a warning light on your dashboard. This article explores the common causes of a p0523 trouble code and proper diagnostic steps to take to. One of the sensors called the oil pressure sensor or sender detects the amount of (mechanical) oil pressure in the engine and relays that in the. A p0523 code signifies a problem with the engine oil pressure sensor or circuit. An oil pressure sensor (switch) is a vital component of any car engine. This code is key to figuring out whether you have an oil pressure problem before it causes severe internal engine damage, or if it’s simply an issue with the engine oil pressure sensor’s circuit. If your vehicle’s check engine light is on and you are getting an error code p0520, it means that there. It monitors the oil pressure in the lubrication system. Dtc p0520 stands for “engine oil pressure sensor/switch “a” circuit.” this is logged when the pcm detects problems with. In simple terms, an oil pressure switch serves as a crucial sensor that monitors the oil pressure in your vehicle’s engine.
from www.youtube.com
One of the sensors called the oil pressure sensor or sender detects the amount of (mechanical) oil pressure in the engine and relays that in the. It monitors the oil pressure in the lubrication system. Dtc p0520 stands for “engine oil pressure sensor/switch “a” circuit.” this is logged when the pcm detects problems with. If your vehicle’s check engine light is on and you are getting an error code p0520, it means that there. An oil pressure sensor (switch) is a vital component of any car engine. When the oil pressure falls below a certain point, the switch sends a signal to the car’s computer, triggering a warning light on your dashboard. This article explores the common causes of a p0523 trouble code and proper diagnostic steps to take to. A p0523 code signifies a problem with the engine oil pressure sensor or circuit. This code is key to figuring out whether you have an oil pressure problem before it causes severe internal engine damage, or if it’s simply an issue with the engine oil pressure sensor’s circuit. In simple terms, an oil pressure switch serves as a crucial sensor that monitors the oil pressure in your vehicle’s engine.
p0523 engine oil pressure sensor/switch circuit high voltage Chevy YouTube
Engine Oil Pressure Circuit This article explores the common causes of a p0523 trouble code and proper diagnostic steps to take to. One of the sensors called the oil pressure sensor or sender detects the amount of (mechanical) oil pressure in the engine and relays that in the. When the oil pressure falls below a certain point, the switch sends a signal to the car’s computer, triggering a warning light on your dashboard. It monitors the oil pressure in the lubrication system. This article explores the common causes of a p0523 trouble code and proper diagnostic steps to take to. This code is key to figuring out whether you have an oil pressure problem before it causes severe internal engine damage, or if it’s simply an issue with the engine oil pressure sensor’s circuit. Dtc p0520 stands for “engine oil pressure sensor/switch “a” circuit.” this is logged when the pcm detects problems with. In simple terms, an oil pressure switch serves as a crucial sensor that monitors the oil pressure in your vehicle’s engine. A p0523 code signifies a problem with the engine oil pressure sensor or circuit. An oil pressure sensor (switch) is a vital component of any car engine. If your vehicle’s check engine light is on and you are getting an error code p0520, it means that there.
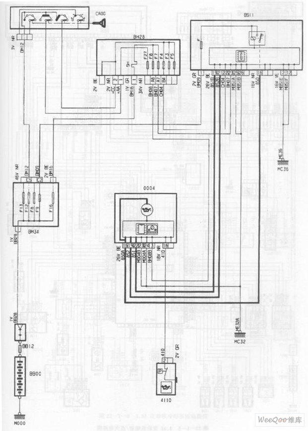
From www.seekic.com
Dongfeng Peugeot Citroen Picasso 1.6L engine oil pressure circuit diagram Automotive_Circuit Engine Oil Pressure Circuit This code is key to figuring out whether you have an oil pressure problem before it causes severe internal engine damage, or if it’s simply an issue with the engine oil pressure sensor’s circuit. Dtc p0520 stands for “engine oil pressure sensor/switch “a” circuit.” this is logged when the pcm detects problems with. An oil pressure sensor (switch) is a. Engine Oil Pressure Circuit.
From www.youtube.com
JEEP COMPASS RENEGADE CODE P0520 ENGINE OIL PRESSURE SENSOR CIRCUIT YouTube Engine Oil Pressure Circuit In simple terms, an oil pressure switch serves as a crucial sensor that monitors the oil pressure in your vehicle’s engine. When the oil pressure falls below a certain point, the switch sends a signal to the car’s computer, triggering a warning light on your dashboard. A p0523 code signifies a problem with the engine oil pressure sensor or circuit.. Engine Oil Pressure Circuit.
From www.justanswer.com
The location of a oil pressure sending unit on a 3.5 liter chrysler pacifica Engine Oil Pressure Circuit Dtc p0520 stands for “engine oil pressure sensor/switch “a” circuit.” this is logged when the pcm detects problems with. This article explores the common causes of a p0523 trouble code and proper diagnostic steps to take to. If your vehicle’s check engine light is on and you are getting an error code p0520, it means that there. A p0523 code. Engine Oil Pressure Circuit.
From www.seekic.com
The Engine Oil Pressure Circuit of the DPCAPicasso 2.0L Car Electrical_Equipment_Circuit Engine Oil Pressure Circuit A p0523 code signifies a problem with the engine oil pressure sensor or circuit. An oil pressure sensor (switch) is a vital component of any car engine. In simple terms, an oil pressure switch serves as a crucial sensor that monitors the oil pressure in your vehicle’s engine. When the oil pressure falls below a certain point, the switch sends. Engine Oil Pressure Circuit.
From wiring.hpricorpcom.com
Digital Oil Pressure Gauge Wiring Diagram Wiring Diagram and Schematic Engine Oil Pressure Circuit An oil pressure sensor (switch) is a vital component of any car engine. Dtc p0520 stands for “engine oil pressure sensor/switch “a” circuit.” this is logged when the pcm detects problems with. A p0523 code signifies a problem with the engine oil pressure sensor or circuit. It monitors the oil pressure in the lubrication system. If your vehicle’s check engine. Engine Oil Pressure Circuit.
From www.seekic.com
The 3.0L engine oil level switch and oil pressure indicator circuit of Shanghai GM BuickMPV Engine Oil Pressure Circuit A p0523 code signifies a problem with the engine oil pressure sensor or circuit. This code is key to figuring out whether you have an oil pressure problem before it causes severe internal engine damage, or if it’s simply an issue with the engine oil pressure sensor’s circuit. One of the sensors called the oil pressure sensor or sender detects. Engine Oil Pressure Circuit.
From automotiveenginemechanics.tpub.com
SCHEMATIC NO. 3 (LOW ENGINE OIL PRESSURE FAULT) (Low Speed Range) Engine Oil Pressure Circuit If your vehicle’s check engine light is on and you are getting an error code p0520, it means that there. In simple terms, an oil pressure switch serves as a crucial sensor that monitors the oil pressure in your vehicle’s engine. This code is key to figuring out whether you have an oil pressure problem before it causes severe internal. Engine Oil Pressure Circuit.
From wiringdiagram.2bitboer.com
Oil Pressure Sensor Wiring Diagram Wiring Diagram Engine Oil Pressure Circuit It monitors the oil pressure in the lubrication system. This article explores the common causes of a p0523 trouble code and proper diagnostic steps to take to. This code is key to figuring out whether you have an oil pressure problem before it causes severe internal engine damage, or if it’s simply an issue with the engine oil pressure sensor’s. Engine Oil Pressure Circuit.
From homemadeist.blogspot.com
Oil Pressure Sender Wiring Diagram Homemadeist Engine Oil Pressure Circuit An oil pressure sensor (switch) is a vital component of any car engine. One of the sensors called the oil pressure sensor or sender detects the amount of (mechanical) oil pressure in the engine and relays that in the. A p0523 code signifies a problem with the engine oil pressure sensor or circuit. This code is key to figuring out. Engine Oil Pressure Circuit.
From ramishaouais.blogspot.com
Engine Oil Pressure Control Circuit Stuck Off RamishaOuais Engine Oil Pressure Circuit If your vehicle’s check engine light is on and you are getting an error code p0520, it means that there. An oil pressure sensor (switch) is a vital component of any car engine. In simple terms, an oil pressure switch serves as a crucial sensor that monitors the oil pressure in your vehicle’s engine. It monitors the oil pressure in. Engine Oil Pressure Circuit.
From www.youtube.com
p0523 engine oil pressure sensor/switch circuit high voltage Chevy YouTube Engine Oil Pressure Circuit When the oil pressure falls below a certain point, the switch sends a signal to the car’s computer, triggering a warning light on your dashboard. If your vehicle’s check engine light is on and you are getting an error code p0520, it means that there. Dtc p0520 stands for “engine oil pressure sensor/switch “a” circuit.” this is logged when the. Engine Oil Pressure Circuit.
From www.got2bwireless.com
3 Wire Oil Pressure Switch Wiring Diagram Database Engine Oil Pressure Circuit If your vehicle’s check engine light is on and you are getting an error code p0520, it means that there. This code is key to figuring out whether you have an oil pressure problem before it causes severe internal engine damage, or if it’s simply an issue with the engine oil pressure sensor’s circuit. In simple terms, an oil pressure. Engine Oil Pressure Circuit.
From www.researchgate.net
a oil pressures in the lubricating circuits b oil pressures... Download Scientific Diagram Engine Oil Pressure Circuit This article explores the common causes of a p0523 trouble code and proper diagnostic steps to take to. In simple terms, an oil pressure switch serves as a crucial sensor that monitors the oil pressure in your vehicle’s engine. One of the sensors called the oil pressure sensor or sender detects the amount of (mechanical) oil pressure in the engine. Engine Oil Pressure Circuit.
From aboutengineoils.com
P06DE Engine Oil Pressure Control Circuit Stuck Off Solved Engine Oil Pressure Circuit If your vehicle’s check engine light is on and you are getting an error code p0520, it means that there. This article explores the common causes of a p0523 trouble code and proper diagnostic steps to take to. One of the sensors called the oil pressure sensor or sender detects the amount of (mechanical) oil pressure in the engine and. Engine Oil Pressure Circuit.
From automotiveenginemechanics.tpub.com
SCHEMATIC NO. 4 (LOW ENGINE OIL PRESSURE CIRCUIT) (High Speed Range) Engine Oil Pressure Circuit One of the sensors called the oil pressure sensor or sender detects the amount of (mechanical) oil pressure in the engine and relays that in the. In simple terms, an oil pressure switch serves as a crucial sensor that monitors the oil pressure in your vehicle’s engine. If your vehicle’s check engine light is on and you are getting an. Engine Oil Pressure Circuit.
From machinefixoutlines.z22.web.core.windows.net
Engine Oil Pressure Control Circuit Engine Oil Pressure Circuit A p0523 code signifies a problem with the engine oil pressure sensor or circuit. If your vehicle’s check engine light is on and you are getting an error code p0520, it means that there. In simple terms, an oil pressure switch serves as a crucial sensor that monitors the oil pressure in your vehicle’s engine. Dtc p0520 stands for “engine. Engine Oil Pressure Circuit.
From garagemccarthyvanquish.z21.web.core.windows.net
Engine Oil Pressure Control Circuit Engine Oil Pressure Circuit It monitors the oil pressure in the lubrication system. When the oil pressure falls below a certain point, the switch sends a signal to the car’s computer, triggering a warning light on your dashboard. If your vehicle’s check engine light is on and you are getting an error code p0520, it means that there. One of the sensors called the. Engine Oil Pressure Circuit.
From www.2carpros.com
Where Is the Engine Oil Pressure Sensor Located? Engine Oil Pressure Circuit It monitors the oil pressure in the lubrication system. When the oil pressure falls below a certain point, the switch sends a signal to the car’s computer, triggering a warning light on your dashboard. This code is key to figuring out whether you have an oil pressure problem before it causes severe internal engine damage, or if it’s simply an. Engine Oil Pressure Circuit.
From www.obd2-code.com
P0520 JEEP Engine Oil Pressure Sensor Circuit Obd2code Engine Oil Pressure Circuit This article explores the common causes of a p0523 trouble code and proper diagnostic steps to take to. A p0523 code signifies a problem with the engine oil pressure sensor or circuit. If your vehicle’s check engine light is on and you are getting an error code p0520, it means that there. An oil pressure sensor (switch) is a vital. Engine Oil Pressure Circuit.
From herbally60.blogspot.com
Delta P Oil Pressure Switch Wiring Diagram Herbally Engine Oil Pressure Circuit When the oil pressure falls below a certain point, the switch sends a signal to the car’s computer, triggering a warning light on your dashboard. It monitors the oil pressure in the lubrication system. A p0523 code signifies a problem with the engine oil pressure sensor or circuit. Dtc p0520 stands for “engine oil pressure sensor/switch “a” circuit.” this is. Engine Oil Pressure Circuit.
From wiring.hpricorpcom.com
Wiring Diagram For Electric Oil Pressure Gauge Wiring Diagram and Schematic Engine Oil Pressure Circuit An oil pressure sensor (switch) is a vital component of any car engine. When the oil pressure falls below a certain point, the switch sends a signal to the car’s computer, triggering a warning light on your dashboard. If your vehicle’s check engine light is on and you are getting an error code p0520, it means that there. In simple. Engine Oil Pressure Circuit.
From workshopfixsuhrboomed.z21.web.core.windows.net
Engine Oil Pressure Control Circuit Engine Oil Pressure Circuit Dtc p0520 stands for “engine oil pressure sensor/switch “a” circuit.” this is logged when the pcm detects problems with. This article explores the common causes of a p0523 trouble code and proper diagnostic steps to take to. One of the sensors called the oil pressure sensor or sender detects the amount of (mechanical) oil pressure in the engine and relays. Engine Oil Pressure Circuit.
From www.youtube.com
Pressure in Parallel Circuits YouTube Engine Oil Pressure Circuit In simple terms, an oil pressure switch serves as a crucial sensor that monitors the oil pressure in your vehicle’s engine. An oil pressure sensor (switch) is a vital component of any car engine. One of the sensors called the oil pressure sensor or sender detects the amount of (mechanical) oil pressure in the engine and relays that in the.. Engine Oil Pressure Circuit.
From automotiveenginemechanics.tpub.com
LOW SPEED RANGE (NORMAL ENGINE OIL PRESSURE) Engine Oil Pressure Circuit It monitors the oil pressure in the lubrication system. This article explores the common causes of a p0523 trouble code and proper diagnostic steps to take to. When the oil pressure falls below a certain point, the switch sends a signal to the car’s computer, triggering a warning light on your dashboard. Dtc p0520 stands for “engine oil pressure sensor/switch. Engine Oil Pressure Circuit.
From kupiiline.com
P0520 Engine Oil Pressure Sensor/Switch Circuit Engine Oil Pressure Circuit It monitors the oil pressure in the lubrication system. A p0523 code signifies a problem with the engine oil pressure sensor or circuit. An oil pressure sensor (switch) is a vital component of any car engine. This code is key to figuring out whether you have an oil pressure problem before it causes severe internal engine damage, or if it’s. Engine Oil Pressure Circuit.
From www.justanswer.com
What is the circuit diagram for the oil pressure gauge on a 2005 tahoe? Engine Oil Pressure Circuit A p0523 code signifies a problem with the engine oil pressure sensor or circuit. This article explores the common causes of a p0523 trouble code and proper diagnostic steps to take to. In simple terms, an oil pressure switch serves as a crucial sensor that monitors the oil pressure in your vehicle’s engine. One of the sensors called the oil. Engine Oil Pressure Circuit.
From www.ziptuning.com
P0523 Engine Oil Pressure Sensor/Switch Circuit High Voltage Engine Oil Pressure Circuit This article explores the common causes of a p0523 trouble code and proper diagnostic steps to take to. In simple terms, an oil pressure switch serves as a crucial sensor that monitors the oil pressure in your vehicle’s engine. If your vehicle’s check engine light is on and you are getting an error code p0520, it means that there. A. Engine Oil Pressure Circuit.
From www.seekic.com
XSARA saloon car engine machine oil liquid level and pressure circuit diagram Automotive Engine Oil Pressure Circuit Dtc p0520 stands for “engine oil pressure sensor/switch “a” circuit.” this is logged when the pcm detects problems with. When the oil pressure falls below a certain point, the switch sends a signal to the car’s computer, triggering a warning light on your dashboard. In simple terms, an oil pressure switch serves as a crucial sensor that monitors the oil. Engine Oil Pressure Circuit.
From www.obd2-code.com
P0520 JEEP Engine Oil Pressure Sensor Circuit Obd2code Engine Oil Pressure Circuit One of the sensors called the oil pressure sensor or sender detects the amount of (mechanical) oil pressure in the engine and relays that in the. In simple terms, an oil pressure switch serves as a crucial sensor that monitors the oil pressure in your vehicle’s engine. An oil pressure sensor (switch) is a vital component of any car engine.. Engine Oil Pressure Circuit.
From resolutionsforyou.com
Engine oil pressure switch wiring diagram Engine Oil Pressure Circuit In simple terms, an oil pressure switch serves as a crucial sensor that monitors the oil pressure in your vehicle’s engine. A p0523 code signifies a problem with the engine oil pressure sensor or circuit. An oil pressure sensor (switch) is a vital component of any car engine. If your vehicle’s check engine light is on and you are getting. Engine Oil Pressure Circuit.
From www.blog-teknisi.com
SPN 100 FMI 3 (Fault Code 135) Blog.Teknisi Engine Oil Pressure Circuit If your vehicle’s check engine light is on and you are getting an error code p0520, it means that there. This code is key to figuring out whether you have an oil pressure problem before it causes severe internal engine damage, or if it’s simply an issue with the engine oil pressure sensor’s circuit. This article explores the common causes. Engine Oil Pressure Circuit.
From www.youtube.com
P0520 ENGINE OIL PRESSURE SENSOR CIRCUIT YouTube Engine Oil Pressure Circuit One of the sensors called the oil pressure sensor or sender detects the amount of (mechanical) oil pressure in the engine and relays that in the. It monitors the oil pressure in the lubrication system. When the oil pressure falls below a certain point, the switch sends a signal to the car’s computer, triggering a warning light on your dashboard.. Engine Oil Pressure Circuit.
From www.youtube.com
Pressure switch control circuit (Lube oil pump) YouTube Engine Oil Pressure Circuit When the oil pressure falls below a certain point, the switch sends a signal to the car’s computer, triggering a warning light on your dashboard. This article explores the common causes of a p0523 trouble code and proper diagnostic steps to take to. It monitors the oil pressure in the lubrication system. If your vehicle’s check engine light is on. Engine Oil Pressure Circuit.
From ikrajioannis.blogspot.com
3 wire oil pressure switch wiring diagram IkrajIoannis Engine Oil Pressure Circuit This code is key to figuring out whether you have an oil pressure problem before it causes severe internal engine damage, or if it’s simply an issue with the engine oil pressure sensor’s circuit. This article explores the common causes of a p0523 trouble code and proper diagnostic steps to take to. One of the sensors called the oil pressure. Engine Oil Pressure Circuit.
From aboutengineoils.com
P06DE Engine Oil Pressure Control Circuit Stuck Off Solved Engine Oil Pressure Circuit This article explores the common causes of a p0523 trouble code and proper diagnostic steps to take to. In simple terms, an oil pressure switch serves as a crucial sensor that monitors the oil pressure in your vehicle’s engine. This code is key to figuring out whether you have an oil pressure problem before it causes severe internal engine damage,. Engine Oil Pressure Circuit.