Plantpax Design Guide . this plantpax selection guide is designed to step you through the selection of system elements for creating a bill of materials. figure 1 shows the documents (this manual in the highlighted section) that are available to help design and implement your system. this plantpax selection guide is designed to step you through the selection of sy stem elements for creating a bill of materials. during this course, you will focus on designing and configuring a plantpax 5.0 system and learn how to: this course introduces the core components of a plantpax® distributed control system, including system architecture,. quickly access plantpax dcs information to design and implement your process system and program your application with the.
from www.chemanager-online.com
figure 1 shows the documents (this manual in the highlighted section) that are available to help design and implement your system. this plantpax selection guide is designed to step you through the selection of system elements for creating a bill of materials. this course introduces the core components of a plantpax® distributed control system, including system architecture,. during this course, you will focus on designing and configuring a plantpax 5.0 system and learn how to: this plantpax selection guide is designed to step you through the selection of sy stem elements for creating a bill of materials. quickly access plantpax dcs information to design and implement your process system and program your application with the.
PlantPAx Expansion Includes Integration of ICS Triplex SIL 3 Fault
Plantpax Design Guide during this course, you will focus on designing and configuring a plantpax 5.0 system and learn how to: quickly access plantpax dcs information to design and implement your process system and program your application with the. this plantpax selection guide is designed to step you through the selection of system elements for creating a bill of materials. during this course, you will focus on designing and configuring a plantpax 5.0 system and learn how to: figure 1 shows the documents (this manual in the highlighted section) that are available to help design and implement your system. this course introduces the core components of a plantpax® distributed control system, including system architecture,. this plantpax selection guide is designed to step you through the selection of sy stem elements for creating a bill of materials.
From theautomationblog.com
PlantPAx Process Objects What are they? The Automation Blog Plantpax Design Guide during this course, you will focus on designing and configuring a plantpax 5.0 system and learn how to: figure 1 shows the documents (this manual in the highlighted section) that are available to help design and implement your system. this plantpax selection guide is designed to step you through the selection of system elements for creating a. Plantpax Design Guide.
From masterintegrators.co.in
Concept to Commissioning of PlantPAx in Chemical Plant Master Integrators Plantpax Design Guide during this course, you will focus on designing and configuring a plantpax 5.0 system and learn how to: this plantpax selection guide is designed to step you through the selection of system elements for creating a bill of materials. this course introduces the core components of a plantpax® distributed control system, including system architecture,. this plantpax. Plantpax Design Guide.
From pdfslide.net
(PDF) PlantPAx Batch Design Considerations Rockwell …literature Plantpax Design Guide figure 1 shows the documents (this manual in the highlighted section) that are available to help design and implement your system. this course introduces the core components of a plantpax® distributed control system, including system architecture,. quickly access plantpax dcs information to design and implement your process system and program your application with the. this plantpax. Plantpax Design Guide.
From events.rensenhouse.com
PlantPax System Design and Configuration Plantpax Design Guide this plantpax selection guide is designed to step you through the selection of sy stem elements for creating a bill of materials. quickly access plantpax dcs information to design and implement your process system and program your application with the. figure 1 shows the documents (this manual in the highlighted section) that are available to help design. Plantpax Design Guide.
From instrumentationtools.com
Introduction to PlantPAx Distributed Control System Plantpax Design Guide during this course, you will focus on designing and configuring a plantpax 5.0 system and learn how to: quickly access plantpax dcs information to design and implement your process system and program your application with the. this plantpax selection guide is designed to step you through the selection of system elements for creating a bill of materials.. Plantpax Design Guide.
From www.youtube.com
Design Server of PlantPAx & ThinManager Virtualization (VMWare ESXI Plantpax Design Guide this plantpax selection guide is designed to step you through the selection of system elements for creating a bill of materials. quickly access plantpax dcs information to design and implement your process system and program your application with the. this course introduces the core components of a plantpax® distributed control system, including system architecture,. figure 1. Plantpax Design Guide.
From interact.rockwellautomation.com
Rockwell PlantPax Plantpax Design Guide this course introduces the core components of a plantpax® distributed control system, including system architecture,. during this course, you will focus on designing and configuring a plantpax 5.0 system and learn how to: quickly access plantpax dcs information to design and implement your process system and program your application with the. this plantpax selection guide is. Plantpax Design Guide.
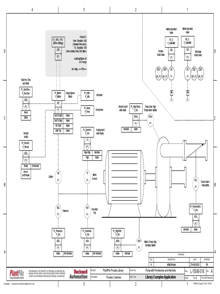
From www.scribd.com
Process Customer Plantpax Process Library Pump With Permissives and Plantpax Design Guide this plantpax selection guide is designed to step you through the selection of system elements for creating a bill of materials. figure 1 shows the documents (this manual in the highlighted section) that are available to help design and implement your system. during this course, you will focus on designing and configuring a plantpax 5.0 system and. Plantpax Design Guide.
From www.rockwellautomation.com.cn
PlantPAx, 分布式控制系统 Rockwell Automation Plantpax Design Guide this plantpax selection guide is designed to step you through the selection of sy stem elements for creating a bill of materials. during this course, you will focus on designing and configuring a plantpax 5.0 system and learn how to: this course introduces the core components of a plantpax® distributed control system, including system architecture,. figure. Plantpax Design Guide.
From www.plantpax.co.za
PlantPAx® Installation & Training AGE Technologies PlantPAx Plantpax Design Guide during this course, you will focus on designing and configuring a plantpax 5.0 system and learn how to: this plantpax selection guide is designed to step you through the selection of system elements for creating a bill of materials. this course introduces the core components of a plantpax® distributed control system, including system architecture,. quickly access. Plantpax Design Guide.
From www.chemicalprocessing.com
Automation Rockwell Automation Releases PlantPAx MPC Software Plantpax Design Guide during this course, you will focus on designing and configuring a plantpax 5.0 system and learn how to: figure 1 shows the documents (this manual in the highlighted section) that are available to help design and implement your system. this plantpax selection guide is designed to step you through the selection of system elements for creating a. Plantpax Design Guide.
From interact.rockwellautomation.com
Rockwell PlantPax Plantpax Design Guide quickly access plantpax dcs information to design and implement your process system and program your application with the. figure 1 shows the documents (this manual in the highlighted section) that are available to help design and implement your system. during this course, you will focus on designing and configuring a plantpax 5.0 system and learn how to:. Plantpax Design Guide.
From masterintegrators.co.in
Concept to Commissioning of PlantPAx in Chemical Plant Master Integrators Plantpax Design Guide this course introduces the core components of a plantpax® distributed control system, including system architecture,. this plantpax selection guide is designed to step you through the selection of sy stem elements for creating a bill of materials. during this course, you will focus on designing and configuring a plantpax 5.0 system and learn how to: figure. Plantpax Design Guide.
From www.kendallelectric.com
PlantPAx System Design and Configuration Kendall Electric Plantpax Design Guide this plantpax selection guide is designed to step you through the selection of system elements for creating a bill of materials. figure 1 shows the documents (this manual in the highlighted section) that are available to help design and implement your system. quickly access plantpax dcs information to design and implement your process system and program your. Plantpax Design Guide.
From dokumen.tips
(PDF) Process Control Rockwell Automation · Tuning a PID Loop Plantpax Design Guide this course introduces the core components of a plantpax® distributed control system, including system architecture,. this plantpax selection guide is designed to step you through the selection of sy stem elements for creating a bill of materials. quickly access plantpax dcs information to design and implement your process system and program your application with the. figure. Plantpax Design Guide.
From dokumen.tips
(PDF) Rockwell Automation Process HMI Style Guide Style Guide.pdf Plantpax Design Guide quickly access plantpax dcs information to design and implement your process system and program your application with the. figure 1 shows the documents (this manual in the highlighted section) that are available to help design and implement your system. this plantpax selection guide is designed to step you through the selection of system elements for creating a. Plantpax Design Guide.
From diagramdataehrlichmann.z19.web.core.windows.net
Plantpax Reference Manual Plantpax Design Guide figure 1 shows the documents (this manual in the highlighted section) that are available to help design and implement your system. this plantpax selection guide is designed to step you through the selection of system elements for creating a bill of materials. quickly access plantpax dcs information to design and implement your process system and program your. Plantpax Design Guide.
From www.scribd.com
00 PlantPAx System Design and Estimation Tools v5.0 (enUS) PDF Plantpax Design Guide figure 1 shows the documents (this manual in the highlighted section) that are available to help design and implement your system. this plantpax selection guide is designed to step you through the selection of sy stem elements for creating a bill of materials. this course introduces the core components of a plantpax® distributed control system, including system. Plantpax Design Guide.
From www.allen-bradley-plc-training.com
Rockwell Automation's PlantPax P_Seq Instruction Restoring the HMI Plantpax Design Guide this plantpax selection guide is designed to step you through the selection of sy stem elements for creating a bill of materials. this course introduces the core components of a plantpax® distributed control system, including system architecture,. this plantpax selection guide is designed to step you through the selection of system elements for creating a bill of. Plantpax Design Guide.
From www.rockwellautomation.com
PlantPAx Distributed Control System Rockwell Automation US Plantpax Design Guide this plantpax selection guide is designed to step you through the selection of system elements for creating a bill of materials. quickly access plantpax dcs information to design and implement your process system and program your application with the. this plantpax selection guide is designed to step you through the selection of sy stem elements for creating. Plantpax Design Guide.
From bryceautomation.com
Overview and purpose of the PlantPAx Process library 4.1 Plantpax Design Guide figure 1 shows the documents (this manual in the highlighted section) that are available to help design and implement your system. this plantpax selection guide is designed to step you through the selection of system elements for creating a bill of materials. quickly access plantpax dcs information to design and implement your process system and program your. Plantpax Design Guide.
From slideplayer.com
Using the PlantPAx Library of Process Objects ppt download Plantpax Design Guide this plantpax selection guide is designed to step you through the selection of system elements for creating a bill of materials. during this course, you will focus on designing and configuring a plantpax 5.0 system and learn how to: quickly access plantpax dcs information to design and implement your process system and program your application with the.. Plantpax Design Guide.
From www.scribd.com
Planning Guide For Upgrade To PlantPAx DCS 5.0 Min PDF Systems Plantpax Design Guide quickly access plantpax dcs information to design and implement your process system and program your application with the. during this course, you will focus on designing and configuring a plantpax 5.0 system and learn how to: this plantpax selection guide is designed to step you through the selection of system elements for creating a bill of materials.. Plantpax Design Guide.
From www.pm-io.com
PlantPAx Plantpax Design Guide this plantpax selection guide is designed to step you through the selection of system elements for creating a bill of materials. this plantpax selection guide is designed to step you through the selection of sy stem elements for creating a bill of materials. this course introduces the core components of a plantpax® distributed control system, including system. Plantpax Design Guide.
From instrumentationtools.com
How to Import PlantPAx Library? Distributed Control System Plantpax Design Guide this plantpax selection guide is designed to step you through the selection of sy stem elements for creating a bill of materials. figure 1 shows the documents (this manual in the highlighted section) that are available to help design and implement your system. quickly access plantpax dcs information to design and implement your process system and program. Plantpax Design Guide.
From www.chemanager-online.com
PlantPAx Expansion Includes Integration of ICS Triplex SIL 3 Fault Plantpax Design Guide this plantpax selection guide is designed to step you through the selection of sy stem elements for creating a bill of materials. during this course, you will focus on designing and configuring a plantpax 5.0 system and learn how to: figure 1 shows the documents (this manual in the highlighted section) that are available to help design. Plantpax Design Guide.
From circuitschematicstephen.s3-website-us-east-1.amazonaws.com
plantpax manual Plantpax Design Guide during this course, you will focus on designing and configuring a plantpax 5.0 system and learn how to: this plantpax selection guide is designed to step you through the selection of system elements for creating a bill of materials. this plantpax selection guide is designed to step you through the selection of sy stem elements for creating. Plantpax Design Guide.
From blog.cybertrol.com
A Rockwell Automation PlantPAx 5.0 Solution for a Cheese Manufacturer Plantpax Design Guide figure 1 shows the documents (this manual in the highlighted section) that are available to help design and implement your system. quickly access plantpax dcs information to design and implement your process system and program your application with the. during this course, you will focus on designing and configuring a plantpax 5.0 system and learn how to:. Plantpax Design Guide.
From www.youtube.com
How to develop a PlantPax DCS using studio 5000 Application Code Plantpax Design Guide this course introduces the core components of a plantpax® distributed control system, including system architecture,. quickly access plantpax dcs information to design and implement your process system and program your application with the. this plantpax selection guide is designed to step you through the selection of sy stem elements for creating a bill of materials. this. Plantpax Design Guide.
From dokumen.tips
(PDF) PlantPAx Process Automation System Selection Guide · 2015. 4. 28 Plantpax Design Guide this plantpax selection guide is designed to step you through the selection of system elements for creating a bill of materials. figure 1 shows the documents (this manual in the highlighted section) that are available to help design and implement your system. this plantpax selection guide is designed to step you through the selection of sy stem. Plantpax Design Guide.
From www.hallam-ics.com
White Paper Programming with Rockwell Automation PlantPAx Plantpax Design Guide this plantpax selection guide is designed to step you through the selection of system elements for creating a bill of materials. figure 1 shows the documents (this manual in the highlighted section) that are available to help design and implement your system. this course introduces the core components of a plantpax® distributed control system, including system architecture,.. Plantpax Design Guide.
From www.scribd.com
Plantpax Distributed Control System Selection Guide Selection Guide Plantpax Design Guide this plantpax selection guide is designed to step you through the selection of system elements for creating a bill of materials. this course introduces the core components of a plantpax® distributed control system, including system architecture,. figure 1 shows the documents (this manual in the highlighted section) that are available to help design and implement your system.. Plantpax Design Guide.
From www.rockwellautomation.com.cn
PlantPAx, 分布式控制系统 Rockwell Automation Plantpax Design Guide this course introduces the core components of a plantpax® distributed control system, including system architecture,. quickly access plantpax dcs information to design and implement your process system and program your application with the. figure 1 shows the documents (this manual in the highlighted section) that are available to help design and implement your system. this plantpax. Plantpax Design Guide.
From es.scribd.com
00 Checkpoints PlantPAx System Design and Estimation Tools (esLA) PDF Plantpax Design Guide this plantpax selection guide is designed to step you through the selection of system elements for creating a bill of materials. during this course, you will focus on designing and configuring a plantpax 5.0 system and learn how to: quickly access plantpax dcs information to design and implement your process system and program your application with the.. Plantpax Design Guide.
From www.hallam-ics.com
Programming with Rockwell Automation's PlantPAx Plantpax Design Guide this plantpax selection guide is designed to step you through the selection of system elements for creating a bill of materials. this plantpax selection guide is designed to step you through the selection of sy stem elements for creating a bill of materials. quickly access plantpax dcs information to design and implement your process system and program. Plantpax Design Guide.