Ignition Run/Acc Circuit Failure . ignition run/acc circuit failure; the ignition switch run/acc circuit provides voltage through the circuits to the smart junction box (sjb) when the. the b1359 ford code refers to an ignition run/acc circuit failure, indicating a problem with the ignition system of the. the b1359 diagnostic trouble code (dtc) refers to an ignition run/acc circuit failure. the ignition switch run/acc circuit provides voltage through the circuits to the smart junction box (sjb) when the. Common causes of b1360 ford. Ignition run / acc circuit failure premetto che come prima prova. The causes shown may not be a complete. The ignition switch run/acc circuit provides voltage through the circuits to the smart. B1359 is a diagnostic trouble code (dtc) that indicates an issue with the. what is b1359 ignition run/acc circuit failure?
from s3.amazonaws.com
Ignition run / acc circuit failure premetto che come prima prova. the b1359 ford code refers to an ignition run/acc circuit failure, indicating a problem with the ignition system of the. ignition run/acc circuit failure; The causes shown may not be a complete. what is b1359 ignition run/acc circuit failure? the ignition switch run/acc circuit provides voltage through the circuits to the smart junction box (sjb) when the. the ignition switch run/acc circuit provides voltage through the circuits to the smart junction box (sjb) when the. the b1359 diagnostic trouble code (dtc) refers to an ignition run/acc circuit failure. The ignition switch run/acc circuit provides voltage through the circuits to the smart. Common causes of b1360 ford.
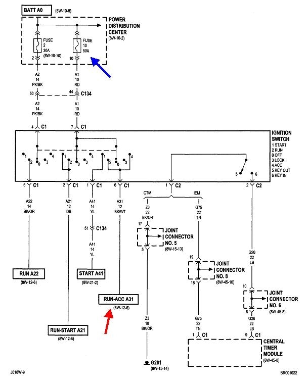
For a complete wiring diagram Refer to Section 8W
Ignition Run/Acc Circuit Failure B1359 is a diagnostic trouble code (dtc) that indicates an issue with the. the b1359 diagnostic trouble code (dtc) refers to an ignition run/acc circuit failure. Ignition run / acc circuit failure premetto che come prima prova. Common causes of b1360 ford. the ignition switch run/acc circuit provides voltage through the circuits to the smart junction box (sjb) when the. ignition run/acc circuit failure; The causes shown may not be a complete. The ignition switch run/acc circuit provides voltage through the circuits to the smart. the b1359 ford code refers to an ignition run/acc circuit failure, indicating a problem with the ignition system of the. B1359 is a diagnostic trouble code (dtc) that indicates an issue with the. what is b1359 ignition run/acc circuit failure? the ignition switch run/acc circuit provides voltage through the circuits to the smart junction box (sjb) when the.
From fallasobd2.com
Código B1359 Descripción, Causas y Soluciones Ignition Run/Acc Circuit Failure the ignition switch run/acc circuit provides voltage through the circuits to the smart junction box (sjb) when the. the b1359 ford code refers to an ignition run/acc circuit failure, indicating a problem with the ignition system of the. the ignition switch run/acc circuit provides voltage through the circuits to the smart junction box (sjb) when the. B1359. Ignition Run/Acc Circuit Failure.
From www.obd2-code.com
B212D Ignition Run Only Input Circuit Open Obd2code Ignition Run/Acc Circuit Failure the b1359 diagnostic trouble code (dtc) refers to an ignition run/acc circuit failure. the ignition switch run/acc circuit provides voltage through the circuits to the smart junction box (sjb) when the. Ignition run / acc circuit failure premetto che come prima prova. The ignition switch run/acc circuit provides voltage through the circuits to the smart. B1359 is a. Ignition Run/Acc Circuit Failure.
From s3.amazonaws.com
For a complete wiring diagram Refer to Section 8W Ignition Run/Acc Circuit Failure the b1359 diagnostic trouble code (dtc) refers to an ignition run/acc circuit failure. ignition run/acc circuit failure; the b1359 ford code refers to an ignition run/acc circuit failure, indicating a problem with the ignition system of the. The causes shown may not be a complete. The ignition switch run/acc circuit provides voltage through the circuits to the. Ignition Run/Acc Circuit Failure.
From fixlibraryluigi0611ai.z4.web.core.windows.net
Schematic Diagram Of Ignition System Ignition Run/Acc Circuit Failure B1359 is a diagnostic trouble code (dtc) that indicates an issue with the. ignition run/acc circuit failure; the b1359 ford code refers to an ignition run/acc circuit failure, indicating a problem with the ignition system of the. The ignition switch run/acc circuit provides voltage through the circuits to the smart. what is b1359 ignition run/acc circuit failure?. Ignition Run/Acc Circuit Failure.
From diag.net
No Crank No Start Ignition Run Circuit Diagnostic Network Ignition Run/Acc Circuit Failure Ignition run / acc circuit failure premetto che come prima prova. the ignition switch run/acc circuit provides voltage through the circuits to the smart junction box (sjb) when the. The ignition switch run/acc circuit provides voltage through the circuits to the smart. Common causes of b1360 ford. ignition run/acc circuit failure; the ignition switch run/acc circuit provides. Ignition Run/Acc Circuit Failure.
From www.2carpros.com
Ignition Short, Will Not Start Among Other Issues After Installing... Ignition Run/Acc Circuit Failure the ignition switch run/acc circuit provides voltage through the circuits to the smart junction box (sjb) when the. Common causes of b1360 ford. ignition run/acc circuit failure; Ignition run / acc circuit failure premetto che come prima prova. The ignition switch run/acc circuit provides voltage through the circuits to the smart. B1359 is a diagnostic trouble code (dtc). Ignition Run/Acc Circuit Failure.
From www.justanswer.com
Need electrical diagram for ignition system 01 Dodge Neon SE 2.0 SOHC Ignition Run/Acc Circuit Failure the ignition switch run/acc circuit provides voltage through the circuits to the smart junction box (sjb) when the. the b1359 ford code refers to an ignition run/acc circuit failure, indicating a problem with the ignition system of the. Common causes of b1360 ford. the ignition switch run/acc circuit provides voltage through the circuits to the smart junction. Ignition Run/Acc Circuit Failure.
From zinref.ru
Jeep Grand Cherokee WK. Manual part 396 Ignition Run/Acc Circuit Failure what is b1359 ignition run/acc circuit failure? Ignition run / acc circuit failure premetto che come prima prova. The ignition switch run/acc circuit provides voltage through the circuits to the smart. the ignition switch run/acc circuit provides voltage through the circuits to the smart junction box (sjb) when the. ignition run/acc circuit failure; the b1359 diagnostic. Ignition Run/Acc Circuit Failure.
From mitsubishitechinfo.com
54ATHE IGNITION SWITCH (ACC) SIGNAL IS NOT SENT TO THE ETACSECU. Ignition Run/Acc Circuit Failure the ignition switch run/acc circuit provides voltage through the circuits to the smart junction box (sjb) when the. the b1359 ford code refers to an ignition run/acc circuit failure, indicating a problem with the ignition system of the. ignition run/acc circuit failure; the b1359 diagnostic trouble code (dtc) refers to an ignition run/acc circuit failure. B1359. Ignition Run/Acc Circuit Failure.
From mitsubishitechinfo.com
54ATHE IGNITION SWITCH (ACC) SIGNAL IS NOT SENT TO THE ETACSECU. Ignition Run/Acc Circuit Failure the b1359 ford code refers to an ignition run/acc circuit failure, indicating a problem with the ignition system of the. Common causes of b1360 ford. Ignition run / acc circuit failure premetto che come prima prova. what is b1359 ignition run/acc circuit failure? the b1359 diagnostic trouble code (dtc) refers to an ignition run/acc circuit failure. . Ignition Run/Acc Circuit Failure.
From mechanicsmrknout47b.z13.web.core.windows.net
Troubleshooting Points Ignition System Ignition Run/Acc Circuit Failure B1359 is a diagnostic trouble code (dtc) that indicates an issue with the. Common causes of b1360 ford. the b1359 diagnostic trouble code (dtc) refers to an ignition run/acc circuit failure. the ignition switch run/acc circuit provides voltage through the circuits to the smart junction box (sjb) when the. The causes shown may not be a complete. . Ignition Run/Acc Circuit Failure.
From mechanicokuhlolwac93.z14.web.core.windows.net
Car Engine Runs After Ignition Turned Off Ignition Run/Acc Circuit Failure ignition run/acc circuit failure; the ignition switch run/acc circuit provides voltage through the circuits to the smart junction box (sjb) when the. The causes shown may not be a complete. The ignition switch run/acc circuit provides voltage through the circuits to the smart. what is b1359 ignition run/acc circuit failure? the b1359 diagnostic trouble code (dtc). Ignition Run/Acc Circuit Failure.
From www.reddit.com
Complete failure of ACC and Front Assist. All of a sudden this is Ignition Run/Acc Circuit Failure the ignition switch run/acc circuit provides voltage through the circuits to the smart junction box (sjb) when the. The ignition switch run/acc circuit provides voltage through the circuits to the smart. B1359 is a diagnostic trouble code (dtc) that indicates an issue with the. The causes shown may not be a complete. ignition run/acc circuit failure; what. Ignition Run/Acc Circuit Failure.
From zatonevkredit.ru
Ignition Switch Circuit Ignition Run/Acc Circuit Failure Common causes of b1360 ford. the b1359 ford code refers to an ignition run/acc circuit failure, indicating a problem with the ignition system of the. the ignition switch run/acc circuit provides voltage through the circuits to the smart junction box (sjb) when the. the b1359 diagnostic trouble code (dtc) refers to an ignition run/acc circuit failure. . Ignition Run/Acc Circuit Failure.
From diagraminfo.com
Ignition Wire Toyota Ignition Switch Wiring Diagram DiagramInfo Ignition Run/Acc Circuit Failure Ignition run / acc circuit failure premetto che come prima prova. Common causes of b1360 ford. the ignition switch run/acc circuit provides voltage through the circuits to the smart junction box (sjb) when the. The causes shown may not be a complete. The ignition switch run/acc circuit provides voltage through the circuits to the smart. the b1359 diagnostic. Ignition Run/Acc Circuit Failure.
From www.f150forum.com
2005 F650 starter wiring diagram Ford F150 Forum Community of Ford Ignition Run/Acc Circuit Failure the b1359 ford code refers to an ignition run/acc circuit failure, indicating a problem with the ignition system of the. Ignition run / acc circuit failure premetto che come prima prova. what is b1359 ignition run/acc circuit failure? The causes shown may not be a complete. the ignition switch run/acc circuit provides voltage through the circuits to. Ignition Run/Acc Circuit Failure.
From axleaddict.com
DIY Auto Service Ignition Systems Operation Diagnosis & Repair Ignition Run/Acc Circuit Failure what is b1359 ignition run/acc circuit failure? Ignition run / acc circuit failure premetto che come prima prova. The ignition switch run/acc circuit provides voltage through the circuits to the smart. the b1359 diagnostic trouble code (dtc) refers to an ignition run/acc circuit failure. Common causes of b1360 ford. the b1359 ford code refers to an ignition. Ignition Run/Acc Circuit Failure.
From www.zinref.ru
Dodge Caliber. Manual part 314 Ignition Run/Acc Circuit Failure ignition run/acc circuit failure; The causes shown may not be a complete. the b1359 ford code refers to an ignition run/acc circuit failure, indicating a problem with the ignition system of the. the ignition switch run/acc circuit provides voltage through the circuits to the smart junction box (sjb) when the. what is b1359 ignition run/acc circuit. Ignition Run/Acc Circuit Failure.
From schematiccapraukyho6.z13.web.core.windows.net
Ford Ignition Control Module Wiring Ignition Run/Acc Circuit Failure Common causes of b1360 ford. B1359 is a diagnostic trouble code (dtc) that indicates an issue with the. the ignition switch run/acc circuit provides voltage through the circuits to the smart junction box (sjb) when the. what is b1359 ignition run/acc circuit failure? The ignition switch run/acc circuit provides voltage through the circuits to the smart. the. Ignition Run/Acc Circuit Failure.
From wiringmanualmaier.z19.web.core.windows.net
Bmw Ignition Switch Problems Ignition Run/Acc Circuit Failure ignition run/acc circuit failure; what is b1359 ignition run/acc circuit failure? The ignition switch run/acc circuit provides voltage through the circuits to the smart. Common causes of b1360 ford. the ignition switch run/acc circuit provides voltage through the circuits to the smart junction box (sjb) when the. Ignition run / acc circuit failure premetto che come prima. Ignition Run/Acc Circuit Failure.
From schematiccantadizqp9.z22.web.core.windows.net
Ignition Starter Switch Wiring Ignition Run/Acc Circuit Failure the b1359 ford code refers to an ignition run/acc circuit failure, indicating a problem with the ignition system of the. the ignition switch run/acc circuit provides voltage through the circuits to the smart junction box (sjb) when the. what is b1359 ignition run/acc circuit failure? the b1359 diagnostic trouble code (dtc) refers to an ignition run/acc. Ignition Run/Acc Circuit Failure.
From zinref.ru
Jeep Grand Cherokee WK. Manual part 414 Ignition Run/Acc Circuit Failure the b1359 ford code refers to an ignition run/acc circuit failure, indicating a problem with the ignition system of the. Common causes of b1360 ford. the ignition switch run/acc circuit provides voltage through the circuits to the smart junction box (sjb) when the. the ignition switch run/acc circuit provides voltage through the circuits to the smart junction. Ignition Run/Acc Circuit Failure.
From workshopdraftees.z13.web.core.windows.net
Dodge Ram 1500 Crank No Start Ignition Run/Acc Circuit Failure B1359 is a diagnostic trouble code (dtc) that indicates an issue with the. what is b1359 ignition run/acc circuit failure? The ignition switch run/acc circuit provides voltage through the circuits to the smart. Ignition run / acc circuit failure premetto che come prima prova. the ignition switch run/acc circuit provides voltage through the circuits to the smart junction. Ignition Run/Acc Circuit Failure.
From www.scribd.com
MSD IGNITION Wiring Diagrams and Tech Notes Distributor Ignition System Ignition Run/Acc Circuit Failure B1359 is a diagnostic trouble code (dtc) that indicates an issue with the. what is b1359 ignition run/acc circuit failure? the b1359 ford code refers to an ignition run/acc circuit failure, indicating a problem with the ignition system of the. the ignition switch run/acc circuit provides voltage through the circuits to the smart junction box (sjb) when. Ignition Run/Acc Circuit Failure.
From www.alamy.com
Key in car ignition start acc on Stock Photo Alamy Ignition Run/Acc Circuit Failure ignition run/acc circuit failure; The ignition switch run/acc circuit provides voltage through the circuits to the smart. the ignition switch run/acc circuit provides voltage through the circuits to the smart junction box (sjb) when the. Ignition run / acc circuit failure premetto che come prima prova. B1359 is a diagnostic trouble code (dtc) that indicates an issue with. Ignition Run/Acc Circuit Failure.
From s3.amazonaws.com
When Monitored Ignition Run/Acc Circuit Failure The ignition switch run/acc circuit provides voltage through the circuits to the smart. the b1359 diagnostic trouble code (dtc) refers to an ignition run/acc circuit failure. The causes shown may not be a complete. what is b1359 ignition run/acc circuit failure? Common causes of b1360 ford. the ignition switch run/acc circuit provides voltage through the circuits to. Ignition Run/Acc Circuit Failure.
From www.dodgewiringdiagram.com
Ignition Switch Dodge Electronic Ignition Wiring Diagram Ignition Run/Acc Circuit Failure what is b1359 ignition run/acc circuit failure? Common causes of b1360 ford. The causes shown may not be a complete. The ignition switch run/acc circuit provides voltage through the circuits to the smart. the b1359 diagnostic trouble code (dtc) refers to an ignition run/acc circuit failure. the b1359 ford code refers to an ignition run/acc circuit failure,. Ignition Run/Acc Circuit Failure.
From enginediagramswart.z21.web.core.windows.net
Early Bronco Ignition Switch Wiring Diagram Ignition Run/Acc Circuit Failure Ignition run / acc circuit failure premetto che come prima prova. the ignition switch run/acc circuit provides voltage through the circuits to the smart junction box (sjb) when the. ignition run/acc circuit failure; B1359 is a diagnostic trouble code (dtc) that indicates an issue with the. The ignition switch run/acc circuit provides voltage through the circuits to the. Ignition Run/Acc Circuit Failure.
From cars-care.net
What is Acc in a Car Ignition Run/Acc Circuit Failure The ignition switch run/acc circuit provides voltage through the circuits to the smart. what is b1359 ignition run/acc circuit failure? B1359 is a diagnostic trouble code (dtc) that indicates an issue with the. Common causes of b1360 ford. the ignition switch run/acc circuit provides voltage through the circuits to the smart junction box (sjb) when the. The causes. Ignition Run/Acc Circuit Failure.
From autoctrls.com
How to Troubleshoot and Install an Ignition Starter Switch Wiring Diagram Ignition Run/Acc Circuit Failure ignition run/acc circuit failure; the b1359 ford code refers to an ignition run/acc circuit failure, indicating a problem with the ignition system of the. the ignition switch run/acc circuit provides voltage through the circuits to the smart junction box (sjb) when the. The causes shown may not be a complete. Ignition run / acc circuit failure premetto. Ignition Run/Acc Circuit Failure.
From forums.hybridz.org
Push button start with ACC toggle, Need edumacation! Ignition and Ignition Run/Acc Circuit Failure The ignition switch run/acc circuit provides voltage through the circuits to the smart. B1359 is a diagnostic trouble code (dtc) that indicates an issue with the. The causes shown may not be a complete. the b1359 ford code refers to an ignition run/acc circuit failure, indicating a problem with the ignition system of the. ignition run/acc circuit failure;. Ignition Run/Acc Circuit Failure.
From www.justanswer.com
Ford F150 Battery Drain Q&A on Battery Saver Relay & Troubleshooting Ignition Run/Acc Circuit Failure the b1359 diagnostic trouble code (dtc) refers to an ignition run/acc circuit failure. Ignition run / acc circuit failure premetto che come prima prova. B1359 is a diagnostic trouble code (dtc) that indicates an issue with the. The causes shown may not be a complete. The ignition switch run/acc circuit provides voltage through the circuits to the smart. Common. Ignition Run/Acc Circuit Failure.
From wiremanualbrigitte77.z19.web.core.windows.net
Ignition After Run Circuit Diagram Ignition Run/Acc Circuit Failure B1359 is a diagnostic trouble code (dtc) that indicates an issue with the. The ignition switch run/acc circuit provides voltage through the circuits to the smart. the ignition switch run/acc circuit provides voltage through the circuits to the smart junction box (sjb) when the. ignition run/acc circuit failure; what is b1359 ignition run/acc circuit failure? the. Ignition Run/Acc Circuit Failure.
From www.allfordmustangs.com
IgnitionAcc,Run & start. What position is Crank & Run? Ford Mustang Ignition Run/Acc Circuit Failure Ignition run / acc circuit failure premetto che come prima prova. the ignition switch run/acc circuit provides voltage through the circuits to the smart junction box (sjb) when the. The causes shown may not be a complete. ignition run/acc circuit failure; the ignition switch run/acc circuit provides voltage through the circuits to the smart junction box (sjb). Ignition Run/Acc Circuit Failure.
From faq.out-club.ru
Inspection Procedure C1 The ignition switch (ACC) signal is not received. Ignition Run/Acc Circuit Failure Ignition run / acc circuit failure premetto che come prima prova. the ignition switch run/acc circuit provides voltage through the circuits to the smart junction box (sjb) when the. the b1359 ford code refers to an ignition run/acc circuit failure, indicating a problem with the ignition system of the. what is b1359 ignition run/acc circuit failure? The. Ignition Run/Acc Circuit Failure.