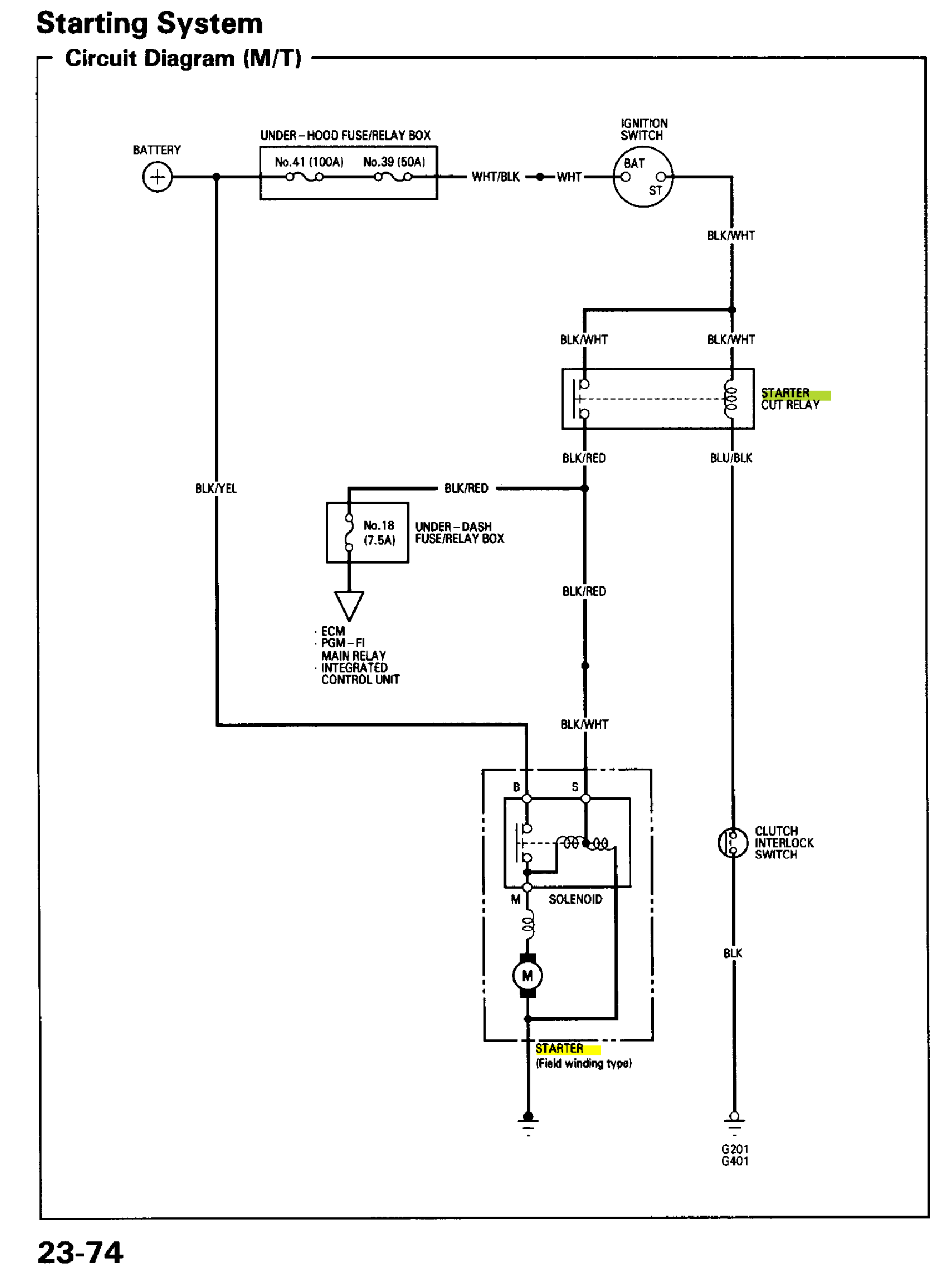
Integra Starter Cut Relay . Ok so i am having start issues and i suspect it's the relay. When i try and start it it cuts the radio off but i'm not getting the starter to turn over, no clicking, nothing. It’ll be under the steering wheel, large, with a large connector on it. Starter cut relay on 2001 integra. Yes, there is a separate (4) pin starter cut relay located @ the left kick panel area next to the moonroof relay When i turn the key i don't hear the motor spinning inside. Watch as i explain about the starter cut relay it is part of why a car would not start after you replace. It is a switch to prevent you from starting your car when it is in gear without the clutch pedal depressed (if manual. Alright so i got everything in and now its just done to electrical troubleshooting.so i replaced all the fuses but under the dash theres. I've been going through the shop. I believe the starter cut relay is another name for the neutral safety switch.
from www.youtube.com
I believe the starter cut relay is another name for the neutral safety switch. Ok so i am having start issues and i suspect it's the relay. It’ll be under the steering wheel, large, with a large connector on it. Starter cut relay on 2001 integra. When i try and start it it cuts the radio off but i'm not getting the starter to turn over, no clicking, nothing. Yes, there is a separate (4) pin starter cut relay located @ the left kick panel area next to the moonroof relay It is a switch to prevent you from starting your car when it is in gear without the clutch pedal depressed (if manual. Watch as i explain about the starter cut relay it is part of why a car would not start after you replace. Alright so i got everything in and now its just done to electrical troubleshooting.so i replaced all the fuses but under the dash theres. I've been going through the shop.
Acura Integra Main Relay, Flashing S3 YouTube
Integra Starter Cut Relay I've been going through the shop. Watch as i explain about the starter cut relay it is part of why a car would not start after you replace. I believe the starter cut relay is another name for the neutral safety switch. It’ll be under the steering wheel, large, with a large connector on it. Yes, there is a separate (4) pin starter cut relay located @ the left kick panel area next to the moonroof relay When i try and start it it cuts the radio off but i'm not getting the starter to turn over, no clicking, nothing. When i turn the key i don't hear the motor spinning inside. Alright so i got everything in and now its just done to electrical troubleshooting.so i replaced all the fuses but under the dash theres. I've been going through the shop. Starter cut relay on 2001 integra. It is a switch to prevent you from starting your car when it is in gear without the clutch pedal depressed (if manual. Ok so i am having start issues and i suspect it's the relay.
From ar.inspiredpencil.com
1995 Honda Accord Starter Relay Integra Starter Cut Relay When i turn the key i don't hear the motor spinning inside. Starter cut relay on 2001 integra. I believe the starter cut relay is another name for the neutral safety switch. Watch as i explain about the starter cut relay it is part of why a car would not start after you replace. It’ll be under the steering wheel,. Integra Starter Cut Relay.
From www.youtube.com
Main Relay Acura Integra location YouTube Integra Starter Cut Relay I've been going through the shop. Watch as i explain about the starter cut relay it is part of why a car would not start after you replace. Alright so i got everything in and now its just done to electrical troubleshooting.so i replaced all the fuses but under the dash theres. Yes, there is a separate (4) pin starter. Integra Starter Cut Relay.
From acurazine.com
Where's the starter cut relay ? AcuraZine Acura Enthusiast Community Integra Starter Cut Relay I've been going through the shop. Watch as i explain about the starter cut relay it is part of why a car would not start after you replace. Ok so i am having start issues and i suspect it's the relay. I believe the starter cut relay is another name for the neutral safety switch. When i turn the key. Integra Starter Cut Relay.
From www.atkinsrotary.com
9395 Rx7 Starter Cut Relay (H30267740) Integra Starter Cut Relay Alright so i got everything in and now its just done to electrical troubleshooting.so i replaced all the fuses but under the dash theres. When i turn the key i don't hear the motor spinning inside. I've been going through the shop. Ok so i am having start issues and i suspect it's the relay. It’ll be under the steering. Integra Starter Cut Relay.
From www.youtube.com
Acura Integra Main Relay, Flashing S3 YouTube Integra Starter Cut Relay I've been going through the shop. It is a switch to prevent you from starting your car when it is in gear without the clutch pedal depressed (if manual. Yes, there is a separate (4) pin starter cut relay located @ the left kick panel area next to the moonroof relay When i turn the key i don't hear the. Integra Starter Cut Relay.
From moonlightttttt.blogspot.com
Main Relay Acura Integra Diy Low Cost Main Relay Replacemet Upgrade Integra Starter Cut Relay Yes, there is a separate (4) pin starter cut relay located @ the left kick panel area next to the moonroof relay It is a switch to prevent you from starting your car when it is in gear without the clutch pedal depressed (if manual. When i turn the key i don't hear the motor spinning inside. It’ll be under. Integra Starter Cut Relay.
From www.baboon.eu
Honda NC 700 D Integra 20122013 (RC62 NC700D) Starter Solenoid (Relay Integra Starter Cut Relay It is a switch to prevent you from starting your car when it is in gear without the clutch pedal depressed (if manual. It’ll be under the steering wheel, large, with a large connector on it. Starter cut relay on 2001 integra. When i try and start it it cuts the radio off but i'm not getting the starter to. Integra Starter Cut Relay.
From www.youtube.com
Honda Acura, Accord, Prelude, Integra, Civic Main Relay Diy Repair Integra Starter Cut Relay Alright so i got everything in and now its just done to electrical troubleshooting.so i replaced all the fuses but under the dash theres. I believe the starter cut relay is another name for the neutral safety switch. It is a switch to prevent you from starting your car when it is in gear without the clutch pedal depressed (if. Integra Starter Cut Relay.
From honda-tech.com
Part number for starter cut relay (PIC included)? HondaTech Honda Integra Starter Cut Relay I believe the starter cut relay is another name for the neutral safety switch. Alright so i got everything in and now its just done to electrical troubleshooting.so i replaced all the fuses but under the dash theres. When i turn the key i don't hear the motor spinning inside. Ok so i am having start issues and i suspect. Integra Starter Cut Relay.
From www.youtube.com
How To Replacing The Starter On My Integra YouTube Integra Starter Cut Relay Ok so i am having start issues and i suspect it's the relay. Yes, there is a separate (4) pin starter cut relay located @ the left kick panel area next to the moonroof relay It’ll be under the steering wheel, large, with a large connector on it. I've been going through the shop. It is a switch to prevent. Integra Starter Cut Relay.
From mechanics.stackexchange.com
starting 95 Integra LS Starter Control Wiring Motor Vehicle Integra Starter Cut Relay It is a switch to prevent you from starting your car when it is in gear without the clutch pedal depressed (if manual. I believe the starter cut relay is another name for the neutral safety switch. When i turn the key i don't hear the motor spinning inside. Ok so i am having start issues and i suspect it's. Integra Starter Cut Relay.
From www.ebay.com
For 19982001 Acura Integra A/C Compressor CutOut Relay 4 Seasons 1999 Integra Starter Cut Relay Starter cut relay on 2001 integra. Alright so i got everything in and now its just done to electrical troubleshooting.so i replaced all the fuses but under the dash theres. It’ll be under the steering wheel, large, with a large connector on it. Watch as i explain about the starter cut relay it is part of why a car would. Integra Starter Cut Relay.
From www.civic-eg.com
How to Install a Car Alarm 3rd Generation Acura Integra DC Integra Starter Cut Relay I've been going through the shop. Alright so i got everything in and now its just done to electrical troubleshooting.so i replaced all the fuses but under the dash theres. It’ll be under the steering wheel, large, with a large connector on it. Watch as i explain about the starter cut relay it is part of why a car would. Integra Starter Cut Relay.
From mechanics.stackexchange.com
starting 95 Integra LS Starter Control Wiring Motor Vehicle Integra Starter Cut Relay Ok so i am having start issues and i suspect it's the relay. When i try and start it it cuts the radio off but i'm not getting the starter to turn over, no clicking, nothing. Watch as i explain about the starter cut relay it is part of why a car would not start after you replace. It’ll be. Integra Starter Cut Relay.
From www.walmart.com
Main Relay 39400 Sm4 003 39400 S1 000 Relays Fully Comptible Auto Integra Starter Cut Relay Ok so i am having start issues and i suspect it's the relay. Watch as i explain about the starter cut relay it is part of why a car would not start after you replace. I believe the starter cut relay is another name for the neutral safety switch. Yes, there is a separate (4) pin starter cut relay located. Integra Starter Cut Relay.
From awaqilaa.blogspot.com
Acura Integra Fan Relay Fuse Location Radiator fan wire going to fuse Integra Starter Cut Relay Watch as i explain about the starter cut relay it is part of why a car would not start after you replace. When i turn the key i don't hear the motor spinning inside. Ok so i am having start issues and i suspect it's the relay. Starter cut relay on 2001 integra. I believe the starter cut relay is. Integra Starter Cut Relay.
From honda-tech.com
Part number for starter cut relay (PIC included)? HondaTech Integra Starter Cut Relay It is a switch to prevent you from starting your car when it is in gear without the clutch pedal depressed (if manual. It’ll be under the steering wheel, large, with a large connector on it. I believe the starter cut relay is another name for the neutral safety switch. Yes, there is a separate (4) pin starter cut relay. Integra Starter Cut Relay.
From honda-tech.com
92 integra ls starter relay? HondaTech Honda Forum Discussion Integra Starter Cut Relay It’ll be under the steering wheel, large, with a large connector on it. Yes, there is a separate (4) pin starter cut relay located @ the left kick panel area next to the moonroof relay I believe the starter cut relay is another name for the neutral safety switch. Ok so i am having start issues and i suspect it's. Integra Starter Cut Relay.
From www.youtube.com
JDM Integra B20 Vtec Build!!!!! Ep 65 How To Replace a Main Relay YouTube Integra Starter Cut Relay I believe the starter cut relay is another name for the neutral safety switch. Ok so i am having start issues and i suspect it's the relay. Yes, there is a separate (4) pin starter cut relay located @ the left kick panel area next to the moonroof relay It’ll be under the steering wheel, large, with a large connector. Integra Starter Cut Relay.
From mechanics.stackexchange.com
starting 95 Integra LS Starter Control Wiring Motor Vehicle Integra Starter Cut Relay I believe the starter cut relay is another name for the neutral safety switch. Alright so i got everything in and now its just done to electrical troubleshooting.so i replaced all the fuses but under the dash theres. Yes, there is a separate (4) pin starter cut relay located @ the left kick panel area next to the moonroof relay. Integra Starter Cut Relay.
From answertion.com
95 Integra LS Starter Procedure to replace plunger and starter Q&A Integra Starter Cut Relay Yes, there is a separate (4) pin starter cut relay located @ the left kick panel area next to the moonroof relay It’ll be under the steering wheel, large, with a large connector on it. Watch as i explain about the starter cut relay it is part of why a car would not start after you replace. When i try. Integra Starter Cut Relay.
From www.justanswer.com
1994 Acura Integra GSR Starter Relay Location & Q&A Integra Starter Cut Relay Starter cut relay on 2001 integra. Watch as i explain about the starter cut relay it is part of why a car would not start after you replace. Alright so i got everything in and now its just done to electrical troubleshooting.so i replaced all the fuses but under the dash theres. It is a switch to prevent you from. Integra Starter Cut Relay.
From www.civic-eg.com
How to Install a Car Alarm 3rd Generation Acura Integra DC Integra Starter Cut Relay It is a switch to prevent you from starting your car when it is in gear without the clutch pedal depressed (if manual. It’ll be under the steering wheel, large, with a large connector on it. When i try and start it it cuts the radio off but i'm not getting the starter to turn over, no clicking, nothing. Alright. Integra Starter Cut Relay.
From www.team-integra.net
starter probtotally stumped please help. Team Integra Forums Integra Starter Cut Relay Starter cut relay on 2001 integra. Watch as i explain about the starter cut relay it is part of why a car would not start after you replace. I believe the starter cut relay is another name for the neutral safety switch. When i try and start it it cuts the radio off but i'm not getting the starter to. Integra Starter Cut Relay.
From www.justanswer.com
Q&A Acura Integra Starter Relay Location 1990 & 1995 Hatchback Models Integra Starter Cut Relay Ok so i am having start issues and i suspect it's the relay. I've been going through the shop. It’ll be under the steering wheel, large, with a large connector on it. Alright so i got everything in and now its just done to electrical troubleshooting.so i replaced all the fuses but under the dash theres. When i turn the. Integra Starter Cut Relay.
From civic-eg.com
How to Install a Car Alarm 3rd Generation Acura Integra DC Integra Starter Cut Relay Starter cut relay on 2001 integra. Watch as i explain about the starter cut relay it is part of why a car would not start after you replace. It’ll be under the steering wheel, large, with a large connector on it. I believe the starter cut relay is another name for the neutral safety switch. I've been going through the. Integra Starter Cut Relay.
From honda-tech.com
How to disconnect 1994 1997 Honda Accord LX starter relay HondaTech Integra Starter Cut Relay Alright so i got everything in and now its just done to electrical troubleshooting.so i replaced all the fuses but under the dash theres. When i turn the key i don't hear the motor spinning inside. Ok so i am having start issues and i suspect it's the relay. I've been going through the shop. Yes, there is a separate. Integra Starter Cut Relay.
From www.justanswer.com
Q&A Acura Integra Starter Relay Location 1990 & 1995 Hatchback Models Integra Starter Cut Relay It’ll be under the steering wheel, large, with a large connector on it. Ok so i am having start issues and i suspect it's the relay. It is a switch to prevent you from starting your car when it is in gear without the clutch pedal depressed (if manual. Starter cut relay on 2001 integra. Watch as i explain about. Integra Starter Cut Relay.
From www.scribd.com
Starter Cut Relay PDF PDF Relay Machines Integra Starter Cut Relay Alright so i got everything in and now its just done to electrical troubleshooting.so i replaced all the fuses but under the dash theres. I've been going through the shop. It’ll be under the steering wheel, large, with a large connector on it. Watch as i explain about the starter cut relay it is part of why a car would. Integra Starter Cut Relay.
From www.youtube.com
How to find main relay acura integra 1995 YouTube Integra Starter Cut Relay When i turn the key i don't hear the motor spinning inside. Ok so i am having start issues and i suspect it's the relay. Watch as i explain about the starter cut relay it is part of why a car would not start after you replace. It is a switch to prevent you from starting your car when it. Integra Starter Cut Relay.
From www.team-integra.net
teg wont start with key, need help Team Integra Forums Integra Starter Cut Relay I've been going through the shop. It’ll be under the steering wheel, large, with a large connector on it. Yes, there is a separate (4) pin starter cut relay located @ the left kick panel area next to the moonroof relay When i turn the key i don't hear the motor spinning inside. Alright so i got everything in and. Integra Starter Cut Relay.
From www.youtube.com
Starter Relay Location for 1991 Integra YouTube Integra Starter Cut Relay Watch as i explain about the starter cut relay it is part of why a car would not start after you replace. Yes, there is a separate (4) pin starter cut relay located @ the left kick panel area next to the moonroof relay It’ll be under the steering wheel, large, with a large connector on it. I believe the. Integra Starter Cut Relay.
From www.driveaccord.net
starter cut relay location Drive Accord Honda Forums Integra Starter Cut Relay It is a switch to prevent you from starting your car when it is in gear without the clutch pedal depressed (if manual. Watch as i explain about the starter cut relay it is part of why a car would not start after you replace. When i try and start it it cuts the radio off but i'm not getting. Integra Starter Cut Relay.
From www.civic-eg.com
How to Install a Car Alarm 3rd Generation Acura Integra DC Integra Starter Cut Relay Watch as i explain about the starter cut relay it is part of why a car would not start after you replace. It is a switch to prevent you from starting your car when it is in gear without the clutch pedal depressed (if manual. I believe the starter cut relay is another name for the neutral safety switch. It’ll. Integra Starter Cut Relay.
From honda-tech.com
Part number for starter cut relay (PIC included)? HondaTech Honda Integra Starter Cut Relay It’ll be under the steering wheel, large, with a large connector on it. Alright so i got everything in and now its just done to electrical troubleshooting.so i replaced all the fuses but under the dash theres. When i try and start it it cuts the radio off but i'm not getting the starter to turn over, no clicking, nothing.. Integra Starter Cut Relay.