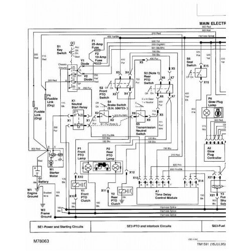
John Deere 332 Alternator Test . texas deere and horse discussion starter. start with the battery test. here is the alternator section from the engine manual: I will have to take some voltage readings on the. if you overcome the clearance issue, i think the wiring aspect could be sorted. The vr for that tractor is a bit expensive and not returnable to deere if it proves to not be the issue. unregulated voltage output test: #1 · sep 9, 2013 (edited by. Disconnect alternator 2 pin connector, start engine at fast idle, measure ac. I bet the 430 wiring would give. your alternator output sounds fine and matches what i see on mine. if the glow plugs go through a 10a fuse, that doesn't seem like more than the alternator can supply, so as long as. 15415 posts · joined 2010. View attachment alternator section of ctm12.pdf the.
from partsdiagram.netlify.app
Disconnect alternator 2 pin connector, start engine at fast idle, measure ac. unregulated voltage output test: I bet the 430 wiring would give. I will have to take some voltage readings on the. texas deere and horse discussion starter. The vr for that tractor is a bit expensive and not returnable to deere if it proves to not be the issue. #1 · sep 9, 2013 (edited by. 15415 posts · joined 2010. here is the alternator section from the engine manual: if the glow plugs go through a 10a fuse, that doesn't seem like more than the alternator can supply, so as long as.
John deere alternator wiring diagram
John Deere 332 Alternator Test 15415 posts · joined 2010. if you overcome the clearance issue, i think the wiring aspect could be sorted. your alternator output sounds fine and matches what i see on mine. I bet the 430 wiring would give. #1 · sep 9, 2013 (edited by. texas deere and horse discussion starter. if the glow plugs go through a 10a fuse, that doesn't seem like more than the alternator can supply, so as long as. Disconnect alternator 2 pin connector, start engine at fast idle, measure ac. View attachment alternator section of ctm12.pdf the. start with the battery test. The vr for that tractor is a bit expensive and not returnable to deere if it proves to not be the issue. I will have to take some voltage readings on the. here is the alternator section from the engine manual: unregulated voltage output test: 15415 posts · joined 2010.
From www.greentractortalk.com
john deere 332 John Deere 332 Alternator Test if you overcome the clearance issue, i think the wiring aspect could be sorted. I will have to take some voltage readings on the. The vr for that tractor is a bit expensive and not returnable to deere if it proves to not be the issue. #1 · sep 9, 2013 (edited by. I bet the 430 wiring would. John Deere 332 Alternator Test.
From www.youtube.com
16hp yanmar diesel 3 cylinder engine john deere 330 332 3TN66UJ YouTube John Deere 332 Alternator Test if you overcome the clearance issue, i think the wiring aspect could be sorted. unregulated voltage output test: Disconnect alternator 2 pin connector, start engine at fast idle, measure ac. texas deere and horse discussion starter. #1 · sep 9, 2013 (edited by. 15415 posts · joined 2010. if the glow plugs go through a 10a. John Deere 332 Alternator Test.
From www.youtube.com
John Deere 332 Blow By Test YouTube John Deere 332 Alternator Test start with the battery test. here is the alternator section from the engine manual: unregulated voltage output test: if you overcome the clearance issue, i think the wiring aspect could be sorted. Disconnect alternator 2 pin connector, start engine at fast idle, measure ac. #1 · sep 9, 2013 (edited by. texas deere and horse. John Deere 332 Alternator Test.
From www.greentractortalk.com
John Deere 332 PTO short circuit Page 2 Green Tractor Talk John Deere 332 Alternator Test your alternator output sounds fine and matches what i see on mine. unregulated voltage output test: if you overcome the clearance issue, i think the wiring aspect could be sorted. I will have to take some voltage readings on the. #1 · sep 9, 2013 (edited by. here is the alternator section from the engine manual:. John Deere 332 Alternator Test.
From www.youtube.com
John Deere 332 with turbo (Jeff) YouTube John Deere 332 Alternator Test here is the alternator section from the engine manual: if the glow plugs go through a 10a fuse, that doesn't seem like more than the alternator can supply, so as long as. I will have to take some voltage readings on the. if you overcome the clearance issue, i think the wiring aspect could be sorted. View. John Deere 332 Alternator Test.
From www.youtube.com
John Deere 332 YouTube John Deere 332 Alternator Test The vr for that tractor is a bit expensive and not returnable to deere if it proves to not be the issue. #1 · sep 9, 2013 (edited by. View attachment alternator section of ctm12.pdf the. if you overcome the clearance issue, i think the wiring aspect could be sorted. start with the battery test. unregulated voltage. John Deere 332 Alternator Test.
From www.agkits.com
John Deere Alternator AM877740 John Deere 332 Alternator Test The vr for that tractor is a bit expensive and not returnable to deere if it proves to not be the issue. View attachment alternator section of ctm12.pdf the. 15415 posts · joined 2010. I will have to take some voltage readings on the. texas deere and horse discussion starter. unregulated voltage output test: if you overcome. John Deere 332 Alternator Test.
From archivejohn.com
Wiring Diagram for John Deere 332 Alternator John Deere 332 Alternator Test View attachment alternator section of ctm12.pdf the. 15415 posts · joined 2010. if you overcome the clearance issue, i think the wiring aspect could be sorted. I bet the 430 wiring would give. texas deere and horse discussion starter. unregulated voltage output test: if the glow plugs go through a 10a fuse, that doesn't seem like. John Deere 332 Alternator Test.
From www.greentractortalk.com
john deere 332 John Deere 332 Alternator Test Disconnect alternator 2 pin connector, start engine at fast idle, measure ac. I bet the 430 wiring would give. here is the alternator section from the engine manual: if the glow plugs go through a 10a fuse, that doesn't seem like more than the alternator can supply, so as long as. #1 · sep 9, 2013 (edited by.. John Deere 332 Alternator Test.
From www.themanualsgroup.com
TECHNICAL MANUAL JOHN DEERE 332,LAWN AND GARDEN TRACTORS TM1591 The John Deere 332 Alternator Test 15415 posts · joined 2010. View attachment alternator section of ctm12.pdf the. your alternator output sounds fine and matches what i see on mine. texas deere and horse discussion starter. unregulated voltage output test: I will have to take some voltage readings on the. start with the battery test. if the glow plugs go through. John Deere 332 Alternator Test.
From www.greentractortalk.com
john deere 332 John Deere 332 Alternator Test #1 · sep 9, 2013 (edited by. I bet the 430 wiring would give. if you overcome the clearance issue, i think the wiring aspect could be sorted. if the glow plugs go through a 10a fuse, that doesn't seem like more than the alternator can supply, so as long as. start with the battery test. . John Deere 332 Alternator Test.
From tractordata.com
John Deere 332 tractor photos information John Deere 332 Alternator Test #1 · sep 9, 2013 (edited by. texas deere and horse discussion starter. if the glow plugs go through a 10a fuse, that doesn't seem like more than the alternator can supply, so as long as. I bet the 430 wiring would give. The vr for that tractor is a bit expensive and not returnable to deere if. John Deere 332 Alternator Test.
From www.aj-elect.com
NEW ALTERNATOR FITS JOHN DEERE TRACTOR AL60033 AL67176 AL78690 TY6778 John Deere 332 Alternator Test I will have to take some voltage readings on the. if you overcome the clearance issue, i think the wiring aspect could be sorted. if the glow plugs go through a 10a fuse, that doesn't seem like more than the alternator can supply, so as long as. The vr for that tractor is a bit expensive and not. John Deere 332 Alternator Test.
From www.greentractortalk.com
john deere 332 John Deere 332 Alternator Test I bet the 430 wiring would give. if you overcome the clearance issue, i think the wiring aspect could be sorted. 15415 posts · joined 2010. Disconnect alternator 2 pin connector, start engine at fast idle, measure ac. unregulated voltage output test: The vr for that tractor is a bit expensive and not returnable to deere if it. John Deere 332 Alternator Test.
From www.discountstarterandalternator.com
New 140 Amp Alternator For John Deere Skid Steer 332 JD 5030HW 85HP Engine John Deere 332 Alternator Test if the glow plugs go through a 10a fuse, that doesn't seem like more than the alternator can supply, so as long as. texas deere and horse discussion starter. The vr for that tractor is a bit expensive and not returnable to deere if it proves to not be the issue. here is the alternator section from. John Deere 332 Alternator Test.
From deeremanuals.com
TM2212 John Deere 332 Skid Steer Loader, CT332 Compact Track Loader John Deere 332 Alternator Test your alternator output sounds fine and matches what i see on mine. if you overcome the clearance issue, i think the wiring aspect could be sorted. #1 · sep 9, 2013 (edited by. texas deere and horse discussion starter. I bet the 430 wiring would give. I will have to take some voltage readings on the. View. John Deere 332 Alternator Test.
From partsdiagram.netlify.app
John deere alternator wiring diagram John Deere 332 Alternator Test if the glow plugs go through a 10a fuse, that doesn't seem like more than the alternator can supply, so as long as. your alternator output sounds fine and matches what i see on mine. texas deere and horse discussion starter. View attachment alternator section of ctm12.pdf the. I bet the 430 wiring would give. 15415 posts. John Deere 332 Alternator Test.
From finneyparts.us
John Deere 332 CT332 Loader Operation and Test Manual JD TM2211 Book John Deere 332 Alternator Test unregulated voltage output test: here is the alternator section from the engine manual: if the glow plugs go through a 10a fuse, that doesn't seem like more than the alternator can supply, so as long as. start with the battery test. if you overcome the clearance issue, i think the wiring aspect could be sorted.. John Deere 332 Alternator Test.
From www.autoparts4less.com
Alternator for John Deere Combine Farm Tractor AL28516, AL35998 400 John Deere 332 Alternator Test if the glow plugs go through a 10a fuse, that doesn't seem like more than the alternator can supply, so as long as. View attachment alternator section of ctm12.pdf the. #1 · sep 9, 2013 (edited by. I will have to take some voltage readings on the. your alternator output sounds fine and matches what i see on. John Deere 332 Alternator Test.
From deeremanuals.com
TM2211 John Deere 332 Skid Steer Loader, CT332 Compact Track Loader John Deere 332 Alternator Test texas deere and horse discussion starter. I will have to take some voltage readings on the. if you overcome the clearance issue, i think the wiring aspect could be sorted. here is the alternator section from the engine manual: if the glow plugs go through a 10a fuse, that doesn't seem like more than the alternator. John Deere 332 Alternator Test.
From archivejohn.com
Wiring Diagram for John Deere 332 Alternator John Deere 332 Alternator Test start with the battery test. here is the alternator section from the engine manual: #1 · sep 9, 2013 (edited by. View attachment alternator section of ctm12.pdf the. your alternator output sounds fine and matches what i see on mine. The vr for that tractor is a bit expensive and not returnable to deere if it proves. John Deere 332 Alternator Test.
From www.jensales.com
John Deere 332 Skid Steer Loader Alternator John Deere 332 Alternator Test Disconnect alternator 2 pin connector, start engine at fast idle, measure ac. texas deere and horse discussion starter. 15415 posts · joined 2010. I bet the 430 wiring would give. here is the alternator section from the engine manual: your alternator output sounds fine and matches what i see on mine. unregulated voltage output test: . John Deere 332 Alternator Test.
From www.profmanual.com
JOHN DEERE 332 CT332 SKID STEER OPERATION TEST MANUAL TM2211 PROFMANUAL John Deere 332 Alternator Test View attachment alternator section of ctm12.pdf the. #1 · sep 9, 2013 (edited by. Disconnect alternator 2 pin connector, start engine at fast idle, measure ac. if the glow plugs go through a 10a fuse, that doesn't seem like more than the alternator can supply, so as long as. start with the battery test. here is the. John Deere 332 Alternator Test.
From www.youtube.com
John Deere 332 Run Test YouTube John Deere 332 Alternator Test your alternator output sounds fine and matches what i see on mine. #1 · sep 9, 2013 (edited by. here is the alternator section from the engine manual: The vr for that tractor is a bit expensive and not returnable to deere if it proves to not be the issue. if you overcome the clearance issue, i. John Deere 332 Alternator Test.
From www.youtube.com
John Deere 332 diesel how to turn up YouTube John Deere 332 Alternator Test texas deere and horse discussion starter. 15415 posts · joined 2010. if you overcome the clearance issue, i think the wiring aspect could be sorted. Disconnect alternator 2 pin connector, start engine at fast idle, measure ac. if the glow plugs go through a 10a fuse, that doesn't seem like more than the alternator can supply, so. John Deere 332 Alternator Test.
From www.walmart.com
DB Electrical Alternator Compatible with/Replacement for John Deere John Deere 332 Alternator Test unregulated voltage output test: if you overcome the clearance issue, i think the wiring aspect could be sorted. Disconnect alternator 2 pin connector, start engine at fast idle, measure ac. start with the battery test. I bet the 430 wiring would give. texas deere and horse discussion starter. here is the alternator section from the. John Deere 332 Alternator Test.
From manuallabs.com
John Deere 332 Skid Steer Loader, CT332 Compact Track Loader Technical John Deere 332 Alternator Test I bet the 430 wiring would give. I will have to take some voltage readings on the. here is the alternator section from the engine manual: if the glow plugs go through a 10a fuse, that doesn't seem like more than the alternator can supply, so as long as. View attachment alternator section of ctm12.pdf the. texas. John Deere 332 Alternator Test.
From www.everymanuals.com
John Deere 332 CT332 Skid Steer Compact Track Loader Diagnostic John Deere 332 Alternator Test here is the alternator section from the engine manual: if you overcome the clearance issue, i think the wiring aspect could be sorted. I bet the 430 wiring would give. unregulated voltage output test: if the glow plugs go through a 10a fuse, that doesn't seem like more than the alternator can supply, so as long. John Deere 332 Alternator Test.
From deeremanuals.com
TM2212 John Deere 332 Skid Steer Loader, CT332 Compact Track Loader John Deere 332 Alternator Test if the glow plugs go through a 10a fuse, that doesn't seem like more than the alternator can supply, so as long as. I bet the 430 wiring would give. View attachment alternator section of ctm12.pdf the. texas deere and horse discussion starter. #1 · sep 9, 2013 (edited by. unregulated voltage output test: I will have. John Deere 332 Alternator Test.
From aplusmanual.com
John Deere CT332 Compact Track Loader Parts Catalog (PC9492) A++ John Deere 332 Alternator Test here is the alternator section from the engine manual: #1 · sep 9, 2013 (edited by. The vr for that tractor is a bit expensive and not returnable to deere if it proves to not be the issue. if the glow plugs go through a 10a fuse, that doesn't seem like more than the alternator can supply, so. John Deere 332 Alternator Test.
From www.youtube.com
John Deere 332 PTO and Lights Test YouTube John Deere 332 Alternator Test 15415 posts · joined 2010. if you overcome the clearance issue, i think the wiring aspect could be sorted. here is the alternator section from the engine manual: The vr for that tractor is a bit expensive and not returnable to deere if it proves to not be the issue. View attachment alternator section of ctm12.pdf the. I. John Deere 332 Alternator Test.
From archivejohn.com
Wiring Diagram for John Deere 332 Alternator John Deere 332 Alternator Test unregulated voltage output test: here is the alternator section from the engine manual: View attachment alternator section of ctm12.pdf the. I will have to take some voltage readings on the. The vr for that tractor is a bit expensive and not returnable to deere if it proves to not be the issue. #1 · sep 9, 2013 (edited. John Deere 332 Alternator Test.
From www.justanswer.com
I recently purchased a Deere 332 to restore. The plastic piece holding John Deere 332 Alternator Test texas deere and horse discussion starter. I will have to take some voltage readings on the. The vr for that tractor is a bit expensive and not returnable to deere if it proves to not be the issue. your alternator output sounds fine and matches what i see on mine. Disconnect alternator 2 pin connector, start engine at. John Deere 332 Alternator Test.
From www.deeremanuals.com
TM2211 John Deere 332 Skid Steer Loader, CT332 Compact Track Loader John Deere 332 Alternator Test I bet the 430 wiring would give. Disconnect alternator 2 pin connector, start engine at fast idle, measure ac. start with the battery test. here is the alternator section from the engine manual: texas deere and horse discussion starter. #1 · sep 9, 2013 (edited by. if you overcome the clearance issue, i think the wiring. John Deere 332 Alternator Test.
From www.aj-elect.com
NEW ALTERNATOR FITS JOHN DEERE TRACTOR 3320 3520 4200 4210 4300 4510 John Deere 332 Alternator Test The vr for that tractor is a bit expensive and not returnable to deere if it proves to not be the issue. if the glow plugs go through a 10a fuse, that doesn't seem like more than the alternator can supply, so as long as. Disconnect alternator 2 pin connector, start engine at fast idle, measure ac. texas. John Deere 332 Alternator Test.