Motorguide Great White Parts . view parts diagrams and shop online for 1999 & up : motor guide foot control box base (great white / 700 series) $24.95. We are focused on providing quality parts,. Motor guide saltwater hand control box. Electric trolling motor motorguide great white series. oem parts for great white motorguide electric trolling motor models. marine parts plus has been a supplier of marine parts and accessories since 2007. marine parts plus has been a supplier of marine parts and accessories since 2007. We are focused on providing quality parts,. buy oem parts for motorguide trolling motor motorguide great white series complete trolling motor (model gwb67v / gwt67v) (24 volt) diagram.
from wiringdiagram.2bitboer.com
Electric trolling motor motorguide great white series. view parts diagrams and shop online for 1999 & up : marine parts plus has been a supplier of marine parts and accessories since 2007. We are focused on providing quality parts,. buy oem parts for motorguide trolling motor motorguide great white series complete trolling motor (model gwb67v / gwt67v) (24 volt) diagram. marine parts plus has been a supplier of marine parts and accessories since 2007. motor guide foot control box base (great white / 700 series) $24.95. oem parts for great white motorguide electric trolling motor models. We are focused on providing quality parts,. Motor guide saltwater hand control box.
Great White 82 Wiring Diagram Wiring Diagram
Motorguide Great White Parts Motor guide saltwater hand control box. We are focused on providing quality parts,. Motor guide saltwater hand control box. view parts diagrams and shop online for 1999 & up : buy oem parts for motorguide trolling motor motorguide great white series complete trolling motor (model gwb67v / gwt67v) (24 volt) diagram. marine parts plus has been a supplier of marine parts and accessories since 2007. Electric trolling motor motorguide great white series. oem parts for great white motorguide electric trolling motor models. We are focused on providing quality parts,. motor guide foot control box base (great white / 700 series) $24.95. marine parts plus has been a supplier of marine parts and accessories since 2007.
From www.vansoutboardparts.com
Mercury TROLLING MOTOR Great White Series 1999 & Up Motorguide Great White Parts We are focused on providing quality parts,. motor guide foot control box base (great white / 700 series) $24.95. marine parts plus has been a supplier of marine parts and accessories since 2007. Electric trolling motor motorguide great white series. Motor guide saltwater hand control box. oem parts for great white motorguide electric trolling motor models. We. Motorguide Great White Parts.
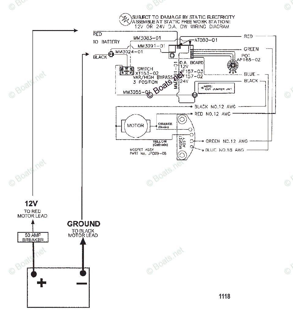
From www.boats.net
Trolling Motor Great White Series OEM Parts Motorguide Great White Parts marine parts plus has been a supplier of marine parts and accessories since 2007. We are focused on providing quality parts,. Motor guide saltwater hand control box. motor guide foot control box base (great white / 700 series) $24.95. Electric trolling motor motorguide great white series. buy oem parts for motorguide trolling motor motorguide great white series. Motorguide Great White Parts.
From www.boats.net
Trolling Motor Great White Series OEM Parts Motorguide Great White Parts Electric trolling motor motorguide great white series. motor guide foot control box base (great white / 700 series) $24.95. marine parts plus has been a supplier of marine parts and accessories since 2007. marine parts plus has been a supplier of marine parts and accessories since 2007. We are focused on providing quality parts,. view parts. Motorguide Great White Parts.
From www.boats.net
Trolling Motor Great White Series OEM Parts Motorguide Great White Parts Electric trolling motor motorguide great white series. Motor guide saltwater hand control box. buy oem parts for motorguide trolling motor motorguide great white series complete trolling motor (model gwb67v / gwt67v) (24 volt) diagram. oem parts for great white motorguide electric trolling motor models. marine parts plus has been a supplier of marine parts and accessories since. Motorguide Great White Parts.
From www.boats.net
Trolling Motor Great White Series OEM Parts Motorguide Great White Parts Electric trolling motor motorguide great white series. view parts diagrams and shop online for 1999 & up : marine parts plus has been a supplier of marine parts and accessories since 2007. motor guide foot control box base (great white / 700 series) $24.95. We are focused on providing quality parts,. We are focused on providing quality. Motorguide Great White Parts.
From motorpartskaetame.blogspot.com
Motor Parts Great White Trolling Motor Parts Motorguide Great White Parts motor guide foot control box base (great white / 700 series) $24.95. Electric trolling motor motorguide great white series. marine parts plus has been a supplier of marine parts and accessories since 2007. We are focused on providing quality parts,. Motor guide saltwater hand control box. buy oem parts for motorguide trolling motor motorguide great white series. Motorguide Great White Parts.
From offerup.com
Motor Guide Great White 67lb Saltwater Trolling Motor 24v. for Sale in Motorguide Great White Parts motor guide foot control box base (great white / 700 series) $24.95. Electric trolling motor motorguide great white series. We are focused on providing quality parts,. marine parts plus has been a supplier of marine parts and accessories since 2007. oem parts for great white motorguide electric trolling motor models. We are focused on providing quality parts,.. Motorguide Great White Parts.
From www.marinepartsplus.com
Marine Parts Plus Trolling Motors Serial Great White Series Motorguide Great White Parts oem parts for great white motorguide electric trolling motor models. We are focused on providing quality parts,. motor guide foot control box base (great white / 700 series) $24.95. buy oem parts for motorguide trolling motor motorguide great white series complete trolling motor (model gwb67v / gwt67v) (24 volt) diagram. marine parts plus has been a. Motorguide Great White Parts.
From www.hitechmarine.com.au
Great White Saltwater Hi Tech Marine Motorguide Great White Parts We are focused on providing quality parts,. oem parts for great white motorguide electric trolling motor models. Electric trolling motor motorguide great white series. marine parts plus has been a supplier of marine parts and accessories since 2007. We are focused on providing quality parts,. marine parts plus has been a supplier of marine parts and accessories. Motorguide Great White Parts.
From www.crowleymarine.com
WIRE DIAGRAM(MODEL GWB52V / GWT52V) Serial Range Motorguide Great White Parts oem parts for great white motorguide electric trolling motor models. Motor guide saltwater hand control box. Electric trolling motor motorguide great white series. motor guide foot control box base (great white / 700 series) $24.95. view parts diagrams and shop online for 1999 & up : buy oem parts for motorguide trolling motor motorguide great white. Motorguide Great White Parts.
From www.marinepartsplus.com
Marine Parts Plus Trolling Motors Serial Salt Water Series Motorguide Great White Parts Electric trolling motor motorguide great white series. Motor guide saltwater hand control box. buy oem parts for motorguide trolling motor motorguide great white series complete trolling motor (model gwb67v / gwt67v) (24 volt) diagram. view parts diagrams and shop online for 1999 & up : oem parts for great white motorguide electric trolling motor models. We are. Motorguide Great White Parts.
From www.sportsmansguide.com
Great White® Digital Saltwater Hand Control, Transom Motorguide Great White Parts oem parts for great white motorguide electric trolling motor models. motor guide foot control box base (great white / 700 series) $24.95. We are focused on providing quality parts,. view parts diagrams and shop online for 1999 & up : marine parts plus has been a supplier of marine parts and accessories since 2007. Electric trolling. Motorguide Great White Parts.
From www.boats.net
Trolling Motor Great White Series OEM Parts Motorguide Great White Parts marine parts plus has been a supplier of marine parts and accessories since 2007. motor guide foot control box base (great white / 700 series) $24.95. marine parts plus has been a supplier of marine parts and accessories since 2007. Electric trolling motor motorguide great white series. Motor guide saltwater hand control box. We are focused on. Motorguide Great White Parts.
From www.sportsmansguide.com
Great White® Digital Saltwater Hand Control Bow Mount Motorguide Great White Parts buy oem parts for motorguide trolling motor motorguide great white series complete trolling motor (model gwb67v / gwt67v) (24 volt) diagram. We are focused on providing quality parts,. We are focused on providing quality parts,. marine parts plus has been a supplier of marine parts and accessories since 2007. marine parts plus has been a supplier of. Motorguide Great White Parts.
From www.marinepartsplus.com
Marine Parts Plus Trolling Motors Serial Great White Series Motorguide Great White Parts marine parts plus has been a supplier of marine parts and accessories since 2007. Motor guide saltwater hand control box. Electric trolling motor motorguide great white series. view parts diagrams and shop online for 1999 & up : motor guide foot control box base (great white / 700 series) $24.95. marine parts plus has been a. Motorguide Great White Parts.
From www.vansoutboardparts.com
Mercury TROLLING MOTOR Great White Series 1999 & Up Motorguide Great White Parts buy oem parts for motorguide trolling motor motorguide great white series complete trolling motor (model gwb67v / gwt67v) (24 volt) diagram. We are focused on providing quality parts,. marine parts plus has been a supplier of marine parts and accessories since 2007. Electric trolling motor motorguide great white series. motor guide foot control box base (great white. Motorguide Great White Parts.
From offerup.com
swhb 71 lb thrust 24 volt trolling motor for Sale in NEW Motorguide Great White Parts oem parts for great white motorguide electric trolling motor models. buy oem parts for motorguide trolling motor motorguide great white series complete trolling motor (model gwb67v / gwt67v) (24 volt) diagram. Motor guide saltwater hand control box. marine parts plus has been a supplier of marine parts and accessories since 2007. We are focused on providing quality. Motorguide Great White Parts.
From www.boats.net
Trolling Motor Great White Series OEM Parts Motorguide Great White Parts Electric trolling motor motorguide great white series. motor guide foot control box base (great white / 700 series) $24.95. Motor guide saltwater hand control box. marine parts plus has been a supplier of marine parts and accessories since 2007. view parts diagrams and shop online for 1999 & up : We are focused on providing quality parts,.. Motorguide Great White Parts.
From wiringdiagram.2bitboer.com
Great White 82 Wiring Diagram Wiring Diagram Motorguide Great White Parts We are focused on providing quality parts,. oem parts for great white motorguide electric trolling motor models. Motor guide saltwater hand control box. buy oem parts for motorguide trolling motor motorguide great white series complete trolling motor (model gwb67v / gwt67v) (24 volt) diagram. view parts diagrams and shop online for 1999 & up : motor. Motorguide Great White Parts.
From www.boats.net
Trolling Motor Great White Series OEM Parts Motorguide Great White Parts We are focused on providing quality parts,. view parts diagrams and shop online for 1999 & up : buy oem parts for motorguide trolling motor motorguide great white series complete trolling motor (model gwb67v / gwt67v) (24 volt) diagram. marine parts plus has been a supplier of marine parts and accessories since 2007. motor guide foot. Motorguide Great White Parts.
From www.vansoutboardparts.com
Mercury TROLLING MOTOR Great White Series 1999 & Up Motorguide Great White Parts We are focused on providing quality parts,. motor guide foot control box base (great white / 700 series) $24.95. oem parts for great white motorguide electric trolling motor models. view parts diagrams and shop online for 1999 & up : marine parts plus has been a supplier of marine parts and accessories since 2007. buy. Motorguide Great White Parts.
From offerup.com
Great White 82 lb. Saltwater Bow Mount Trolling Motor 60 Motorguide Great White Parts marine parts plus has been a supplier of marine parts and accessories since 2007. Motor guide saltwater hand control box. oem parts for great white motorguide electric trolling motor models. motor guide foot control box base (great white / 700 series) $24.95. buy oem parts for motorguide trolling motor motorguide great white series complete trolling motor. Motorguide Great White Parts.
From www.pensacolafishingforum.com
GreatWhite 24v 82lb Trolling Motor Pensacola Fishing Forum Motorguide Great White Parts view parts diagrams and shop online for 1999 & up : Motor guide saltwater hand control box. motor guide foot control box base (great white / 700 series) $24.95. marine parts plus has been a supplier of marine parts and accessories since 2007. We are focused on providing quality parts,. buy oem parts for motorguide trolling. Motorguide Great White Parts.
From www.boats.net
Trolling Motor Great White Series OEM Parts Motorguide Great White Parts Motor guide saltwater hand control box. Electric trolling motor motorguide great white series. We are focused on providing quality parts,. marine parts plus has been a supplier of marine parts and accessories since 2007. marine parts plus has been a supplier of marine parts and accessories since 2007. oem parts for great white motorguide electric trolling motor. Motorguide Great White Parts.
From motorpartskaetame.blogspot.com
Motor Parts Great White Trolling Motor Parts Motorguide Great White Parts Motor guide saltwater hand control box. We are focused on providing quality parts,. marine parts plus has been a supplier of marine parts and accessories since 2007. We are focused on providing quality parts,. view parts diagrams and shop online for 1999 & up : marine parts plus has been a supplier of marine parts and accessories. Motorguide Great White Parts.
From www.boats.net
Trolling Motor Great White Series OEM Parts Motorguide Great White Parts buy oem parts for motorguide trolling motor motorguide great white series complete trolling motor (model gwb67v / gwt67v) (24 volt) diagram. oem parts for great white motorguide electric trolling motor models. We are focused on providing quality parts,. marine parts plus has been a supplier of marine parts and accessories since 2007. Motor guide saltwater hand control. Motorguide Great White Parts.
From www.boats.net
Trolling Motor Great White Series OEM Parts Motorguide Great White Parts motor guide foot control box base (great white / 700 series) $24.95. Electric trolling motor motorguide great white series. marine parts plus has been a supplier of marine parts and accessories since 2007. We are focused on providing quality parts,. view parts diagrams and shop online for 1999 & up : oem parts for great white. Motorguide Great White Parts.
From www.boats.net
Trolling Motor Great White Series OEM Parts Motorguide Great White Parts marine parts plus has been a supplier of marine parts and accessories since 2007. view parts diagrams and shop online for 1999 & up : buy oem parts for motorguide trolling motor motorguide great white series complete trolling motor (model gwb67v / gwt67v) (24 volt) diagram. marine parts plus has been a supplier of marine parts. Motorguide Great White Parts.
From www.boats.net
Trolling Motor Great White Series OEM Parts Motorguide Great White Parts Motor guide saltwater hand control box. oem parts for great white motorguide electric trolling motor models. We are focused on providing quality parts,. marine parts plus has been a supplier of marine parts and accessories since 2007. We are focused on providing quality parts,. motor guide foot control box base (great white / 700 series) $24.95. . Motorguide Great White Parts.
From www.vansoutboardparts.com
Mercury TROLLING MOTOR Great White Series 1999 & Up Motorguide Great White Parts marine parts plus has been a supplier of marine parts and accessories since 2007. marine parts plus has been a supplier of marine parts and accessories since 2007. Motor guide saltwater hand control box. buy oem parts for motorguide trolling motor motorguide great white series complete trolling motor (model gwb67v / gwt67v) (24 volt) diagram. Electric trolling. Motorguide Great White Parts.
From www.boats.net
Trolling Motor Great White Series OEM Parts Motorguide Great White Parts buy oem parts for motorguide trolling motor motorguide great white series complete trolling motor (model gwb67v / gwt67v) (24 volt) diagram. view parts diagrams and shop online for 1999 & up : marine parts plus has been a supplier of marine parts and accessories since 2007. motor guide foot control box base (great white / 700. Motorguide Great White Parts.
From www.vansoutboardparts.com
Mercury TROLLING MOTOR Great White Series 1999 & Up Motorguide Great White Parts marine parts plus has been a supplier of marine parts and accessories since 2007. oem parts for great white motorguide electric trolling motor models. view parts diagrams and shop online for 1999 & up : Electric trolling motor motorguide great white series. marine parts plus has been a supplier of marine parts and accessories since 2007.. Motorguide Great White Parts.
From www.boats.net
Trolling Motor Great White Series OEM Parts Motorguide Great White Parts marine parts plus has been a supplier of marine parts and accessories since 2007. buy oem parts for motorguide trolling motor motorguide great white series complete trolling motor (model gwb67v / gwt67v) (24 volt) diagram. view parts diagrams and shop online for 1999 & up : We are focused on providing quality parts,. Electric trolling motor motorguide. Motorguide Great White Parts.
From www.bdoutdoors.com
great white trolling motor saltwater..71pounds..50inch shaft Motorguide Great White Parts motor guide foot control box base (great white / 700 series) $24.95. buy oem parts for motorguide trolling motor motorguide great white series complete trolling motor (model gwb67v / gwt67v) (24 volt) diagram. We are focused on providing quality parts,. Electric trolling motor motorguide great white series. Motor guide saltwater hand control box. marine parts plus has. Motorguide Great White Parts.
From www.2040-parts.com
Sell GreatWhite Wireless SaltwaterTrolling Motor W75 48 Motorguide Great White Parts view parts diagrams and shop online for 1999 & up : We are focused on providing quality parts,. Electric trolling motor motorguide great white series. Motor guide saltwater hand control box. oem parts for great white motorguide electric trolling motor models. We are focused on providing quality parts,. marine parts plus has been a supplier of marine. Motorguide Great White Parts.