Kubota Glow Plug Cross Reference . These are the original glow plugs from a b6000. My mahindra tractor uses an ngk glow plug but the. glow, plug to fit kubota® for tractor. if kubota is like some other brand tractors there won't be a cross reference. chart appears in the print versions of the ngk car spark plug and diesel glow plug & horticultural catalogues nov. at kubota parts australia, we stock a full range of aftermarket kubota engine glow plugs. They measure 971mω and 989mω which would. Search this spark plug cross reference with more than 90000 models. Search this spark plug cross reference with more than 90000 models. Search this spark plug cross reference with more than 90000 models.
from kdi-ppi.com
glow, plug to fit kubota® for tractor. Search this spark plug cross reference with more than 90000 models. These are the original glow plugs from a b6000. if kubota is like some other brand tractors there won't be a cross reference. Search this spark plug cross reference with more than 90000 models. chart appears in the print versions of the ngk car spark plug and diesel glow plug & horticultural catalogues nov. My mahindra tractor uses an ngk glow plug but the. Search this spark plug cross reference with more than 90000 models. They measure 971mω and 989mω which would. at kubota parts australia, we stock a full range of aftermarket kubota engine glow plugs.
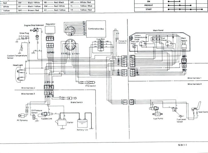
StepbyStep Guide to Kubota Glow Plug Wiring Diagram
Kubota Glow Plug Cross Reference They measure 971mω and 989mω which would. My mahindra tractor uses an ngk glow plug but the. glow, plug to fit kubota® for tractor. Search this spark plug cross reference with more than 90000 models. These are the original glow plugs from a b6000. chart appears in the print versions of the ngk car spark plug and diesel glow plug & horticultural catalogues nov. at kubota parts australia, we stock a full range of aftermarket kubota engine glow plugs. if kubota is like some other brand tractors there won't be a cross reference. They measure 971mω and 989mω which would. Search this spark plug cross reference with more than 90000 models. Search this spark plug cross reference with more than 90000 models.
From www.zenithglowplugs.com
Glow plug, Glow plug KUBOTA 1907765513, KUBOTA 1907765513 Glow plugs Kubota Glow Plug Cross Reference chart appears in the print versions of the ngk car spark plug and diesel glow plug & horticultural catalogues nov. My mahindra tractor uses an ngk glow plug but the. Search this spark plug cross reference with more than 90000 models. These are the original glow plugs from a b6000. glow, plug to fit kubota® for tractor. . Kubota Glow Plug Cross Reference.
From traktor.com.pl
Glow plug 78.60 mm Kubota KH, Kubota L, Kubota M Kubota Glow Plug Cross Reference Search this spark plug cross reference with more than 90000 models. chart appears in the print versions of the ngk car spark plug and diesel glow plug & horticultural catalogues nov. glow, plug to fit kubota® for tractor. Search this spark plug cross reference with more than 90000 models. My mahindra tractor uses an ngk glow plug but. Kubota Glow Plug Cross Reference.
From ku-part.com
1G41065510 Kubota GLOW PLUG Kubota Glow Plug Cross Reference My mahindra tractor uses an ngk glow plug but the. Search this spark plug cross reference with more than 90000 models. at kubota parts australia, we stock a full range of aftermarket kubota engine glow plugs. if kubota is like some other brand tractors there won't be a cross reference. These are the original glow plugs from a. Kubota Glow Plug Cross Reference.
From www.daihoparts.com
Glow plug for Kubota D1402DI 10.5V Kubota Glow Plug Cross Reference They measure 971mω and 989mω which would. glow, plug to fit kubota® for tractor. chart appears in the print versions of the ngk car spark plug and diesel glow plug & horticultural catalogues nov. Search this spark plug cross reference with more than 90000 models. at kubota parts australia, we stock a full range of aftermarket kubota. Kubota Glow Plug Cross Reference.
From circuitdiagrambanes.z21.web.core.windows.net
Kubota Glow Plug Wiring Diagram Kubota Glow Plug Cross Reference Search this spark plug cross reference with more than 90000 models. Search this spark plug cross reference with more than 90000 models. if kubota is like some other brand tractors there won't be a cross reference. glow, plug to fit kubota® for tractor. Search this spark plug cross reference with more than 90000 models. They measure 971mω and. Kubota Glow Plug Cross Reference.
From ku-part.com
1G67965512 Kubota PLUG,GLOW Kubota Glow Plug Cross Reference at kubota parts australia, we stock a full range of aftermarket kubota engine glow plugs. They measure 971mω and 989mω which would. My mahindra tractor uses an ngk glow plug but the. Search this spark plug cross reference with more than 90000 models. if kubota is like some other brand tractors there won't be a cross reference. These. Kubota Glow Plug Cross Reference.
From minitractorshop.com
glow plug original Kubota Kubota Glow Plug Cross Reference My mahindra tractor uses an ngk glow plug but the. Search this spark plug cross reference with more than 90000 models. if kubota is like some other brand tractors there won't be a cross reference. Search this spark plug cross reference with more than 90000 models. They measure 971mω and 989mω which would. chart appears in the print. Kubota Glow Plug Cross Reference.
From www.sparkplug-crossreference.com
Kubota 1595165512 Alternative glow plugs Kubota Glow Plug Cross Reference My mahindra tractor uses an ngk glow plug but the. at kubota parts australia, we stock a full range of aftermarket kubota engine glow plugs. They measure 971mω and 989mω which would. These are the original glow plugs from a b6000. if kubota is like some other brand tractors there won't be a cross reference. Search this spark. Kubota Glow Plug Cross Reference.
From www.fridayparts.com
buy Glow Plug 1628165510 for Kubota Excavator B2320 B26 B2620 B2920 Kubota Glow Plug Cross Reference at kubota parts australia, we stock a full range of aftermarket kubota engine glow plugs. Search this spark plug cross reference with more than 90000 models. These are the original glow plugs from a b6000. Search this spark plug cross reference with more than 90000 models. chart appears in the print versions of the ngk car spark plug. Kubota Glow Plug Cross Reference.
From www.zenithglowplugs.com
Glow plug, Glow plug KUBOTA 1522165513, KUBOTA 1522165513 Glow plugs Kubota Glow Plug Cross Reference if kubota is like some other brand tractors there won't be a cross reference. Search this spark plug cross reference with more than 90000 models. These are the original glow plugs from a b6000. They measure 971mω and 989mω which would. chart appears in the print versions of the ngk car spark plug and diesel glow plug &. Kubota Glow Plug Cross Reference.
From www.technidiscount.com
Glow plug ngk ye11 kubota yanmar 1628165511 1628165511 / kubota Kubota Glow Plug Cross Reference They measure 971mω and 989mω which would. if kubota is like some other brand tractors there won't be a cross reference. These are the original glow plugs from a b6000. at kubota parts australia, we stock a full range of aftermarket kubota engine glow plugs. chart appears in the print versions of the ngk car spark plug. Kubota Glow Plug Cross Reference.
From www.stavros-savva-co-ltd.com.cy
Kubota Glow Plug Y1071 B6000 Stavros Savva Co Ltd Kubota Glow Plug Cross Reference Search this spark plug cross reference with more than 90000 models. Search this spark plug cross reference with more than 90000 models. My mahindra tractor uses an ngk glow plug but the. Search this spark plug cross reference with more than 90000 models. if kubota is like some other brand tractors there won't be a cross reference. chart. Kubota Glow Plug Cross Reference.
From www.zenithglowplugs.com
Glow plug, Glow plug KUBOTA YE16(11V), KUBOTA YE16(11V) Glow plugs Kubota Glow Plug Cross Reference These are the original glow plugs from a b6000. Search this spark plug cross reference with more than 90000 models. glow, plug to fit kubota® for tractor. at kubota parts australia, we stock a full range of aftermarket kubota engine glow plugs. Search this spark plug cross reference with more than 90000 models. chart appears in the. Kubota Glow Plug Cross Reference.
From kdi-ppi.com
StepbyStep Guide to Kubota Glow Plug Wiring Diagram Kubota Glow Plug Cross Reference glow, plug to fit kubota® for tractor. Search this spark plug cross reference with more than 90000 models. My mahindra tractor uses an ngk glow plug but the. at kubota parts australia, we stock a full range of aftermarket kubota engine glow plugs. chart appears in the print versions of the ngk car spark plug and diesel. Kubota Glow Plug Cross Reference.
From www.zenithglowplugs.com
Glow plug, Glow plug KUBOTA 1569465512, KUBOTA 1569465512 Glow plugs Kubota Glow Plug Cross Reference at kubota parts australia, we stock a full range of aftermarket kubota engine glow plugs. They measure 971mω and 989mω which would. Search this spark plug cross reference with more than 90000 models. These are the original glow plugs from a b6000. Search this spark plug cross reference with more than 90000 models. glow, plug to fit kubota®. Kubota Glow Plug Cross Reference.
From www.zenithglowplugs.com
Glow plug, Glow plug KUBOTA 1G77765512, KUBOTA 1G77765512 Glow plugs Kubota Glow Plug Cross Reference at kubota parts australia, we stock a full range of aftermarket kubota engine glow plugs. My mahindra tractor uses an ngk glow plug but the. These are the original glow plugs from a b6000. Search this spark plug cross reference with more than 90000 models. chart appears in the print versions of the ngk car spark plug and. Kubota Glow Plug Cross Reference.
From www.tractorbynet.com
Kubota glow plug replacements & cross reference? Kubota Glow Plug Cross Reference if kubota is like some other brand tractors there won't be a cross reference. Search this spark plug cross reference with more than 90000 models. These are the original glow plugs from a b6000. Search this spark plug cross reference with more than 90000 models. at kubota parts australia, we stock a full range of aftermarket kubota engine. Kubota Glow Plug Cross Reference.
From www.stokker.com
GLOW PLUG 8MM, Kubota Kubota Glow Plug Cross Reference These are the original glow plugs from a b6000. if kubota is like some other brand tractors there won't be a cross reference. at kubota parts australia, we stock a full range of aftermarket kubota engine glow plugs. chart appears in the print versions of the ngk car spark plug and diesel glow plug & horticultural catalogues. Kubota Glow Plug Cross Reference.
From www.dieselpartsdirect.com
1G67965512 Kubota Glow Plug D902 V1505 Kubota Glow Plug Cross Reference They measure 971mω and 989mω which would. if kubota is like some other brand tractors there won't be a cross reference. These are the original glow plugs from a b6000. at kubota parts australia, we stock a full range of aftermarket kubota engine glow plugs. Search this spark plug cross reference with more than 90000 models. glow,. Kubota Glow Plug Cross Reference.
From quadbikeswales.co.uk
YE01 NGK Diesel Glow Plug Kubota RTV900 Kubota Glow Plug Cross Reference They measure 971mω and 989mω which would. Search this spark plug cross reference with more than 90000 models. at kubota parts australia, we stock a full range of aftermarket kubota engine glow plugs. Search this spark plug cross reference with more than 90000 models. These are the original glow plugs from a b6000. My mahindra tractor uses an ngk. Kubota Glow Plug Cross Reference.
From www.pillarsurplus.com
Glow Plug Fits Kubota L Series 1522165511 Kubota Glow Plug Cross Reference These are the original glow plugs from a b6000. at kubota parts australia, we stock a full range of aftermarket kubota engine glow plugs. Search this spark plug cross reference with more than 90000 models. My mahindra tractor uses an ngk glow plug but the. if kubota is like some other brand tractors there won't be a cross. Kubota Glow Plug Cross Reference.
From shop.ghaddar.com
Kubota 1641565512 Glow Plug Kubota Glow Plug Cross Reference Search this spark plug cross reference with more than 90000 models. chart appears in the print versions of the ngk car spark plug and diesel glow plug & horticultural catalogues nov. at kubota parts australia, we stock a full range of aftermarket kubota engine glow plugs. These are the original glow plugs from a b6000. Search this spark. Kubota Glow Plug Cross Reference.
From www.disenparts.com
Glow Plug 7000734 Bobcat Kubota Kubota Glow Plug Cross Reference chart appears in the print versions of the ngk car spark plug and diesel glow plug & horticultural catalogues nov. Search this spark plug cross reference with more than 90000 models. Search this spark plug cross reference with more than 90000 models. These are the original glow plugs from a b6000. at kubota parts australia, we stock a. Kubota Glow Plug Cross Reference.
From oldtractorshop.nl
Ignition Plugs Glow Plug Iseki, Kubota Kubota Glow Plug Cross Reference if kubota is like some other brand tractors there won't be a cross reference. glow, plug to fit kubota® for tractor. Search this spark plug cross reference with more than 90000 models. Search this spark plug cross reference with more than 90000 models. Search this spark plug cross reference with more than 90000 models. My mahindra tractor uses. Kubota Glow Plug Cross Reference.
From www.disenparts.com
Glow Plug 1G67965512 Kubota Kubota Glow Plug Cross Reference They measure 971mω and 989mω which would. at kubota parts australia, we stock a full range of aftermarket kubota engine glow plugs. chart appears in the print versions of the ngk car spark plug and diesel glow plug & horticultural catalogues nov. if kubota is like some other brand tractors there won't be a cross reference. Search. Kubota Glow Plug Cross Reference.
From www.heavydutypros.com
Kubota Glow Plug, 1685165510 Kubota Glow Plug Cross Reference Search this spark plug cross reference with more than 90000 models. at kubota parts australia, we stock a full range of aftermarket kubota engine glow plugs. Search this spark plug cross reference with more than 90000 models. glow, plug to fit kubota® for tractor. Search this spark plug cross reference with more than 90000 models. if kubota. Kubota Glow Plug Cross Reference.
From www.zenithglowplugs.com
Glow plug, Glow plug KUBOTA 1G85265512, KUBOTA 1G85265512 Glow plugs Kubota Glow Plug Cross Reference My mahindra tractor uses an ngk glow plug but the. if kubota is like some other brand tractors there won't be a cross reference. chart appears in the print versions of the ngk car spark plug and diesel glow plug & horticultural catalogues nov. Search this spark plug cross reference with more than 90000 models. at kubota. Kubota Glow Plug Cross Reference.
From traktor.com.pl
Glow Plug Kubota D1402, V1702, V1902 Kubota Glow Plug Cross Reference My mahindra tractor uses an ngk glow plug but the. They measure 971mω and 989mω which would. glow, plug to fit kubota® for tractor. Search this spark plug cross reference with more than 90000 models. chart appears in the print versions of the ngk car spark plug and diesel glow plug & horticultural catalogues nov. These are the. Kubota Glow Plug Cross Reference.
From minitractorshop.com
glow plug 1626165510 original Kubota Kubota Glow Plug Cross Reference Search this spark plug cross reference with more than 90000 models. chart appears in the print versions of the ngk car spark plug and diesel glow plug & horticultural catalogues nov. My mahindra tractor uses an ngk glow plug but the. if kubota is like some other brand tractors there won't be a cross reference. at kubota. Kubota Glow Plug Cross Reference.
From www.disenparts.com
3 x Glow Plugs 1628165510 Kubota Kubota Glow Plug Cross Reference They measure 971mω and 989mω which would. if kubota is like some other brand tractors there won't be a cross reference. These are the original glow plugs from a b6000. My mahindra tractor uses an ngk glow plug but the. chart appears in the print versions of the ngk car spark plug and diesel glow plug & horticultural. Kubota Glow Plug Cross Reference.
From ku-part.com
1907765510 Kubota GLOW PLUG Kubota Glow Plug Cross Reference if kubota is like some other brand tractors there won't be a cross reference. at kubota parts australia, we stock a full range of aftermarket kubota engine glow plugs. They measure 971mω and 989mω which would. Search this spark plug cross reference with more than 90000 models. Search this spark plug cross reference with more than 90000 models.. Kubota Glow Plug Cross Reference.
From wiredatat0fuuuuuut3.z4.web.core.windows.net
Glow Plugs For Kubota Tractor Kubota Glow Plug Cross Reference They measure 971mω and 989mω which would. Search this spark plug cross reference with more than 90000 models. chart appears in the print versions of the ngk car spark plug and diesel glow plug & horticultural catalogues nov. These are the original glow plugs from a b6000. glow, plug to fit kubota® for tractor. Search this spark plug. Kubota Glow Plug Cross Reference.
From 2020cadillac.com
2230 Kubota Glow Plug Diagram Great Installation Of Wiring Diagram Kubota Glow Plug Cross Reference Search this spark plug cross reference with more than 90000 models. They measure 971mω and 989mω which would. glow, plug to fit kubota® for tractor. if kubota is like some other brand tractors there won't be a cross reference. Search this spark plug cross reference with more than 90000 models. These are the original glow plugs from a. Kubota Glow Plug Cross Reference.
From kdi-ppi.com
StepbyStep Guide to Kubota Glow Plug Wiring Diagram Kubota Glow Plug Cross Reference They measure 971mω and 989mω which would. if kubota is like some other brand tractors there won't be a cross reference. chart appears in the print versions of the ngk car spark plug and diesel glow plug & horticultural catalogues nov. Search this spark plug cross reference with more than 90000 models. at kubota parts australia, we. Kubota Glow Plug Cross Reference.
From dxoagbtid.blob.core.windows.net
Kubota Glow Plug Indicator at Joseph Poole blog Kubota Glow Plug Cross Reference These are the original glow plugs from a b6000. chart appears in the print versions of the ngk car spark plug and diesel glow plug & horticultural catalogues nov. Search this spark plug cross reference with more than 90000 models. They measure 971mω and 989mω which would. My mahindra tractor uses an ngk glow plug but the. at. Kubota Glow Plug Cross Reference.