C5 Corvette Cooling Fan Relay Location . Factory settings to turn on the cooling fans is on at 226 degrees in low speed mode (both fans run but are electrically configured in series so that each fan has about 1/2 of battery. The main cooling fan of a c5 corvette 2000 is not turning on when temperature increases high. Trouble shoot cooling fan using appropriate diagnostic information provided. Fuse box diagrams for chevrolet corvette c5 (1999, 2000, 2001, 2002, and 2004), including the location of blocks, a list of fuses. After you install the coolit v2 or v3, you will be able to turn on the right side cooling fan in high speed mode using a wireless fob. I believe the primary fan relay is located on the inner fender drivers side close to the front reservoir of the master cylinder. For cooling fan relay location, see cooling fan relay. The fans won t come on, unless the a/c is on, or til 226 degrees.turn your a/c on recirculate. The primary fan should engage. The fan and the relay are working.
from wirepartmonoclines.z14.web.core.windows.net
Trouble shoot cooling fan using appropriate diagnostic information provided. For cooling fan relay location, see cooling fan relay. The fan and the relay are working. I believe the primary fan relay is located on the inner fender drivers side close to the front reservoir of the master cylinder. Factory settings to turn on the cooling fans is on at 226 degrees in low speed mode (both fans run but are electrically configured in series so that each fan has about 1/2 of battery. The main cooling fan of a c5 corvette 2000 is not turning on when temperature increases high. The fans won t come on, unless the a/c is on, or til 226 degrees.turn your a/c on recirculate. Fuse box diagrams for chevrolet corvette c5 (1999, 2000, 2001, 2002, and 2004), including the location of blocks, a list of fuses. The primary fan should engage. After you install the coolit v2 or v3, you will be able to turn on the right side cooling fan in high speed mode using a wireless fob.
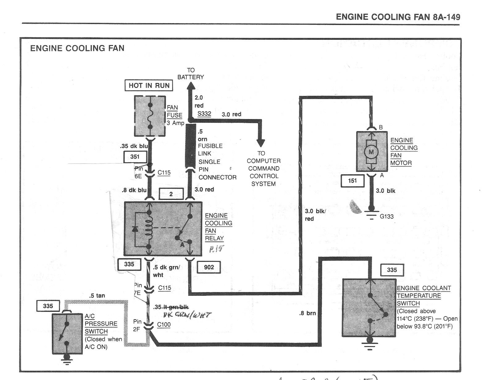
C4 Corvette Cooling Fan Relay Wiring Diagram
C5 Corvette Cooling Fan Relay Location After you install the coolit v2 or v3, you will be able to turn on the right side cooling fan in high speed mode using a wireless fob. For cooling fan relay location, see cooling fan relay. The main cooling fan of a c5 corvette 2000 is not turning on when temperature increases high. The fan and the relay are working. The primary fan should engage. After you install the coolit v2 or v3, you will be able to turn on the right side cooling fan in high speed mode using a wireless fob. Fuse box diagrams for chevrolet corvette c5 (1999, 2000, 2001, 2002, and 2004), including the location of blocks, a list of fuses. Factory settings to turn on the cooling fans is on at 226 degrees in low speed mode (both fans run but are electrically configured in series so that each fan has about 1/2 of battery. The fans won t come on, unless the a/c is on, or til 226 degrees.turn your a/c on recirculate. Trouble shoot cooling fan using appropriate diagnostic information provided. I believe the primary fan relay is located on the inner fender drivers side close to the front reservoir of the master cylinder.
From wiringdiagram.2bitboer.com
1985 Corvette Cooling Fan Wiring Diagram Wiring Diagram C5 Corvette Cooling Fan Relay Location The fans won t come on, unless the a/c is on, or til 226 degrees.turn your a/c on recirculate. Trouble shoot cooling fan using appropriate diagnostic information provided. For cooling fan relay location, see cooling fan relay. Factory settings to turn on the cooling fans is on at 226 degrees in low speed mode (both fans run but are electrically. C5 Corvette Cooling Fan Relay Location.
From www.justanswer.com
Q&A 1996 Corvette Cooling Fans & Radiator JustAnswer C5 Corvette Cooling Fan Relay Location For cooling fan relay location, see cooling fan relay. The main cooling fan of a c5 corvette 2000 is not turning on when temperature increases high. I believe the primary fan relay is located on the inner fender drivers side close to the front reservoir of the master cylinder. Trouble shoot cooling fan using appropriate diagnostic information provided. The primary. C5 Corvette Cooling Fan Relay Location.
From www.corvetteforum.com
Cooling fan / A/C Fan Wiring Crazy Stuff going on CorvetteForum C5 Corvette Cooling Fan Relay Location For cooling fan relay location, see cooling fan relay. After you install the coolit v2 or v3, you will be able to turn on the right side cooling fan in high speed mode using a wireless fob. Fuse box diagrams for chevrolet corvette c5 (1999, 2000, 2001, 2002, and 2004), including the location of blocks, a list of fuses. The. C5 Corvette Cooling Fan Relay Location.
From www.corvetteforum.com
Cooling fan relay location for 1985? Fan test? CorvetteForum C5 Corvette Cooling Fan Relay Location After you install the coolit v2 or v3, you will be able to turn on the right side cooling fan in high speed mode using a wireless fob. I believe the primary fan relay is located on the inner fender drivers side close to the front reservoir of the master cylinder. For cooling fan relay location, see cooling fan relay.. C5 Corvette Cooling Fan Relay Location.
From www.corvetteforum.com
C5 fan issue CorvetteForum Chevrolet Corvette Forum Discussion C5 Corvette Cooling Fan Relay Location The fans won t come on, unless the a/c is on, or til 226 degrees.turn your a/c on recirculate. After you install the coolit v2 or v3, you will be able to turn on the right side cooling fan in high speed mode using a wireless fob. The main cooling fan of a c5 corvette 2000 is not turning on. C5 Corvette Cooling Fan Relay Location.
From www.redlineautoparts.com
19972004 Chevrolet Corvette C5 Radiator w/ Cooling Fans / Manual C5 Corvette Cooling Fan Relay Location Trouble shoot cooling fan using appropriate diagnostic information provided. After you install the coolit v2 or v3, you will be able to turn on the right side cooling fan in high speed mode using a wireless fob. The fan and the relay are working. The primary fan should engage. For cooling fan relay location, see cooling fan relay. Factory settings. C5 Corvette Cooling Fan Relay Location.
From wiringschema.com
[DIAGRAM] 1984 Corvette Cooling Fan Relay Wiring Diagram C5 Corvette Cooling Fan Relay Location I believe the primary fan relay is located on the inner fender drivers side close to the front reservoir of the master cylinder. After you install the coolit v2 or v3, you will be able to turn on the right side cooling fan in high speed mode using a wireless fob. For cooling fan relay location, see cooling fan relay.. C5 Corvette Cooling Fan Relay Location.
From corvetteparts.com
1984 Corvette Relay, cooling fan control C5 Corvette Cooling Fan Relay Location The main cooling fan of a c5 corvette 2000 is not turning on when temperature increases high. The fans won t come on, unless the a/c is on, or til 226 degrees.turn your a/c on recirculate. Trouble shoot cooling fan using appropriate diagnostic information provided. For cooling fan relay location, see cooling fan relay. Factory settings to turn on the. C5 Corvette Cooling Fan Relay Location.
From www.corvetteforum.com
Intermittent Cooling Fans CorvetteForum Chevrolet Corvette Forum C5 Corvette Cooling Fan Relay Location Factory settings to turn on the cooling fans is on at 226 degrees in low speed mode (both fans run but are electrically configured in series so that each fan has about 1/2 of battery. Fuse box diagrams for chevrolet corvette c5 (1999, 2000, 2001, 2002, and 2004), including the location of blocks, a list of fuses. The fans won. C5 Corvette Cooling Fan Relay Location.
From www.corvetteforum.com
PICS needed ,,, Fan relay locations CorvetteForum Chevrolet C5 Corvette Cooling Fan Relay Location The fans won t come on, unless the a/c is on, or til 226 degrees.turn your a/c on recirculate. The main cooling fan of a c5 corvette 2000 is not turning on when temperature increases high. Factory settings to turn on the cooling fans is on at 226 degrees in low speed mode (both fans run but are electrically configured. C5 Corvette Cooling Fan Relay Location.
From wiringschema.com
[DIAGRAM] 1984 Corvette Cooling Fan Relay Wiring Diagram C5 Corvette Cooling Fan Relay Location I believe the primary fan relay is located on the inner fender drivers side close to the front reservoir of the master cylinder. The primary fan should engage. For cooling fan relay location, see cooling fan relay. Trouble shoot cooling fan using appropriate diagnostic information provided. The main cooling fan of a c5 corvette 2000 is not turning on when. C5 Corvette Cooling Fan Relay Location.
From wirelistzapotilla.z13.web.core.windows.net
C4 Corvette Cooling Fan Relay Wiring Diagram C5 Corvette Cooling Fan Relay Location Factory settings to turn on the cooling fans is on at 226 degrees in low speed mode (both fans run but are electrically configured in series so that each fan has about 1/2 of battery. The main cooling fan of a c5 corvette 2000 is not turning on when temperature increases high. The fans won t come on, unless the. C5 Corvette Cooling Fan Relay Location.
From www.corvetteforum.com
Cooling Fan Relay issue CorvetteForum Chevrolet Corvette Forum C5 Corvette Cooling Fan Relay Location I believe the primary fan relay is located on the inner fender drivers side close to the front reservoir of the master cylinder. Factory settings to turn on the cooling fans is on at 226 degrees in low speed mode (both fans run but are electrically configured in series so that each fan has about 1/2 of battery. The primary. C5 Corvette Cooling Fan Relay Location.
From www.corvetteforum.com
Need the location of an 89 main coolant fan relay CorvetteForum C5 Corvette Cooling Fan Relay Location For cooling fan relay location, see cooling fan relay. Trouble shoot cooling fan using appropriate diagnostic information provided. The main cooling fan of a c5 corvette 2000 is not turning on when temperature increases high. The fan and the relay are working. I believe the primary fan relay is located on the inner fender drivers side close to the front. C5 Corvette Cooling Fan Relay Location.
From www.circuitdiagram.co
1984 Corvette Cooling Fan Relay Wiring Diagram Circuit Diagram C5 Corvette Cooling Fan Relay Location Factory settings to turn on the cooling fans is on at 226 degrees in low speed mode (both fans run but are electrically configured in series so that each fan has about 1/2 of battery. For cooling fan relay location, see cooling fan relay. After you install the coolit v2 or v3, you will be able to turn on the. C5 Corvette Cooling Fan Relay Location.
From www.corvetteforum.com
Cooling Fan Relay issue CorvetteForum Chevrolet Corvette Forum C5 Corvette Cooling Fan Relay Location The primary fan should engage. The main cooling fan of a c5 corvette 2000 is not turning on when temperature increases high. Factory settings to turn on the cooling fans is on at 226 degrees in low speed mode (both fans run but are electrically configured in series so that each fan has about 1/2 of battery. Trouble shoot cooling. C5 Corvette Cooling Fan Relay Location.
From www.corvetteforum.com
Cooling fan relays CorvetteForum Chevrolet Corvette Forum Discussion C5 Corvette Cooling Fan Relay Location The main cooling fan of a c5 corvette 2000 is not turning on when temperature increases high. For cooling fan relay location, see cooling fan relay. The fans won t come on, unless the a/c is on, or til 226 degrees.turn your a/c on recirculate. After you install the coolit v2 or v3, you will be able to turn on. C5 Corvette Cooling Fan Relay Location.
From www.youtube.com
Chevrolet Corvette 1986, Location of the Radiator Electric Fan Relay C5 Corvette Cooling Fan Relay Location The main cooling fan of a c5 corvette 2000 is not turning on when temperature increases high. Fuse box diagrams for chevrolet corvette c5 (1999, 2000, 2001, 2002, and 2004), including the location of blocks, a list of fuses. I believe the primary fan relay is located on the inner fender drivers side close to the front reservoir of the. C5 Corvette Cooling Fan Relay Location.
From wirepartmonoclines.z14.web.core.windows.net
C4 Corvette Cooling Fan Relay Wiring Diagram C5 Corvette Cooling Fan Relay Location I believe the primary fan relay is located on the inner fender drivers side close to the front reservoir of the master cylinder. The primary fan should engage. Trouble shoot cooling fan using appropriate diagnostic information provided. After you install the coolit v2 or v3, you will be able to turn on the right side cooling fan in high speed. C5 Corvette Cooling Fan Relay Location.
From www.corvetteforum.com
Main Cooling Fan CorvetteForum Chevrolet Corvette Forum Discussion C5 Corvette Cooling Fan Relay Location The fan and the relay are working. The main cooling fan of a c5 corvette 2000 is not turning on when temperature increases high. Trouble shoot cooling fan using appropriate diagnostic information provided. The primary fan should engage. Factory settings to turn on the cooling fans is on at 226 degrees in low speed mode (both fans run but are. C5 Corvette Cooling Fan Relay Location.
From tech.corvettecentral.com
19841996 Corvette Cooling Fan Control Mods CC Tech C5 Corvette Cooling Fan Relay Location Fuse box diagrams for chevrolet corvette c5 (1999, 2000, 2001, 2002, and 2004), including the location of blocks, a list of fuses. The fan and the relay are working. Trouble shoot cooling fan using appropriate diagnostic information provided. After you install the coolit v2 or v3, you will be able to turn on the right side cooling fan in high. C5 Corvette Cooling Fan Relay Location.
From www.corvetteforum.com
Cooling Fan Relay issue CorvetteForum Chevrolet Corvette Forum C5 Corvette Cooling Fan Relay Location The primary fan should engage. The main cooling fan of a c5 corvette 2000 is not turning on when temperature increases high. The fans won t come on, unless the a/c is on, or til 226 degrees.turn your a/c on recirculate. The fan and the relay are working. Fuse box diagrams for chevrolet corvette c5 (1999, 2000, 2001, 2002, and. C5 Corvette Cooling Fan Relay Location.
From www.corvetteguys.com
Corvette Cooling Fan Dual Upgrade 19972004 C5 & Z06 FREE Shipping C5 Corvette Cooling Fan Relay Location For cooling fan relay location, see cooling fan relay. Factory settings to turn on the cooling fans is on at 226 degrees in low speed mode (both fans run but are electrically configured in series so that each fan has about 1/2 of battery. I believe the primary fan relay is located on the inner fender drivers side close to. C5 Corvette Cooling Fan Relay Location.
From www.justanswer.com
1986 corvette radiator cooling fan not kicking on. Has new relay C5 Corvette Cooling Fan Relay Location Fuse box diagrams for chevrolet corvette c5 (1999, 2000, 2001, 2002, and 2004), including the location of blocks, a list of fuses. I believe the primary fan relay is located on the inner fender drivers side close to the front reservoir of the master cylinder. After you install the coolit v2 or v3, you will be able to turn on. C5 Corvette Cooling Fan Relay Location.
From www.corvetteforum.com
WTB (Want To Buy) Cooling fan Relay 1 connector ( 4 Prong C5 Corvette Cooling Fan Relay Location The primary fan should engage. The fans won t come on, unless the a/c is on, or til 226 degrees.turn your a/c on recirculate. Fuse box diagrams for chevrolet corvette c5 (1999, 2000, 2001, 2002, and 2004), including the location of blocks, a list of fuses. The main cooling fan of a c5 corvette 2000 is not turning on when. C5 Corvette Cooling Fan Relay Location.
From www.corvetteforum.com
C6 Z06 cooling fan wiring diagram CorvetteForum Chevrolet Corvette C5 Corvette Cooling Fan Relay Location The fan and the relay are working. I believe the primary fan relay is located on the inner fender drivers side close to the front reservoir of the master cylinder. Factory settings to turn on the cooling fans is on at 226 degrees in low speed mode (both fans run but are electrically configured in series so that each fan. C5 Corvette Cooling Fan Relay Location.
From www.youtube.com
C5 Corvette HVAC Actuator Replacement YouTube C5 Corvette Cooling Fan Relay Location I believe the primary fan relay is located on the inner fender drivers side close to the front reservoir of the master cylinder. Factory settings to turn on the cooling fans is on at 226 degrees in low speed mode (both fans run but are electrically configured in series so that each fan has about 1/2 of battery. The fan. C5 Corvette Cooling Fan Relay Location.
From garage.grumpysperformance.com
1995 corvette cooling fans only coming on if air conditioner on C5 Corvette Cooling Fan Relay Location The primary fan should engage. I believe the primary fan relay is located on the inner fender drivers side close to the front reservoir of the master cylinder. For cooling fan relay location, see cooling fan relay. The main cooling fan of a c5 corvette 2000 is not turning on when temperature increases high. Fuse box diagrams for chevrolet corvette. C5 Corvette Cooling Fan Relay Location.
From www.youtube.com
1995 C4 Corvette Restoration Fan Switch YouTube C5 Corvette Cooling Fan Relay Location The fan and the relay are working. Fuse box diagrams for chevrolet corvette c5 (1999, 2000, 2001, 2002, and 2004), including the location of blocks, a list of fuses. I believe the primary fan relay is located on the inner fender drivers side close to the front reservoir of the master cylinder. After you install the coolit v2 or v3,. C5 Corvette Cooling Fan Relay Location.
From www.corvettedepot.ca
Corvette Repair Harness, Cooling Fan Relay, 19881994 Corvette Depot C5 Corvette Cooling Fan Relay Location Trouble shoot cooling fan using appropriate diagnostic information provided. The fans won t come on, unless the a/c is on, or til 226 degrees.turn your a/c on recirculate. Fuse box diagrams for chevrolet corvette c5 (1999, 2000, 2001, 2002, and 2004), including the location of blocks, a list of fuses. The primary fan should engage. I believe the primary fan. C5 Corvette Cooling Fan Relay Location.
From www.motorcityvettes.com
Corvette Repair Harness, Cooling Fan Relay, 19841987 Motor City Vettes C5 Corvette Cooling Fan Relay Location Fuse box diagrams for chevrolet corvette c5 (1999, 2000, 2001, 2002, and 2004), including the location of blocks, a list of fuses. For cooling fan relay location, see cooling fan relay. Factory settings to turn on the cooling fans is on at 226 degrees in low speed mode (both fans run but are electrically configured in series so that each. C5 Corvette Cooling Fan Relay Location.
From www.justanswer.com
C5 Corvette Cooling Fan Issues? Get Answers from Experts JustAnswer C5 Corvette Cooling Fan Relay Location Fuse box diagrams for chevrolet corvette c5 (1999, 2000, 2001, 2002, and 2004), including the location of blocks, a list of fuses. The primary fan should engage. Trouble shoot cooling fan using appropriate diagnostic information provided. After you install the coolit v2 or v3, you will be able to turn on the right side cooling fan in high speed mode. C5 Corvette Cooling Fan Relay Location.
From www.corvetteforum.com
Coolant fans switch CorvetteForum Chevrolet Corvette Forum Discussion C5 Corvette Cooling Fan Relay Location For cooling fan relay location, see cooling fan relay. Factory settings to turn on the cooling fans is on at 226 degrees in low speed mode (both fans run but are electrically configured in series so that each fan has about 1/2 of battery. The fan and the relay are working. The primary fan should engage. The main cooling fan. C5 Corvette Cooling Fan Relay Location.
From www.corvetteforum.com
C5 Electric Cooling Fan problem CorvetteForum Chevrolet Corvette C5 Corvette Cooling Fan Relay Location After you install the coolit v2 or v3, you will be able to turn on the right side cooling fan in high speed mode using a wireless fob. Factory settings to turn on the cooling fans is on at 226 degrees in low speed mode (both fans run but are electrically configured in series so that each fan has about. C5 Corvette Cooling Fan Relay Location.