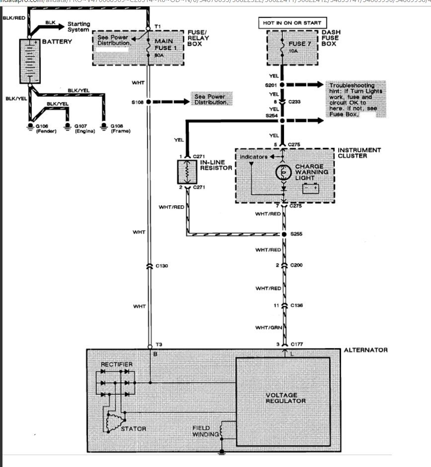
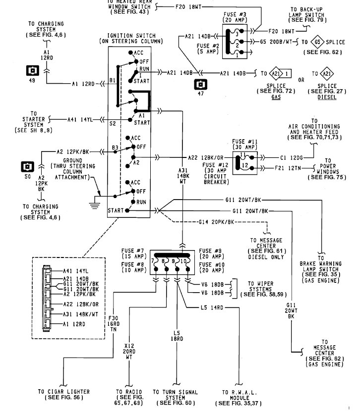
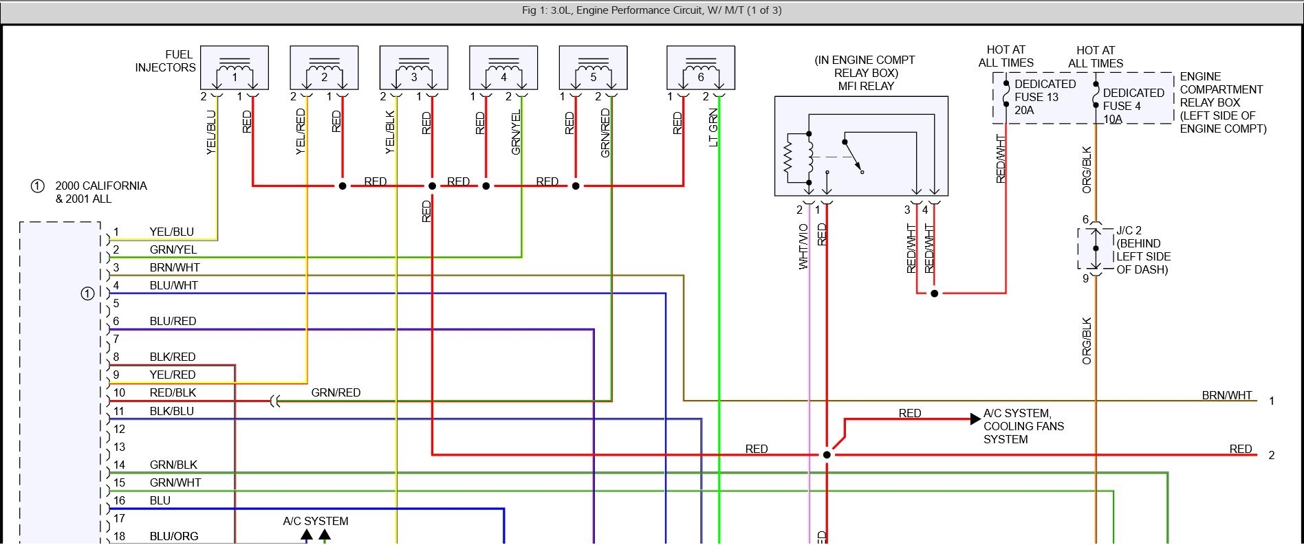
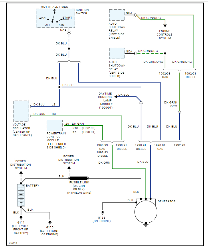
No Power To Ignition Switch . Here's how to fix a bad ignition switch and solve several common issues. Try starting the car with your spare key and jumping the battery to rule out the obvious culprits. Inspect the fuse connected to your ignition switch to ensure that the ignition relay isn’t busted. The ignition switch is responsible for. You may also notice a burnt electronic smell if there is a circuit short somewhere. Use a multimeter to test the starter’s solenoid and the battery connection. Here’s what you need to know about how the ignition switch works, bad ignition switch symptoms, causes of a failure, and if there’s any way to prevent it. If you’re having an ignition switch issue, taking care of it right away will prevent you from being stranded. The most common symptoms of a bad or failing ignition relay are an unresponsive ignition, stalling engine while driving, fluctuating ignition power, and a dead car battery. To be sure, these problems are no fun, especially if they’re stopping you from getting to work, school, or play. If your vehicle has no power to the dash or ignition, it could be due to a faulty ignition switch.
from www.justanswer.com
Try starting the car with your spare key and jumping the battery to rule out the obvious culprits. Use a multimeter to test the starter’s solenoid and the battery connection. You may also notice a burnt electronic smell if there is a circuit short somewhere. The ignition switch is responsible for. The most common symptoms of a bad or failing ignition relay are an unresponsive ignition, stalling engine while driving, fluctuating ignition power, and a dead car battery. Here’s what you need to know about how the ignition switch works, bad ignition switch symptoms, causes of a failure, and if there’s any way to prevent it. Here's how to fix a bad ignition switch and solve several common issues. To be sure, these problems are no fun, especially if they’re stopping you from getting to work, school, or play. If you’re having an ignition switch issue, taking care of it right away will prevent you from being stranded. Inspect the fuse connected to your ignition switch to ensure that the ignition relay isn’t busted.
Where ca I get service manual for a 95 four winns Fling w/ no power to
No Power To Ignition Switch Here's how to fix a bad ignition switch and solve several common issues. Inspect the fuse connected to your ignition switch to ensure that the ignition relay isn’t busted. Try starting the car with your spare key and jumping the battery to rule out the obvious culprits. To be sure, these problems are no fun, especially if they’re stopping you from getting to work, school, or play. You may also notice a burnt electronic smell if there is a circuit short somewhere. If you’re having an ignition switch issue, taking care of it right away will prevent you from being stranded. Here’s what you need to know about how the ignition switch works, bad ignition switch symptoms, causes of a failure, and if there’s any way to prevent it. Use a multimeter to test the starter’s solenoid and the battery connection. The most common symptoms of a bad or failing ignition relay are an unresponsive ignition, stalling engine while driving, fluctuating ignition power, and a dead car battery. If your vehicle has no power to the dash or ignition, it could be due to a faulty ignition switch. The ignition switch is responsible for. Here's how to fix a bad ignition switch and solve several common issues.
From www.justanswer.com
No power to ignition switch. accidentley touched wire to ground, wire No Power To Ignition Switch The most common symptoms of a bad or failing ignition relay are an unresponsive ignition, stalling engine while driving, fluctuating ignition power, and a dead car battery. Inspect the fuse connected to your ignition switch to ensure that the ignition relay isn’t busted. Try starting the car with your spare key and jumping the battery to rule out the obvious. No Power To Ignition Switch.
From www.orangetractortalks.com
TG1860 diesel.. No power to ignition switch OrangeTractorTalks No Power To Ignition Switch Inspect the fuse connected to your ignition switch to ensure that the ignition relay isn’t busted. If your vehicle has no power to the dash or ignition, it could be due to a faulty ignition switch. The most common symptoms of a bad or failing ignition relay are an unresponsive ignition, stalling engine while driving, fluctuating ignition power, and a. No Power To Ignition Switch.
From www.2carpros.com
No Power to Ignition Switch? I Have Power to My Interior Lights No Power To Ignition Switch Here’s what you need to know about how the ignition switch works, bad ignition switch symptoms, causes of a failure, and if there’s any way to prevent it. Inspect the fuse connected to your ignition switch to ensure that the ignition relay isn’t busted. Here's how to fix a bad ignition switch and solve several common issues. To be sure,. No Power To Ignition Switch.
From www.greentractortalk.com
No power to ignition switch. Page 3 Green Tractor Talk No Power To Ignition Switch Here's how to fix a bad ignition switch and solve several common issues. To be sure, these problems are no fun, especially if they’re stopping you from getting to work, school, or play. Use a multimeter to test the starter’s solenoid and the battery connection. If your vehicle has no power to the dash or ignition, it could be due. No Power To Ignition Switch.
From www.justanswer.com
No power to ignition switch. The lights work on the boat along with the No Power To Ignition Switch If your vehicle has no power to the dash or ignition, it could be due to a faulty ignition switch. Use a multimeter to test the starter’s solenoid and the battery connection. Inspect the fuse connected to your ignition switch to ensure that the ignition relay isn’t busted. Here's how to fix a bad ignition switch and solve several common. No Power To Ignition Switch.
From www.justanswer.com
No power to ignition switch. accidentley touched wire to ground, wire No Power To Ignition Switch If your vehicle has no power to the dash or ignition, it could be due to a faulty ignition switch. You may also notice a burnt electronic smell if there is a circuit short somewhere. Inspect the fuse connected to your ignition switch to ensure that the ignition relay isn’t busted. To be sure, these problems are no fun, especially. No Power To Ignition Switch.
From www.justanswer.com
No lights in dash, appears no power to ignition switch,will not crank No Power To Ignition Switch If you’re having an ignition switch issue, taking care of it right away will prevent you from being stranded. Inspect the fuse connected to your ignition switch to ensure that the ignition relay isn’t busted. The most common symptoms of a bad or failing ignition relay are an unresponsive ignition, stalling engine while driving, fluctuating ignition power, and a dead. No Power To Ignition Switch.
From www.justanswer.com
Bayliner Capri Wiring Diagram Troubleshooting No Power to Ignition Switch No Power To Ignition Switch You may also notice a burnt electronic smell if there is a circuit short somewhere. If your vehicle has no power to the dash or ignition, it could be due to a faulty ignition switch. To be sure, these problems are no fun, especially if they’re stopping you from getting to work, school, or play. The ignition switch is responsible. No Power To Ignition Switch.
From pulseplots.com
Wiring Diagram for Kawasaki Mule Ignition System No Power To Ignition Switch If your vehicle has no power to the dash or ignition, it could be due to a faulty ignition switch. You may also notice a burnt electronic smell if there is a circuit short somewhere. If you’re having an ignition switch issue, taking care of it right away will prevent you from being stranded. Use a multimeter to test the. No Power To Ignition Switch.
From www.2carpros.com
No Power to Ignition Switch I Have a Spyder Gt and It’s the 3.0... No Power To Ignition Switch You may also notice a burnt electronic smell if there is a circuit short somewhere. Here's how to fix a bad ignition switch and solve several common issues. Try starting the car with your spare key and jumping the battery to rule out the obvious culprits. The ignition switch is responsible for. If you’re having an ignition switch issue, taking. No Power To Ignition Switch.
From www.justanswer.com
Where ca I get service manual for a 95 four winns Fling w/ no power to No Power To Ignition Switch To be sure, these problems are no fun, especially if they’re stopping you from getting to work, school, or play. Use a multimeter to test the starter’s solenoid and the battery connection. If your vehicle has no power to the dash or ignition, it could be due to a faulty ignition switch. The ignition switch is responsible for. The most. No Power To Ignition Switch.
From www.justanswer.com
No power to ignition switch. accidentley touched wire to ground, wire No Power To Ignition Switch Here’s what you need to know about how the ignition switch works, bad ignition switch symptoms, causes of a failure, and if there’s any way to prevent it. Inspect the fuse connected to your ignition switch to ensure that the ignition relay isn’t busted. The most common symptoms of a bad or failing ignition relay are an unresponsive ignition, stalling. No Power To Ignition Switch.
From www.justanswer.com
Do I need new ignition switch?...or what?...and if so, how do I replace No Power To Ignition Switch Inspect the fuse connected to your ignition switch to ensure that the ignition relay isn’t busted. Here's how to fix a bad ignition switch and solve several common issues. The ignition switch is responsible for. You may also notice a burnt electronic smell if there is a circuit short somewhere. If you’re having an ignition switch issue, taking care of. No Power To Ignition Switch.
From www.camaros.net
Ignition switch still no power out, pics this time! Team Camaro Tech No Power To Ignition Switch The most common symptoms of a bad or failing ignition relay are an unresponsive ignition, stalling engine while driving, fluctuating ignition power, and a dead car battery. If you’re having an ignition switch issue, taking care of it right away will prevent you from being stranded. Here’s what you need to know about how the ignition switch works, bad ignition. No Power To Ignition Switch.
From www.justanswer.com
Do I need new ignition switch?...or what?...and if so, how do I replace No Power To Ignition Switch Here’s what you need to know about how the ignition switch works, bad ignition switch symptoms, causes of a failure, and if there’s any way to prevent it. Try starting the car with your spare key and jumping the battery to rule out the obvious culprits. If you’re having an ignition switch issue, taking care of it right away will. No Power To Ignition Switch.
From www.youtube.com
2003 ford expedition no power to ignition switch and instrument cluster No Power To Ignition Switch Inspect the fuse connected to your ignition switch to ensure that the ignition relay isn’t busted. Try starting the car with your spare key and jumping the battery to rule out the obvious culprits. If your vehicle has no power to the dash or ignition, it could be due to a faulty ignition switch. The most common symptoms of a. No Power To Ignition Switch.
From www.ffcars.com
no power to ignition switch Factory Five Racing Forum No Power To Ignition Switch Inspect the fuse connected to your ignition switch to ensure that the ignition relay isn’t busted. If you’re having an ignition switch issue, taking care of it right away will prevent you from being stranded. To be sure, these problems are no fun, especially if they’re stopping you from getting to work, school, or play. If your vehicle has no. No Power To Ignition Switch.
From mechanicevileminem2010v.z21.web.core.windows.net
Signs Your Ignition Switch Is Going Out No Power To Ignition Switch Try starting the car with your spare key and jumping the battery to rule out the obvious culprits. The ignition switch is responsible for. If you’re having an ignition switch issue, taking care of it right away will prevent you from being stranded. Here’s what you need to know about how the ignition switch works, bad ignition switch symptoms, causes. No Power To Ignition Switch.
From www.justanswer.com
No power to ignition switch. The lights work on the boat along with the No Power To Ignition Switch You may also notice a burnt electronic smell if there is a circuit short somewhere. If you’re having an ignition switch issue, taking care of it right away will prevent you from being stranded. Use a multimeter to test the starter’s solenoid and the battery connection. The most common symptoms of a bad or failing ignition relay are an unresponsive. No Power To Ignition Switch.
From www.2carpros.com
Nothing Cranks, Nothing Turns, No Fuel Pump or Lights No Power To Ignition Switch Here’s what you need to know about how the ignition switch works, bad ignition switch symptoms, causes of a failure, and if there’s any way to prevent it. The ignition switch is responsible for. Use a multimeter to test the starter’s solenoid and the battery connection. If you’re having an ignition switch issue, taking care of it right away will. No Power To Ignition Switch.
From www.thirdgen.org
No power to Ignition Switch Third Generation FBody Message Boards No Power To Ignition Switch Inspect the fuse connected to your ignition switch to ensure that the ignition relay isn’t busted. You may also notice a burnt electronic smell if there is a circuit short somewhere. The most common symptoms of a bad or failing ignition relay are an unresponsive ignition, stalling engine while driving, fluctuating ignition power, and a dead car battery. Here’s what. No Power To Ignition Switch.
From www.benzworld.org
No power to ignition system MercedesBenz Forum No Power To Ignition Switch The ignition switch is responsible for. Here’s what you need to know about how the ignition switch works, bad ignition switch symptoms, causes of a failure, and if there’s any way to prevent it. Try starting the car with your spare key and jumping the battery to rule out the obvious culprits. You may also notice a burnt electronic smell. No Power To Ignition Switch.
From www.justanswer.com
Do I need new ignition switch?...or what?...and if so, how do I replace No Power To Ignition Switch Here's how to fix a bad ignition switch and solve several common issues. The ignition switch is responsible for. If you’re having an ignition switch issue, taking care of it right away will prevent you from being stranded. If your vehicle has no power to the dash or ignition, it could be due to a faulty ignition switch. Inspect the. No Power To Ignition Switch.
From www.460ford.com
no power to ignition switch 460 Ford Forum No Power To Ignition Switch If you’re having an ignition switch issue, taking care of it right away will prevent you from being stranded. The ignition switch is responsible for. If your vehicle has no power to the dash or ignition, it could be due to a faulty ignition switch. To be sure, these problems are no fun, especially if they’re stopping you from getting. No Power To Ignition Switch.
From www.kawasakiforums.com
No power to ignition switch Zx6d 90 model Kawasaki Forums No Power To Ignition Switch If you’re having an ignition switch issue, taking care of it right away will prevent you from being stranded. Inspect the fuse connected to your ignition switch to ensure that the ignition relay isn’t busted. Try starting the car with your spare key and jumping the battery to rule out the obvious culprits. The ignition switch is responsible for. Here’s. No Power To Ignition Switch.
From www.2carpros.com
No Power to Ignition Switch or Dome Light No Power To Ignition Switch The most common symptoms of a bad or failing ignition relay are an unresponsive ignition, stalling engine while driving, fluctuating ignition power, and a dead car battery. If your vehicle has no power to the dash or ignition, it could be due to a faulty ignition switch. The ignition switch is responsible for. Here’s what you need to know about. No Power To Ignition Switch.
From www.corvetteforum.com
no power to ignition switch or fuse panel CorvetteForum Chevrolet No Power To Ignition Switch Here's how to fix a bad ignition switch and solve several common issues. Try starting the car with your spare key and jumping the battery to rule out the obvious culprits. Use a multimeter to test the starter’s solenoid and the battery connection. If your vehicle has no power to the dash or ignition, it could be due to a. No Power To Ignition Switch.
From www.2carpros.com
No Power to Ignition Switch? I Have Power to My Interior Lights No Power To Ignition Switch Try starting the car with your spare key and jumping the battery to rule out the obvious culprits. If you’re having an ignition switch issue, taking care of it right away will prevent you from being stranded. The ignition switch is responsible for. If your vehicle has no power to the dash or ignition, it could be due to a. No Power To Ignition Switch.
From www.justanswer.com
No Power To Ignition Switch And Panel On My Bayliner Capri No Power To Ignition Switch If your vehicle has no power to the dash or ignition, it could be due to a faulty ignition switch. Try starting the car with your spare key and jumping the battery to rule out the obvious culprits. Inspect the fuse connected to your ignition switch to ensure that the ignition relay isn’t busted. To be sure, these problems are. No Power To Ignition Switch.
From www.justanswer.com
No power to ignition switch. accidentley touched wire to ground, wire No Power To Ignition Switch If you’re having an ignition switch issue, taking care of it right away will prevent you from being stranded. Try starting the car with your spare key and jumping the battery to rule out the obvious culprits. If your vehicle has no power to the dash or ignition, it could be due to a faulty ignition switch. You may also. No Power To Ignition Switch.
From www.thirdgen.org
No power to Ignition Switch Third Generation FBody Message Boards No Power To Ignition Switch The most common symptoms of a bad or failing ignition relay are an unresponsive ignition, stalling engine while driving, fluctuating ignition power, and a dead car battery. You may also notice a burnt electronic smell if there is a circuit short somewhere. Here’s what you need to know about how the ignition switch works, bad ignition switch symptoms, causes of. No Power To Ignition Switch.
From www.justanswer.com
No power to ignition switch on Cat TH63 No Power To Ignition Switch You may also notice a burnt electronic smell if there is a circuit short somewhere. The ignition switch is responsible for. Here’s what you need to know about how the ignition switch works, bad ignition switch symptoms, causes of a failure, and if there’s any way to prevent it. Here's how to fix a bad ignition switch and solve several. No Power To Ignition Switch.
From www.justanswer.com
No power to ignition switch. The lights work on the boat along with the No Power To Ignition Switch If you’re having an ignition switch issue, taking care of it right away will prevent you from being stranded. If your vehicle has no power to the dash or ignition, it could be due to a faulty ignition switch. Here’s what you need to know about how the ignition switch works, bad ignition switch symptoms, causes of a failure, and. No Power To Ignition Switch.
From www.med.tu.ac.th
Ignition Switch Problems Signs, Causes, What To Do In The No Power To Ignition Switch To be sure, these problems are no fun, especially if they’re stopping you from getting to work, school, or play. Use a multimeter to test the starter’s solenoid and the battery connection. The most common symptoms of a bad or failing ignition relay are an unresponsive ignition, stalling engine while driving, fluctuating ignition power, and a dead car battery. If. No Power To Ignition Switch.
From www.justanswer.com
Second Opinion] NO POWER TO IGNITION SWITCH, NO, 2014 ISUZU NPR No Power To Ignition Switch The ignition switch is responsible for. Try starting the car with your spare key and jumping the battery to rule out the obvious culprits. Here’s what you need to know about how the ignition switch works, bad ignition switch symptoms, causes of a failure, and if there’s any way to prevent it. If you’re having an ignition switch issue, taking. No Power To Ignition Switch.