Radiator Fan Relay . Its main function is to ensure that the radiator fan. If it checks out, test the radiator fan relay. Since the relay operates as a switch for the fan’s power, a defective cooling fan relay won’t energize the circuit. However, a bad fan motor, a. Here’s how to test a radiator fan relay. Find the underhood fuse or relay box. Learn how to troubleshoot and replace cooling fan relays that may cause engine overheating, poor a/c, or battery drain. A signal from the coolant temperature sensor is what triggers the ecu to turn on the radiator fan, and if it’s faulty, it can prevent the fan from working at all. Remove the fuse or relay box cover. Identify the cooling fan relay. First test the fuse for the radiator fan. In most cases, a blown fuse or bad starter relay is responsible for a vehicle's radiator fan not turning on. The radiator fan relay plays a crucial role in your vehicle’s cooling system. Find out the signs of corrosion and damage, how to test relay functionality, and how to prevent future failures.
from www.youtube.com
First test the fuse for the radiator fan. Here’s how to test a radiator fan relay. Learn how to troubleshoot and replace cooling fan relays that may cause engine overheating, poor a/c, or battery drain. Its main function is to ensure that the radiator fan. Find the underhood fuse or relay box. Remove the fuse or relay box cover. The radiator fan relay plays a crucial role in your vehicle’s cooling system. In most cases, a blown fuse or bad starter relay is responsible for a vehicle's radiator fan not turning on. Find out the signs of corrosion and damage, how to test relay functionality, and how to prevent future failures. Since the relay operates as a switch for the fan’s power, a defective cooling fan relay won’t energize the circuit.
HYUNDAI SONATA RADIATOR FAN RELAY, COOLING FAN RELAY LOCATION
Radiator Fan Relay A signal from the coolant temperature sensor is what triggers the ecu to turn on the radiator fan, and if it’s faulty, it can prevent the fan from working at all. Remove the fuse or relay box cover. Find out the signs of corrosion and damage, how to test relay functionality, and how to prevent future failures. Here’s how to test a radiator fan relay. However, a bad fan motor, a. In most cases, a blown fuse or bad starter relay is responsible for a vehicle's radiator fan not turning on. If it checks out, test the radiator fan relay. Since the relay operates as a switch for the fan’s power, a defective cooling fan relay won’t energize the circuit. Identify the cooling fan relay. The radiator fan relay plays a crucial role in your vehicle’s cooling system. Learn how to troubleshoot and replace cooling fan relays that may cause engine overheating, poor a/c, or battery drain. Its main function is to ensure that the radiator fan. Find the underhood fuse or relay box. First test the fuse for the radiator fan. A signal from the coolant temperature sensor is what triggers the ecu to turn on the radiator fan, and if it’s faulty, it can prevent the fan from working at all.
From circuitenginebantus101.z13.web.core.windows.net
Radiator Cooling Fan Relay Wiring Diagram Radiator Fan Relay Remove the fuse or relay box cover. Learn how to troubleshoot and replace cooling fan relays that may cause engine overheating, poor a/c, or battery drain. However, a bad fan motor, a. Here’s how to test a radiator fan relay. Find out the signs of corrosion and damage, how to test relay functionality, and how to prevent future failures. A. Radiator Fan Relay.
From www.2carpros.com
Fan Relays? Where Is the Radiator Fan Relays? Radiator Fan Relay First test the fuse for the radiator fan. Learn how to troubleshoot and replace cooling fan relays that may cause engine overheating, poor a/c, or battery drain. If it checks out, test the radiator fan relay. Identify the cooling fan relay. In most cases, a blown fuse or bad starter relay is responsible for a vehicle's radiator fan not turning. Radiator Fan Relay.
From userlistfinkel.z19.web.core.windows.net
4 Wire Radiator Fan Wiring Diagram Radiator Fan Relay Since the relay operates as a switch for the fan’s power, a defective cooling fan relay won’t energize the circuit. Find out the signs of corrosion and damage, how to test relay functionality, and how to prevent future failures. If it checks out, test the radiator fan relay. Its main function is to ensure that the radiator fan. In most. Radiator Fan Relay.
From www.youtube.com
How to replace radiator fan relay on BMW Auxility fan relay switch N54 Radiator Fan Relay Remove the fuse or relay box cover. Find out the signs of corrosion and damage, how to test relay functionality, and how to prevent future failures. Since the relay operates as a switch for the fan’s power, a defective cooling fan relay won’t energize the circuit. If it checks out, test the radiator fan relay. Learn how to troubleshoot and. Radiator Fan Relay.
From everythingpantry.com
10 Best Radiator Fan Relay Fuses Review And Radiator Fan Relay Find the underhood fuse or relay box. Remove the fuse or relay box cover. Identify the cooling fan relay. Since the relay operates as a switch for the fan’s power, a defective cooling fan relay won’t energize the circuit. The radiator fan relay plays a crucial role in your vehicle’s cooling system. Learn how to troubleshoot and replace cooling fan. Radiator Fan Relay.
From userlibrarymehler.z19.web.core.windows.net
12v Cooling Fan Relay Wiring Diagram Radiator Fan Relay The radiator fan relay plays a crucial role in your vehicle’s cooling system. However, a bad fan motor, a. In most cases, a blown fuse or bad starter relay is responsible for a vehicle's radiator fan not turning on. Remove the fuse or relay box cover. First test the fuse for the radiator fan. Here’s how to test a radiator. Radiator Fan Relay.
From 2020cadillac.com
Fan Relay Wiring Diagram Wiring Diagrams Hubs Electric Radiator Fan Radiator Fan Relay Learn how to troubleshoot and replace cooling fan relays that may cause engine overheating, poor a/c, or battery drain. Here’s how to test a radiator fan relay. Since the relay operates as a switch for the fan’s power, a defective cooling fan relay won’t energize the circuit. The radiator fan relay plays a crucial role in your vehicle’s cooling system.. Radiator Fan Relay.
From circuitengineunbelt.z13.web.core.windows.net
Radiator Fan Relay Wiring Radiator Fan Relay A signal from the coolant temperature sensor is what triggers the ecu to turn on the radiator fan, and if it’s faulty, it can prevent the fan from working at all. The radiator fan relay plays a crucial role in your vehicle’s cooling system. First test the fuse for the radiator fan. Find out the signs of corrosion and damage,. Radiator Fan Relay.
From www.youtube.com
DODGE CHARGER RADIATOR FAN RELAY LOCATION REPLACEMENT, DODGE CHARGER Radiator Fan Relay Find out the signs of corrosion and damage, how to test relay functionality, and how to prevent future failures. The radiator fan relay plays a crucial role in your vehicle’s cooling system. If it checks out, test the radiator fan relay. Identify the cooling fan relay. Find the underhood fuse or relay box. Here’s how to test a radiator fan. Radiator Fan Relay.
From www.youtube.com
HYUNDAI SONATA RADIATOR FAN RELAY, COOLING FAN RELAY LOCATION Radiator Fan Relay Find the underhood fuse or relay box. Identify the cooling fan relay. Its main function is to ensure that the radiator fan. Here’s how to test a radiator fan relay. The radiator fan relay plays a crucial role in your vehicle’s cooling system. However, a bad fan motor, a. If it checks out, test the radiator fan relay. Learn how. Radiator Fan Relay.
From www.2carpros.com
Radiator Fan Relay Location Engine Cooling Problem 4 Cyl Front Radiator Fan Relay Learn how to troubleshoot and replace cooling fan relays that may cause engine overheating, poor a/c, or battery drain. Its main function is to ensure that the radiator fan. Identify the cooling fan relay. Remove the fuse or relay box cover. Find the underhood fuse or relay box. A signal from the coolant temperature sensor is what triggers the ecu. Radiator Fan Relay.
From www.got2bwireless.com
Radiator Fan Relay Wiring Diagram For Your Needs Radiator Fan Relay However, a bad fan motor, a. A signal from the coolant temperature sensor is what triggers the ecu to turn on the radiator fan, and if it’s faulty, it can prevent the fan from working at all. First test the fuse for the radiator fan. Here’s how to test a radiator fan relay. The radiator fan relay plays a crucial. Radiator Fan Relay.
From www.reddit.com
Radiator fan relay location r/Volkswagen Radiator Fan Relay Its main function is to ensure that the radiator fan. A signal from the coolant temperature sensor is what triggers the ecu to turn on the radiator fan, and if it’s faulty, it can prevent the fan from working at all. Remove the fuse or relay box cover. Here’s how to test a radiator fan relay. Identify the cooling fan. Radiator Fan Relay.
From radiowiring.blogspot.com
35 Awesome Radiator Fan Relay Wiring Diagram Radiator Fan Relay A signal from the coolant temperature sensor is what triggers the ecu to turn on the radiator fan, and if it’s faulty, it can prevent the fan from working at all. If it checks out, test the radiator fan relay. Find out the signs of corrosion and damage, how to test relay functionality, and how to prevent future failures. Find. Radiator Fan Relay.
From circuitfixhueber.z19.web.core.windows.net
Dual Radiator Fan Wiring Diagram Radiator Fan Relay First test the fuse for the radiator fan. Learn how to troubleshoot and replace cooling fan relays that may cause engine overheating, poor a/c, or battery drain. Since the relay operates as a switch for the fan’s power, a defective cooling fan relay won’t energize the circuit. Find the underhood fuse or relay box. Identify the cooling fan relay. The. Radiator Fan Relay.
From www.youtube.com
Radiator Fan Relay How to bypass Radiator FAN YouTube Radiator Fan Relay Remove the fuse or relay box cover. A signal from the coolant temperature sensor is what triggers the ecu to turn on the radiator fan, and if it’s faulty, it can prevent the fan from working at all. Find the underhood fuse or relay box. Find out the signs of corrosion and damage, how to test relay functionality, and how. Radiator Fan Relay.
From garagefleischer99.z21.web.core.windows.net
Cooling Fan Relay Location Radiator Fan Relay However, a bad fan motor, a. The radiator fan relay plays a crucial role in your vehicle’s cooling system. Find out the signs of corrosion and damage, how to test relay functionality, and how to prevent future failures. Since the relay operates as a switch for the fan’s power, a defective cooling fan relay won’t energize the circuit. If it. Radiator Fan Relay.
From ls1tech.com
Cooling fan relays Page 2 LS1TECH Radiator Fan Relay A signal from the coolant temperature sensor is what triggers the ecu to turn on the radiator fan, and if it’s faulty, it can prevent the fan from working at all. Here’s how to test a radiator fan relay. Its main function is to ensure that the radiator fan. First test the fuse for the radiator fan. Identify the cooling. Radiator Fan Relay.
From diagramtaborsienese.z21.web.core.windows.net
How To Wire Dual Radiator Fans Radiator Fan Relay Since the relay operates as a switch for the fan’s power, a defective cooling fan relay won’t energize the circuit. First test the fuse for the radiator fan. The radiator fan relay plays a crucial role in your vehicle’s cooling system. Its main function is to ensure that the radiator fan. In most cases, a blown fuse or bad starter. Radiator Fan Relay.
From www.autopartssupply.com.au
Holden Commodore Radiator Fan Relay 3.8ltr Ecotec VT 19972000 *TE Radiator Fan Relay A signal from the coolant temperature sensor is what triggers the ecu to turn on the radiator fan, and if it’s faulty, it can prevent the fan from working at all. Since the relay operates as a switch for the fan’s power, a defective cooling fan relay won’t energize the circuit. Find the underhood fuse or relay box. The radiator. Radiator Fan Relay.
From machinevogler88.z19.web.core.windows.net
2012 Ford Focus Radiator Fan Relay Radiator Fan Relay Learn how to troubleshoot and replace cooling fan relays that may cause engine overheating, poor a/c, or battery drain. Find out the signs of corrosion and damage, how to test relay functionality, and how to prevent future failures. Here’s how to test a radiator fan relay. Find the underhood fuse or relay box. In most cases, a blown fuse or. Radiator Fan Relay.
From engineconstalaranceqtt.z21.web.core.windows.net
Radiator Cooling Fan Relay Radiator Fan Relay First test the fuse for the radiator fan. However, a bad fan motor, a. A signal from the coolant temperature sensor is what triggers the ecu to turn on the radiator fan, and if it’s faulty, it can prevent the fan from working at all. If it checks out, test the radiator fan relay. Find the underhood fuse or relay. Radiator Fan Relay.
From www.2carpros.com
Fan Relays? Where Is the Radiator Fan Relays? Radiator Fan Relay The radiator fan relay plays a crucial role in your vehicle’s cooling system. In most cases, a blown fuse or bad starter relay is responsible for a vehicle's radiator fan not turning on. Learn how to troubleshoot and replace cooling fan relays that may cause engine overheating, poor a/c, or battery drain. Find out the signs of corrosion and damage,. Radiator Fan Relay.
From www.youtube.com
2006 GMC truck radiator fan relay trouble YouTube Radiator Fan Relay Identify the cooling fan relay. A signal from the coolant temperature sensor is what triggers the ecu to turn on the radiator fan, and if it’s faulty, it can prevent the fan from working at all. Find the underhood fuse or relay box. In most cases, a blown fuse or bad starter relay is responsible for a vehicle's radiator fan. Radiator Fan Relay.
From wiringdiagramall.blogspot.com
Wiring Diagram For Radiator Fan Relay Radiator Fan Relay First test the fuse for the radiator fan. However, a bad fan motor, a. Remove the fuse or relay box cover. Identify the cooling fan relay. Its main function is to ensure that the radiator fan. In most cases, a blown fuse or bad starter relay is responsible for a vehicle's radiator fan not turning on. Since the relay operates. Radiator Fan Relay.
From www.autozone.com
Repair Guides Radiator Fan Relay First test the fuse for the radiator fan. If it checks out, test the radiator fan relay. Since the relay operates as a switch for the fan’s power, a defective cooling fan relay won’t energize the circuit. In most cases, a blown fuse or bad starter relay is responsible for a vehicle's radiator fan not turning on. Find out the. Radiator Fan Relay.
From www.youtube.com
2006 GMC truck radiator fan relay trouble YouTube Radiator Fan Relay Find out the signs of corrosion and damage, how to test relay functionality, and how to prevent future failures. Identify the cooling fan relay. In most cases, a blown fuse or bad starter relay is responsible for a vehicle's radiator fan not turning on. The radiator fan relay plays a crucial role in your vehicle’s cooling system. A signal from. Radiator Fan Relay.
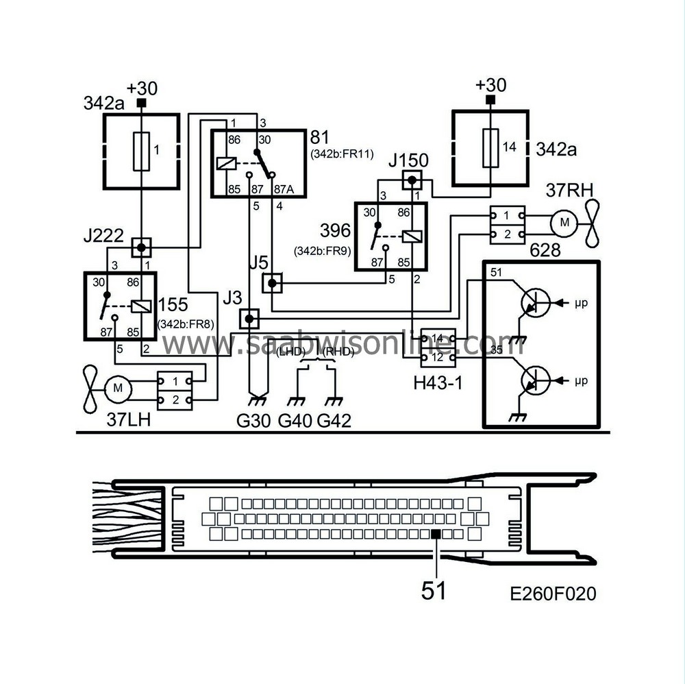
From saabwisonline.com
SAAB Information System WIS Online Radiator Fan Relay Since the relay operates as a switch for the fan’s power, a defective cooling fan relay won’t energize the circuit. First test the fuse for the radiator fan. Find the underhood fuse or relay box. If it checks out, test the radiator fan relay. Learn how to troubleshoot and replace cooling fan relays that may cause engine overheating, poor a/c,. Radiator Fan Relay.
From www.2carpros.com
Radiator Cooling Fan Relay Where Is the Radiator Cooling Fan Radiator Fan Relay The radiator fan relay plays a crucial role in your vehicle’s cooling system. If it checks out, test the radiator fan relay. Find out the signs of corrosion and damage, how to test relay functionality, and how to prevent future failures. Since the relay operates as a switch for the fan’s power, a defective cooling fan relay won’t energize the. Radiator Fan Relay.
From www.youtube.com
CHRYSLER 300 RADIATOR FAN RELAY LOCATION REPLACEMENT, CHRYSLER 300 Radiator Fan Relay First test the fuse for the radiator fan. However, a bad fan motor, a. Remove the fuse or relay box cover. In most cases, a blown fuse or bad starter relay is responsible for a vehicle's radiator fan not turning on. Learn how to troubleshoot and replace cooling fan relays that may cause engine overheating, poor a/c, or battery drain.. Radiator Fan Relay.
From userlistfinkel.z19.web.core.windows.net
4 Wire Radiator Fan Wiring Diagram Radiator Fan Relay A signal from the coolant temperature sensor is what triggers the ecu to turn on the radiator fan, and if it’s faulty, it can prevent the fan from working at all. Since the relay operates as a switch for the fan’s power, a defective cooling fan relay won’t energize the circuit. Learn how to troubleshoot and replace cooling fan relays. Radiator Fan Relay.
From www.youtube.com
ENGINE OVERHEATING FIVE EASY DIY STEPS 1 Checking Relays and Radiator Fan Relay However, a bad fan motor, a. A signal from the coolant temperature sensor is what triggers the ecu to turn on the radiator fan, and if it’s faulty, it can prevent the fan from working at all. Its main function is to ensure that the radiator fan. First test the fuse for the radiator fan. Remove the fuse or relay. Radiator Fan Relay.
From www.2carpros.com
Radiator Fan Relays I Have Located the Cooling Fan Relays in My Radiator Fan Relay Its main function is to ensure that the radiator fan. First test the fuse for the radiator fan. Identify the cooling fan relay. Find the underhood fuse or relay box. A signal from the coolant temperature sensor is what triggers the ecu to turn on the radiator fan, and if it’s faulty, it can prevent the fan from working at. Radiator Fan Relay.