Starter Motor Not Functioning . If your starter is not functioning properly, your engine may only start some of the time, or even worse, it. Repeated clicking sounds when turning the ignition key, indicating a. To troubleshoot the issue, one can use a multimeter to check for the actual culprit, check the key/fob battery and dashboard red. It can also be a poor electrical connection or. The starter may not engage because the battery voltage is low or you have a bad starter solenoid. The starter in your vehicle is responsible for starting the vehicle’s engine. If your starter motor is starter spinning but not engaging the flywheel, one of the first things you should check is the battery. Signs of a faulty starter motor or its parts. It could also be due to a. When your car fails to start, it could be because of a damaged starter component.
from sontianmotor.com
If your starter is not functioning properly, your engine may only start some of the time, or even worse, it. It could also be due to a. When your car fails to start, it could be because of a damaged starter component. To troubleshoot the issue, one can use a multimeter to check for the actual culprit, check the key/fob battery and dashboard red. Repeated clicking sounds when turning the ignition key, indicating a. The starter in your vehicle is responsible for starting the vehicle’s engine. If your starter motor is starter spinning but not engaging the flywheel, one of the first things you should check is the battery. The starter may not engage because the battery voltage is low or you have a bad starter solenoid. It can also be a poor electrical connection or. Signs of a faulty starter motor or its parts.
Starter Motor Repair and Repair Cost SONTIAN Auto Parts Solution
Starter Motor Not Functioning The starter in your vehicle is responsible for starting the vehicle’s engine. The starter may not engage because the battery voltage is low or you have a bad starter solenoid. Repeated clicking sounds when turning the ignition key, indicating a. Signs of a faulty starter motor or its parts. To troubleshoot the issue, one can use a multimeter to check for the actual culprit, check the key/fob battery and dashboard red. If your starter is not functioning properly, your engine may only start some of the time, or even worse, it. If your starter motor is starter spinning but not engaging the flywheel, one of the first things you should check is the battery. It could also be due to a. The starter in your vehicle is responsible for starting the vehicle’s engine. It can also be a poor electrical connection or. When your car fails to start, it could be because of a damaged starter component.
From www.tractorforum.com
Starter motor not working Tractor Forum Starter Motor Not Functioning If your starter motor is starter spinning but not engaging the flywheel, one of the first things you should check is the battery. The starter may not engage because the battery voltage is low or you have a bad starter solenoid. If your starter is not functioning properly, your engine may only start some of the time, or even worse,. Starter Motor Not Functioning.
From sontianmotor.com
Starter Motor Repair and Repair Cost SONTIAN Auto Parts Solution Starter Motor Not Functioning If your starter is not functioning properly, your engine may only start some of the time, or even worse, it. It can also be a poor electrical connection or. Repeated clicking sounds when turning the ignition key, indicating a. To troubleshoot the issue, one can use a multimeter to check for the actual culprit, check the key/fob battery and dashboard. Starter Motor Not Functioning.
From www.denso-am.eu
Starter troubleshooting DENSO Starter Motor Not Functioning To troubleshoot the issue, one can use a multimeter to check for the actual culprit, check the key/fob battery and dashboard red. If your starter motor is starter spinning but not engaging the flywheel, one of the first things you should check is the battery. It can also be a poor electrical connection or. It could also be due to. Starter Motor Not Functioning.
From www.tractorforum.com
Starter motor not working Tractor Forum Starter Motor Not Functioning If your starter is not functioning properly, your engine may only start some of the time, or even worse, it. If your starter motor is starter spinning but not engaging the flywheel, one of the first things you should check is the battery. It can also be a poor electrical connection or. The starter may not engage because the battery. Starter Motor Not Functioning.
From www.youtube.com
CAR NOT STARTING. HOW TO TEST ENGINE STARTER YouTube Starter Motor Not Functioning If your starter motor is starter spinning but not engaging the flywheel, one of the first things you should check is the battery. Repeated clicking sounds when turning the ignition key, indicating a. Signs of a faulty starter motor or its parts. When your car fails to start, it could be because of a damaged starter component. If your starter. Starter Motor Not Functioning.
From forums.tdiclub.com
Starter motor not engaging ring gear Forums Starter Motor Not Functioning Repeated clicking sounds when turning the ignition key, indicating a. The starter in your vehicle is responsible for starting the vehicle’s engine. If your starter is not functioning properly, your engine may only start some of the time, or even worse, it. Signs of a faulty starter motor or its parts. It can also be a poor electrical connection or.. Starter Motor Not Functioning.
From axleaddict.com
Why Won't My Engine Turn Over? AxleAddict Starter Motor Not Functioning When your car fails to start, it could be because of a damaged starter component. To troubleshoot the issue, one can use a multimeter to check for the actual culprit, check the key/fob battery and dashboard red. The starter in your vehicle is responsible for starting the vehicle’s engine. If your starter is not functioning properly, your engine may only. Starter Motor Not Functioning.
From www.stromtrooper.com
My starter motor troubleshooting guide StromTrooper Starter Motor Not Functioning Signs of a faulty starter motor or its parts. It can also be a poor electrical connection or. The starter may not engage because the battery voltage is low or you have a bad starter solenoid. Repeated clicking sounds when turning the ignition key, indicating a. If your starter is not functioning properly, your engine may only start some of. Starter Motor Not Functioning.
From www.trents.co.uk
Common Starter Motor Problems Charles Trent Blog Starter Motor Not Functioning The starter in your vehicle is responsible for starting the vehicle’s engine. It can also be a poor electrical connection or. When your car fails to start, it could be because of a damaged starter component. If your starter motor is starter spinning but not engaging the flywheel, one of the first things you should check is the battery. To. Starter Motor Not Functioning.
From www.ymfcarparts.co.uk
How a Starter Motor Works YMF Car Parts YMF Car Parts Starter Motor Not Functioning The starter may not engage because the battery voltage is low or you have a bad starter solenoid. The starter in your vehicle is responsible for starting the vehicle’s engine. To troubleshoot the issue, one can use a multimeter to check for the actual culprit, check the key/fob battery and dashboard red. Signs of a faulty starter motor or its. Starter Motor Not Functioning.
From www.fullstopindia.com
The Significance of Motor Starters for Proper Car Functioning Full Starter Motor Not Functioning Signs of a faulty starter motor or its parts. Repeated clicking sounds when turning the ignition key, indicating a. If your starter motor is starter spinning but not engaging the flywheel, one of the first things you should check is the battery. The starter in your vehicle is responsible for starting the vehicle’s engine. It could also be due to. Starter Motor Not Functioning.
From www.samarins.com
Starter motor, starting system how it works, problems, testing Starter Motor Not Functioning The starter may not engage because the battery voltage is low or you have a bad starter solenoid. The starter in your vehicle is responsible for starting the vehicle’s engine. If your starter motor is starter spinning but not engaging the flywheel, one of the first things you should check is the battery. If your starter is not functioning properly,. Starter Motor Not Functioning.
From www.youtube.com
Starter Motor Not Cranking 1st Gen Cummins YouTube Starter Motor Not Functioning Repeated clicking sounds when turning the ignition key, indicating a. The starter may not engage because the battery voltage is low or you have a bad starter solenoid. If your starter is not functioning properly, your engine may only start some of the time, or even worse, it. Signs of a faulty starter motor or its parts. If your starter. Starter Motor Not Functioning.
From mrmotorproblems.com
Troubleshooting John Deere X380 Issues & Fixes Starter Motor Not Functioning It can also be a poor electrical connection or. The starter may not engage because the battery voltage is low or you have a bad starter solenoid. If your starter is not functioning properly, your engine may only start some of the time, or even worse, it. Repeated clicking sounds when turning the ignition key, indicating a. If your starter. Starter Motor Not Functioning.
From mechanicbase.com
Why Your Starter Is Not Engaging Starter Motor Not Functioning It can also be a poor electrical connection or. If your starter is not functioning properly, your engine may only start some of the time, or even worse, it. The starter may not engage because the battery voltage is low or you have a bad starter solenoid. Repeated clicking sounds when turning the ignition key, indicating a. When your car. Starter Motor Not Functioning.
From ab-marineservice.com
How to replace a starter motor yourself, in 3 steps AB Marine service Starter Motor Not Functioning If your starter motor is starter spinning but not engaging the flywheel, one of the first things you should check is the battery. The starter in your vehicle is responsible for starting the vehicle’s engine. The starter may not engage because the battery voltage is low or you have a bad starter solenoid. To troubleshoot the issue, one can use. Starter Motor Not Functioning.
From mechanicbase.com
Why Your Starter Is Not Engaging Starter Motor Not Functioning The starter may not engage because the battery voltage is low or you have a bad starter solenoid. When your car fails to start, it could be because of a damaged starter component. If your starter motor is starter spinning but not engaging the flywheel, one of the first things you should check is the battery. If your starter is. Starter Motor Not Functioning.
From www.theengineerspost.com
Starter Motor Diagram, Parts, Working, Types & Uses [PDF] Starter Motor Not Functioning It could also be due to a. If your starter motor is starter spinning but not engaging the flywheel, one of the first things you should check is the battery. Repeated clicking sounds when turning the ignition key, indicating a. When your car fails to start, it could be because of a damaged starter component. Signs of a faulty starter. Starter Motor Not Functioning.
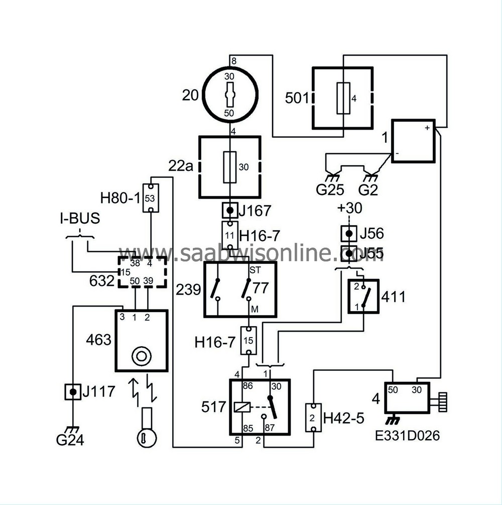
From saabwisonline.com
Starter motor not working 95 2005 SAAB Information System Starter Motor Not Functioning Repeated clicking sounds when turning the ignition key, indicating a. If your starter motor is starter spinning but not engaging the flywheel, one of the first things you should check is the battery. If your starter is not functioning properly, your engine may only start some of the time, or even worse, it. To troubleshoot the issue, one can use. Starter Motor Not Functioning.
From www.youtube.com
How to fix Starter won’t disengage keeps cranking at low voltage Starter Motor Not Functioning It can also be a poor electrical connection or. When your car fails to start, it could be because of a damaged starter component. Repeated clicking sounds when turning the ignition key, indicating a. To troubleshoot the issue, one can use a multimeter to check for the actual culprit, check the key/fob battery and dashboard red. The starter in your. Starter Motor Not Functioning.
From www.youtube.com
no start just clicking noise [starter motor replacement] Range Rover√ Starter Motor Not Functioning To troubleshoot the issue, one can use a multimeter to check for the actual culprit, check the key/fob battery and dashboard red. If your starter motor is starter spinning but not engaging the flywheel, one of the first things you should check is the battery. The starter in your vehicle is responsible for starting the vehicle’s engine. Repeated clicking sounds. Starter Motor Not Functioning.
From www.reddit.com
Why does this starter motor not move when power is applied? r Starter Motor Not Functioning Repeated clicking sounds when turning the ignition key, indicating a. If your starter is not functioning properly, your engine may only start some of the time, or even worse, it. The starter in your vehicle is responsible for starting the vehicle’s engine. It could also be due to a. Signs of a faulty starter motor or its parts. It can. Starter Motor Not Functioning.
From www.fullstopindia.com
The Significance of Motor Starters for Proper Car Functioning Full Starter Motor Not Functioning The starter in your vehicle is responsible for starting the vehicle’s engine. If your starter is not functioning properly, your engine may only start some of the time, or even worse, it. It could also be due to a. Signs of a faulty starter motor or its parts. It can also be a poor electrical connection or. Repeated clicking sounds. Starter Motor Not Functioning.
From schempal.com
How to Wire a Mustang Starter Solenoid StepbyStep Guide Starter Motor Not Functioning Repeated clicking sounds when turning the ignition key, indicating a. The starter in your vehicle is responsible for starting the vehicle’s engine. If your starter is not functioning properly, your engine may only start some of the time, or even worse, it. To troubleshoot the issue, one can use a multimeter to check for the actual culprit, check the key/fob. Starter Motor Not Functioning.
From schempal.com
How Does a Starter Motor Circuit Work? A Detailed Diagram Explained Starter Motor Not Functioning Signs of a faulty starter motor or its parts. The starter in your vehicle is responsible for starting the vehicle’s engine. If your starter is not functioning properly, your engine may only start some of the time, or even worse, it. To troubleshoot the issue, one can use a multimeter to check for the actual culprit, check the key/fob battery. Starter Motor Not Functioning.
From thegardenanswer.com
Kawasaki Fr691v Starter Problems (5 Important Problems & Solutions Starter Motor Not Functioning When your car fails to start, it could be because of a damaged starter component. The starter in your vehicle is responsible for starting the vehicle’s engine. It can also be a poor electrical connection or. It could also be due to a. Signs of a faulty starter motor or its parts. Repeated clicking sounds when turning the ignition key,. Starter Motor Not Functioning.
From nonstopengineering.blogspot.com
Starter Motor Scheme NonStop Engineering Starter Motor Not Functioning When your car fails to start, it could be because of a damaged starter component. It can also be a poor electrical connection or. The starter in your vehicle is responsible for starting the vehicle’s engine. The starter may not engage because the battery voltage is low or you have a bad starter solenoid. It could also be due to. Starter Motor Not Functioning.
From drivinglife.net
How To Diagnose And Replace A Starter Effectively? Update 2017 Starter Motor Not Functioning If your starter motor is starter spinning but not engaging the flywheel, one of the first things you should check is the battery. The starter in your vehicle is responsible for starting the vehicle’s engine. Repeated clicking sounds when turning the ignition key, indicating a. If your starter is not functioning properly, your engine may only start some of the. Starter Motor Not Functioning.
From shaniya-has-estes.blogspot.com
Car Starter Problem Fix ShaniyahasEstes Starter Motor Not Functioning The starter in your vehicle is responsible for starting the vehicle’s engine. It could also be due to a. To troubleshoot the issue, one can use a multimeter to check for the actual culprit, check the key/fob battery and dashboard red. If your starter motor is starter spinning but not engaging the flywheel, one of the first things you should. Starter Motor Not Functioning.
From www.reddit.com
What is the best way to test if a motor starter like the one below is Starter Motor Not Functioning Signs of a faulty starter motor or its parts. The starter may not engage because the battery voltage is low or you have a bad starter solenoid. To troubleshoot the issue, one can use a multimeter to check for the actual culprit, check the key/fob battery and dashboard red. The starter in your vehicle is responsible for starting the vehicle’s. Starter Motor Not Functioning.
From themotorguy.com
Faulty Starter Solenoid? How to Diagnose and Fix Common Issues The Starter Motor Not Functioning It could also be due to a. It can also be a poor electrical connection or. Repeated clicking sounds when turning the ignition key, indicating a. If your starter is not functioning properly, your engine may only start some of the time, or even worse, it. To troubleshoot the issue, one can use a multimeter to check for the actual. Starter Motor Not Functioning.
From www.reddit.com
Starter motor not working r/smallengines Starter Motor Not Functioning The starter may not engage because the battery voltage is low or you have a bad starter solenoid. If your starter is not functioning properly, your engine may only start some of the time, or even worse, it. It can also be a poor electrical connection or. Signs of a faulty starter motor or its parts. The starter in your. Starter Motor Not Functioning.
From www.eeworldonline.com
Understanding stop/start automobileengine design, Part 2 The starter Starter Motor Not Functioning It can also be a poor electrical connection or. Repeated clicking sounds when turning the ignition key, indicating a. If your starter is not functioning properly, your engine may only start some of the time, or even worse, it. Signs of a faulty starter motor or its parts. The starter may not engage because the battery voltage is low or. Starter Motor Not Functioning.
From www.samarins.com
Starter motor, starting system how it works, problems, testing Starter Motor Not Functioning It could also be due to a. Signs of a faulty starter motor or its parts. It can also be a poor electrical connection or. The starter in your vehicle is responsible for starting the vehicle’s engine. The starter may not engage because the battery voltage is low or you have a bad starter solenoid. If your starter motor is. Starter Motor Not Functioning.
From hydraulicsuspension.com
What To Do If Starter Spins Without Engaging? Starter Motor Not Functioning The starter may not engage because the battery voltage is low or you have a bad starter solenoid. To troubleshoot the issue, one can use a multimeter to check for the actual culprit, check the key/fob battery and dashboard red. The starter in your vehicle is responsible for starting the vehicle’s engine. When your car fails to start, it could. Starter Motor Not Functioning.