Chrysler Town And Country Radiator Fan Not Working . Do you have a dodge caravan, chrysler town and country or plymouth voyager van and are experiencing an overheating. That night when my dad and i noticed the clutch was not engaging on the compressor the van's temp crept up and we also noticed. The most common reasons a chrysler town & country radiator fan isn't working are the fan assembly, the fan clutch, or the coolant. Next day she let me know there was no a/c. If the fan runs with external power, then you know the wires or fuse are the culprit. On the same going you could test the wiring by. ( 2008 | 2009 |. I have a 2013 town and country and my radiator high speed fan will not activate even when a/c turned on.
from www.justanswer.com
Next day she let me know there was no a/c. If the fan runs with external power, then you know the wires or fuse are the culprit. I have a 2013 town and country and my radiator high speed fan will not activate even when a/c turned on. That night when my dad and i noticed the clutch was not engaging on the compressor the van's temp crept up and we also noticed. Do you have a dodge caravan, chrysler town and country or plymouth voyager van and are experiencing an overheating. ( 2008 | 2009 |. On the same going you could test the wiring by. The most common reasons a chrysler town & country radiator fan isn't working are the fan assembly, the fan clutch, or the coolant.
My 98 Chrysler Town and Country is turned off, but the radiator cooling
Chrysler Town And Country Radiator Fan Not Working Next day she let me know there was no a/c. Next day she let me know there was no a/c. I have a 2013 town and country and my radiator high speed fan will not activate even when a/c turned on. That night when my dad and i noticed the clutch was not engaging on the compressor the van's temp crept up and we also noticed. The most common reasons a chrysler town & country radiator fan isn't working are the fan assembly, the fan clutch, or the coolant. ( 2008 | 2009 |. On the same going you could test the wiring by. If the fan runs with external power, then you know the wires or fuse are the culprit. Do you have a dodge caravan, chrysler town and country or plymouth voyager van and are experiencing an overheating.
From www.rareelectrical.com
New Dual Radiator And Condenser Fan Fits Chrysler Town & Country 0507 Chrysler Town And Country Radiator Fan Not Working Do you have a dodge caravan, chrysler town and country or plymouth voyager van and are experiencing an overheating. I have a 2013 town and country and my radiator high speed fan will not activate even when a/c turned on. On the same going you could test the wiring by. The most common reasons a chrysler town & country radiator. Chrysler Town And Country Radiator Fan Not Working.
From www.2carpros.com
1999 Chrysler Town and Country Radiator Fans Won't Run After Lots Chrysler Town And Country Radiator Fan Not Working I have a 2013 town and country and my radiator high speed fan will not activate even when a/c turned on. Next day she let me know there was no a/c. ( 2008 | 2009 |. Do you have a dodge caravan, chrysler town and country or plymouth voyager van and are experiencing an overheating. That night when my dad. Chrysler Town And Country Radiator Fan Not Working.
From www.justanswer.com
Replace the radiator in a Chrysler Town & Country LX 3.8 V6 2003? Chrysler Town And Country Radiator Fan Not Working Do you have a dodge caravan, chrysler town and country or plymouth voyager van and are experiencing an overheating. The most common reasons a chrysler town & country radiator fan isn't working are the fan assembly, the fan clutch, or the coolant. If the fan runs with external power, then you know the wires or fuse are the culprit. (. Chrysler Town And Country Radiator Fan Not Working.
From www.2carpros.com
Cooling Fan Does Not Work the High Fan Doesn't Work. I Chrysler Town And Country Radiator Fan Not Working Next day she let me know there was no a/c. If the fan runs with external power, then you know the wires or fuse are the culprit. That night when my dad and i noticed the clutch was not engaging on the compressor the van's temp crept up and we also noticed. The most common reasons a chrysler town &. Chrysler Town And Country Radiator Fan Not Working.
From www.youtube.com
P0408 how to fix cooling radiator fans on 05 2005 Chrysler town and Chrysler Town And Country Radiator Fan Not Working If the fan runs with external power, then you know the wires or fuse are the culprit. I have a 2013 town and country and my radiator high speed fan will not activate even when a/c turned on. Do you have a dodge caravan, chrysler town and country or plymouth voyager van and are experiencing an overheating. On the same. Chrysler Town And Country Radiator Fan Not Working.
From www.justanswer.com
2006 Chrysler Town & Country Radiator cooling fans did not come on so Chrysler Town And Country Radiator Fan Not Working If the fan runs with external power, then you know the wires or fuse are the culprit. Do you have a dodge caravan, chrysler town and country or plymouth voyager van and are experiencing an overheating. ( 2008 | 2009 |. That night when my dad and i noticed the clutch was not engaging on the compressor the van's temp. Chrysler Town And Country Radiator Fan Not Working.
From monsterautoparts.com
Chrysler Town And Country Engine Cooling Fan At Monster Auto Parts Chrysler Town And Country Radiator Fan Not Working Next day she let me know there was no a/c. On the same going you could test the wiring by. ( 2008 | 2009 |. I have a 2013 town and country and my radiator high speed fan will not activate even when a/c turned on. That night when my dad and i noticed the clutch was not engaging on. Chrysler Town And Country Radiator Fan Not Working.
From www.youtube.com
How to Replace Radiator 200816 Chrysler Town & Country YouTube Chrysler Town And Country Radiator Fan Not Working Next day she let me know there was no a/c. The most common reasons a chrysler town & country radiator fan isn't working are the fan assembly, the fan clutch, or the coolant. ( 2008 | 2009 |. Do you have a dodge caravan, chrysler town and country or plymouth voyager van and are experiencing an overheating. If the fan. Chrysler Town And Country Radiator Fan Not Working.
From www.justanswer.com
Working on a 2003 Town and Country. Radiator fans do not turn on, and Chrysler Town And Country Radiator Fan Not Working That night when my dad and i noticed the clutch was not engaging on the compressor the van's temp crept up and we also noticed. The most common reasons a chrysler town & country radiator fan isn't working are the fan assembly, the fan clutch, or the coolant. Do you have a dodge caravan, chrysler town and country or plymouth. Chrysler Town And Country Radiator Fan Not Working.
From www.youtube.com
2006 Chrysler Town & Country Radiator fan replacement YouTube Chrysler Town And Country Radiator Fan Not Working On the same going you could test the wiring by. The most common reasons a chrysler town & country radiator fan isn't working are the fan assembly, the fan clutch, or the coolant. That night when my dad and i noticed the clutch was not engaging on the compressor the van's temp crept up and we also noticed. I have. Chrysler Town And Country Radiator Fan Not Working.
From www.huntparts.ca
Chrysler Town Country Cooling Fan Assembly 20052007 Huntparts Chrysler Town And Country Radiator Fan Not Working ( 2008 | 2009 |. On the same going you could test the wiring by. The most common reasons a chrysler town & country radiator fan isn't working are the fan assembly, the fan clutch, or the coolant. Next day she let me know there was no a/c. Do you have a dodge caravan, chrysler town and country or plymouth. Chrysler Town And Country Radiator Fan Not Working.
From www.justanswer.com
Troubleshooting Chrysler Town & Country Radiator Fan P1491 Code & All Chrysler Town And Country Radiator Fan Not Working That night when my dad and i noticed the clutch was not engaging on the compressor the van's temp crept up and we also noticed. On the same going you could test the wiring by. If the fan runs with external power, then you know the wires or fuse are the culprit. Do you have a dodge caravan, chrysler town. Chrysler Town And Country Radiator Fan Not Working.
From elecdiags.com
Understanding the Cooling System of a 2008 Chrysler Town and Country Chrysler Town And Country Radiator Fan Not Working On the same going you could test the wiring by. Next day she let me know there was no a/c. The most common reasons a chrysler town & country radiator fan isn't working are the fan assembly, the fan clutch, or the coolant. That night when my dad and i noticed the clutch was not engaging on the compressor the. Chrysler Town And Country Radiator Fan Not Working.
From carschematics.com
Visual Guide 2006 Chrysler Town and Country Radiator Parts Diagram Chrysler Town And Country Radiator Fan Not Working I have a 2013 town and country and my radiator high speed fan will not activate even when a/c turned on. Next day she let me know there was no a/c. The most common reasons a chrysler town & country radiator fan isn't working are the fan assembly, the fan clutch, or the coolant. On the same going you could. Chrysler Town And Country Radiator Fan Not Working.
From www.2carpros.com
Where Is Cooling Fan Located? Cooling Fans Won't Come On... Chrysler Town And Country Radiator Fan Not Working If the fan runs with external power, then you know the wires or fuse are the culprit. Do you have a dodge caravan, chrysler town and country or plymouth voyager van and are experiencing an overheating. On the same going you could test the wiring by. ( 2008 | 2009 |. That night when my dad and i noticed the. Chrysler Town And Country Radiator Fan Not Working.
From homesellquick.com
The 10 Best 2013 Chrysler Town And Country Cooling Fan Home Gadgets Chrysler Town And Country Radiator Fan Not Working If the fan runs with external power, then you know the wires or fuse are the culprit. On the same going you could test the wiring by. Next day she let me know there was no a/c. Do you have a dodge caravan, chrysler town and country or plymouth voyager van and are experiencing an overheating. I have a 2013. Chrysler Town And Country Radiator Fan Not Working.
From www.amazon.com
APremium Engine Radiator Cooling Fan Assembly Compatible Chrysler Town And Country Radiator Fan Not Working ( 2008 | 2009 |. Next day she let me know there was no a/c. On the same going you could test the wiring by. The most common reasons a chrysler town & country radiator fan isn't working are the fan assembly, the fan clutch, or the coolant. Do you have a dodge caravan, chrysler town and country or plymouth. Chrysler Town And Country Radiator Fan Not Working.
From www.idropnews.com
Chrysler Town And Country Radiator Fan Not Working Clearance Store Chrysler Town And Country Radiator Fan Not Working I have a 2013 town and country and my radiator high speed fan will not activate even when a/c turned on. Next day she let me know there was no a/c. On the same going you could test the wiring by. If the fan runs with external power, then you know the wires or fuse are the culprit. The most. Chrysler Town And Country Radiator Fan Not Working.
From www.scannerdanner.com
2008 Chrysler Town & Country Radiator / AC Fan ScannerDanner Forum Chrysler Town And Country Radiator Fan Not Working The most common reasons a chrysler town & country radiator fan isn't working are the fan assembly, the fan clutch, or the coolant. That night when my dad and i noticed the clutch was not engaging on the compressor the van's temp crept up and we also noticed. ( 2008 | 2009 |. If the fan runs with external power,. Chrysler Town And Country Radiator Fan Not Working.
From www.youtube.com
Chrysler Town & Country RADIATOR FAN FUSES AND RELAY LOCATION (2008 Chrysler Town And Country Radiator Fan Not Working That night when my dad and i noticed the clutch was not engaging on the compressor the van's temp crept up and we also noticed. ( 2008 | 2009 |. The most common reasons a chrysler town & country radiator fan isn't working are the fan assembly, the fan clutch, or the coolant. I have a 2013 town and country. Chrysler Town And Country Radiator Fan Not Working.
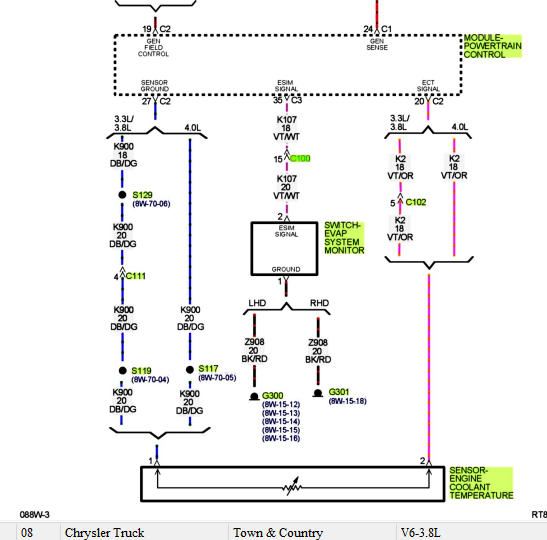
From www.chryslerminivan.net
4th generation Town and Country wiring diagram The Chrysler Minivan Chrysler Town And Country Radiator Fan Not Working If the fan runs with external power, then you know the wires or fuse are the culprit. That night when my dad and i noticed the clutch was not engaging on the compressor the van's temp crept up and we also noticed. The most common reasons a chrysler town & country radiator fan isn't working are the fan assembly, the. Chrysler Town And Country Radiator Fan Not Working.
From www.justanswer.com
Question about the AC system in my Chrysler Town & Country lx. For some Chrysler Town And Country Radiator Fan Not Working Do you have a dodge caravan, chrysler town and country or plymouth voyager van and are experiencing an overheating. If the fan runs with external power, then you know the wires or fuse are the culprit. On the same going you could test the wiring by. ( 2008 | 2009 |. Next day she let me know there was no. Chrysler Town And Country Radiator Fan Not Working.
From www.youtube.com
2002 to 2007 Chrysler town and country Radiator fan or not working How Chrysler Town And Country Radiator Fan Not Working ( 2008 | 2009 |. Next day she let me know there was no a/c. I have a 2013 town and country and my radiator high speed fan will not activate even when a/c turned on. The most common reasons a chrysler town & country radiator fan isn't working are the fan assembly, the fan clutch, or the coolant. Do. Chrysler Town And Country Radiator Fan Not Working.
From www.youtube.com
Radiator Replacement on a Chrysler Town and Country YouTube Chrysler Town And Country Radiator Fan Not Working If the fan runs with external power, then you know the wires or fuse are the culprit. ( 2008 | 2009 |. On the same going you could test the wiring by. Next day she let me know there was no a/c. That night when my dad and i noticed the clutch was not engaging on the compressor the van's. Chrysler Town And Country Radiator Fan Not Working.
From www.idropnews.com
Chrysler Town And Country Radiator Fan Not Working Clearance Store Chrysler Town And Country Radiator Fan Not Working Do you have a dodge caravan, chrysler town and country or plymouth voyager van and are experiencing an overheating. That night when my dad and i noticed the clutch was not engaging on the compressor the van's temp crept up and we also noticed. On the same going you could test the wiring by. I have a 2013 town and. Chrysler Town And Country Radiator Fan Not Working.
From www.youtube.com
How to replace a radiator in a 20052007 chrysler town and country Chrysler Town And Country Radiator Fan Not Working That night when my dad and i noticed the clutch was not engaging on the compressor the van's temp crept up and we also noticed. If the fan runs with external power, then you know the wires or fuse are the culprit. I have a 2013 town and country and my radiator high speed fan will not activate even when. Chrysler Town And Country Radiator Fan Not Working.
From www.youtube.com
2007 Chrysler Town Country radiator fan noise YouTube Chrysler Town And Country Radiator Fan Not Working Do you have a dodge caravan, chrysler town and country or plymouth voyager van and are experiencing an overheating. Next day she let me know there was no a/c. That night when my dad and i noticed the clutch was not engaging on the compressor the van's temp crept up and we also noticed. If the fan runs with external. Chrysler Town And Country Radiator Fan Not Working.
From www.buyautoparts.com
2009 Chrysler Town and Country Cooling Fan Assembly Radiator Side All Chrysler Town And Country Radiator Fan Not Working On the same going you could test the wiring by. That night when my dad and i noticed the clutch was not engaging on the compressor the van's temp crept up and we also noticed. Next day she let me know there was no a/c. Do you have a dodge caravan, chrysler town and country or plymouth voyager van and. Chrysler Town And Country Radiator Fan Not Working.
From www.youtube.com
Radiator replacement 2005 Chrysler Town and Country 3.3L 3.8L Dodge Chrysler Town And Country Radiator Fan Not Working If the fan runs with external power, then you know the wires or fuse are the culprit. Do you have a dodge caravan, chrysler town and country or plymouth voyager van and are experiencing an overheating. That night when my dad and i noticed the clutch was not engaging on the compressor the van's temp crept up and we also. Chrysler Town And Country Radiator Fan Not Working.
From www.youtube.com
How To Replace the Radiator in a Dodge Caravan, Plymouth Voyager Chrysler Town And Country Radiator Fan Not Working Next day she let me know there was no a/c. I have a 2013 town and country and my radiator high speed fan will not activate even when a/c turned on. If the fan runs with external power, then you know the wires or fuse are the culprit. Do you have a dodge caravan, chrysler town and country or plymouth. Chrysler Town And Country Radiator Fan Not Working.
From monsterautoparts.com
Chrysler Town And Country Engine Cooling Fan At Monster Auto Parts Chrysler Town And Country Radiator Fan Not Working The most common reasons a chrysler town & country radiator fan isn't working are the fan assembly, the fan clutch, or the coolant. If the fan runs with external power, then you know the wires or fuse are the culprit. Next day she let me know there was no a/c. ( 2008 | 2009 |. I have a 2013 town. Chrysler Town And Country Radiator Fan Not Working.
From www.justanswer.com
My 98 Chrysler Town and Country is turned off, but the radiator cooling Chrysler Town And Country Radiator Fan Not Working Do you have a dodge caravan, chrysler town and country or plymouth voyager van and are experiencing an overheating. The most common reasons a chrysler town & country radiator fan isn't working are the fan assembly, the fan clutch, or the coolant. ( 2008 | 2009 |. On the same going you could test the wiring by. Next day she. Chrysler Town And Country Radiator Fan Not Working.
From carschematics.com
Visual Guide 2006 Chrysler Town and Country Radiator Parts Diagram Chrysler Town And Country Radiator Fan Not Working Do you have a dodge caravan, chrysler town and country or plymouth voyager van and are experiencing an overheating. The most common reasons a chrysler town & country radiator fan isn't working are the fan assembly, the fan clutch, or the coolant. ( 2008 | 2009 |. I have a 2013 town and country and my radiator high speed fan. Chrysler Town And Country Radiator Fan Not Working.
From www.youtube.com
Dodge Caravan Radiator Fan Not Working Chrysler Town and Country Chrysler Town And Country Radiator Fan Not Working Next day she let me know there was no a/c. Do you have a dodge caravan, chrysler town and country or plymouth voyager van and are experiencing an overheating. I have a 2013 town and country and my radiator high speed fan will not activate even when a/c turned on. On the same going you could test the wiring by.. Chrysler Town And Country Radiator Fan Not Working.
From www.idropnews.com
Chrysler Town And Country Radiator Fan Not Working Clearance Store Chrysler Town And Country Radiator Fan Not Working That night when my dad and i noticed the clutch was not engaging on the compressor the van's temp crept up and we also noticed. ( 2008 | 2009 |. Next day she let me know there was no a/c. If the fan runs with external power, then you know the wires or fuse are the culprit. On the same. Chrysler Town And Country Radiator Fan Not Working.