Rear Hazard Lights Not Working . Traced this problem to a fuse under the dashboard, located in the middle horizontal row right most fuse. Once again, a blown fuse or a faulty. If i understand correctly, the. Turns out this fuse is the. The hazard lights also aren't working, but the right front and rear turn signals work normally. If just one turn signal (front or rear) isn’t working and the other one is, it’s usually a bulb or wiring issue. Another common problem is one side of the turn signal doesn’t. However, some units, such as early 2000s jeep grand wagonners, have a different wire coming out of the flasher for each of the four turn signal bulbs. The most common problem is that one of the blinkers simply stops working while the other one remains fine. The bulbs are working when i switch them out. Yep, it's that obvious, if your indicators don't work, you replace the fuse for the rear (in the boot) cigarette lighter socket.
from www.youtube.com
Yep, it's that obvious, if your indicators don't work, you replace the fuse for the rear (in the boot) cigarette lighter socket. If i understand correctly, the. However, some units, such as early 2000s jeep grand wagonners, have a different wire coming out of the flasher for each of the four turn signal bulbs. Once again, a blown fuse or a faulty. Turns out this fuse is the. Traced this problem to a fuse under the dashboard, located in the middle horizontal row right most fuse. Another common problem is one side of the turn signal doesn’t. If just one turn signal (front or rear) isn’t working and the other one is, it’s usually a bulb or wiring issue. The hazard lights also aren't working, but the right front and rear turn signals work normally. The most common problem is that one of the blinkers simply stops working while the other one remains fine.
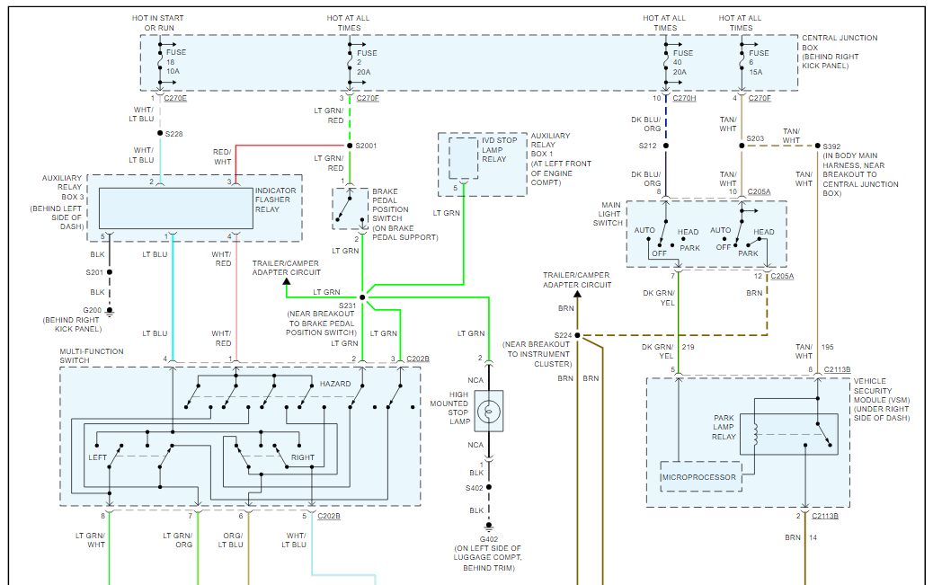
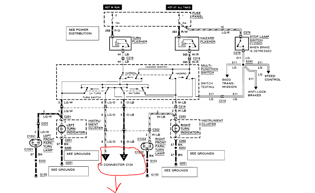
1997 Dodge Ram 1500 No Brake, Turn Signal, or Hazard Lights Not
Rear Hazard Lights Not Working However, some units, such as early 2000s jeep grand wagonners, have a different wire coming out of the flasher for each of the four turn signal bulbs. Another common problem is one side of the turn signal doesn’t. Yep, it's that obvious, if your indicators don't work, you replace the fuse for the rear (in the boot) cigarette lighter socket. Once again, a blown fuse or a faulty. However, some units, such as early 2000s jeep grand wagonners, have a different wire coming out of the flasher for each of the four turn signal bulbs. Traced this problem to a fuse under the dashboard, located in the middle horizontal row right most fuse. If just one turn signal (front or rear) isn’t working and the other one is, it’s usually a bulb or wiring issue. Turns out this fuse is the. If i understand correctly, the. The hazard lights also aren't working, but the right front and rear turn signals work normally. The bulbs are working when i switch them out. The most common problem is that one of the blinkers simply stops working while the other one remains fine.
From autovaluable.com
Why Turn Signals And Hazards Not Working? Auto Valuable Rear Hazard Lights Not Working The bulbs are working when i switch them out. If i understand correctly, the. Yep, it's that obvious, if your indicators don't work, you replace the fuse for the rear (in the boot) cigarette lighter socket. The most common problem is that one of the blinkers simply stops working while the other one remains fine. The hazard lights also aren't. Rear Hazard Lights Not Working.
From americanwarmoms.org
Toyota Hazard Lights Wont Turn Off Rear Hazard Lights Not Working Traced this problem to a fuse under the dashboard, located in the middle horizontal row right most fuse. Yep, it's that obvious, if your indicators don't work, you replace the fuse for the rear (in the boot) cigarette lighter socket. If just one turn signal (front or rear) isn’t working and the other one is, it’s usually a bulb or. Rear Hazard Lights Not Working.
From www.ford-trucks.com
Brake lights /rear hazard lights not working Ford Truck Enthusiasts Rear Hazard Lights Not Working The most common problem is that one of the blinkers simply stops working while the other one remains fine. However, some units, such as early 2000s jeep grand wagonners, have a different wire coming out of the flasher for each of the four turn signal bulbs. The bulbs are working when i switch them out. Another common problem is one. Rear Hazard Lights Not Working.
From www.2carpros.com
Hazard Lights Not Working Hazard Lights Will Turn on by Rear Hazard Lights Not Working If just one turn signal (front or rear) isn’t working and the other one is, it’s usually a bulb or wiring issue. Traced this problem to a fuse under the dashboard, located in the middle horizontal row right most fuse. Once again, a blown fuse or a faulty. Another common problem is one side of the turn signal doesn’t. Yep,. Rear Hazard Lights Not Working.
From www.2carpros.com
Rear Turn Signals, Hazards, and Reverse Lights Do Not Work? Rear Hazard Lights Not Working However, some units, such as early 2000s jeep grand wagonners, have a different wire coming out of the flasher for each of the four turn signal bulbs. The hazard lights also aren't working, but the right front and rear turn signals work normally. The most common problem is that one of the blinkers simply stops working while the other one. Rear Hazard Lights Not Working.
From www.ford-trucks.com
Brake lights /rear hazard lights not working Page 2 Ford Truck Rear Hazard Lights Not Working If just one turn signal (front or rear) isn’t working and the other one is, it’s usually a bulb or wiring issue. Once again, a blown fuse or a faulty. The most common problem is that one of the blinkers simply stops working while the other one remains fine. Turns out this fuse is the. Traced this problem to a. Rear Hazard Lights Not Working.
From www.2carpros.com
Turn Signals and Hazard Lights Not Working Rear Hazard Lights Not Working Once again, a blown fuse or a faulty. Traced this problem to a fuse under the dashboard, located in the middle horizontal row right most fuse. The hazard lights also aren't working, but the right front and rear turn signals work normally. However, some units, such as early 2000s jeep grand wagonners, have a different wire coming out of the. Rear Hazard Lights Not Working.
From garagefixbotninncz.z13.web.core.windows.net
Tail Lights Not Working But Brake Lights Work Rear Hazard Lights Not Working The most common problem is that one of the blinkers simply stops working while the other one remains fine. However, some units, such as early 2000s jeep grand wagonners, have a different wire coming out of the flasher for each of the four turn signal bulbs. Yep, it's that obvious, if your indicators don't work, you replace the fuse for. Rear Hazard Lights Not Working.
From www.2carpros.com
Brake Lights Do Not Work but Turn, Tail, Hazards Do Rear Hazard Lights Not Working If just one turn signal (front or rear) isn’t working and the other one is, it’s usually a bulb or wiring issue. Another common problem is one side of the turn signal doesn’t. However, some units, such as early 2000s jeep grand wagonners, have a different wire coming out of the flasher for each of the four turn signal bulbs.. Rear Hazard Lights Not Working.
From www.2carpros.com
Hazard Lights Not Working Turn Signals Do Work. I Put in New Rear Hazard Lights Not Working However, some units, such as early 2000s jeep grand wagonners, have a different wire coming out of the flasher for each of the four turn signal bulbs. Traced this problem to a fuse under the dashboard, located in the middle horizontal row right most fuse. The bulbs are working when i switch them out. The most common problem is that. Rear Hazard Lights Not Working.
From www.ford-trucks.com
Brake lights /rear hazard lights not working Page 2 Ford Truck Rear Hazard Lights Not Working Yep, it's that obvious, if your indicators don't work, you replace the fuse for the rear (in the boot) cigarette lighter socket. If i understand correctly, the. The hazard lights also aren't working, but the right front and rear turn signals work normally. The bulbs are working when i switch them out. If just one turn signal (front or rear). Rear Hazard Lights Not Working.
From www.2carpros.com
Turn Signals and Hazard Lights Not Working Rear Hazard Lights Not Working Yep, it's that obvious, if your indicators don't work, you replace the fuse for the rear (in the boot) cigarette lighter socket. Turns out this fuse is the. Traced this problem to a fuse under the dashboard, located in the middle horizontal row right most fuse. However, some units, such as early 2000s jeep grand wagonners, have a different wire. Rear Hazard Lights Not Working.
From www.2carpros.com
Hazard Lights/turn Signal Not Working? Hi Guys, Just This Morning... Rear Hazard Lights Not Working If just one turn signal (front or rear) isn’t working and the other one is, it’s usually a bulb or wiring issue. The bulbs are working when i switch them out. The hazard lights also aren't working, but the right front and rear turn signals work normally. Yep, it's that obvious, if your indicators don't work, you replace the fuse. Rear Hazard Lights Not Working.
From diagramlibrarygup.z21.web.core.windows.net
S10 Brake Lights Not Working Rear Hazard Lights Not Working However, some units, such as early 2000s jeep grand wagonners, have a different wire coming out of the flasher for each of the four turn signal bulbs. If i understand correctly, the. Yep, it's that obvious, if your indicators don't work, you replace the fuse for the rear (in the boot) cigarette lighter socket. Traced this problem to a fuse. Rear Hazard Lights Not Working.
From www.justanswer.com
What to do if 2005 Nissan Altima tail light is not working? Rear Hazard Lights Not Working Once again, a blown fuse or a faulty. Traced this problem to a fuse under the dashboard, located in the middle horizontal row right most fuse. Turns out this fuse is the. The most common problem is that one of the blinkers simply stops working while the other one remains fine. The hazard lights also aren't working, but the right. Rear Hazard Lights Not Working.
From www.2carpros.com
No Rear Blinker, Brake or Hazard Lights Rear Hazard Lights Not Working However, some units, such as early 2000s jeep grand wagonners, have a different wire coming out of the flasher for each of the four turn signal bulbs. Once again, a blown fuse or a faulty. The bulbs are working when i switch them out. Turns out this fuse is the. Yep, it's that obvious, if your indicators don't work, you. Rear Hazard Lights Not Working.
From circuitenginestaked.z21.web.core.windows.net
Hazard Lights Work But No Turn Signals Rear Hazard Lights Not Working The bulbs are working when i switch them out. Traced this problem to a fuse under the dashboard, located in the middle horizontal row right most fuse. Another common problem is one side of the turn signal doesn’t. If just one turn signal (front or rear) isn’t working and the other one is, it’s usually a bulb or wiring issue.. Rear Hazard Lights Not Working.
From schematicpepper.z13.web.core.windows.net
Turn Signal And Hazard Lights Not Working Rear Hazard Lights Not Working Once again, a blown fuse or a faulty. Traced this problem to a fuse under the dashboard, located in the middle horizontal row right most fuse. If just one turn signal (front or rear) isn’t working and the other one is, it’s usually a bulb or wiring issue. Another common problem is one side of the turn signal doesn’t. The. Rear Hazard Lights Not Working.
From zutobi.com
When Should You Use Your Hazard Lights? Emergency Flashers Rear Hazard Lights Not Working If i understand correctly, the. The bulbs are working when i switch them out. Another common problem is one side of the turn signal doesn’t. However, some units, such as early 2000s jeep grand wagonners, have a different wire coming out of the flasher for each of the four turn signal bulbs. Yep, it's that obvious, if your indicators don't. Rear Hazard Lights Not Working.
From www.youtube.com
Ford Transit rear lights not working correctly. Fault finding and Rear Hazard Lights Not Working Turns out this fuse is the. The hazard lights also aren't working, but the right front and rear turn signals work normally. Traced this problem to a fuse under the dashboard, located in the middle horizontal row right most fuse. The bulbs are working when i switch them out. Yep, it's that obvious, if your indicators don't work, you replace. Rear Hazard Lights Not Working.
From www.autoapp.sg
DRIVING ETIQUETTE Signal and hazard lights tips they don’t teach Rear Hazard Lights Not Working Yep, it's that obvious, if your indicators don't work, you replace the fuse for the rear (in the boot) cigarette lighter socket. If just one turn signal (front or rear) isn’t working and the other one is, it’s usually a bulb or wiring issue. Once again, a blown fuse or a faulty. The hazard lights also aren't working, but the. Rear Hazard Lights Not Working.
From www.ford-trucks.com
1988 E350 brake and rear hazard lights don’t work Ford Truck Rear Hazard Lights Not Working However, some units, such as early 2000s jeep grand wagonners, have a different wire coming out of the flasher for each of the four turn signal bulbs. Yep, it's that obvious, if your indicators don't work, you replace the fuse for the rear (in the boot) cigarette lighter socket. Another common problem is one side of the turn signal doesn’t.. Rear Hazard Lights Not Working.
From www.thomaslawoffices.com
When Should I Use My Hazard Lights? Thomas Law Offices Rear Hazard Lights Not Working Once again, a blown fuse or a faulty. The hazard lights also aren't working, but the right front and rear turn signals work normally. Turns out this fuse is the. Traced this problem to a fuse under the dashboard, located in the middle horizontal row right most fuse. If i understand correctly, the. The most common problem is that one. Rear Hazard Lights Not Working.
From www.2carpros.com
Both Rear Brake Lights, Rear Turn Signals, and Rear Hazard Lights Rear Hazard Lights Not Working Another common problem is one side of the turn signal doesn’t. Once again, a blown fuse or a faulty. However, some units, such as early 2000s jeep grand wagonners, have a different wire coming out of the flasher for each of the four turn signal bulbs. Traced this problem to a fuse under the dashboard, located in the middle horizontal. Rear Hazard Lights Not Working.
From www.2carpros.com
Hazard Lights Not Working Okay, so I Have a Problem About My Rear Hazard Lights Not Working The hazard lights also aren't working, but the right front and rear turn signals work normally. The bulbs are working when i switch them out. Traced this problem to a fuse under the dashboard, located in the middle horizontal row right most fuse. Turns out this fuse is the. Once again, a blown fuse or a faulty. If just one. Rear Hazard Lights Not Working.
From www.ford-trucks.com
1988 E350 brake and rear hazard lights don’t work Ford Truck Rear Hazard Lights Not Working Once again, a blown fuse or a faulty. Traced this problem to a fuse under the dashboard, located in the middle horizontal row right most fuse. If i understand correctly, the. However, some units, such as early 2000s jeep grand wagonners, have a different wire coming out of the flasher for each of the four turn signal bulbs. The bulbs. Rear Hazard Lights Not Working.
From www.ford-trucks.com
Brake & hazard lights not working Ford Truck Enthusiasts Forums Rear Hazard Lights Not Working Turns out this fuse is the. If i understand correctly, the. Once again, a blown fuse or a faulty. The most common problem is that one of the blinkers simply stops working while the other one remains fine. The hazard lights also aren't working, but the right front and rear turn signals work normally. However, some units, such as early. Rear Hazard Lights Not Working.
From www.ford-trucks.com
1988 E350 brake and rear hazard lights don’t work Ford Truck Rear Hazard Lights Not Working Traced this problem to a fuse under the dashboard, located in the middle horizontal row right most fuse. The most common problem is that one of the blinkers simply stops working while the other one remains fine. If just one turn signal (front or rear) isn’t working and the other one is, it’s usually a bulb or wiring issue. Once. Rear Hazard Lights Not Working.
From heartautocare.com
Car Warning Lights HEART Certified Auto Care Rear Hazard Lights Not Working Yep, it's that obvious, if your indicators don't work, you replace the fuse for the rear (in the boot) cigarette lighter socket. The bulbs are working when i switch them out. The most common problem is that one of the blinkers simply stops working while the other one remains fine. Turns out this fuse is the. The hazard lights also. Rear Hazard Lights Not Working.
From www.youtube.com
1997 Dodge Ram 1500 No Brake, Turn Signal, or Hazard Lights Not Rear Hazard Lights Not Working If i understand correctly, the. Traced this problem to a fuse under the dashboard, located in the middle horizontal row right most fuse. Turns out this fuse is the. Once again, a blown fuse or a faulty. Another common problem is one side of the turn signal doesn’t. The bulbs are working when i switch them out. If just one. Rear Hazard Lights Not Working.
From www.youtube.com
how to fix nonworking turn signals and hazards vanlife 20170913 Rear Hazard Lights Not Working Turns out this fuse is the. The hazard lights also aren't working, but the right front and rear turn signals work normally. If i understand correctly, the. However, some units, such as early 2000s jeep grand wagonners, have a different wire coming out of the flasher for each of the four turn signal bulbs. The most common problem is that. Rear Hazard Lights Not Working.
From www.jeepforum.com
Tail lights / hazards not working correctly please help! Jeep Rear Hazard Lights Not Working However, some units, such as early 2000s jeep grand wagonners, have a different wire coming out of the flasher for each of the four turn signal bulbs. Another common problem is one side of the turn signal doesn’t. Once again, a blown fuse or a faulty. The bulbs are working when i switch them out. If just one turn signal. Rear Hazard Lights Not Working.
From www.justanswer.com
Tail lights don't work, hazards, turning signals, and brake lights work Rear Hazard Lights Not Working The bulbs are working when i switch them out. If just one turn signal (front or rear) isn’t working and the other one is, it’s usually a bulb or wiring issue. If i understand correctly, the. Once again, a blown fuse or a faulty. The most common problem is that one of the blinkers simply stops working while the other. Rear Hazard Lights Not Working.
From www.2carpros.com
No Rear Blinker, Brake or Hazard Lights Rear Hazard Lights Not Working The hazard lights also aren't working, but the right front and rear turn signals work normally. If just one turn signal (front or rear) isn’t working and the other one is, it’s usually a bulb or wiring issue. Traced this problem to a fuse under the dashboard, located in the middle horizontal row right most fuse. Yep, it's that obvious,. Rear Hazard Lights Not Working.
From www.2carpros.com
Rear Turn Signals, Hazards, and Reverse Lights Do Not Work? Rear Hazard Lights Not Working The most common problem is that one of the blinkers simply stops working while the other one remains fine. The bulbs are working when i switch them out. If just one turn signal (front or rear) isn’t working and the other one is, it’s usually a bulb or wiring issue. Turns out this fuse is the. Once again, a blown. Rear Hazard Lights Not Working.