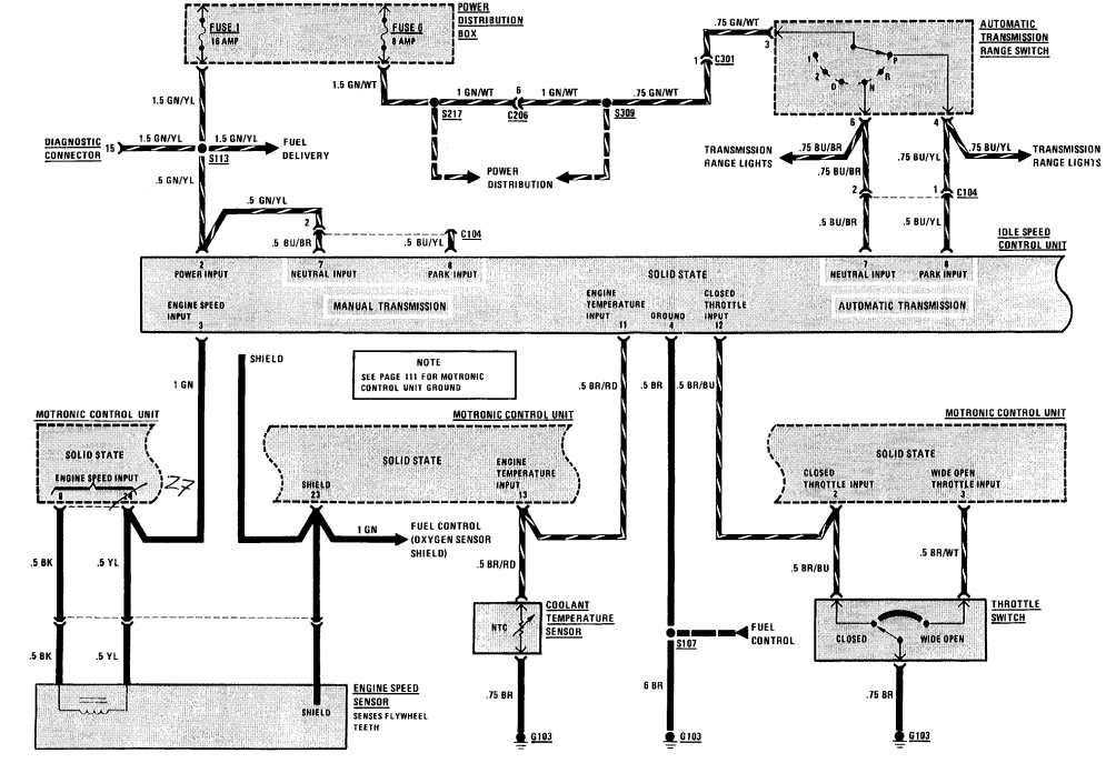
Idle Speed Control Circuit . The isc actuator is responsible for controlling the. The pcm receives feedback data from various sensors to send output signals designed to adjust the air passage open or closed which adjusts the engine idle speed. This is needed to maintain consistent engine idle. The p1505 diagnostic trouble code (dtc) indicates that the idle speed control (isc) actuator signal is lower than the expected range. Isa (idle speed actuator) is installed at throttle body of engine and control air intake rate into engine depending on ecu signal in order to control idle rpm. An idle air control (iac) valve regulates the engine’s idle speed by controlling the air flow into the engine. On this page you can find out about how the idle. A p1505 code is a diagnostic trouble code that occurs when the ecm/pcm detects a problem with the idle speed control (isc) actuator circuit. The idle speed controller ensures that the idle speed of the engine remains constant in all load conditions.
from fixenginekasmiermg.z14.web.core.windows.net
Isa (idle speed actuator) is installed at throttle body of engine and control air intake rate into engine depending on ecu signal in order to control idle rpm. The pcm receives feedback data from various sensors to send output signals designed to adjust the air passage open or closed which adjusts the engine idle speed. The idle speed controller ensures that the idle speed of the engine remains constant in all load conditions. An idle air control (iac) valve regulates the engine’s idle speed by controlling the air flow into the engine. The isc actuator is responsible for controlling the. The p1505 diagnostic trouble code (dtc) indicates that the idle speed control (isc) actuator signal is lower than the expected range. This is needed to maintain consistent engine idle. A p1505 code is a diagnostic trouble code that occurs when the ecm/pcm detects a problem with the idle speed control (isc) actuator circuit. On this page you can find out about how the idle.
How To Adjust Engine Idle Speed
Idle Speed Control Circuit The isc actuator is responsible for controlling the. The pcm receives feedback data from various sensors to send output signals designed to adjust the air passage open or closed which adjusts the engine idle speed. Isa (idle speed actuator) is installed at throttle body of engine and control air intake rate into engine depending on ecu signal in order to control idle rpm. An idle air control (iac) valve regulates the engine’s idle speed by controlling the air flow into the engine. The idle speed controller ensures that the idle speed of the engine remains constant in all load conditions. The p1505 diagnostic trouble code (dtc) indicates that the idle speed control (isc) actuator signal is lower than the expected range. The isc actuator is responsible for controlling the. This is needed to maintain consistent engine idle. On this page you can find out about how the idle. A p1505 code is a diagnostic trouble code that occurs when the ecm/pcm detects a problem with the idle speed control (isc) actuator circuit.
From s3.amazonaws.com
Wiring and Configuring Outputs on Different Types of Idle Actuators Idle Speed Control Circuit Isa (idle speed actuator) is installed at throttle body of engine and control air intake rate into engine depending on ecu signal in order to control idle rpm. On this page you can find out about how the idle. The isc actuator is responsible for controlling the. The idle speed controller ensures that the idle speed of the engine remains. Idle Speed Control Circuit.
From www.youtube.com
How to Make an ENGINE IDLE SPEED CONTROL Circuit YouTube Idle Speed Control Circuit On this page you can find out about how the idle. The idle speed controller ensures that the idle speed of the engine remains constant in all load conditions. The p1505 diagnostic trouble code (dtc) indicates that the idle speed control (isc) actuator signal is lower than the expected range. The isc actuator is responsible for controlling the. Isa (idle. Idle Speed Control Circuit.
From car-diagrams.jimdofree.com
BMW 528e E28 Wiring Diagrams Car Electrical Wiring Diagram Idle Speed Control Circuit The p1505 diagnostic trouble code (dtc) indicates that the idle speed control (isc) actuator signal is lower than the expected range. This is needed to maintain consistent engine idle. On this page you can find out about how the idle. The pcm receives feedback data from various sensors to send output signals designed to adjust the air passage open or. Idle Speed Control Circuit.
From www.youtube.com
ISC (Idle Speed Control) Fungsi, Prinsip kerja dan Perawatannya YouTube Idle Speed Control Circuit Isa (idle speed actuator) is installed at throttle body of engine and control air intake rate into engine depending on ecu signal in order to control idle rpm. The idle speed controller ensures that the idle speed of the engine remains constant in all load conditions. The p1505 diagnostic trouble code (dtc) indicates that the idle speed control (isc) actuator. Idle Speed Control Circuit.
From www.walkerproducts.com
Idle Speed Control Motors Walker Products Idle Speed Control Circuit The pcm receives feedback data from various sensors to send output signals designed to adjust the air passage open or closed which adjusts the engine idle speed. A p1505 code is a diagnostic trouble code that occurs when the ecm/pcm detects a problem with the idle speed control (isc) actuator circuit. Isa (idle speed actuator) is installed at throttle body. Idle Speed Control Circuit.
From moservice.id
Idle Speed Control (ISC) Fungsi, Jenis, Komponen, dan Cara Kerjanya Idle Speed Control Circuit On this page you can find out about how the idle. A p1505 code is a diagnostic trouble code that occurs when the ecm/pcm detects a problem with the idle speed control (isc) actuator circuit. The pcm receives feedback data from various sensors to send output signals designed to adjust the air passage open or closed which adjusts the engine. Idle Speed Control Circuit.
From www.youtube.com
AC motor speed control circuit. how to make single phase motor speed Idle Speed Control Circuit This is needed to maintain consistent engine idle. The isc actuator is responsible for controlling the. The pcm receives feedback data from various sensors to send output signals designed to adjust the air passage open or closed which adjusts the engine idle speed. On this page you can find out about how the idle. The p1505 diagnostic trouble code (dtc). Idle Speed Control Circuit.
From www.240turbo.com
Stepper Motor Idle Speed Control Project Idle Speed Control Circuit The p1505 diagnostic trouble code (dtc) indicates that the idle speed control (isc) actuator signal is lower than the expected range. The idle speed controller ensures that the idle speed of the engine remains constant in all load conditions. Isa (idle speed actuator) is installed at throttle body of engine and control air intake rate into engine depending on ecu. Idle Speed Control Circuit.
From fixenginekasmiermg.z14.web.core.windows.net
How To Adjust Engine Idle Speed Idle Speed Control Circuit The p1505 diagnostic trouble code (dtc) indicates that the idle speed control (isc) actuator signal is lower than the expected range. An idle air control (iac) valve regulates the engine’s idle speed by controlling the air flow into the engine. On this page you can find out about how the idle. The isc actuator is responsible for controlling the. The. Idle Speed Control Circuit.
From www.240turbo.com
Stepper Motor Idle Speed Control Project Idle Speed Control Circuit This is needed to maintain consistent engine idle. The isc actuator is responsible for controlling the. An idle air control (iac) valve regulates the engine’s idle speed by controlling the air flow into the engine. Isa (idle speed actuator) is installed at throttle body of engine and control air intake rate into engine depending on ecu signal in order to. Idle Speed Control Circuit.
From www.tiperformance.com.au
EF EL Falcon Idle Speed Controller (ISC) T.I. Performance Idle Speed Control Circuit The pcm receives feedback data from various sensors to send output signals designed to adjust the air passage open or closed which adjusts the engine idle speed. On this page you can find out about how the idle. A p1505 code is a diagnostic trouble code that occurs when the ecm/pcm detects a problem with the idle speed control (isc). Idle Speed Control Circuit.
From ceuvhrfu.blob.core.windows.net
What Is Idle Speed Control at Gino Estes blog Idle Speed Control Circuit The isc actuator is responsible for controlling the. Isa (idle speed actuator) is installed at throttle body of engine and control air intake rate into engine depending on ecu signal in order to control idle rpm. On this page you can find out about how the idle. The pcm receives feedback data from various sensors to send output signals designed. Idle Speed Control Circuit.
From www.autozone.com
Repair Guides Idle Speed & Mixture Adjustment Idle Speed Idle Speed Control Circuit An idle air control (iac) valve regulates the engine’s idle speed by controlling the air flow into the engine. Isa (idle speed actuator) is installed at throttle body of engine and control air intake rate into engine depending on ecu signal in order to control idle rpm. A p1505 code is a diagnostic trouble code that occurs when the ecm/pcm. Idle Speed Control Circuit.
From www.circuits-diy.com
DC Motor Speed Control using LM3578 Idle Speed Control Circuit A p1505 code is a diagnostic trouble code that occurs when the ecm/pcm detects a problem with the idle speed control (isc) actuator circuit. On this page you can find out about how the idle. An idle air control (iac) valve regulates the engine’s idle speed by controlling the air flow into the engine. The idle speed controller ensures that. Idle Speed Control Circuit.
From chevroletforum.com
idle speed control motor problem (ISC) Chevrolet Forum Chevy Idle Speed Control Circuit The p1505 diagnostic trouble code (dtc) indicates that the idle speed control (isc) actuator signal is lower than the expected range. The idle speed controller ensures that the idle speed of the engine remains constant in all load conditions. This is needed to maintain consistent engine idle. A p1505 code is a diagnostic trouble code that occurs when the ecm/pcm. Idle Speed Control Circuit.
From www.autozone.com
Repair Guides Idle Speed Control Circuit An idle air control (iac) valve regulates the engine’s idle speed by controlling the air flow into the engine. Isa (idle speed actuator) is installed at throttle body of engine and control air intake rate into engine depending on ecu signal in order to control idle rpm. The p1505 diagnostic trouble code (dtc) indicates that the idle speed control (isc). Idle Speed Control Circuit.
From www.seekic.com
Buick GL8 idle speed control, oil level switches and oil pressure Idle Speed Control Circuit The p1505 diagnostic trouble code (dtc) indicates that the idle speed control (isc) actuator signal is lower than the expected range. A p1505 code is a diagnostic trouble code that occurs when the ecm/pcm detects a problem with the idle speed control (isc) actuator circuit. On this page you can find out about how the idle. An idle air control. Idle Speed Control Circuit.
From www.autozone.com
Repair Guides Idle Speed And Mixture Adjustments Carburetor Idle Speed Control Circuit On this page you can find out about how the idle. A p1505 code is a diagnostic trouble code that occurs when the ecm/pcm detects a problem with the idle speed control (isc) actuator circuit. An idle air control (iac) valve regulates the engine’s idle speed by controlling the air flow into the engine. Isa (idle speed actuator) is installed. Idle Speed Control Circuit.
From teastoxyifixengine.z13.web.core.windows.net
How To Set Idle Speed Idle Speed Control Circuit Isa (idle speed actuator) is installed at throttle body of engine and control air intake rate into engine depending on ecu signal in order to control idle rpm. An idle air control (iac) valve regulates the engine’s idle speed by controlling the air flow into the engine. On this page you can find out about how the idle. This is. Idle Speed Control Circuit.
From www.researchgate.net
Flowchart of the variableidle speed control strategy. Download Idle Speed Control Circuit The p1505 diagnostic trouble code (dtc) indicates that the idle speed control (isc) actuator signal is lower than the expected range. On this page you can find out about how the idle. Isa (idle speed actuator) is installed at throttle body of engine and control air intake rate into engine depending on ecu signal in order to control idle rpm.. Idle Speed Control Circuit.
From www.researchgate.net
ELMbased adaptive idle speed control scheme Download Scientific Diagram Idle Speed Control Circuit The idle speed controller ensures that the idle speed of the engine remains constant in all load conditions. Isa (idle speed actuator) is installed at throttle body of engine and control air intake rate into engine depending on ecu signal in order to control idle rpm. An idle air control (iac) valve regulates the engine’s idle speed by controlling the. Idle Speed Control Circuit.
From www.seekic.com
The idle speed improving control circuit of Tianjin Xiali TJ710OE Idle Speed Control Circuit A p1505 code is a diagnostic trouble code that occurs when the ecm/pcm detects a problem with the idle speed control (isc) actuator circuit. This is needed to maintain consistent engine idle. The p1505 diagnostic trouble code (dtc) indicates that the idle speed control (isc) actuator signal is lower than the expected range. An idle air control (iac) valve regulates. Idle Speed Control Circuit.
From faq.out-club.ru
IDLE SPEED CONTROL (ISC) Idle Speed Control Circuit Isa (idle speed actuator) is installed at throttle body of engine and control air intake rate into engine depending on ecu signal in order to control idle rpm. The isc actuator is responsible for controlling the. The idle speed controller ensures that the idle speed of the engine remains constant in all load conditions. The pcm receives feedback data from. Idle Speed Control Circuit.
From www.carburetor-parts.com
Carter WDO Idle Circuit Idle Speed Control Circuit The pcm receives feedback data from various sensors to send output signals designed to adjust the air passage open or closed which adjusts the engine idle speed. The p1505 diagnostic trouble code (dtc) indicates that the idle speed control (isc) actuator signal is lower than the expected range. Isa (idle speed actuator) is installed at throttle body of engine and. Idle Speed Control Circuit.
From fixenginekasmiermg.z14.web.core.windows.net
How To Adjust Engine Idle Speed Idle Speed Control Circuit An idle air control (iac) valve regulates the engine’s idle speed by controlling the air flow into the engine. This is needed to maintain consistent engine idle. The isc actuator is responsible for controlling the. Isa (idle speed actuator) is installed at throttle body of engine and control air intake rate into engine depending on ecu signal in order to. Idle Speed Control Circuit.
From manualwiringreinhardt.z19.web.core.windows.net
12v Dc Motor Speed Controller Circuit Diagram Idle Speed Control Circuit On this page you can find out about how the idle. The pcm receives feedback data from various sensors to send output signals designed to adjust the air passage open or closed which adjusts the engine idle speed. This is needed to maintain consistent engine idle. A p1505 code is a diagnostic trouble code that occurs when the ecm/pcm detects. Idle Speed Control Circuit.
From www.supercheapauto.com.au
Idle Speed Controller Supercheap Auto Idle Speed Control Circuit The isc actuator is responsible for controlling the. The p1505 diagnostic trouble code (dtc) indicates that the idle speed control (isc) actuator signal is lower than the expected range. An idle air control (iac) valve regulates the engine’s idle speed by controlling the air flow into the engine. On this page you can find out about how the idle. This. Idle Speed Control Circuit.
From www.slideserve.com
PPT Carburetor Systems PowerPoint Presentation, free download ID Idle Speed Control Circuit The pcm receives feedback data from various sensors to send output signals designed to adjust the air passage open or closed which adjusts the engine idle speed. An idle air control (iac) valve regulates the engine’s idle speed by controlling the air flow into the engine. A p1505 code is a diagnostic trouble code that occurs when the ecm/pcm detects. Idle Speed Control Circuit.
From www.circuits-diy.com
DC Motor Speed Control PWM Circuit Idle Speed Control Circuit The p1505 diagnostic trouble code (dtc) indicates that the idle speed control (isc) actuator signal is lower than the expected range. On this page you can find out about how the idle. This is needed to maintain consistent engine idle. An idle air control (iac) valve regulates the engine’s idle speed by controlling the air flow into the engine. Isa. Idle Speed Control Circuit.
From www.researchgate.net
Schematic of the traditional automatic idle speed control system (AISCS Idle Speed Control Circuit Isa (idle speed actuator) is installed at throttle body of engine and control air intake rate into engine depending on ecu signal in order to control idle rpm. The p1505 diagnostic trouble code (dtc) indicates that the idle speed control (isc) actuator signal is lower than the expected range. The idle speed controller ensures that the idle speed of the. Idle Speed Control Circuit.
From www.picoauto.com
Idle speed control valve Idle Speed Control Circuit The pcm receives feedback data from various sensors to send output signals designed to adjust the air passage open or closed which adjusts the engine idle speed. Isa (idle speed actuator) is installed at throttle body of engine and control air intake rate into engine depending on ecu signal in order to control idle rpm. The idle speed controller ensures. Idle Speed Control Circuit.
From www.youtube.com
How To Make DC Motor Speed Control Circuit YouTube Idle Speed Control Circuit Isa (idle speed actuator) is installed at throttle body of engine and control air intake rate into engine depending on ecu signal in order to control idle rpm. An idle air control (iac) valve regulates the engine’s idle speed by controlling the air flow into the engine. The isc actuator is responsible for controlling the. This is needed to maintain. Idle Speed Control Circuit.
From circuitwiringace123.z19.web.core.windows.net
Speed Controller Circuit Diagram Idle Speed Control Circuit On this page you can find out about how the idle. The pcm receives feedback data from various sensors to send output signals designed to adjust the air passage open or closed which adjusts the engine idle speed. The isc actuator is responsible for controlling the. Isa (idle speed actuator) is installed at throttle body of engine and control air. Idle Speed Control Circuit.
From www.slideserve.com
PPT Basic EFI PowerPoint Presentation, free download ID296782 Idle Speed Control Circuit A p1505 code is a diagnostic trouble code that occurs when the ecm/pcm detects a problem with the idle speed control (isc) actuator circuit. An idle air control (iac) valve regulates the engine’s idle speed by controlling the air flow into the engine. This is needed to maintain consistent engine idle. The pcm receives feedback data from various sensors to. Idle Speed Control Circuit.
From mechdiploma.com
Speed control circuits Mechanical Engg Diploma Topicwise Notes and Idle Speed Control Circuit Isa (idle speed actuator) is installed at throttle body of engine and control air intake rate into engine depending on ecu signal in order to control idle rpm. An idle air control (iac) valve regulates the engine’s idle speed by controlling the air flow into the engine. This is needed to maintain consistent engine idle. The isc actuator is responsible. Idle Speed Control Circuit.