A320 Fuel Jettison . Override/jettison pumps in main tanks 2 and 3 and the center wing tank pump fuel overboard through. As already mentioned, dumping fuel is not possible on the a320family. This includes the storage, supply, and management of fuel for the engine, apu, and cooling. The same holds true for airbus aircraft; Dumping of fuel to reduce the mass of aircraft during emergency landing. Use of atf itself as a coolant to take away excess heat from hot systems. The fuel jettison system allows jettison from all fuel tanks. Fuel jettison mode of operation. The airbus a340 and a380 can dump fuel, while the a320 cannot. The differences from mtow to max landing weight are not that. Ata chapter 28 refers to the fuel system of an aircraft. Fill emptied fuel tanks with an inert gas (n2) for long inactive storage of aircraft. An intelligent decision to burn off fuel, jettison fuel, or land overweight considering all relevant factors of any given situation. On the other hand, federal aviation regulations require certain aircraft, like the boeing 747 for instance, to have a fuel jettison system. Fuel jettison, more commonly referred to as fuel dumping, is the intentional, controlled, jettison of fuel from an aircraft whilst in flight.
from www.youtube.com
Fuel jettison mode of operation. The fuel jettison system allows jettison from all fuel tanks. Use of atf itself as a coolant to take away excess heat from hot systems. The same holds true for airbus aircraft; As already mentioned, dumping fuel is not possible on the a320family. Ata chapter 28 refers to the fuel system of an aircraft. Fuel jettison, more commonly referred to as fuel dumping, is the intentional, controlled, jettison of fuel from an aircraft whilst in flight. The airbus a340 and a380 can dump fuel, while the a320 cannot. Override/jettison pumps in main tanks 2 and 3 and the center wing tank pump fuel overboard through. An intelligent decision to burn off fuel, jettison fuel, or land overweight considering all relevant factors of any given situation.
A320 Fuel System YouTube
A320 Fuel Jettison Fill emptied fuel tanks with an inert gas (n2) for long inactive storage of aircraft. Override/jettison pumps in main tanks 2 and 3 and the center wing tank pump fuel overboard through. The airbus a340 and a380 can dump fuel, while the a320 cannot. An intelligent decision to burn off fuel, jettison fuel, or land overweight considering all relevant factors of any given situation. On the other hand, federal aviation regulations require certain aircraft, like the boeing 747 for instance, to have a fuel jettison system. Fill emptied fuel tanks with an inert gas (n2) for long inactive storage of aircraft. The fuel jettison system allows jettison from all fuel tanks. The differences from mtow to max landing weight are not that. Dumping of fuel to reduce the mass of aircraft during emergency landing. Ata chapter 28 refers to the fuel system of an aircraft. Fuel jettison mode of operation. Fuel jettison, more commonly referred to as fuel dumping, is the intentional, controlled, jettison of fuel from an aircraft whilst in flight. This includes the storage, supply, and management of fuel for the engine, apu, and cooling. Use of atf itself as a coolant to take away excess heat from hot systems. As already mentioned, dumping fuel is not possible on the a320family. The same holds true for airbus aircraft;
From qaconline.com.au
airbus a320 Fuel System online course A320 Fuel Jettison Ata chapter 28 refers to the fuel system of an aircraft. Override/jettison pumps in main tanks 2 and 3 and the center wing tank pump fuel overboard through. As already mentioned, dumping fuel is not possible on the a320family. The fuel jettison system allows jettison from all fuel tanks. Use of atf itself as a coolant to take away excess. A320 Fuel Jettison.
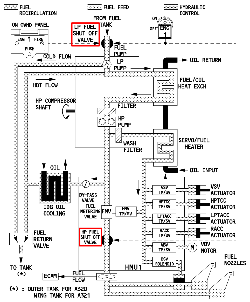
From guidemanualimposthume.z21.web.core.windows.net
How To Dump Fuel On An A320 A320 Fuel Jettison The fuel jettison system allows jettison from all fuel tanks. Fuel jettison, more commonly referred to as fuel dumping, is the intentional, controlled, jettison of fuel from an aircraft whilst in flight. Use of atf itself as a coolant to take away excess heat from hot systems. An intelligent decision to burn off fuel, jettison fuel, or land overweight considering. A320 Fuel Jettison.
From www.scribd.com
A320 Fuel System Capacity PDF A320 Fuel Jettison Override/jettison pumps in main tanks 2 and 3 and the center wing tank pump fuel overboard through. The fuel jettison system allows jettison from all fuel tanks. Use of atf itself as a coolant to take away excess heat from hot systems. On the other hand, federal aviation regulations require certain aircraft, like the boeing 747 for instance, to have. A320 Fuel Jettison.
From www.youtube.com
A320 Center Tank Fuel Transfer check YouTube A320 Fuel Jettison As already mentioned, dumping fuel is not possible on the a320family. Fuel jettison mode of operation. Use of atf itself as a coolant to take away excess heat from hot systems. This includes the storage, supply, and management of fuel for the engine, apu, and cooling. Ata chapter 28 refers to the fuel system of an aircraft. Dumping of fuel. A320 Fuel Jettison.
From aviation.stackexchange.com
airbus a320 What is the role of HP & LP fuel pumps in aircraft A320 Fuel Jettison The differences from mtow to max landing weight are not that. Use of atf itself as a coolant to take away excess heat from hot systems. The same holds true for airbus aircraft; As already mentioned, dumping fuel is not possible on the a320family. Fuel jettison mode of operation. Override/jettison pumps in main tanks 2 and 3 and the center. A320 Fuel Jettison.
From www.youtube.com
A320, FUEL and WHEEL page ECAM YouTube A320 Fuel Jettison The fuel jettison system allows jettison from all fuel tanks. Use of atf itself as a coolant to take away excess heat from hot systems. Override/jettison pumps in main tanks 2 and 3 and the center wing tank pump fuel overboard through. The differences from mtow to max landing weight are not that. The airbus a340 and a380 can dump. A320 Fuel Jettison.
From www.youtube.com
CFM LEAP 1A introduction to fuel system A320 NEO fuel System airbus A320 Fuel Jettison The fuel jettison system allows jettison from all fuel tanks. Fill emptied fuel tanks with an inert gas (n2) for long inactive storage of aircraft. This includes the storage, supply, and management of fuel for the engine, apu, and cooling. The airbus a340 and a380 can dump fuel, while the a320 cannot. Dumping of fuel to reduce the mass of. A320 Fuel Jettison.
From loeungscy.blob.core.windows.net
Fuel Jettison System Requirements at Karen Keeler blog A320 Fuel Jettison The differences from mtow to max landing weight are not that. Fill emptied fuel tanks with an inert gas (n2) for long inactive storage of aircraft. Fuel jettison, more commonly referred to as fuel dumping, is the intentional, controlled, jettison of fuel from an aircraft whilst in flight. Dumping of fuel to reduce the mass of aircraft during emergency landing.. A320 Fuel Jettison.
From www.youtube.com
A320 Fuel System YouTube A320 Fuel Jettison The differences from mtow to max landing weight are not that. The airbus a340 and a380 can dump fuel, while the a320 cannot. Dumping of fuel to reduce the mass of aircraft during emergency landing. The fuel jettison system allows jettison from all fuel tanks. This includes the storage, supply, and management of fuel for the engine, apu, and cooling.. A320 Fuel Jettison.
From mungfali.com
Airbus A320 Fuel System Schematic A320 Fuel Jettison Ata chapter 28 refers to the fuel system of an aircraft. Fill emptied fuel tanks with an inert gas (n2) for long inactive storage of aircraft. The fuel jettison system allows jettison from all fuel tanks. Fuel jettison mode of operation. The differences from mtow to max landing weight are not that. An intelligent decision to burn off fuel, jettison. A320 Fuel Jettison.
From www.youtube.com
Fuel System Presentation A320 Family YouTube A320 Fuel Jettison The fuel jettison system allows jettison from all fuel tanks. Use of atf itself as a coolant to take away excess heat from hot systems. Fuel jettison, more commonly referred to as fuel dumping, is the intentional, controlled, jettison of fuel from an aircraft whilst in flight. Override/jettison pumps in main tanks 2 and 3 and the center wing tank. A320 Fuel Jettison.
From circuitdiagramjeanette.z13.web.core.windows.net
A320 Fuel System Schematic A320 Fuel Jettison Ata chapter 28 refers to the fuel system of an aircraft. An intelligent decision to burn off fuel, jettison fuel, or land overweight considering all relevant factors of any given situation. The differences from mtow to max landing weight are not that. Dumping of fuel to reduce the mass of aircraft during emergency landing. The fuel jettison system allows jettison. A320 Fuel Jettison.
From diagramlistnigger.z21.web.core.windows.net
How To Dump Fuel On An A320 A320 Fuel Jettison Ata chapter 28 refers to the fuel system of an aircraft. Fuel jettison, more commonly referred to as fuel dumping, is the intentional, controlled, jettison of fuel from an aircraft whilst in flight. An intelligent decision to burn off fuel, jettison fuel, or land overweight considering all relevant factors of any given situation. Fill emptied fuel tanks with an inert. A320 Fuel Jettison.
From wiringfixtelegraphs.z13.web.core.windows.net
How To Dump Fuel On An A320 A320 Fuel Jettison The fuel jettison system allows jettison from all fuel tanks. The airbus a340 and a380 can dump fuel, while the a320 cannot. Fuel jettison, more commonly referred to as fuel dumping, is the intentional, controlled, jettison of fuel from an aircraft whilst in flight. The same holds true for airbus aircraft; On the other hand, federal aviation regulations require certain. A320 Fuel Jettison.
From www.aircraftnerds.com
Airbus A320 Fuel System Aircraft Nerds A320 Fuel Jettison The same holds true for airbus aircraft; Use of atf itself as a coolant to take away excess heat from hot systems. An intelligent decision to burn off fuel, jettison fuel, or land overweight considering all relevant factors of any given situation. Dumping of fuel to reduce the mass of aircraft during emergency landing. The airbus a340 and a380 can. A320 Fuel Jettison.
From mungfali.com
Airbus A320 Fuel System Schematic A320 Fuel Jettison This includes the storage, supply, and management of fuel for the engine, apu, and cooling. Dumping of fuel to reduce the mass of aircraft during emergency landing. The same holds true for airbus aircraft; Override/jettison pumps in main tanks 2 and 3 and the center wing tank pump fuel overboard through. The airbus a340 and a380 can dump fuel, while. A320 Fuel Jettison.
From ar.inspiredpencil.com
Jettison Fuel A320 Fuel Jettison Fuel jettison mode of operation. As already mentioned, dumping fuel is not possible on the a320family. Override/jettison pumps in main tanks 2 and 3 and the center wing tank pump fuel overboard through. Fuel jettison, more commonly referred to as fuel dumping, is the intentional, controlled, jettison of fuel from an aircraft whilst in flight. The differences from mtow to. A320 Fuel Jettison.
From diagramlistnigger.z21.web.core.windows.net
How To Dump Fuel On An A320 A320 Fuel Jettison Dumping of fuel to reduce the mass of aircraft during emergency landing. The differences from mtow to max landing weight are not that. Fuel jettison mode of operation. The airbus a340 and a380 can dump fuel, while the a320 cannot. Fuel jettison, more commonly referred to as fuel dumping, is the intentional, controlled, jettison of fuel from an aircraft whilst. A320 Fuel Jettison.
From diagramlibrarylyes.z19.web.core.windows.net
Airbus A320 Fuel Tanks A320 Fuel Jettison Fuel jettison, more commonly referred to as fuel dumping, is the intentional, controlled, jettison of fuel from an aircraft whilst in flight. Dumping of fuel to reduce the mass of aircraft during emergency landing. Ata chapter 28 refers to the fuel system of an aircraft. The airbus a340 and a380 can dump fuel, while the a320 cannot. As already mentioned,. A320 Fuel Jettison.
From guidemanualimposthume.z21.web.core.windows.net
Fuel Tank Capacity Of Airbus A320 A320 Fuel Jettison This includes the storage, supply, and management of fuel for the engine, apu, and cooling. Fill emptied fuel tanks with an inert gas (n2) for long inactive storage of aircraft. The fuel jettison system allows jettison from all fuel tanks. Ata chapter 28 refers to the fuel system of an aircraft. Fuel jettison, more commonly referred to as fuel dumping,. A320 Fuel Jettison.
From oupo44qbfixmachine.z13.web.core.windows.net
Airbus A320 Fuel System Schematic A320 Fuel Jettison Fuel jettison, more commonly referred to as fuel dumping, is the intentional, controlled, jettison of fuel from an aircraft whilst in flight. Fill emptied fuel tanks with an inert gas (n2) for long inactive storage of aircraft. This includes the storage, supply, and management of fuel for the engine, apu, and cooling. Ata chapter 28 refers to the fuel system. A320 Fuel Jettison.
From guidemanualimposthume.z21.web.core.windows.net
Airbus A320 Fuel Tanks A320 Fuel Jettison Ata chapter 28 refers to the fuel system of an aircraft. The fuel jettison system allows jettison from all fuel tanks. The same holds true for airbus aircraft; Dumping of fuel to reduce the mass of aircraft during emergency landing. Override/jettison pumps in main tanks 2 and 3 and the center wing tank pump fuel overboard through. An intelligent decision. A320 Fuel Jettison.
From www.aircraftnerds.com
Airbus A320 Fuel System Aircraft Nerds A320 Fuel Jettison The same holds true for airbus aircraft; Ata chapter 28 refers to the fuel system of an aircraft. This includes the storage, supply, and management of fuel for the engine, apu, and cooling. As already mentioned, dumping fuel is not possible on the a320family. Use of atf itself as a coolant to take away excess heat from hot systems. The. A320 Fuel Jettison.
From manualdiagramausterlitz.z19.web.core.windows.net
Airbus A320 Fuel Type A320 Fuel Jettison Ata chapter 28 refers to the fuel system of an aircraft. An intelligent decision to burn off fuel, jettison fuel, or land overweight considering all relevant factors of any given situation. Fuel jettison, more commonly referred to as fuel dumping, is the intentional, controlled, jettison of fuel from an aircraft whilst in flight. The airbus a340 and a380 can dump. A320 Fuel Jettison.
From aviationinfo.net
A320 Fuel Burn Per Hour Airbus A320 Fuel Consumption Aviation Info A320 Fuel Jettison This includes the storage, supply, and management of fuel for the engine, apu, and cooling. Fuel jettison mode of operation. Dumping of fuel to reduce the mass of aircraft during emergency landing. The same holds true for airbus aircraft; Use of atf itself as a coolant to take away excess heat from hot systems. The differences from mtow to max. A320 Fuel Jettison.
From www.youtube.com
Pilot Interview A320 Fuel System MADE EASY YouTube A320 Fuel Jettison The airbus a340 and a380 can dump fuel, while the a320 cannot. The fuel jettison system allows jettison from all fuel tanks. Ata chapter 28 refers to the fuel system of an aircraft. As already mentioned, dumping fuel is not possible on the a320family. Use of atf itself as a coolant to take away excess heat from hot systems. Fuel. A320 Fuel Jettison.
From aviation.stackexchange.com
airbus a320 What is the role of HP & LP fuel pumps in aircraft A320 Fuel Jettison The fuel jettison system allows jettison from all fuel tanks. An intelligent decision to burn off fuel, jettison fuel, or land overweight considering all relevant factors of any given situation. As already mentioned, dumping fuel is not possible on the a320family. On the other hand, federal aviation regulations require certain aircraft, like the boeing 747 for instance, to have a. A320 Fuel Jettison.
From www.aircraftnerds.com
Airbus A320 Fuel System Aircraft Nerds A320 Fuel Jettison The airbus a340 and a380 can dump fuel, while the a320 cannot. An intelligent decision to burn off fuel, jettison fuel, or land overweight considering all relevant factors of any given situation. The same holds true for airbus aircraft; Ata chapter 28 refers to the fuel system of an aircraft. Override/jettison pumps in main tanks 2 and 3 and the. A320 Fuel Jettison.
From www.youtube.com
A320 Fuel page FUEL Quantity unreliable YouTube A320 Fuel Jettison Fill emptied fuel tanks with an inert gas (n2) for long inactive storage of aircraft. The same holds true for airbus aircraft; As already mentioned, dumping fuel is not possible on the a320family. An intelligent decision to burn off fuel, jettison fuel, or land overweight considering all relevant factors of any given situation. The airbus a340 and a380 can dump. A320 Fuel Jettison.
From pdfprof.com
a320 fuel consumption per hour A320 Fuel Jettison The airbus a340 and a380 can dump fuel, while the a320 cannot. An intelligent decision to burn off fuel, jettison fuel, or land overweight considering all relevant factors of any given situation. The fuel jettison system allows jettison from all fuel tanks. Use of atf itself as a coolant to take away excess heat from hot systems. Dumping of fuel. A320 Fuel Jettison.
From www.youtube.com
Fuel Jettison / Fuel Dumping YouTube A320 Fuel Jettison An intelligent decision to burn off fuel, jettison fuel, or land overweight considering all relevant factors of any given situation. The differences from mtow to max landing weight are not that. This includes the storage, supply, and management of fuel for the engine, apu, and cooling. The airbus a340 and a380 can dump fuel, while the a320 cannot. Dumping of. A320 Fuel Jettison.
From commons.wikimedia.org
FileFWWIQ Airbus A320 sharklet ILA 2012 07.jpg Wikimedia Commons A320 Fuel Jettison Fuel jettison, more commonly referred to as fuel dumping, is the intentional, controlled, jettison of fuel from an aircraft whilst in flight. The same holds true for airbus aircraft; Ata chapter 28 refers to the fuel system of an aircraft. Dumping of fuel to reduce the mass of aircraft during emergency landing. The fuel jettison system allows jettison from all. A320 Fuel Jettison.
From diagramlistnigger.z21.web.core.windows.net
How To Dump Fuel On An A320 A320 Fuel Jettison Fill emptied fuel tanks with an inert gas (n2) for long inactive storage of aircraft. Fuel jettison, more commonly referred to as fuel dumping, is the intentional, controlled, jettison of fuel from an aircraft whilst in flight. This includes the storage, supply, and management of fuel for the engine, apu, and cooling. The airbus a340 and a380 can dump fuel,. A320 Fuel Jettison.
From aviationinternationalrecycling.com
FUEL JETTISON CONTROL PANEL Aviation International Recycling A320 Fuel Jettison Use of atf itself as a coolant to take away excess heat from hot systems. An intelligent decision to burn off fuel, jettison fuel, or land overweight considering all relevant factors of any given situation. The same holds true for airbus aircraft; The differences from mtow to max landing weight are not that. Ata chapter 28 refers to the fuel. A320 Fuel Jettison.
From guidediagrammarco.z19.web.core.windows.net
A320 Fuel System Schematic A320 Fuel Jettison As already mentioned, dumping fuel is not possible on the a320family. The airbus a340 and a380 can dump fuel, while the a320 cannot. Fill emptied fuel tanks with an inert gas (n2) for long inactive storage of aircraft. Override/jettison pumps in main tanks 2 and 3 and the center wing tank pump fuel overboard through. An intelligent decision to burn. A320 Fuel Jettison.