Silverado No Power To Ignition Switch . If it fails, the entire vehicle won’t be. Find out the common signs of a bad switch, such as key stuck in ignition, engine. If your vehicle has no power to the dash or ignition, it could be due to a faulty ignition switch. 1.turn on the ignition, with the engine off. Your chevy silverado‘s ignition switch is one of the most vital items on the entire vehicle. I can pull the starter relay out on the fuse block and jump the pins. Here are some potential causes and solutions for ignition switch issues. Long story short, a test light shows no power on red wire at ignition switch pin f. Learn how to identify and fix a bad ignition switch on a silverado, which can cause engine problems, stalling, or key issues. The ignition switch is responsible for sending power to the starter and other electrical components of the vehicle. A bad ignition switch can cause various frustrating issues for your chevy silverado, including difficulty starting, stalling, flickering dashboard lights, and. Ign a fuse that feeds it checks good with test light. Learn how to diagnose and fix faulty ignition switches on chevy silverado trucks. 2.attempt to start the engine, then release the key to on, vehicle will not start. I did replace the ignition switch,(not key & tumbler), no change.
from www.2carpros.com
Find out the average cost of replacing the. 2.attempt to start the engine, then release the key to on, vehicle will not start. Ign a fuse that feeds it checks good with test light. If your vehicle has no power to the dash or ignition, it could be due to a faulty ignition switch. 1.turn on the ignition, with the engine off. The ignition switch is responsible for sending power to the starter and other electrical components of the vehicle. Long story short, a test light shows no power on red wire at ignition switch pin f. I can pull the starter relay out on the fuse block and jump the pins. Learn how to identify and fix a bad ignition switch on a silverado, which can cause engine problems, stalling, or key issues. Learn how to diagnose and fix faulty ignition switches on chevy silverado trucks.
No Power to Ignition Switch or Dome Light
Silverado No Power To Ignition Switch If your vehicle has no power to the dash or ignition, it could be due to a faulty ignition switch. If it fails, the entire vehicle won’t be. I did replace the ignition switch,(not key & tumbler), no change. Learn how to identify and fix a bad ignition switch on a silverado, which can cause engine problems, stalling, or key issues. Learn how to diagnose and fix faulty ignition switches on chevy silverado trucks. Find out the average cost of replacing the. I can pull the starter relay out on the fuse block and jump the pins. A bad ignition switch can cause various frustrating issues for your chevy silverado, including difficulty starting, stalling, flickering dashboard lights, and. 1.turn on the ignition, with the engine off. Ign a fuse that feeds it checks good with test light. Here are some potential causes and solutions for ignition switch issues. Long story short, a test light shows no power on red wire at ignition switch pin f. 2.attempt to start the engine, then release the key to on, vehicle will not start. Find out the common signs of a bad switch, such as key stuck in ignition, engine. Your chevy silverado‘s ignition switch is one of the most vital items on the entire vehicle. If your vehicle has no power to the dash or ignition, it could be due to a faulty ignition switch.
From manualdataunshamed.z21.web.core.windows.net
Changing Ignition Switch On Chevy Truck Silverado No Power To Ignition Switch Learn how to diagnose and fix faulty ignition switches on chevy silverado trucks. Ign a fuse that feeds it checks good with test light. I can pull the starter relay out on the fuse block and jump the pins. Here are some potential causes and solutions for ignition switch issues. If it fails, the entire vehicle won’t be. The ignition. Silverado No Power To Ignition Switch.
From dxoqpknff.blob.core.windows.net
How To Wire Aftermarket Ignition Switch at Tatiana Boss blog Silverado No Power To Ignition Switch Find out the average cost of replacing the. Here are some potential causes and solutions for ignition switch issues. The ignition switch is responsible for sending power to the starter and other electrical components of the vehicle. I did replace the ignition switch,(not key & tumbler), no change. Learn how to diagnose and fix faulty ignition switches on chevy silverado. Silverado No Power To Ignition Switch.
From repairfixreinhardt55.z19.web.core.windows.net
2014 Chevy Silverado No Power To Anything Silverado No Power To Ignition Switch If your vehicle has no power to the dash or ignition, it could be due to a faulty ignition switch. If it fails, the entire vehicle won’t be. Find out the common signs of a bad switch, such as key stuck in ignition, engine. Here are some potential causes and solutions for ignition switch issues. I did replace the ignition. Silverado No Power To Ignition Switch.
From www.justanswer.com
No backup lights on 96 Silverado. No power to fuse. Strange, since turn Silverado No Power To Ignition Switch If it fails, the entire vehicle won’t be. I can pull the starter relay out on the fuse block and jump the pins. Find out the common signs of a bad switch, such as key stuck in ignition, engine. I did replace the ignition switch,(not key & tumbler), no change. Learn how to identify and fix a bad ignition switch. Silverado No Power To Ignition Switch.
From garagefixlawson99.z19.web.core.windows.net
P0060 Chevy Silverado Silverado No Power To Ignition Switch The ignition switch is responsible for sending power to the starter and other electrical components of the vehicle. Find out the average cost of replacing the. Long story short, a test light shows no power on red wire at ignition switch pin f. Find out the common signs of a bad switch, such as key stuck in ignition, engine. If. Silverado No Power To Ignition Switch.
From partdiagrameishume7t.z13.web.core.windows.net
How To Replace Ignition Switch Chevy Truck Silverado No Power To Ignition Switch The ignition switch is responsible for sending power to the starter and other electrical components of the vehicle. Here are some potential causes and solutions for ignition switch issues. Learn how to diagnose and fix faulty ignition switches on chevy silverado trucks. Find out the common signs of a bad switch, such as key stuck in ignition, engine. If it. Silverado No Power To Ignition Switch.
From guidepartwineries.z21.web.core.windows.net
Ignition Switch Replacement Chevy Truck Silverado No Power To Ignition Switch I did replace the ignition switch,(not key & tumbler), no change. Your chevy silverado‘s ignition switch is one of the most vital items on the entire vehicle. Learn how to identify and fix a bad ignition switch on a silverado, which can cause engine problems, stalling, or key issues. Ign a fuse that feeds it checks good with test light.. Silverado No Power To Ignition Switch.
From www.justanswer.com
Chevy Silverado Wiring Diagrams Q&A for 2011, 2007, 2015, Silverado No Power To Ignition Switch 1.turn on the ignition, with the engine off. Learn how to diagnose and fix faulty ignition switches on chevy silverado trucks. Here are some potential causes and solutions for ignition switch issues. The ignition switch is responsible for sending power to the starter and other electrical components of the vehicle. If your vehicle has no power to the dash or. Silverado No Power To Ignition Switch.
From cecqcris.blob.core.windows.net
Utec Ignition Control Wiring Diagram at Laura Moody blog Silverado No Power To Ignition Switch If your vehicle has no power to the dash or ignition, it could be due to a faulty ignition switch. Learn how to diagnose and fix faulty ignition switches on chevy silverado trucks. Find out the common signs of a bad switch, such as key stuck in ignition, engine. Find out the average cost of replacing the. Your chevy silverado‘s. Silverado No Power To Ignition Switch.
From www.greentractortalk.com
No power to ignition switch. Page 3 Green Tractor Talk Silverado No Power To Ignition Switch Find out the average cost of replacing the. Learn how to diagnose and fix faulty ignition switches on chevy silverado trucks. If your vehicle has no power to the dash or ignition, it could be due to a faulty ignition switch. Your chevy silverado‘s ignition switch is one of the most vital items on the entire vehicle. Find out the. Silverado No Power To Ignition Switch.
From www.justanswer.com
2007 silverado no power what so ever in cab or ignition, battery has 12 Silverado No Power To Ignition Switch Find out the average cost of replacing the. Here are some potential causes and solutions for ignition switch issues. If it fails, the entire vehicle won’t be. Ign a fuse that feeds it checks good with test light. 2.attempt to start the engine, then release the key to on, vehicle will not start. I can pull the starter relay out. Silverado No Power To Ignition Switch.
From www.silveradosierra.com
• No power at trailer fuse 1 in PDC Electrical Silverado No Power To Ignition Switch Learn how to diagnose and fix faulty ignition switches on chevy silverado trucks. Learn how to identify and fix a bad ignition switch on a silverado, which can cause engine problems, stalling, or key issues. The ignition switch is responsible for sending power to the starter and other electrical components of the vehicle. Find out the common signs of a. Silverado No Power To Ignition Switch.
From www.carparts.com
Ignition Switch Problems Signs, Causes, What to Do In The Garage Silverado No Power To Ignition Switch Here are some potential causes and solutions for ignition switch issues. I did replace the ignition switch,(not key & tumbler), no change. Learn how to identify and fix a bad ignition switch on a silverado, which can cause engine problems, stalling, or key issues. Your chevy silverado‘s ignition switch is one of the most vital items on the entire vehicle.. Silverado No Power To Ignition Switch.
From kirilas1workshopfix.z14.web.core.windows.net
Battery Is Charged But Car Won't Start Silverado No Power To Ignition Switch If your vehicle has no power to the dash or ignition, it could be due to a faulty ignition switch. I can pull the starter relay out on the fuse block and jump the pins. Find out the average cost of replacing the. A bad ignition switch can cause various frustrating issues for your chevy silverado, including difficulty starting, stalling,. Silverado No Power To Ignition Switch.
From www.chevy-350-engines.com
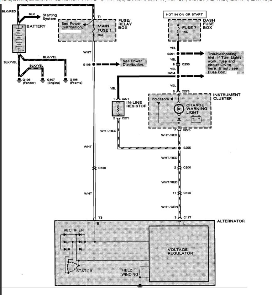
Chevy Silverado Ignition Switch Wiring Diagram (1996 2022) Silverado No Power To Ignition Switch The ignition switch is responsible for sending power to the starter and other electrical components of the vehicle. A bad ignition switch can cause various frustrating issues for your chevy silverado, including difficulty starting, stalling, flickering dashboard lights, and. If your vehicle has no power to the dash or ignition, it could be due to a faulty ignition switch. I. Silverado No Power To Ignition Switch.
From diagramwallsvaccinate.z21.web.core.windows.net
06 Silverado Glow Plug Wiring Diagram Silverado No Power To Ignition Switch I can pull the starter relay out on the fuse block and jump the pins. Learn how to diagnose and fix faulty ignition switches on chevy silverado trucks. Long story short, a test light shows no power on red wire at ignition switch pin f. Find out the common signs of a bad switch, such as key stuck in ignition,. Silverado No Power To Ignition Switch.
From mechanicantonio101.z21.web.core.windows.net
2014 Chevy Silverado No Power To Anything Silverado No Power To Ignition Switch If it fails, the entire vehicle won’t be. Here are some potential causes and solutions for ignition switch issues. Ign a fuse that feeds it checks good with test light. 1.turn on the ignition, with the engine off. If your vehicle has no power to the dash or ignition, it could be due to a faulty ignition switch. I can. Silverado No Power To Ignition Switch.
From workshopfixcastillo99.z13.web.core.windows.net
Ignition Switch Replacement 2004 Silverado Silverado No Power To Ignition Switch Find out the average cost of replacing the. Your chevy silverado‘s ignition switch is one of the most vital items on the entire vehicle. 1.turn on the ignition, with the engine off. 2.attempt to start the engine, then release the key to on, vehicle will not start. Learn how to identify and fix a bad ignition switch on a silverado,. Silverado No Power To Ignition Switch.
From workshopgervais88.z19.web.core.windows.net
Chevy Silverado Ignition Switch Silverado No Power To Ignition Switch Ign a fuse that feeds it checks good with test light. A bad ignition switch can cause various frustrating issues for your chevy silverado, including difficulty starting, stalling, flickering dashboard lights, and. Learn how to diagnose and fix faulty ignition switches on chevy silverado trucks. The ignition switch is responsible for sending power to the starter and other electrical components. Silverado No Power To Ignition Switch.
From klankstfc.blob.core.windows.net
How To Change Clock On Chevy Silverado 2005 at James Chamberlain blog Silverado No Power To Ignition Switch Long story short, a test light shows no power on red wire at ignition switch pin f. If your vehicle has no power to the dash or ignition, it could be due to a faulty ignition switch. Learn how to identify and fix a bad ignition switch on a silverado, which can cause engine problems, stalling, or key issues. Ign. Silverado No Power To Ignition Switch.
From fixenginebranden99.z13.web.core.windows.net
2014 Chevy Silverado Theft Deterrent System Silverado No Power To Ignition Switch 2.attempt to start the engine, then release the key to on, vehicle will not start. I did replace the ignition switch,(not key & tumbler), no change. Long story short, a test light shows no power on red wire at ignition switch pin f. 1.turn on the ignition, with the engine off. Find out the average cost of replacing the. Find. Silverado No Power To Ignition Switch.
From www.1aauto.com
How to Replace Ignition Starter Switch 199596 GMC K1500 1A Auto Silverado No Power To Ignition Switch Find out the average cost of replacing the. I can pull the starter relay out on the fuse block and jump the pins. I did replace the ignition switch,(not key & tumbler), no change. The ignition switch is responsible for sending power to the starter and other electrical components of the vehicle. Find out the common signs of a bad. Silverado No Power To Ignition Switch.
From www.2carpros.com
No Power to Ignition Switch or Dome Light Silverado No Power To Ignition Switch The ignition switch is responsible for sending power to the starter and other electrical components of the vehicle. Here are some potential causes and solutions for ignition switch issues. 1.turn on the ignition, with the engine off. Find out the common signs of a bad switch, such as key stuck in ignition, engine. Learn how to diagnose and fix faulty. Silverado No Power To Ignition Switch.
From fixmachinevuurdoodov2.z13.web.core.windows.net
No Power To The Ignition Switch Silverado No Power To Ignition Switch I can pull the starter relay out on the fuse block and jump the pins. Your chevy silverado‘s ignition switch is one of the most vital items on the entire vehicle. Long story short, a test light shows no power on red wire at ignition switch pin f. Find out the common signs of a bad switch, such as key. Silverado No Power To Ignition Switch.
From www.justanswer.com
Second Opinion] NO POWER TO IGNITION SWITCH, NO, 2014 ISUZU NPR Silverado No Power To Ignition Switch The ignition switch is responsible for sending power to the starter and other electrical components of the vehicle. If your vehicle has no power to the dash or ignition, it could be due to a faulty ignition switch. Your chevy silverado‘s ignition switch is one of the most vital items on the entire vehicle. Here are some potential causes and. Silverado No Power To Ignition Switch.
From www.2carpros.com
No Power to Ignition Switch? I Have Power to My Interior Lights Silverado No Power To Ignition Switch 1.turn on the ignition, with the engine off. If your vehicle has no power to the dash or ignition, it could be due to a faulty ignition switch. If it fails, the entire vehicle won’t be. A bad ignition switch can cause various frustrating issues for your chevy silverado, including difficulty starting, stalling, flickering dashboard lights, and. Find out the. Silverado No Power To Ignition Switch.
From fixmachinejunker88.z19.web.core.windows.net
2002 Chevy Silverado Ignition Switch Wiring Diagram Silverado No Power To Ignition Switch 1.turn on the ignition, with the engine off. Here are some potential causes and solutions for ignition switch issues. Learn how to diagnose and fix faulty ignition switches on chevy silverado trucks. I can pull the starter relay out on the fuse block and jump the pins. I did replace the ignition switch,(not key & tumbler), no change. If it. Silverado No Power To Ignition Switch.
From www.thirdgen.org
No power to Ignition Switch Third Generation FBody Message Boards Silverado No Power To Ignition Switch If it fails, the entire vehicle won’t be. I did replace the ignition switch,(not key & tumbler), no change. Find out the common signs of a bad switch, such as key stuck in ignition, engine. Here are some potential causes and solutions for ignition switch issues. Your chevy silverado‘s ignition switch is one of the most vital items on the. Silverado No Power To Ignition Switch.
From fixmachinelori123.z19.web.core.windows.net
2011 Dodge Ram Ignition Switch Problems Silverado No Power To Ignition Switch 2.attempt to start the engine, then release the key to on, vehicle will not start. A bad ignition switch can cause various frustrating issues for your chevy silverado, including difficulty starting, stalling, flickering dashboard lights, and. Learn how to diagnose and fix faulty ignition switches on chevy silverado trucks. I can pull the starter relay out on the fuse block. Silverado No Power To Ignition Switch.
From www.justanswer.com
No backup lights on 96 Silverado. No power to fuse. Strange, since turn Silverado No Power To Ignition Switch A bad ignition switch can cause various frustrating issues for your chevy silverado, including difficulty starting, stalling, flickering dashboard lights, and. 1.turn on the ignition, with the engine off. Find out the average cost of replacing the. The ignition switch is responsible for sending power to the starter and other electrical components of the vehicle. 2.attempt to start the engine,. Silverado No Power To Ignition Switch.
From www.justanswer.com
No power to ignition switch. accidentley touched wire to ground, wire Silverado No Power To Ignition Switch Here are some potential causes and solutions for ignition switch issues. Learn how to identify and fix a bad ignition switch on a silverado, which can cause engine problems, stalling, or key issues. I can pull the starter relay out on the fuse block and jump the pins. Long story short, a test light shows no power on red wire. Silverado No Power To Ignition Switch.
From www.justanswer.com
No power to ignition switch. accidentley touched wire to ground, wire Silverado No Power To Ignition Switch Learn how to identify and fix a bad ignition switch on a silverado, which can cause engine problems, stalling, or key issues. A bad ignition switch can cause various frustrating issues for your chevy silverado, including difficulty starting, stalling, flickering dashboard lights, and. Find out the average cost of replacing the. Learn how to diagnose and fix faulty ignition switches. Silverado No Power To Ignition Switch.
From www.2carpros.com
No Power to Ignition Switch? I Have Power to My Interior Lights Silverado No Power To Ignition Switch If your vehicle has no power to the dash or ignition, it could be due to a faulty ignition switch. 2.attempt to start the engine, then release the key to on, vehicle will not start. Learn how to identify and fix a bad ignition switch on a silverado, which can cause engine problems, stalling, or key issues. I did replace. Silverado No Power To Ignition Switch.
From diagramlistvertu.z21.web.core.windows.net
How To Wire Ford Upfitter Switches Silverado No Power To Ignition Switch Find out the common signs of a bad switch, such as key stuck in ignition, engine. If your vehicle has no power to the dash or ignition, it could be due to a faulty ignition switch. I did replace the ignition switch,(not key & tumbler), no change. Here are some potential causes and solutions for ignition switch issues. Your chevy. Silverado No Power To Ignition Switch.
From www.justanswer.com
No backup lights on 96 Silverado. No power to fuse. Strange, since turn Silverado No Power To Ignition Switch 2.attempt to start the engine, then release the key to on, vehicle will not start. I did replace the ignition switch,(not key & tumbler), no change. The ignition switch is responsible for sending power to the starter and other electrical components of the vehicle. Your chevy silverado‘s ignition switch is one of the most vital items on the entire vehicle.. Silverado No Power To Ignition Switch.