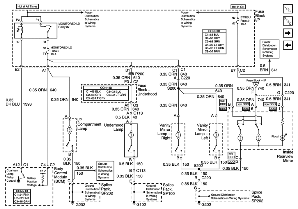
C5 Corvette Under Hood Light Fuse . When i first purchased the car (2 1/2 years ago) the connection in the front was. In this article, you will find information about the fuses of the chevrolet corvette c5 (models 1999, 2000, 2001, 2002, and 2004), including diagrams. Which fuse for the under hood light? I've got a 2002 base convertible. The interior fuse center is on the right side of your instrument panel. 1997, 1998, 2000, 2001, 2002, 2003, 2004). 2003 c5 nearly perfect but under hood light is out. Turn the knob and pull the door to access the fuses. Fuse box diagram (location and assignment of electrical fuses and relays) for chevrolet (chevy) corvette (c5; Fuse box diagram (location and assignment of electrical fuses and relays) for.
from nextgenpartsplace.com
In this article, you will find information about the fuses of the chevrolet corvette c5 (models 1999, 2000, 2001, 2002, and 2004), including diagrams. When i first purchased the car (2 1/2 years ago) the connection in the front was. 1997, 1998, 2000, 2001, 2002, 2003, 2004). I've got a 2002 base convertible. Fuse box diagram (location and assignment of electrical fuses and relays) for. Which fuse for the under hood light? The interior fuse center is on the right side of your instrument panel. Turn the knob and pull the door to access the fuses. Fuse box diagram (location and assignment of electrical fuses and relays) for chevrolet (chevy) corvette (c5; 2003 c5 nearly perfect but under hood light is out.
9798 C5 CORVETTE UNDER HOOD FUSEBOX FUSE BLOCK ENGINE BAY OEM 1216101
C5 Corvette Under Hood Light Fuse I've got a 2002 base convertible. Which fuse for the under hood light? 1997, 1998, 2000, 2001, 2002, 2003, 2004). I've got a 2002 base convertible. Turn the knob and pull the door to access the fuses. 2003 c5 nearly perfect but under hood light is out. The interior fuse center is on the right side of your instrument panel. When i first purchased the car (2 1/2 years ago) the connection in the front was. Fuse box diagram (location and assignment of electrical fuses and relays) for chevrolet (chevy) corvette (c5; Fuse box diagram (location and assignment of electrical fuses and relays) for. In this article, you will find information about the fuses of the chevrolet corvette c5 (models 1999, 2000, 2001, 2002, and 2004), including diagrams.
From nextgenpartsplace.com
9798 C5 CORVETTE UNDER HOOD FUSEBOX FUSE BLOCK ENGINE BAY OEM 1532939 C5 Corvette Under Hood Light Fuse The interior fuse center is on the right side of your instrument panel. I've got a 2002 base convertible. Turn the knob and pull the door to access the fuses. When i first purchased the car (2 1/2 years ago) the connection in the front was. In this article, you will find information about the fuses of the chevrolet corvette. C5 Corvette Under Hood Light Fuse.
From www.importapart.com
9798 Chevy Corvette C5 UnderHood Fuse Relay Box Block Center OEM C5 Corvette Under Hood Light Fuse 1997, 1998, 2000, 2001, 2002, 2003, 2004). Which fuse for the under hood light? I've got a 2002 base convertible. In this article, you will find information about the fuses of the chevrolet corvette c5 (models 1999, 2000, 2001, 2002, and 2004), including diagrams. Fuse box diagram (location and assignment of electrical fuses and relays) for. Turn the knob and. C5 Corvette Under Hood Light Fuse.
From nextgenpartsplace.com
9798 C5 Corvette Under Hood Fusebox Fuse Block Engine Bay OEM 1531955 C5 Corvette Under Hood Light Fuse Which fuse for the under hood light? The interior fuse center is on the right side of your instrument panel. 1997, 1998, 2000, 2001, 2002, 2003, 2004). I've got a 2002 base convertible. 2003 c5 nearly perfect but under hood light is out. Fuse box diagram (location and assignment of electrical fuses and relays) for. In this article, you will. C5 Corvette Under Hood Light Fuse.
From www.benl.ebay.be
19972004 C5 Corvette Under hood Fuse box & Lid 15329394 eBay C5 Corvette Under Hood Light Fuse 1997, 1998, 2000, 2001, 2002, 2003, 2004). Which fuse for the under hood light? Fuse box diagram (location and assignment of electrical fuses and relays) for. Fuse box diagram (location and assignment of electrical fuses and relays) for chevrolet (chevy) corvette (c5; Turn the knob and pull the door to access the fuses. I've got a 2002 base convertible. The. C5 Corvette Under Hood Light Fuse.
From www.corvetteforums.com
C5 Under Hood Light Not Illuminating Corvette Forums Corvette C5 Corvette Under Hood Light Fuse In this article, you will find information about the fuses of the chevrolet corvette c5 (models 1999, 2000, 2001, 2002, and 2004), including diagrams. 1997, 1998, 2000, 2001, 2002, 2003, 2004). Which fuse for the under hood light? The interior fuse center is on the right side of your instrument panel. I've got a 2002 base convertible. 2003 c5 nearly. C5 Corvette Under Hood Light Fuse.
From nextgenpartsplace.com
2000 C5 CORVETTE UNDER HOOD FUSEBOX FUSE BLOCK ENGINE BAY OEM 15329394 C5 Corvette Under Hood Light Fuse In this article, you will find information about the fuses of the chevrolet corvette c5 (models 1999, 2000, 2001, 2002, and 2004), including diagrams. Fuse box diagram (location and assignment of electrical fuses and relays) for. I've got a 2002 base convertible. 1997, 1998, 2000, 2001, 2002, 2003, 2004). Turn the knob and pull the door to access the fuses.. C5 Corvette Under Hood Light Fuse.
From nextgenpartsplace.com
2000 C5 CORVETTE UNDER HOOD FUSEBOX FUSE BLOCK ENGINE BAY OEM 15329394 C5 Corvette Under Hood Light Fuse Turn the knob and pull the door to access the fuses. The interior fuse center is on the right side of your instrument panel. Fuse box diagram (location and assignment of electrical fuses and relays) for. In this article, you will find information about the fuses of the chevrolet corvette c5 (models 1999, 2000, 2001, 2002, and 2004), including diagrams.. C5 Corvette Under Hood Light Fuse.
From nextgenpartsplace.com
2000 C5 CORVETTE UNDER HOOD FUSEBOX FUSE BLOCK ENGINE BAY OEM 15329394 C5 Corvette Under Hood Light Fuse Fuse box diagram (location and assignment of electrical fuses and relays) for chevrolet (chevy) corvette (c5; When i first purchased the car (2 1/2 years ago) the connection in the front was. The interior fuse center is on the right side of your instrument panel. Fuse box diagram (location and assignment of electrical fuses and relays) for. Turn the knob. C5 Corvette Under Hood Light Fuse.
From www.teamzr1.com
C5 Under Hood Fuse Panel Team ZR1 Corvette Racers C5 Corvette Under Hood Light Fuse Which fuse for the under hood light? In this article, you will find information about the fuses of the chevrolet corvette c5 (models 1999, 2000, 2001, 2002, and 2004), including diagrams. When i first purchased the car (2 1/2 years ago) the connection in the front was. 1997, 1998, 2000, 2001, 2002, 2003, 2004). I've got a 2002 base convertible.. C5 Corvette Under Hood Light Fuse.
From nextgenpartsplace.com
1998 C5 CORVETTE UNDERHOOD WIRING JUNCTION FUSE BOX BLOCK OEM 12161088 C5 Corvette Under Hood Light Fuse Turn the knob and pull the door to access the fuses. Which fuse for the under hood light? When i first purchased the car (2 1/2 years ago) the connection in the front was. Fuse box diagram (location and assignment of electrical fuses and relays) for. Fuse box diagram (location and assignment of electrical fuses and relays) for chevrolet (chevy). C5 Corvette Under Hood Light Fuse.
From nextgenpartsplace.com
9798 C5 Corvette Under Hood Fusebox Fuse Block Engine Bay OEM 1217698 C5 Corvette Under Hood Light Fuse The interior fuse center is on the right side of your instrument panel. When i first purchased the car (2 1/2 years ago) the connection in the front was. Which fuse for the under hood light? Turn the knob and pull the door to access the fuses. 2003 c5 nearly perfect but under hood light is out. In this article,. C5 Corvette Under Hood Light Fuse.
From nextgenpartsplace.com
2000 C5 CORVETTE UNDER HOOD FUSEBOX FUSE BLOCK ENGINE BAY OEM 15329394 C5 Corvette Under Hood Light Fuse Fuse box diagram (location and assignment of electrical fuses and relays) for chevrolet (chevy) corvette (c5; I've got a 2002 base convertible. 2003 c5 nearly perfect but under hood light is out. Turn the knob and pull the door to access the fuses. 1997, 1998, 2000, 2001, 2002, 2003, 2004). Fuse box diagram (location and assignment of electrical fuses and. C5 Corvette Under Hood Light Fuse.
From mungfali.com
C5 Corvette Fuse Box Diagram C5 Corvette Under Hood Light Fuse 1997, 1998, 2000, 2001, 2002, 2003, 2004). The interior fuse center is on the right side of your instrument panel. Fuse box diagram (location and assignment of electrical fuses and relays) for. Turn the knob and pull the door to access the fuses. I've got a 2002 base convertible. Which fuse for the under hood light? In this article, you. C5 Corvette Under Hood Light Fuse.
From www.corvetteforum.com
under hood light wiring CorvetteForum Chevrolet Corvette Forum C5 Corvette Under Hood Light Fuse Fuse box diagram (location and assignment of electrical fuses and relays) for. When i first purchased the car (2 1/2 years ago) the connection in the front was. The interior fuse center is on the right side of your instrument panel. Which fuse for the under hood light? 2003 c5 nearly perfect but under hood light is out. I've got. C5 Corvette Under Hood Light Fuse.
From www.teamzr1.com
C5 Under Hood Fuse Panel Team ZR1 Corvette Racers C5 Corvette Under Hood Light Fuse Fuse box diagram (location and assignment of electrical fuses and relays) for chevrolet (chevy) corvette (c5; Which fuse for the under hood light? When i first purchased the car (2 1/2 years ago) the connection in the front was. 2003 c5 nearly perfect but under hood light is out. Fuse box diagram (location and assignment of electrical fuses and relays). C5 Corvette Under Hood Light Fuse.
From nextgenpartsplace.com
9798 C5 CORVETTE UNDER HOOD FUSEBOX FUSE BLOCK ENGINE BAY OEM 1532939 C5 Corvette Under Hood Light Fuse When i first purchased the car (2 1/2 years ago) the connection in the front was. The interior fuse center is on the right side of your instrument panel. Fuse box diagram (location and assignment of electrical fuses and relays) for. Fuse box diagram (location and assignment of electrical fuses and relays) for chevrolet (chevy) corvette (c5; In this article,. C5 Corvette Under Hood Light Fuse.
From nextgenpartsplace.com
9798 C5 CORVETTE UNDER HOOD FUSEBOX FUSE BLOCK ENGINE BAY OEM 1532939 C5 Corvette Under Hood Light Fuse The interior fuse center is on the right side of your instrument panel. In this article, you will find information about the fuses of the chevrolet corvette c5 (models 1999, 2000, 2001, 2002, and 2004), including diagrams. Which fuse for the under hood light? When i first purchased the car (2 1/2 years ago) the connection in the front was.. C5 Corvette Under Hood Light Fuse.
From wiringmanualmaier.z19.web.core.windows.net
C5 Corvette Fuse Diagram C5 Corvette Under Hood Light Fuse Which fuse for the under hood light? 1997, 1998, 2000, 2001, 2002, 2003, 2004). In this article, you will find information about the fuses of the chevrolet corvette c5 (models 1999, 2000, 2001, 2002, and 2004), including diagrams. When i first purchased the car (2 1/2 years ago) the connection in the front was. Turn the knob and pull the. C5 Corvette Under Hood Light Fuse.
From nextgenpartsplace.com
9798 C5 Corvette Under Hood Fusebox Fuse Block Engine Bay OEM 1216101 C5 Corvette Under Hood Light Fuse I've got a 2002 base convertible. Fuse box diagram (location and assignment of electrical fuses and relays) for. Turn the knob and pull the door to access the fuses. In this article, you will find information about the fuses of the chevrolet corvette c5 (models 1999, 2000, 2001, 2002, and 2004), including diagrams. 2003 c5 nearly perfect but under hood. C5 Corvette Under Hood Light Fuse.
From www.corvetteforum.com
Under hood light fuse CorvetteForum Chevrolet Corvette Forum Discussion C5 Corvette Under Hood Light Fuse In this article, you will find information about the fuses of the chevrolet corvette c5 (models 1999, 2000, 2001, 2002, and 2004), including diagrams. 1997, 1998, 2000, 2001, 2002, 2003, 2004). The interior fuse center is on the right side of your instrument panel. Turn the knob and pull the door to access the fuses. Fuse box diagram (location and. C5 Corvette Under Hood Light Fuse.
From nextgenpartsplace.com
9798 C5 CORVETTE UNDER HOOD FUSEBOX FUSE BLOCK ENGINE BAY OEM 1532939 C5 Corvette Under Hood Light Fuse Which fuse for the under hood light? 2003 c5 nearly perfect but under hood light is out. In this article, you will find information about the fuses of the chevrolet corvette c5 (models 1999, 2000, 2001, 2002, and 2004), including diagrams. 1997, 1998, 2000, 2001, 2002, 2003, 2004). When i first purchased the car (2 1/2 years ago) the connection. C5 Corvette Under Hood Light Fuse.
From nextgenpartsplace.com
9798 C5 CORVETTE UNDER HOOD FUSEBOX FUSE BLOCK ENGINE BAY OEM 1532939 C5 Corvette Under Hood Light Fuse Fuse box diagram (location and assignment of electrical fuses and relays) for. Which fuse for the under hood light? Turn the knob and pull the door to access the fuses. I've got a 2002 base convertible. 1997, 1998, 2000, 2001, 2002, 2003, 2004). In this article, you will find information about the fuses of the chevrolet corvette c5 (models 1999,. C5 Corvette Under Hood Light Fuse.
From www.benl.ebay.be
19972004 C5 Corvette Under hood Fuse box & Lid 15329394 eBay C5 Corvette Under Hood Light Fuse Fuse box diagram (location and assignment of electrical fuses and relays) for chevrolet (chevy) corvette (c5; Turn the knob and pull the door to access the fuses. Fuse box diagram (location and assignment of electrical fuses and relays) for. The interior fuse center is on the right side of your instrument panel. When i first purchased the car (2 1/2. C5 Corvette Under Hood Light Fuse.
From www.ebay.com
1998 C5 Corvette Underhood Junction Block Fuse Box Panel 12176979 eBay C5 Corvette Under Hood Light Fuse Fuse box diagram (location and assignment of electrical fuses and relays) for. 1997, 1998, 2000, 2001, 2002, 2003, 2004). The interior fuse center is on the right side of your instrument panel. In this article, you will find information about the fuses of the chevrolet corvette c5 (models 1999, 2000, 2001, 2002, and 2004), including diagrams. 2003 c5 nearly perfect. C5 Corvette Under Hood Light Fuse.
From www.corvettesalvage.com
C5 New Under Hood Light 19972004 Dino's Corvette Salvage C5 Corvette Under Hood Light Fuse When i first purchased the car (2 1/2 years ago) the connection in the front was. Turn the knob and pull the door to access the fuses. Fuse box diagram (location and assignment of electrical fuses and relays) for chevrolet (chevy) corvette (c5; 2003 c5 nearly perfect but under hood light is out. 1997, 1998, 2000, 2001, 2002, 2003, 2004).. C5 Corvette Under Hood Light Fuse.
From nextgenpartsplace.com
9798 C5 Corvette Under Hood Fusebox Fuse Block Engine Bay OEM 1216101 C5 Corvette Under Hood Light Fuse Turn the knob and pull the door to access the fuses. Which fuse for the under hood light? The interior fuse center is on the right side of your instrument panel. In this article, you will find information about the fuses of the chevrolet corvette c5 (models 1999, 2000, 2001, 2002, and 2004), including diagrams. Fuse box diagram (location and. C5 Corvette Under Hood Light Fuse.
From nextgenpartsplace.com
9798 C5 Corvette Under Hood Fusebox Fuse Block Engine Bay OEM 1216101 C5 Corvette Under Hood Light Fuse When i first purchased the car (2 1/2 years ago) the connection in the front was. Which fuse for the under hood light? The interior fuse center is on the right side of your instrument panel. I've got a 2002 base convertible. Fuse box diagram (location and assignment of electrical fuses and relays) for. 1997, 1998, 2000, 2001, 2002, 2003,. C5 Corvette Under Hood Light Fuse.
From wiringmanualmaier.z19.web.core.windows.net
C5 Corvette Fuse Box Diagram C5 Corvette Under Hood Light Fuse 1997, 1998, 2000, 2001, 2002, 2003, 2004). Which fuse for the under hood light? In this article, you will find information about the fuses of the chevrolet corvette c5 (models 1999, 2000, 2001, 2002, and 2004), including diagrams. Turn the knob and pull the door to access the fuses. Fuse box diagram (location and assignment of electrical fuses and relays). C5 Corvette Under Hood Light Fuse.
From www.benl.ebay.be
0104 Corvette C5 Engine Underhood Fuse Box Fusebox Block Aa6544 eBay C5 Corvette Under Hood Light Fuse In this article, you will find information about the fuses of the chevrolet corvette c5 (models 1999, 2000, 2001, 2002, and 2004), including diagrams. Which fuse for the under hood light? Fuse box diagram (location and assignment of electrical fuses and relays) for. 2003 c5 nearly perfect but under hood light is out. Turn the knob and pull the door. C5 Corvette Under Hood Light Fuse.
From nextgenpartsplace.com
9798 C5 CORVETTE UNDER HOOD FUSEBOX FUSE BLOCK ENGINE BAY OEM 1532939 C5 Corvette Under Hood Light Fuse In this article, you will find information about the fuses of the chevrolet corvette c5 (models 1999, 2000, 2001, 2002, and 2004), including diagrams. Which fuse for the under hood light? The interior fuse center is on the right side of your instrument panel. When i first purchased the car (2 1/2 years ago) the connection in the front was.. C5 Corvette Under Hood Light Fuse.
From www.youtube.com
C5/C6 Corvette Underhood LED Replacement/Upgrade YouTube C5 Corvette Under Hood Light Fuse Turn the knob and pull the door to access the fuses. The interior fuse center is on the right side of your instrument panel. I've got a 2002 base convertible. When i first purchased the car (2 1/2 years ago) the connection in the front was. Fuse box diagram (location and assignment of electrical fuses and relays) for chevrolet (chevy). C5 Corvette Under Hood Light Fuse.
From nextgenpartsplace.com
9798 C5 CORVETTE UNDER HOOD FUSEBOX FUSE BLOCK ENGINE BAY OEM 1532939 C5 Corvette Under Hood Light Fuse 2003 c5 nearly perfect but under hood light is out. Turn the knob and pull the door to access the fuses. Fuse box diagram (location and assignment of electrical fuses and relays) for chevrolet (chevy) corvette (c5; The interior fuse center is on the right side of your instrument panel. In this article, you will find information about the fuses. C5 Corvette Under Hood Light Fuse.
From nextgenpartsplace.com
9798 C5 Corvette Under Hood Fusebox Fuse Block Engine Bay OEM 1216101 C5 Corvette Under Hood Light Fuse Fuse box diagram (location and assignment of electrical fuses and relays) for. Which fuse for the under hood light? Turn the knob and pull the door to access the fuses. When i first purchased the car (2 1/2 years ago) the connection in the front was. I've got a 2002 base convertible. 1997, 1998, 2000, 2001, 2002, 2003, 2004). Fuse. C5 Corvette Under Hood Light Fuse.
From www.benl.ebay.be
19972004 C5 Corvette Under hood Fuse box & Lid 15329394 eBay C5 Corvette Under Hood Light Fuse In this article, you will find information about the fuses of the chevrolet corvette c5 (models 1999, 2000, 2001, 2002, and 2004), including diagrams. When i first purchased the car (2 1/2 years ago) the connection in the front was. I've got a 2002 base convertible. Turn the knob and pull the door to access the fuses. Fuse box diagram. C5 Corvette Under Hood Light Fuse.
From nextgenpartsplace.com
9798 C5 CORVETTE UNDER HOOD FUSEBOX FUSE BLOCK ENGINE BAY OEM 1216101 C5 Corvette Under Hood Light Fuse The interior fuse center is on the right side of your instrument panel. I've got a 2002 base convertible. Turn the knob and pull the door to access the fuses. When i first purchased the car (2 1/2 years ago) the connection in the front was. Which fuse for the under hood light? Fuse box diagram (location and assignment of. C5 Corvette Under Hood Light Fuse.