Ac Power Distribution Inc . Ac power distribution is the leading brand of portable power distribution products to the entertainment industry. The company offers portable camlock disconnects, mini cam distribution systems, outlet box devices, and cable adapters, and. The company's power distribution solutions are ul listed, providing film and. A c power distribution inc was founded in 1991, and is located at 3060 n california st in burbank. Ac power was founded in 1991 and has established itself as a premier. Manufacturer of portable power distribution products. Act lighting has completed the acquisition of ac power distribution inc. Ac power distribution has been providing the entertainment industry with safe and efficient power distribution products for decades. Additional information is available at. Act entertainment 108 john street hackensack, nj 07601 phone: Is a manufacturer of ul listed portable power distribution for film/video, touring, and exterior.
from www.electricaltechnology.org
The company offers portable camlock disconnects, mini cam distribution systems, outlet box devices, and cable adapters, and. Additional information is available at. A c power distribution inc was founded in 1991, and is located at 3060 n california st in burbank. Act lighting has completed the acquisition of ac power distribution inc. Ac power was founded in 1991 and has established itself as a premier. Manufacturer of portable power distribution products. Ac power distribution is the leading brand of portable power distribution products to the entertainment industry. Is a manufacturer of ul listed portable power distribution for film/video, touring, and exterior. Ac power distribution has been providing the entertainment industry with safe and efficient power distribution products for decades. The company's power distribution solutions are ul listed, providing film and.
Typical AC Power Supply system scheme and Elements of Distribution System
Ac Power Distribution Inc The company offers portable camlock disconnects, mini cam distribution systems, outlet box devices, and cable adapters, and. Act lighting has completed the acquisition of ac power distribution inc. The company offers portable camlock disconnects, mini cam distribution systems, outlet box devices, and cable adapters, and. Act entertainment 108 john street hackensack, nj 07601 phone: Ac power was founded in 1991 and has established itself as a premier. Additional information is available at. Manufacturer of portable power distribution products. A c power distribution inc was founded in 1991, and is located at 3060 n california st in burbank. Is a manufacturer of ul listed portable power distribution for film/video, touring, and exterior. Ac power distribution has been providing the entertainment industry with safe and efficient power distribution products for decades. The company's power distribution solutions are ul listed, providing film and. Ac power distribution is the leading brand of portable power distribution products to the entertainment industry.
From acgen.com
PDUs AC General, Inc Equipment Rack Power Distribution Ac Power Distribution Inc Additional information is available at. The company offers portable camlock disconnects, mini cam distribution systems, outlet box devices, and cable adapters, and. Is a manufacturer of ul listed portable power distribution for film/video, touring, and exterior. Act entertainment 108 john street hackensack, nj 07601 phone: Ac power distribution has been providing the entertainment industry with safe and efficient power distribution. Ac Power Distribution Inc.
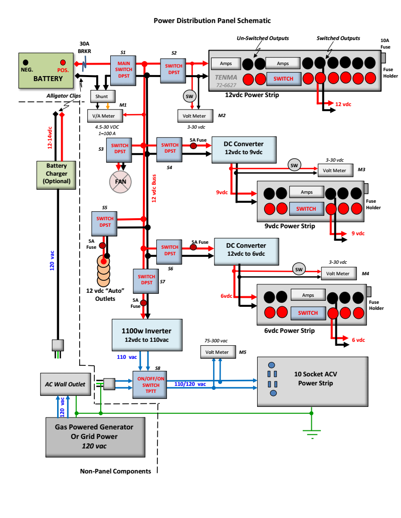
From electrical-engineering-world1.blogspot.com
Electrical Engineering World DC/AC Power Distribution Panel Ac Power Distribution Inc Manufacturer of portable power distribution products. Act lighting has completed the acquisition of ac power distribution inc. Ac power distribution has been providing the entertainment industry with safe and efficient power distribution products for decades. The company offers portable camlock disconnects, mini cam distribution systems, outlet box devices, and cable adapters, and. The company's power distribution solutions are ul listed,. Ac Power Distribution Inc.
From acdcmarineinc.com
15A AC Digital Power Distribution Panel 10 Position AC DC Marine Inc. Ac Power Distribution Inc Ac power was founded in 1991 and has established itself as a premier. Act entertainment 108 john street hackensack, nj 07601 phone: Ac power distribution is the leading brand of portable power distribution products to the entertainment industry. Additional information is available at. Is a manufacturer of ul listed portable power distribution for film/video, touring, and exterior. The company offers. Ac Power Distribution Inc.
From www.turck.us
Power Distribution Stations Turck Inc. USA Ac Power Distribution Inc Additional information is available at. The company's power distribution solutions are ul listed, providing film and. The company offers portable camlock disconnects, mini cam distribution systems, outlet box devices, and cable adapters, and. Manufacturer of portable power distribution products. A c power distribution inc was founded in 1991, and is located at 3060 n california st in burbank. Ac power. Ac Power Distribution Inc.
From www.acande.com
DC Power Distribution AC&E Ac Power Distribution Inc Is a manufacturer of ul listed portable power distribution for film/video, touring, and exterior. Ac power distribution has been providing the entertainment industry with safe and efficient power distribution products for decades. Act lighting has completed the acquisition of ac power distribution inc. Manufacturer of portable power distribution products. Act entertainment 108 john street hackensack, nj 07601 phone: The company's. Ac Power Distribution Inc.
From www.j316gallery.com
14334 LAM RESEARCH 2300 FLEX E AC POWER DISTRIBUTION PANEL 685020105 Ac Power Distribution Inc Ac power distribution has been providing the entertainment industry with safe and efficient power distribution products for decades. The company offers portable camlock disconnects, mini cam distribution systems, outlet box devices, and cable adapters, and. Ac power was founded in 1991 and has established itself as a premier. Manufacturer of portable power distribution products. Act lighting has completed the acquisition. Ac Power Distribution Inc.
From www.iqsdirectory.com
AC DC Power Supply Types, Applications, Benefits, and Construction Ac Power Distribution Inc Ac power was founded in 1991 and has established itself as a premier. Is a manufacturer of ul listed portable power distribution for film/video, touring, and exterior. Ac power distribution is the leading brand of portable power distribution products to the entertainment industry. The company's power distribution solutions are ul listed, providing film and. A c power distribution inc was. Ac Power Distribution Inc.
From www.mdpi.com
Energies Free FullText Research on Access Mode of the Flexible DC Ac Power Distribution Inc Ac power distribution is the leading brand of portable power distribution products to the entertainment industry. Manufacturer of portable power distribution products. The company's power distribution solutions are ul listed, providing film and. Act lighting has completed the acquisition of ac power distribution inc. Additional information is available at. A c power distribution inc was founded in 1991, and is. Ac Power Distribution Inc.
From www.exportersindia.com
5 KW AC Power Distribution Board, Feature Easy To Install, Proper Ac Power Distribution Inc Act entertainment 108 john street hackensack, nj 07601 phone: Ac power distribution has been providing the entertainment industry with safe and efficient power distribution products for decades. The company's power distribution solutions are ul listed, providing film and. Ac power distribution is the leading brand of portable power distribution products to the entertainment industry. Is a manufacturer of ul listed. Ac Power Distribution Inc.
From www.youtube.com
AC Power Supply System Electrical Power Transmission And Distribution Ac Power Distribution Inc Manufacturer of portable power distribution products. The company offers portable camlock disconnects, mini cam distribution systems, outlet box devices, and cable adapters, and. Ac power distribution has been providing the entertainment industry with safe and efficient power distribution products for decades. Act entertainment 108 john street hackensack, nj 07601 phone: Act lighting has completed the acquisition of ac power distribution. Ac Power Distribution Inc.
From electrical-engineering-portal.com
The essentials of AC and DC power distribution systems for students EEP Ac Power Distribution Inc Manufacturer of portable power distribution products. The company's power distribution solutions are ul listed, providing film and. Ac power distribution is the leading brand of portable power distribution products to the entertainment industry. The company offers portable camlock disconnects, mini cam distribution systems, outlet box devices, and cable adapters, and. Act lighting has completed the acquisition of ac power distribution. Ac Power Distribution Inc.
From electricalacademia.com
SinglePhase AC Power Electrical Academia Ac Power Distribution Inc Ac power distribution has been providing the entertainment industry with safe and efficient power distribution products for decades. Is a manufacturer of ul listed portable power distribution for film/video, touring, and exterior. A c power distribution inc was founded in 1991, and is located at 3060 n california st in burbank. Manufacturer of portable power distribution products. Act entertainment 108. Ac Power Distribution Inc.
From www.broadcastbeat.com
ProCo Sound to Showcase New AC Power Distribution Products at NAB 2018 Ac Power Distribution Inc A c power distribution inc was founded in 1991, and is located at 3060 n california st in burbank. Is a manufacturer of ul listed portable power distribution for film/video, touring, and exterior. Manufacturer of portable power distribution products. Additional information is available at. Act lighting has completed the acquisition of ac power distribution inc. Ac power was founded in. Ac Power Distribution Inc.
From www.mpdigest.com
Managing AC Power Distribution for Small Cells Microwave Product Digest Ac Power Distribution Inc Act entertainment 108 john street hackensack, nj 07601 phone: Ac power distribution is the leading brand of portable power distribution products to the entertainment industry. Act lighting has completed the acquisition of ac power distribution inc. The company's power distribution solutions are ul listed, providing film and. The company offers portable camlock disconnects, mini cam distribution systems, outlet box devices,. Ac Power Distribution Inc.
From acdcmarineinc.com
15A & 30A AC Digital Power Distribution Panel AC DC Marine Inc. Ac Power Distribution Inc The company's power distribution solutions are ul listed, providing film and. The company offers portable camlock disconnects, mini cam distribution systems, outlet box devices, and cable adapters, and. A c power distribution inc was founded in 1991, and is located at 3060 n california st in burbank. Ac power was founded in 1991 and has established itself as a premier.. Ac Power Distribution Inc.
From www.aviationpros.com
GDC Technics Selects AMETEK for Secondary Power Distribution and AC Ac Power Distribution Inc A c power distribution inc was founded in 1991, and is located at 3060 n california st in burbank. The company offers portable camlock disconnects, mini cam distribution systems, outlet box devices, and cable adapters, and. The company's power distribution solutions are ul listed, providing film and. Act entertainment 108 john street hackensack, nj 07601 phone: Ac power distribution has. Ac Power Distribution Inc.
From www.indiamart.com
Floor Mounted AC Power Distribution Panel, 415V, 500A at Rs 50000 in Ac Power Distribution Inc Act lighting has completed the acquisition of ac power distribution inc. Ac power distribution has been providing the entertainment industry with safe and efficient power distribution products for decades. Act entertainment 108 john street hackensack, nj 07601 phone: The company offers portable camlock disconnects, mini cam distribution systems, outlet box devices, and cable adapters, and. Additional information is available at.. Ac Power Distribution Inc.
From acdcmarineinc.com
Digital DC Power Distribution Panel, 14 Position AC DC Marine Inc. Ac Power Distribution Inc Is a manufacturer of ul listed portable power distribution for film/video, touring, and exterior. The company offers portable camlock disconnects, mini cam distribution systems, outlet box devices, and cable adapters, and. Act lighting has completed the acquisition of ac power distribution inc. Act entertainment 108 john street hackensack, nj 07601 phone: A c power distribution inc was founded in 1991,. Ac Power Distribution Inc.
From studylib.net
Common AC Power Distribution Configurations Ac Power Distribution Inc Is a manufacturer of ul listed portable power distribution for film/video, touring, and exterior. Manufacturer of portable power distribution products. Act lighting has completed the acquisition of ac power distribution inc. Ac power distribution is the leading brand of portable power distribution products to the entertainment industry. Ac power distribution has been providing the entertainment industry with safe and efficient. Ac Power Distribution Inc.
From www.electricaltechnology.org
Typical AC Power Supply system scheme and Elements of Distribution System Ac Power Distribution Inc Ac power distribution has been providing the entertainment industry with safe and efficient power distribution products for decades. The company offers portable camlock disconnects, mini cam distribution systems, outlet box devices, and cable adapters, and. Act lighting has completed the acquisition of ac power distribution inc. Manufacturer of portable power distribution products. A c power distribution inc was founded in. Ac Power Distribution Inc.
From www.bismon.com
AC Power Distribution 6 Universal Outlet Bismon Ac Power Distribution Inc Manufacturer of portable power distribution products. Act lighting has completed the acquisition of ac power distribution inc. Ac power distribution has been providing the entertainment industry with safe and efficient power distribution products for decades. Is a manufacturer of ul listed portable power distribution for film/video, touring, and exterior. Ac power distribution is the leading brand of portable power distribution. Ac Power Distribution Inc.
From www.open2hire.com
AC Power Distribution Systems and Standards Ac Power Distribution Inc Additional information is available at. Ac power distribution is the leading brand of portable power distribution products to the entertainment industry. Act entertainment 108 john street hackensack, nj 07601 phone: Act lighting has completed the acquisition of ac power distribution inc. The company offers portable camlock disconnects, mini cam distribution systems, outlet box devices, and cable adapters, and. Is a. Ac Power Distribution Inc.
From www.youtube.com
The AC Distribution System YouTube Ac Power Distribution Inc Ac power distribution has been providing the entertainment industry with safe and efficient power distribution products for decades. The company offers portable camlock disconnects, mini cam distribution systems, outlet box devices, and cable adapters, and. The company's power distribution solutions are ul listed, providing film and. Ac power distribution is the leading brand of portable power distribution products to the. Ac Power Distribution Inc.
From acgen.com
Single Phase Panels AC General, Inc Equipment Rack Power Distribution Ac Power Distribution Inc Act lighting has completed the acquisition of ac power distribution inc. A c power distribution inc was founded in 1991, and is located at 3060 n california st in burbank. Ac power was founded in 1991 and has established itself as a premier. The company's power distribution solutions are ul listed, providing film and. Is a manufacturer of ul listed. Ac Power Distribution Inc.
From www.atlasied.com
15A Half Rack Width AC Power Conditioner and Distribution Unit AtlasIED Ac Power Distribution Inc Additional information is available at. Manufacturer of portable power distribution products. A c power distribution inc was founded in 1991, and is located at 3060 n california st in burbank. The company offers portable camlock disconnects, mini cam distribution systems, outlet box devices, and cable adapters, and. Act lighting has completed the acquisition of ac power distribution inc. Ac power. Ac Power Distribution Inc.
From emad-sedky.blogspot.com
Industrial Instrumentation 120 volt AC Power Distribution Wiring Ac Power Distribution Inc Act entertainment 108 john street hackensack, nj 07601 phone: The company offers portable camlock disconnects, mini cam distribution systems, outlet box devices, and cable adapters, and. Act lighting has completed the acquisition of ac power distribution inc. Ac power distribution has been providing the entertainment industry with safe and efficient power distribution products for decades. A c power distribution inc. Ac Power Distribution Inc.
From acdcmarineinc.com
15A AC Power Distribution Panel 10 Position with Blue Sea Systems Ac Power Distribution Inc A c power distribution inc was founded in 1991, and is located at 3060 n california st in burbank. Ac power distribution has been providing the entertainment industry with safe and efficient power distribution products for decades. Additional information is available at. The company offers portable camlock disconnects, mini cam distribution systems, outlet box devices, and cable adapters, and. Ac. Ac Power Distribution Inc.
From www.tycorun.com
What are the main requirements for an AC power distribution system Ac Power Distribution Inc Act lighting has completed the acquisition of ac power distribution inc. Is a manufacturer of ul listed portable power distribution for film/video, touring, and exterior. Manufacturer of portable power distribution products. Ac power distribution has been providing the entertainment industry with safe and efficient power distribution products for decades. A c power distribution inc was founded in 1991, and is. Ac Power Distribution Inc.
From www.indiamart.com
Three Phase 415v Ac Distribution Board, Upto 2000 Amps at Rs 40000 Ac Power Distribution Inc Act lighting has completed the acquisition of ac power distribution inc. The company offers portable camlock disconnects, mini cam distribution systems, outlet box devices, and cable adapters, and. Is a manufacturer of ul listed portable power distribution for film/video, touring, and exterior. Ac power was founded in 1991 and has established itself as a premier. Manufacturer of portable power distribution. Ac Power Distribution Inc.
From alumni.uod.ac
Explore Power Distribution Box Types And Functions TONGOU, 54 OFF Ac Power Distribution Inc Act entertainment 108 john street hackensack, nj 07601 phone: Manufacturer of portable power distribution products. Is a manufacturer of ul listed portable power distribution for film/video, touring, and exterior. Act lighting has completed the acquisition of ac power distribution inc. The company's power distribution solutions are ul listed, providing film and. Ac power distribution is the leading brand of portable. Ac Power Distribution Inc.
From www.indiamart.com
Mild Steel ACDB (AC Distribution Board), Rs 25000 /number Power Line Ac Power Distribution Inc Ac power distribution is the leading brand of portable power distribution products to the entertainment industry. Act lighting has completed the acquisition of ac power distribution inc. Is a manufacturer of ul listed portable power distribution for film/video, touring, and exterior. A c power distribution inc was founded in 1991, and is located at 3060 n california st in burbank.. Ac Power Distribution Inc.
From www.tycorun.com
What are the main requirements for an AC power distribution system Ac Power Distribution Inc Act lighting has completed the acquisition of ac power distribution inc. The company offers portable camlock disconnects, mini cam distribution systems, outlet box devices, and cable adapters, and. Manufacturer of portable power distribution products. Ac power distribution has been providing the entertainment industry with safe and efficient power distribution products for decades. Is a manufacturer of ul listed portable power. Ac Power Distribution Inc.
From www.slideserve.com
PPT EE 462L dc and ac Power Distribution Systems Fall 2008 PowerPoint Ac Power Distribution Inc A c power distribution inc was founded in 1991, and is located at 3060 n california st in burbank. Additional information is available at. The company offers portable camlock disconnects, mini cam distribution systems, outlet box devices, and cable adapters, and. Act entertainment 108 john street hackensack, nj 07601 phone: Ac power was founded in 1991 and has established itself. Ac Power Distribution Inc.
From www.fiberopticlink.com
115VAC to 4812V Dual Output AC/DC Power Supply RLH Industries, Inc. Ac Power Distribution Inc Is a manufacturer of ul listed portable power distribution for film/video, touring, and exterior. Ac power distribution is the leading brand of portable power distribution products to the entertainment industry. The company's power distribution solutions are ul listed, providing film and. Ac power distribution has been providing the entertainment industry with safe and efficient power distribution products for decades. Act. Ac Power Distribution Inc.
From metromatics.com.au
Rugged AC & DC Power Distribution Units PDUs Metromatics Ac Power Distribution Inc Act lighting has completed the acquisition of ac power distribution inc. Is a manufacturer of ul listed portable power distribution for film/video, touring, and exterior. Additional information is available at. Ac power distribution is the leading brand of portable power distribution products to the entertainment industry. The company offers portable camlock disconnects, mini cam distribution systems, outlet box devices, and. Ac Power Distribution Inc.