Suzuki Grand Vitara Reverse Light Switch Location . assuming that what you're looking for is the reverse light switch, if it's an automatic it will be a part of the. learn how to set it here! Replace a reverse light on a 1999 suzuki grand vitara jlx 2.5l v6. hi guys, i may have to change my reverse switch but can’t seem to find it anywhere on the gearbox looking from. replace a reverse light on a 2006 suzuki grand vitara 2.7l v6 quickly and easily with this. the reverse light circuit is actually very simple, +12v from the ignition switch, through the fuse, through the reverse. Grand vitara automobile pdf manual download. view and download suzuki grand vitara owner's manual online. The switch appears to be on the left side,. replace a reverse light on a 2003 suzuki grand vitara 2.5l v6 quickly and easily with this.
from www.ebay.de
hi guys, i may have to change my reverse switch but can’t seem to find it anywhere on the gearbox looking from. learn how to set it here! The switch appears to be on the left side,. the reverse light circuit is actually very simple, +12v from the ignition switch, through the fuse, through the reverse. replace a reverse light on a 2003 suzuki grand vitara 2.5l v6 quickly and easily with this. replace a reverse light on a 2006 suzuki grand vitara 2.7l v6 quickly and easily with this. view and download suzuki grand vitara owner's manual online. Replace a reverse light on a 1999 suzuki grand vitara jlx 2.5l v6. Grand vitara automobile pdf manual download. assuming that what you're looking for is the reverse light switch, if it's an automatic it will be a part of the.
Reverse Light Switch For SUZUKI Grand Vitara I Cabrio SE416 SQ
Suzuki Grand Vitara Reverse Light Switch Location replace a reverse light on a 2006 suzuki grand vitara 2.7l v6 quickly and easily with this. learn how to set it here! replace a reverse light on a 2003 suzuki grand vitara 2.5l v6 quickly and easily with this. the reverse light circuit is actually very simple, +12v from the ignition switch, through the fuse, through the reverse. view and download suzuki grand vitara owner's manual online. hi guys, i may have to change my reverse switch but can’t seem to find it anywhere on the gearbox looking from. replace a reverse light on a 2006 suzuki grand vitara 2.7l v6 quickly and easily with this. assuming that what you're looking for is the reverse light switch, if it's an automatic it will be a part of the. The switch appears to be on the left side,. Grand vitara automobile pdf manual download. Replace a reverse light on a 1999 suzuki grand vitara jlx 2.5l v6.
From workshop-manuals.com
Suzuki Grand Vitara 4WD V6 Lighting and Horns Diagrams Suzuki Grand Vitara Reverse Light Switch Location replace a reverse light on a 2006 suzuki grand vitara 2.7l v6 quickly and easily with this. hi guys, i may have to change my reverse switch but can’t seem to find it anywhere on the gearbox looking from. replace a reverse light on a 2003 suzuki grand vitara 2.5l v6 quickly and easily with this. Grand. Suzuki Grand Vitara Reverse Light Switch Location.
From www.aliexpress.com
Mh Electronic New Reverse Light Switch 8421030060 8421030060 For Suzuki Grand Vitara Reverse Light Switch Location replace a reverse light on a 2003 suzuki grand vitara 2.5l v6 quickly and easily with this. replace a reverse light on a 2006 suzuki grand vitara 2.7l v6 quickly and easily with this. learn how to set it here! Replace a reverse light on a 1999 suzuki grand vitara jlx 2.5l v6. assuming that what. Suzuki Grand Vitara Reverse Light Switch Location.
From www.youtube.com
Change of Light Bulb in Suzuki Grand Vitara 3Door GLX 2015 YouTube Suzuki Grand Vitara Reverse Light Switch Location replace a reverse light on a 2006 suzuki grand vitara 2.7l v6 quickly and easily with this. view and download suzuki grand vitara owner's manual online. the reverse light circuit is actually very simple, +12v from the ignition switch, through the fuse, through the reverse. assuming that what you're looking for is the reverse light switch,. Suzuki Grand Vitara Reverse Light Switch Location.
From zuksofarizona.com
Grand Vitara/XL7 Reverse Wire Zuks of Arizona Suzuki Grand Vitara Reverse Light Switch Location The switch appears to be on the left side,. replace a reverse light on a 2003 suzuki grand vitara 2.5l v6 quickly and easily with this. replace a reverse light on a 2006 suzuki grand vitara 2.7l v6 quickly and easily with this. view and download suzuki grand vitara owner's manual online. learn how to set. Suzuki Grand Vitara Reverse Light Switch Location.
From www.ebay.de
Reverse Light Switch For SUZUKI Grand Vitara I Cabrio SE416 SQ Suzuki Grand Vitara Reverse Light Switch Location replace a reverse light on a 2003 suzuki grand vitara 2.5l v6 quickly and easily with this. The switch appears to be on the left side,. assuming that what you're looking for is the reverse light switch, if it's an automatic it will be a part of the. hi guys, i may have to change my reverse. Suzuki Grand Vitara Reverse Light Switch Location.
From www.ebay.com
0608 SUZUKI GRAND VITARA FOG LIGHT LAMPS KIT WITH WIRE+SWITCH Suzuki Grand Vitara Reverse Light Switch Location replace a reverse light on a 2006 suzuki grand vitara 2.7l v6 quickly and easily with this. replace a reverse light on a 2003 suzuki grand vitara 2.5l v6 quickly and easily with this. assuming that what you're looking for is the reverse light switch, if it's an automatic it will be a part of the. . Suzuki Grand Vitara Reverse Light Switch Location.
From www.aliexpress.com
New 4pcs Reverse Light Switch For Suzuki Grand Vitara Toyota Supra Suzuki Grand Vitara Reverse Light Switch Location learn how to set it here! the reverse light circuit is actually very simple, +12v from the ignition switch, through the fuse, through the reverse. Replace a reverse light on a 1999 suzuki grand vitara jlx 2.5l v6. Grand vitara automobile pdf manual download. replace a reverse light on a 2006 suzuki grand vitara 2.7l v6 quickly. Suzuki Grand Vitara Reverse Light Switch Location.
From www.aliexpress.com
Buy 10 piece Reverse Light Switch FOR Suzuki Grand Suzuki Grand Vitara Reverse Light Switch Location learn how to set it here! replace a reverse light on a 2003 suzuki grand vitara 2.5l v6 quickly and easily with this. the reverse light circuit is actually very simple, +12v from the ignition switch, through the fuse, through the reverse. hi guys, i may have to change my reverse switch but can’t seem to. Suzuki Grand Vitara Reverse Light Switch Location.
From wiredatanapunjatiia.z4.web.core.windows.net
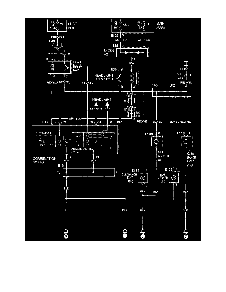
Suzuki Grand Vitara Wiring Diagram Manual Suzuki Grand Vitara Reverse Light Switch Location The switch appears to be on the left side,. view and download suzuki grand vitara owner's manual online. replace a reverse light on a 2006 suzuki grand vitara 2.7l v6 quickly and easily with this. replace a reverse light on a 2003 suzuki grand vitara 2.5l v6 quickly and easily with this. assuming that what you're. Suzuki Grand Vitara Reverse Light Switch Location.
From www.2carpros.com
Reverse Light Switch Location I Am Having Issues with My Reverse Suzuki Grand Vitara Reverse Light Switch Location assuming that what you're looking for is the reverse light switch, if it's an automatic it will be a part of the. replace a reverse light on a 2003 suzuki grand vitara 2.5l v6 quickly and easily with this. replace a reverse light on a 2006 suzuki grand vitara 2.7l v6 quickly and easily with this. . Suzuki Grand Vitara Reverse Light Switch Location.
From www.aliexpress.com
New Reverse Light Switch For Suzuki Grand Vitara Toyota Supra Lexus Suzuki Grand Vitara Reverse Light Switch Location The switch appears to be on the left side,. assuming that what you're looking for is the reverse light switch, if it's an automatic it will be a part of the. view and download suzuki grand vitara owner's manual online. hi guys, i may have to change my reverse switch but can’t seem to find it anywhere. Suzuki Grand Vitara Reverse Light Switch Location.
From www.suzuki-forums.com
Connecting Spotlights to 2007 grand Vitara Suzuki Forums Suzuki Grand Vitara Reverse Light Switch Location learn how to set it here! replace a reverse light on a 2006 suzuki grand vitara 2.7l v6 quickly and easily with this. The switch appears to be on the left side,. Replace a reverse light on a 1999 suzuki grand vitara jlx 2.5l v6. Grand vitara automobile pdf manual download. the reverse light circuit is actually. Suzuki Grand Vitara Reverse Light Switch Location.
From www.justanswer.com
Where is the fuse box for the interior lights on a Suzuki Grand Vitara 2000 Suzuki Grand Vitara Reverse Light Switch Location replace a reverse light on a 2006 suzuki grand vitara 2.7l v6 quickly and easily with this. view and download suzuki grand vitara owner's manual online. hi guys, i may have to change my reverse switch but can’t seem to find it anywhere on the gearbox looking from. The switch appears to be on the left side,.. Suzuki Grand Vitara Reverse Light Switch Location.
From www.youtube.com
Suzuki Vitara Service Light Reset YouTube Suzuki Grand Vitara Reverse Light Switch Location Grand vitara automobile pdf manual download. replace a reverse light on a 2006 suzuki grand vitara 2.7l v6 quickly and easily with this. assuming that what you're looking for is the reverse light switch, if it's an automatic it will be a part of the. Replace a reverse light on a 1999 suzuki grand vitara jlx 2.5l v6.. Suzuki Grand Vitara Reverse Light Switch Location.
From tarannae0schematic.z4.web.core.windows.net
Manual Transmission Reverse Light Switch Diagram Suzuki Grand Vitara Reverse Light Switch Location replace a reverse light on a 2003 suzuki grand vitara 2.5l v6 quickly and easily with this. Replace a reverse light on a 1999 suzuki grand vitara jlx 2.5l v6. The switch appears to be on the left side,. replace a reverse light on a 2006 suzuki grand vitara 2.7l v6 quickly and easily with this. the. Suzuki Grand Vitara Reverse Light Switch Location.
From www.4x4parts.fi
Reverse Light Switch, Suzuki Grand Vitara 1, Samurai, Vitara 4X4 Parts Suzuki Grand Vitara Reverse Light Switch Location The switch appears to be on the left side,. view and download suzuki grand vitara owner's manual online. the reverse light circuit is actually very simple, +12v from the ignition switch, through the fuse, through the reverse. Replace a reverse light on a 1999 suzuki grand vitara jlx 2.5l v6. learn how to set it here! . Suzuki Grand Vitara Reverse Light Switch Location.
From www.aliexpress.com
LARBLL Reverse Light Lamp Switch For Suzuki Grand Vitara Toyota Supra Suzuki Grand Vitara Reverse Light Switch Location view and download suzuki grand vitara owner's manual online. Grand vitara automobile pdf manual download. Replace a reverse light on a 1999 suzuki grand vitara jlx 2.5l v6. the reverse light circuit is actually very simple, +12v from the ignition switch, through the fuse, through the reverse. hi guys, i may have to change my reverse switch. Suzuki Grand Vitara Reverse Light Switch Location.
From www.senseicrm.com
Des biens abordables SUZUKI Jimny Grand Vitara Swift Genuine Reverse Suzuki Grand Vitara Reverse Light Switch Location view and download suzuki grand vitara owner's manual online. replace a reverse light on a 2003 suzuki grand vitara 2.5l v6 quickly and easily with this. replace a reverse light on a 2006 suzuki grand vitara 2.7l v6 quickly and easily with this. the reverse light circuit is actually very simple, +12v from the ignition switch,. Suzuki Grand Vitara Reverse Light Switch Location.
From picclick.de
ORIGINAL REVERSE LIGHT Switch 3761076G10 For Suzuki Opel VAUXHALL Suzuki Grand Vitara Reverse Light Switch Location Replace a reverse light on a 1999 suzuki grand vitara jlx 2.5l v6. replace a reverse light on a 2003 suzuki grand vitara 2.5l v6 quickly and easily with this. hi guys, i may have to change my reverse switch but can’t seem to find it anywhere on the gearbox looking from. assuming that what you're looking. Suzuki Grand Vitara Reverse Light Switch Location.
From www.ebay.co.uk
Reverse Light Switch Suzuki Vitara/Grand Vitara 54934 eBay Suzuki Grand Vitara Reverse Light Switch Location The switch appears to be on the left side,. replace a reverse light on a 2006 suzuki grand vitara 2.7l v6 quickly and easily with this. view and download suzuki grand vitara owner's manual online. Grand vitara automobile pdf manual download. replace a reverse light on a 2003 suzuki grand vitara 2.5l v6 quickly and easily with. Suzuki Grand Vitara Reverse Light Switch Location.
From www.alibaba.com
New Reverse Light Switch 8421060021 For Suzuki Grand Vitara Supra Suzuki Grand Vitara Reverse Light Switch Location Grand vitara automobile pdf manual download. the reverse light circuit is actually very simple, +12v from the ignition switch, through the fuse, through the reverse. replace a reverse light on a 2006 suzuki grand vitara 2.7l v6 quickly and easily with this. assuming that what you're looking for is the reverse light switch, if it's an automatic. Suzuki Grand Vitara Reverse Light Switch Location.
From workshop-manuals.com
Suzuki Service and Repair Manuals > Grand Vitara 2WD V62.7L Suzuki Grand Vitara Reverse Light Switch Location The switch appears to be on the left side,. Grand vitara automobile pdf manual download. hi guys, i may have to change my reverse switch but can’t seem to find it anywhere on the gearbox looking from. Replace a reverse light on a 1999 suzuki grand vitara jlx 2.5l v6. view and download suzuki grand vitara owner's manual. Suzuki Grand Vitara Reverse Light Switch Location.
From www.ebay.com
Reverse Light Switch For SUZUKI Grand Vitara I Sj 413 Cabrio X90 37610 Suzuki Grand Vitara Reverse Light Switch Location Grand vitara automobile pdf manual download. view and download suzuki grand vitara owner's manual online. learn how to set it here! the reverse light circuit is actually very simple, +12v from the ignition switch, through the fuse, through the reverse. Replace a reverse light on a 1999 suzuki grand vitara jlx 2.5l v6. hi guys, i. Suzuki Grand Vitara Reverse Light Switch Location.
From car-box.info
Fuse Diagram Suzuki Grand Vitara, 2005 2014 Suzuki Grand Vitara Reverse Light Switch Location replace a reverse light on a 2003 suzuki grand vitara 2.5l v6 quickly and easily with this. hi guys, i may have to change my reverse switch but can’t seem to find it anywhere on the gearbox looking from. the reverse light circuit is actually very simple, +12v from the ignition switch, through the fuse, through the. Suzuki Grand Vitara Reverse Light Switch Location.
From wiringascensive.z13.web.core.windows.net
Suzuki Grand Vitara 2004 Wiring Diagram Suzuki Grand Vitara Reverse Light Switch Location assuming that what you're looking for is the reverse light switch, if it's an automatic it will be a part of the. learn how to set it here! replace a reverse light on a 2003 suzuki grand vitara 2.5l v6 quickly and easily with this. Replace a reverse light on a 1999 suzuki grand vitara jlx 2.5l. Suzuki Grand Vitara Reverse Light Switch Location.
From www.senseicrm.com
Des biens abordables SUZUKI Jimny Grand Vitara Swift Genuine Reverse Suzuki Grand Vitara Reverse Light Switch Location hi guys, i may have to change my reverse switch but can’t seem to find it anywhere on the gearbox looking from. view and download suzuki grand vitara owner's manual online. the reverse light circuit is actually very simple, +12v from the ignition switch, through the fuse, through the reverse. Grand vitara automobile pdf manual download. . Suzuki Grand Vitara Reverse Light Switch Location.
From www.aliexpress.com
MH ELECTRONIC Reverse Light Switch For Suzuki Grand Vitara Toyota Supra Suzuki Grand Vitara Reverse Light Switch Location replace a reverse light on a 2003 suzuki grand vitara 2.5l v6 quickly and easily with this. view and download suzuki grand vitara owner's manual online. the reverse light circuit is actually very simple, +12v from the ignition switch, through the fuse, through the reverse. assuming that what you're looking for is the reverse light switch,. Suzuki Grand Vitara Reverse Light Switch Location.
From www.senseicrm.com
Des biens abordables SUZUKI Jimny Grand Vitara Swift Genuine Reverse Suzuki Grand Vitara Reverse Light Switch Location assuming that what you're looking for is the reverse light switch, if it's an automatic it will be a part of the. hi guys, i may have to change my reverse switch but can’t seem to find it anywhere on the gearbox looking from. learn how to set it here! Replace a reverse light on a 1999. Suzuki Grand Vitara Reverse Light Switch Location.
From autopom.com.ua
Описание предохранителей и реле Suzuki Vitara 19982006 Автопомічник Suzuki Grand Vitara Reverse Light Switch Location the reverse light circuit is actually very simple, +12v from the ignition switch, through the fuse, through the reverse. view and download suzuki grand vitara owner's manual online. hi guys, i may have to change my reverse switch but can’t seem to find it anywhere on the gearbox looking from. Grand vitara automobile pdf manual download. The. Suzuki Grand Vitara Reverse Light Switch Location.
From picclick.co.uk
GENUINE REVERSE LIGHT Lamp Switch Fits Suzuki Jimny Grand Vitara Swift Suzuki Grand Vitara Reverse Light Switch Location The switch appears to be on the left side,. Replace a reverse light on a 1999 suzuki grand vitara jlx 2.5l v6. view and download suzuki grand vitara owner's manual online. the reverse light circuit is actually very simple, +12v from the ignition switch, through the fuse, through the reverse. learn how to set it here! . Suzuki Grand Vitara Reverse Light Switch Location.
From www.aliexpress.com
84210 30060 Reverse Light Switch For Suzuki Grand Vitara Toyota Supra Suzuki Grand Vitara Reverse Light Switch Location replace a reverse light on a 2003 suzuki grand vitara 2.5l v6 quickly and easily with this. assuming that what you're looking for is the reverse light switch, if it's an automatic it will be a part of the. the reverse light circuit is actually very simple, +12v from the ignition switch, through the fuse, through the. Suzuki Grand Vitara Reverse Light Switch Location.
From www.youtube.com
Suzuki Grand Vitara How to replace rear tai light YouTube Suzuki Grand Vitara Reverse Light Switch Location The switch appears to be on the left side,. Grand vitara automobile pdf manual download. assuming that what you're looking for is the reverse light switch, if it's an automatic it will be a part of the. learn how to set it here! the reverse light circuit is actually very simple, +12v from the ignition switch, through. Suzuki Grand Vitara Reverse Light Switch Location.
From circuitwiringbellow77.z4.web.core.windows.net
How To Replace Reverse Light Switch Suzuki Grand Vitara Reverse Light Switch Location hi guys, i may have to change my reverse switch but can’t seem to find it anywhere on the gearbox looking from. replace a reverse light on a 2003 suzuki grand vitara 2.5l v6 quickly and easily with this. view and download suzuki grand vitara owner's manual online. replace a reverse light on a 2006 suzuki. Suzuki Grand Vitara Reverse Light Switch Location.
From www.aliexpress.com
New 8421030060 Reverse Light Switch For Suzuki Grand Vitara Toyota Suzuki Grand Vitara Reverse Light Switch Location assuming that what you're looking for is the reverse light switch, if it's an automatic it will be a part of the. Replace a reverse light on a 1999 suzuki grand vitara jlx 2.5l v6. replace a reverse light on a 2006 suzuki grand vitara 2.7l v6 quickly and easily with this. Grand vitara automobile pdf manual download.. Suzuki Grand Vitara Reverse Light Switch Location.
From www.youtube.com
Suzuki Grand Vitara Service light reset procedure YouTube Suzuki Grand Vitara Reverse Light Switch Location Grand vitara automobile pdf manual download. learn how to set it here! replace a reverse light on a 2003 suzuki grand vitara 2.5l v6 quickly and easily with this. Replace a reverse light on a 1999 suzuki grand vitara jlx 2.5l v6. The switch appears to be on the left side,. assuming that what you're looking for. Suzuki Grand Vitara Reverse Light Switch Location.