Atx Power Supply Schematic Diagram Pdf . The power supply itself, the control circuitry, and the power. When it comes to powering your computer, the 450w atx power supply schematic diagram is an invaluable tool. An atx power supply schematic diagram represents the internal structure and connections of an atx (advanced technology extended) power supply. A schematic diagram of an atx power supply will show you all the components that make up the unit and how they interact with each other. The diagram below shows a partial schematic of a 450 watt atx power supply. This tutorial is designed to help you better understand the operation of an smps. The diagram will clearly show the psu’s inputs. An atx power supply circuit diagram typically consists of three distinct parts: Whether you’re building a custom pc from scratch or replacing an. On this page i collect the schematics of switching supplies for computers (smps) atx v 1.0, atx v 2.0 and some at, which i found on internet. Schematic of 250w atx power supply with active pfc \(reverse engineered by vladimir davydov\). Its construction is typical for a modern computer.
from www.scribd.com
Its construction is typical for a modern computer. A schematic diagram of an atx power supply will show you all the components that make up the unit and how they interact with each other. On this page i collect the schematics of switching supplies for computers (smps) atx v 1.0, atx v 2.0 and some at, which i found on internet. The diagram will clearly show the psu’s inputs. An atx power supply schematic diagram represents the internal structure and connections of an atx (advanced technology extended) power supply. Whether you’re building a custom pc from scratch or replacing an. This tutorial is designed to help you better understand the operation of an smps. When it comes to powering your computer, the 450w atx power supply schematic diagram is an invaluable tool. The diagram below shows a partial schematic of a 450 watt atx power supply. An atx power supply circuit diagram typically consists of three distinct parts:
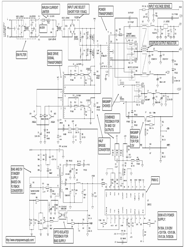
SG6105 300W ATX Power Supply Schematic PDF Power Supply
Atx Power Supply Schematic Diagram Pdf Its construction is typical for a modern computer. An atx power supply circuit diagram typically consists of three distinct parts: This tutorial is designed to help you better understand the operation of an smps. A schematic diagram of an atx power supply will show you all the components that make up the unit and how they interact with each other. On this page i collect the schematics of switching supplies for computers (smps) atx v 1.0, atx v 2.0 and some at, which i found on internet. Its construction is typical for a modern computer. The power supply itself, the control circuitry, and the power. An atx power supply schematic diagram represents the internal structure and connections of an atx (advanced technology extended) power supply. The diagram below shows a partial schematic of a 450 watt atx power supply. Whether you’re building a custom pc from scratch or replacing an. The diagram will clearly show the psu’s inputs. When it comes to powering your computer, the 450w atx power supply schematic diagram is an invaluable tool. Schematic of 250w atx power supply with active pfc \(reverse engineered by vladimir davydov\).
From wiringdiagram.2bitboer.com
Atx Psu Schematic Diagram Wiring Diagram Atx Power Supply Schematic Diagram Pdf An atx power supply circuit diagram typically consists of three distinct parts: A schematic diagram of an atx power supply will show you all the components that make up the unit and how they interact with each other. The diagram will clearly show the psu’s inputs. When it comes to powering your computer, the 450w atx power supply schematic diagram. Atx Power Supply Schematic Diagram Pdf.
From schematiclibraryjeffrey.z21.web.core.windows.net
Atx Power Supply Circuit Diagram Pdf Atx Power Supply Schematic Diagram Pdf The diagram will clearly show the psu’s inputs. An atx power supply circuit diagram typically consists of three distinct parts: On this page i collect the schematics of switching supplies for computers (smps) atx v 1.0, atx v 2.0 and some at, which i found on internet. The diagram below shows a partial schematic of a 450 watt atx power. Atx Power Supply Schematic Diagram Pdf.
From www.circuitdiagram.co
Pc Power Supply Unit Circuit Diagram Circuit Diagram Atx Power Supply Schematic Diagram Pdf An atx power supply schematic diagram represents the internal structure and connections of an atx (advanced technology extended) power supply. This tutorial is designed to help you better understand the operation of an smps. When it comes to powering your computer, the 450w atx power supply schematic diagram is an invaluable tool. Its construction is typical for a modern computer.. Atx Power Supply Schematic Diagram Pdf.
From usermanualaduncity.z13.web.core.windows.net
Atx Power Supply Schematic Diagram Pdf Atx Power Supply Schematic Diagram Pdf The diagram will clearly show the psu’s inputs. A schematic diagram of an atx power supply will show you all the components that make up the unit and how they interact with each other. On this page i collect the schematics of switching supplies for computers (smps) atx v 1.0, atx v 2.0 and some at, which i found on. Atx Power Supply Schematic Diagram Pdf.
From schematicpartclaudia.z19.web.core.windows.net
500w Atx Power Supply Schematic Diagram Pdf Atx Power Supply Schematic Diagram Pdf An atx power supply circuit diagram typically consists of three distinct parts: Its construction is typical for a modern computer. Schematic of 250w atx power supply with active pfc \(reverse engineered by vladimir davydov\). The power supply itself, the control circuitry, and the power. A schematic diagram of an atx power supply will show you all the components that make. Atx Power Supply Schematic Diagram Pdf.
From mavink.com
Atx Power Supply Schematic Diagram Atx Power Supply Schematic Diagram Pdf This tutorial is designed to help you better understand the operation of an smps. The diagram below shows a partial schematic of a 450 watt atx power supply. An atx power supply schematic diagram represents the internal structure and connections of an atx (advanced technology extended) power supply. Whether you’re building a custom pc from scratch or replacing an. When. Atx Power Supply Schematic Diagram Pdf.
From manuallibjung.z13.web.core.windows.net
Atx Power Supply Circuit Diagram Pdf Atx Power Supply Schematic Diagram Pdf The diagram will clearly show the psu’s inputs. This tutorial is designed to help you better understand the operation of an smps. When it comes to powering your computer, the 450w atx power supply schematic diagram is an invaluable tool. The diagram below shows a partial schematic of a 450 watt atx power supply. The power supply itself, the control. Atx Power Supply Schematic Diagram Pdf.
From www.organised-sound.com
Atx Smps Power Supply Circuit Diagram Pdf Wiring Diagram Atx Power Supply Schematic Diagram Pdf The diagram below shows a partial schematic of a 450 watt atx power supply. On this page i collect the schematics of switching supplies for computers (smps) atx v 1.0, atx v 2.0 and some at, which i found on internet. Whether you’re building a custom pc from scratch or replacing an. A schematic diagram of an atx power supply. Atx Power Supply Schematic Diagram Pdf.
From www.organised-sound.com
Atx Power Supply Circuit Diagram Pdf Wiring Diagram Atx Power Supply Schematic Diagram Pdf This tutorial is designed to help you better understand the operation of an smps. The diagram will clearly show the psu’s inputs. Schematic of 250w atx power supply with active pfc \(reverse engineered by vladimir davydov\). The diagram below shows a partial schematic of a 450 watt atx power supply. An atx power supply circuit diagram typically consists of three. Atx Power Supply Schematic Diagram Pdf.
From circuitdatablockboard.z21.web.core.windows.net
Schematic Diagram Of Atx Power Supply Atx Power Supply Schematic Diagram Pdf Whether you’re building a custom pc from scratch or replacing an. A schematic diagram of an atx power supply will show you all the components that make up the unit and how they interact with each other. Its construction is typical for a modern computer. On this page i collect the schematics of switching supplies for computers (smps) atx v. Atx Power Supply Schematic Diagram Pdf.
From guidediagramfrecklings.z21.web.core.windows.net
Atx Power Supply Schematic Explanation Atx Power Supply Schematic Diagram Pdf This tutorial is designed to help you better understand the operation of an smps. Schematic of 250w atx power supply with active pfc \(reverse engineered by vladimir davydov\). An atx power supply schematic diagram represents the internal structure and connections of an atx (advanced technology extended) power supply. On this page i collect the schematics of switching supplies for computers. Atx Power Supply Schematic Diagram Pdf.
From guidelistamanda.z13.web.core.windows.net
Atx Switching Power Supply Circuit Diagram Atx Power Supply Schematic Diagram Pdf Schematic of 250w atx power supply with active pfc \(reverse engineered by vladimir davydov\). The power supply itself, the control circuitry, and the power. The diagram below shows a partial schematic of a 450 watt atx power supply. On this page i collect the schematics of switching supplies for computers (smps) atx v 1.0, atx v 2.0 and some at,. Atx Power Supply Schematic Diagram Pdf.
From www.wiringdraw.com
Atx Power Supply Circuit Diagram Pdf Atx Power Supply Schematic Diagram Pdf When it comes to powering your computer, the 450w atx power supply schematic diagram is an invaluable tool. On this page i collect the schematics of switching supplies for computers (smps) atx v 1.0, atx v 2.0 and some at, which i found on internet. Its construction is typical for a modern computer. This tutorial is designed to help you. Atx Power Supply Schematic Diagram Pdf.
From www.etechnog.com
ATX Power Supply Pinout Diagram and Connector (20, 24 Pin) ETechnoG Atx Power Supply Schematic Diagram Pdf Schematic of 250w atx power supply with active pfc \(reverse engineered by vladimir davydov\). The diagram below shows a partial schematic of a 450 watt atx power supply. The diagram will clearly show the psu’s inputs. On this page i collect the schematics of switching supplies for computers (smps) atx v 1.0, atx v 2.0 and some at, which i. Atx Power Supply Schematic Diagram Pdf.
From www.wiringdraw.com
Atx Power Supply Circuit Diagram Atx Power Supply Schematic Diagram Pdf The diagram below shows a partial schematic of a 450 watt atx power supply. The power supply itself, the control circuitry, and the power. An atx power supply schematic diagram represents the internal structure and connections of an atx (advanced technology extended) power supply. Whether you’re building a custom pc from scratch or replacing an. Schematic of 250w atx power. Atx Power Supply Schematic Diagram Pdf.
From www.scribd.com
SG6105 300W ATX Power Supply Schematic PDF Power Supply Atx Power Supply Schematic Diagram Pdf This tutorial is designed to help you better understand the operation of an smps. The diagram below shows a partial schematic of a 450 watt atx power supply. Schematic of 250w atx power supply with active pfc \(reverse engineered by vladimir davydov\). Its construction is typical for a modern computer. The diagram will clearly show the psu’s inputs. When it. Atx Power Supply Schematic Diagram Pdf.
From elektrotanya.com
ATX 250 PC POWER SUPPLY SCH Service Manual download, schematics, eeprom Atx Power Supply Schematic Diagram Pdf When it comes to powering your computer, the 450w atx power supply schematic diagram is an invaluable tool. An atx power supply circuit diagram typically consists of three distinct parts: The power supply itself, the control circuitry, and the power. Whether you’re building a custom pc from scratch or replacing an. Its construction is typical for a modern computer. On. Atx Power Supply Schematic Diagram Pdf.
From wiringdiagram.2bitboer.com
300w Atx Power Supply Schematic Diagrams Wiring Diagram Atx Power Supply Schematic Diagram Pdf Schematic of 250w atx power supply with active pfc \(reverse engineered by vladimir davydov\). An atx power supply circuit diagram typically consists of three distinct parts: Its construction is typical for a modern computer. A schematic diagram of an atx power supply will show you all the components that make up the unit and how they interact with each other.. Atx Power Supply Schematic Diagram Pdf.
From guidefixneryoriescemiaq.z4.web.core.windows.net
Atx Power Supply Schematic Atx Power Supply Schematic Diagram Pdf The diagram below shows a partial schematic of a 450 watt atx power supply. This tutorial is designed to help you better understand the operation of an smps. When it comes to powering your computer, the 450w atx power supply schematic diagram is an invaluable tool. Schematic of 250w atx power supply with active pfc \(reverse engineered by vladimir davydov\).. Atx Power Supply Schematic Diagram Pdf.
From wiringdiagram.2bitboer.com
300w Atx Power Supply Schematic Diagrams Wiring Diagram Atx Power Supply Schematic Diagram Pdf Its construction is typical for a modern computer. A schematic diagram of an atx power supply will show you all the components that make up the unit and how they interact with each other. When it comes to powering your computer, the 450w atx power supply schematic diagram is an invaluable tool. On this page i collect the schematics of. Atx Power Supply Schematic Diagram Pdf.
From diagrampartunimparted.z21.web.core.windows.net
Atx Power Supply Schematic Diagram Atx Power Supply Schematic Diagram Pdf When it comes to powering your computer, the 450w atx power supply schematic diagram is an invaluable tool. A schematic diagram of an atx power supply will show you all the components that make up the unit and how they interact with each other. The diagram below shows a partial schematic of a 450 watt atx power supply. Its construction. Atx Power Supply Schematic Diagram Pdf.
From www.diagramboard.com
500w atx power supply schematic diagram pdf Diagram Board Atx Power Supply Schematic Diagram Pdf A schematic diagram of an atx power supply will show you all the components that make up the unit and how they interact with each other. Whether you’re building a custom pc from scratch or replacing an. Its construction is typical for a modern computer. The power supply itself, the control circuitry, and the power. This tutorial is designed to. Atx Power Supply Schematic Diagram Pdf.
From resolutionsforyou.com
Understanding the ATX Power Supply Schematic A Comprehensive PDF Guide Atx Power Supply Schematic Diagram Pdf Schematic of 250w atx power supply with active pfc \(reverse engineered by vladimir davydov\). The diagram will clearly show the psu’s inputs. When it comes to powering your computer, the 450w atx power supply schematic diagram is an invaluable tool. An atx power supply schematic diagram represents the internal structure and connections of an atx (advanced technology extended) power supply.. Atx Power Supply Schematic Diagram Pdf.
From electronicepedia.blogspot.com
Circuit Diagram Atx Power Supply Atx Power Supply Schematic Diagram Pdf Whether you’re building a custom pc from scratch or replacing an. The diagram below shows a partial schematic of a 450 watt atx power supply. This tutorial is designed to help you better understand the operation of an smps. An atx power supply schematic diagram represents the internal structure and connections of an atx (advanced technology extended) power supply. Schematic. Atx Power Supply Schematic Diagram Pdf.
From oupo44qbfixmachine.z13.web.core.windows.net
Atx Power Supply Schematic Diagram Pdf Atx Power Supply Schematic Diagram Pdf When it comes to powering your computer, the 450w atx power supply schematic diagram is an invaluable tool. Its construction is typical for a modern computer. On this page i collect the schematics of switching supplies for computers (smps) atx v 1.0, atx v 2.0 and some at, which i found on internet. Whether you’re building a custom pc from. Atx Power Supply Schematic Diagram Pdf.
From www.wiringstech.com
Atx Power Supply Schematic Diagram Pdf Wiring Technology Atx Power Supply Schematic Diagram Pdf The diagram will clearly show the psu’s inputs. The diagram below shows a partial schematic of a 450 watt atx power supply. Schematic of 250w atx power supply with active pfc \(reverse engineered by vladimir davydov\). Whether you’re building a custom pc from scratch or replacing an. A schematic diagram of an atx power supply will show you all the. Atx Power Supply Schematic Diagram Pdf.
From wiringdiagram.2bitboer.com
Atx Power Supply Schematic Diagram Pdf Wiring Diagram Atx Power Supply Schematic Diagram Pdf On this page i collect the schematics of switching supplies for computers (smps) atx v 1.0, atx v 2.0 and some at, which i found on internet. Its construction is typical for a modern computer. The power supply itself, the control circuitry, and the power. An atx power supply circuit diagram typically consists of three distinct parts: When it comes. Atx Power Supply Schematic Diagram Pdf.
From enginelibraryeisenhauer.z19.web.core.windows.net
500w Atx Power Supply Schematic Diagram Pdf Atx Power Supply Schematic Diagram Pdf A schematic diagram of an atx power supply will show you all the components that make up the unit and how they interact with each other. When it comes to powering your computer, the 450w atx power supply schematic diagram is an invaluable tool. Whether you’re building a custom pc from scratch or replacing an. Schematic of 250w atx power. Atx Power Supply Schematic Diagram Pdf.
From oupo44qbfixmachine.z13.web.core.windows.net
Atx Power Supply Schematic Explanation Atx Power Supply Schematic Diagram Pdf When it comes to powering your computer, the 450w atx power supply schematic diagram is an invaluable tool. On this page i collect the schematics of switching supplies for computers (smps) atx v 1.0, atx v 2.0 and some at, which i found on internet. This tutorial is designed to help you better understand the operation of an smps. A. Atx Power Supply Schematic Diagram Pdf.
From danyk.cz
AT and ATX PC computer supplies schematics Atx Power Supply Schematic Diagram Pdf A schematic diagram of an atx power supply will show you all the components that make up the unit and how they interact with each other. On this page i collect the schematics of switching supplies for computers (smps) atx v 1.0, atx v 2.0 and some at, which i found on internet. Schematic of 250w atx power supply with. Atx Power Supply Schematic Diagram Pdf.
From www.organised-sound.com
Atx Power Supply Schematic Diagram Pdf » Wiring Diagram Atx Power Supply Schematic Diagram Pdf A schematic diagram of an atx power supply will show you all the components that make up the unit and how they interact with each other. When it comes to powering your computer, the 450w atx power supply schematic diagram is an invaluable tool. On this page i collect the schematics of switching supplies for computers (smps) atx v 1.0,. Atx Power Supply Schematic Diagram Pdf.
From guidelistgordon.z6.web.core.windows.net
Atx Smps Power Supply Circuit Diagram Atx Power Supply Schematic Diagram Pdf A schematic diagram of an atx power supply will show you all the components that make up the unit and how they interact with each other. An atx power supply schematic diagram represents the internal structure and connections of an atx (advanced technology extended) power supply. This tutorial is designed to help you better understand the operation of an smps.. Atx Power Supply Schematic Diagram Pdf.
From www.caretxdigital.com
450w atx power supply schematic pdf Wiring Diagram and Schematics Atx Power Supply Schematic Diagram Pdf Schematic of 250w atx power supply with active pfc \(reverse engineered by vladimir davydov\). When it comes to powering your computer, the 450w atx power supply schematic diagram is an invaluable tool. An atx power supply circuit diagram typically consists of three distinct parts: The diagram below shows a partial schematic of a 450 watt atx power supply. The power. Atx Power Supply Schematic Diagram Pdf.
From circuitdiagramadrianna.z13.web.core.windows.net
Atx Power Supply Schematic Diagram Pdf Atx Power Supply Schematic Diagram Pdf When it comes to powering your computer, the 450w atx power supply schematic diagram is an invaluable tool. Its construction is typical for a modern computer. This tutorial is designed to help you better understand the operation of an smps. The diagram will clearly show the psu’s inputs. On this page i collect the schematics of switching supplies for computers. Atx Power Supply Schematic Diagram Pdf.
From www.diagramtechno.com
Schematic Diagram Power Supply Atx Diagram Techno Atx Power Supply Schematic Diagram Pdf Schematic of 250w atx power supply with active pfc \(reverse engineered by vladimir davydov\). When it comes to powering your computer, the 450w atx power supply schematic diagram is an invaluable tool. An atx power supply schematic diagram represents the internal structure and connections of an atx (advanced technology extended) power supply. A schematic diagram of an atx power supply. Atx Power Supply Schematic Diagram Pdf.