Rod Type Earthing . Other materials such as aluminum, zinc, stainless steel, or copper. The earthing or grounding system involves connecting the metallic components of electric machinery and devices to an earth plate. Different types of the earth are used to link the metallic parts of electrical appliances or installations to the earth to prevent or lessen the risk of electrocution. This could mean connecting the down. Type a earthing or soil embedded earthing usually uses either vertical or horizontal earth electrodes, or sometimes a combination of both. Rod earthing serve as a crucial component in grounding systems, providing a path for fault currents to safely dissipate into the earth. Any incidence of electrical surge can pose dangers of electrocution, especially during lightning. Earthing is a process in which the leakage current is made to flow to the earth to prevent the accumulation of excess current in a. The different forms of earthing include plate. A grounding rod made of pure and solid copper in the form of a copper rod is the preferred choice for grounding and earthing systems. Earth rod is a rod composed of elements that conduct electricity used in earthing systems. This blog delves into the earth rod specifications,. Rod earthing utilizes a copper or galvanized iron rod driven deep into the ground to establish a grounding connection.
from www.ec21.com
Rod earthing utilizes a copper or galvanized iron rod driven deep into the ground to establish a grounding connection. Earth rod is a rod composed of elements that conduct electricity used in earthing systems. The earthing or grounding system involves connecting the metallic components of electric machinery and devices to an earth plate. Type a earthing or soil embedded earthing usually uses either vertical or horizontal earth electrodes, or sometimes a combination of both. Rod earthing serve as a crucial component in grounding systems, providing a path for fault currents to safely dissipate into the earth. Other materials such as aluminum, zinc, stainless steel, or copper. This blog delves into the earth rod specifications,. Earthing is a process in which the leakage current is made to flow to the earth to prevent the accumulation of excess current in a. Any incidence of electrical surge can pose dangers of electrocution, especially during lightning. The different forms of earthing include plate.
Chemical Earth Rod(id2629860). Buy earthing electrodes, ground
Rod Type Earthing The earthing or grounding system involves connecting the metallic components of electric machinery and devices to an earth plate. This blog delves into the earth rod specifications,. A grounding rod made of pure and solid copper in the form of a copper rod is the preferred choice for grounding and earthing systems. Other materials such as aluminum, zinc, stainless steel, or copper. Any incidence of electrical surge can pose dangers of electrocution, especially during lightning. This could mean connecting the down. Earth rod is a rod composed of elements that conduct electricity used in earthing systems. Type a earthing or soil embedded earthing usually uses either vertical or horizontal earth electrodes, or sometimes a combination of both. Rod earthing serve as a crucial component in grounding systems, providing a path for fault currents to safely dissipate into the earth. The earthing or grounding system involves connecting the metallic components of electric machinery and devices to an earth plate. The different forms of earthing include plate. Different types of the earth are used to link the metallic parts of electrical appliances or installations to the earth to prevent or lessen the risk of electrocution. Earthing is a process in which the leakage current is made to flow to the earth to prevent the accumulation of excess current in a. Rod earthing utilizes a copper or galvanized iron rod driven deep into the ground to establish a grounding connection.
From www.indiamart.com
Earthing Installation Service at best price in New Delhi ID 21132357512 Rod Type Earthing This could mean connecting the down. Rod earthing serve as a crucial component in grounding systems, providing a path for fault currents to safely dissipate into the earth. The earthing or grounding system involves connecting the metallic components of electric machinery and devices to an earth plate. Earthing is a process in which the leakage current is made to flow. Rod Type Earthing.
From empoweringmichigan.com
Ground Rods What are they? And how do they protect your electrical Rod Type Earthing Different types of the earth are used to link the metallic parts of electrical appliances or installations to the earth to prevent or lessen the risk of electrocution. Type a earthing or soil embedded earthing usually uses either vertical or horizontal earth electrodes, or sometimes a combination of both. This blog delves into the earth rod specifications,. Any incidence of. Rod Type Earthing.
From www.pinterest.com
Earthing and Electrical Grounding Installation A Complete Guide Rod Type Earthing The different forms of earthing include plate. This blog delves into the earth rod specifications,. Any incidence of electrical surge can pose dangers of electrocution, especially during lightning. Earthing is a process in which the leakage current is made to flow to the earth to prevent the accumulation of excess current in a. Other materials such as aluminum, zinc, stainless. Rod Type Earthing.
From electrical-engineering-portal.com
Earthing system for a complex project Analysis, calculation and Rod Type Earthing Earthing is a process in which the leakage current is made to flow to the earth to prevent the accumulation of excess current in a. The different forms of earthing include plate. Any incidence of electrical surge can pose dangers of electrocution, especially during lightning. This could mean connecting the down. This blog delves into the earth rod specifications,. Earth. Rod Type Earthing.
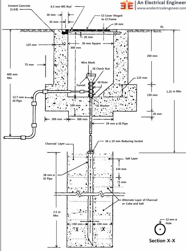
From www.anelectricalengineer.com
Pipe Electrode and Rod Electrode Types Earthing System An Electrical Rod Type Earthing This blog delves into the earth rod specifications,. A grounding rod made of pure and solid copper in the form of a copper rod is the preferred choice for grounding and earthing systems. Rod earthing serve as a crucial component in grounding systems, providing a path for fault currents to safely dissipate into the earth. This could mean connecting the. Rod Type Earthing.
From www.hydracrat.com
Earthing Rod Installations Hydracrat Rod Type Earthing Type a earthing or soil embedded earthing usually uses either vertical or horizontal earth electrodes, or sometimes a combination of both. The different forms of earthing include plate. This could mean connecting the down. Any incidence of electrical surge can pose dangers of electrocution, especially during lightning. This blog delves into the earth rod specifications,. Rod earthing serve as a. Rod Type Earthing.
From www.electricaltechnology.org
Ground Rod in the Grounding System Sizing and Installation Rod Type Earthing Rod earthing utilizes a copper or galvanized iron rod driven deep into the ground to establish a grounding connection. This could mean connecting the down. Other materials such as aluminum, zinc, stainless steel, or copper. Type a earthing or soil embedded earthing usually uses either vertical or horizontal earth electrodes, or sometimes a combination of both. The different forms of. Rod Type Earthing.
From www.youtube.com
Lightning Protection System Earth Pit Vs Earth Inspection Housing Rod Type Earthing The different forms of earthing include plate. Earthing is a process in which the leakage current is made to flow to the earth to prevent the accumulation of excess current in a. Type a earthing or soil embedded earthing usually uses either vertical or horizontal earth electrodes, or sometimes a combination of both. Different types of the earth are used. Rod Type Earthing.
From newdestinare.com
Rod Earthing Newdestinare Rod Type Earthing This could mean connecting the down. The different forms of earthing include plate. The earthing or grounding system involves connecting the metallic components of electric machinery and devices to an earth plate. A grounding rod made of pure and solid copper in the form of a copper rod is the preferred choice for grounding and earthing systems. Type a earthing. Rod Type Earthing.
From theengineeringmindset.com
ground ROD TW The Engineering Mindset Rod Type Earthing The earthing or grounding system involves connecting the metallic components of electric machinery and devices to an earth plate. Earthing is a process in which the leakage current is made to flow to the earth to prevent the accumulation of excess current in a. Other materials such as aluminum, zinc, stainless steel, or copper. Any incidence of electrical surge can. Rod Type Earthing.
From www.ec21.com
Chemical Earth Rod(id2629860). Buy earthing electrodes, ground Rod Type Earthing Earthing is a process in which the leakage current is made to flow to the earth to prevent the accumulation of excess current in a. Rod earthing serve as a crucial component in grounding systems, providing a path for fault currents to safely dissipate into the earth. This blog delves into the earth rod specifications,. A grounding rod made of. Rod Type Earthing.
From exoqqxmey.blob.core.windows.net
How Can We Do Electrical Earthing At Home at Annmarie Palma blog Rod Type Earthing A grounding rod made of pure and solid copper in the form of a copper rod is the preferred choice for grounding and earthing systems. Earth rod is a rod composed of elements that conduct electricity used in earthing systems. The different forms of earthing include plate. Other materials such as aluminum, zinc, stainless steel, or copper. Different types of. Rod Type Earthing.
From www.indiamart.com
Copper Coated Grounding Rod Chemical Earthing, Diameter 24mm at Rs Rod Type Earthing Any incidence of electrical surge can pose dangers of electrocution, especially during lightning. This blog delves into the earth rod specifications,. Different types of the earth are used to link the metallic parts of electrical appliances or installations to the earth to prevent or lessen the risk of electrocution. Rod earthing utilizes a copper or galvanized iron rod driven deep. Rod Type Earthing.
From vaibhavlaxmiindustries.com
Rod Type Earthing Earthing Rod Manufacture in Rajasthan Rod Type Earthing Rod earthing utilizes a copper or galvanized iron rod driven deep into the ground to establish a grounding connection. Rod earthing serve as a crucial component in grounding systems, providing a path for fault currents to safely dissipate into the earth. Earth rod is a rod composed of elements that conduct electricity used in earthing systems. A grounding rod made. Rod Type Earthing.
From peacecommission.kdsg.gov.ng
Electrical Earthing Methods And Types Of Earthing Grounding Rod Type Earthing Other materials such as aluminum, zinc, stainless steel, or copper. A grounding rod made of pure and solid copper in the form of a copper rod is the preferred choice for grounding and earthing systems. The different forms of earthing include plate. The earthing or grounding system involves connecting the metallic components of electric machinery and devices to an earth. Rod Type Earthing.
From www.electricaltechnology.org
Electrical Earthing and Grounding Methods, Types and Rules Rod Type Earthing The different forms of earthing include plate. Rod earthing serve as a crucial component in grounding systems, providing a path for fault currents to safely dissipate into the earth. This blog delves into the earth rod specifications,. Type a earthing or soil embedded earthing usually uses either vertical or horizontal earth electrodes, or sometimes a combination of both. Any incidence. Rod Type Earthing.
From www.tslpro.com
Copper Bonded Earth Rod(Ground Rod) China Copper Bonded Earth Rod Rod Type Earthing A grounding rod made of pure and solid copper in the form of a copper rod is the preferred choice for grounding and earthing systems. Earthing is a process in which the leakage current is made to flow to the earth to prevent the accumulation of excess current in a. This blog delves into the earth rod specifications,. The earthing. Rod Type Earthing.
From happho.com
Earthing for Houses Types & Methods of Earthing happho Rod Type Earthing The earthing or grounding system involves connecting the metallic components of electric machinery and devices to an earth plate. A grounding rod made of pure and solid copper in the form of a copper rod is the preferred choice for grounding and earthing systems. This blog delves into the earth rod specifications,. Type a earthing or soil embedded earthing usually. Rod Type Earthing.
From instrumentationtools.com
What is a Ground Rod? Rod Type Earthing Rod earthing serve as a crucial component in grounding systems, providing a path for fault currents to safely dissipate into the earth. Any incidence of electrical surge can pose dangers of electrocution, especially during lightning. Earth rod is a rod composed of elements that conduct electricity used in earthing systems. Earthing is a process in which the leakage current is. Rod Type Earthing.
From contractconnections.co.nz
Contract Connections Grounding System Rod Type Earthing Different types of the earth are used to link the metallic parts of electrical appliances or installations to the earth to prevent or lessen the risk of electrocution. Rod earthing utilizes a copper or galvanized iron rod driven deep into the ground to establish a grounding connection. Rod earthing serve as a crucial component in grounding systems, providing a path. Rod Type Earthing.
From electrical-engineering-portal.com
Learn earth ground resistance principles, testing methods and applications Rod Type Earthing Rod earthing utilizes a copper or galvanized iron rod driven deep into the ground to establish a grounding connection. Earth rod is a rod composed of elements that conduct electricity used in earthing systems. Type a earthing or soil embedded earthing usually uses either vertical or horizontal earth electrodes, or sometimes a combination of both. A grounding rod made of. Rod Type Earthing.
From axis-india.com
Types of Axis Copper Bonded Earth Rod Blog Axis Rod Type Earthing Different types of the earth are used to link the metallic parts of electrical appliances or installations to the earth to prevent or lessen the risk of electrocution. Earthing is a process in which the leakage current is made to flow to the earth to prevent the accumulation of excess current in a. A grounding rod made of pure and. Rod Type Earthing.
From www.xcycpower.com
Copper clad steel earth rod,Copper Clad Steel Grouding.Earthing Rod Rod Type Earthing The different forms of earthing include plate. Earthing is a process in which the leakage current is made to flow to the earth to prevent the accumulation of excess current in a. This could mean connecting the down. The earthing or grounding system involves connecting the metallic components of electric machinery and devices to an earth plate. A grounding rod. Rod Type Earthing.
From blog.thepipingmart.com
What Is Pipe Earthing? Working and Importance Rod Type Earthing Type a earthing or soil embedded earthing usually uses either vertical or horizontal earth electrodes, or sometimes a combination of both. Different types of the earth are used to link the metallic parts of electrical appliances or installations to the earth to prevent or lessen the risk of electrocution. Rod earthing utilizes a copper or galvanized iron rod driven deep. Rod Type Earthing.
From electrical-engineering-portal.com
Why is Good Grounding Important And What Can You Do About It? Rod Type Earthing Type a earthing or soil embedded earthing usually uses either vertical or horizontal earth electrodes, or sometimes a combination of both. Rod earthing serve as a crucial component in grounding systems, providing a path for fault currents to safely dissipate into the earth. This could mean connecting the down. Rod earthing utilizes a copper or galvanized iron rod driven deep. Rod Type Earthing.
From ccc.chiarc.com
CCC Part Lightning Grounding Rod Type Earthing The different forms of earthing include plate. Different types of the earth are used to link the metallic parts of electrical appliances or installations to the earth to prevent or lessen the risk of electrocution. This could mean connecting the down. Earth rod is a rod composed of elements that conduct electricity used in earthing systems. Any incidence of electrical. Rod Type Earthing.
From www.electricaltechnology.org
Electrical Earthing and Grounding Methods, Types and Rules Rod Type Earthing Other materials such as aluminum, zinc, stainless steel, or copper. The earthing or grounding system involves connecting the metallic components of electric machinery and devices to an earth plate. Different types of the earth are used to link the metallic parts of electrical appliances or installations to the earth to prevent or lessen the risk of electrocution. Earth rod is. Rod Type Earthing.
From www.electrotechnik.net
Rod Earthing Rod Type Earthing A grounding rod made of pure and solid copper in the form of a copper rod is the preferred choice for grounding and earthing systems. Other materials such as aluminum, zinc, stainless steel, or copper. Rod earthing utilizes a copper or galvanized iron rod driven deep into the ground to establish a grounding connection. Earthing is a process in which. Rod Type Earthing.
From kingsmillindustries.com
AC Substations and Earthing System Fundamentals Kingsmill Industries Rod Type Earthing Rod earthing serve as a crucial component in grounding systems, providing a path for fault currents to safely dissipate into the earth. The earthing or grounding system involves connecting the metallic components of electric machinery and devices to an earth plate. This blog delves into the earth rod specifications,. Other materials such as aluminum, zinc, stainless steel, or copper. Type. Rod Type Earthing.
From exojwvyoh.blob.core.windows.net
Grounding Rod Depth at Charles Knaus blog Rod Type Earthing Rod earthing utilizes a copper or galvanized iron rod driven deep into the ground to establish a grounding connection. The different forms of earthing include plate. Other materials such as aluminum, zinc, stainless steel, or copper. This blog delves into the earth rod specifications,. Type a earthing or soil embedded earthing usually uses either vertical or horizontal earth electrodes, or. Rod Type Earthing.
From axis-india.com
What is Maintenance Free Earthing? Rod Type Earthing Earthing is a process in which the leakage current is made to flow to the earth to prevent the accumulation of excess current in a. Rod earthing serve as a crucial component in grounding systems, providing a path for fault currents to safely dissipate into the earth. A grounding rod made of pure and solid copper in the form of. Rod Type Earthing.
From axis-india.com
Pipe Earthing VS Chemical Earthing Axis Electricals Rod Type Earthing Other materials such as aluminum, zinc, stainless steel, or copper. Different types of the earth are used to link the metallic parts of electrical appliances or installations to the earth to prevent or lessen the risk of electrocution. Type a earthing or soil embedded earthing usually uses either vertical or horizontal earth electrodes, or sometimes a combination of both. Earthing. Rod Type Earthing.
From www.youtube.com
Earthing Methods IS3043 PART3 Pipe & Plate Rod Chemical Rod Type Earthing Earthing is a process in which the leakage current is made to flow to the earth to prevent the accumulation of excess current in a. A grounding rod made of pure and solid copper in the form of a copper rod is the preferred choice for grounding and earthing systems. Different types of the earth are used to link the. Rod Type Earthing.
From www.indiamart.com
Copper Earthing Rod at Rs 2526 in Mumbai ID 21330393588 Rod Type Earthing A grounding rod made of pure and solid copper in the form of a copper rod is the preferred choice for grounding and earthing systems. This blog delves into the earth rod specifications,. Earthing is a process in which the leakage current is made to flow to the earth to prevent the accumulation of excess current in a. Type a. Rod Type Earthing.
From www.watsonschargingstations.com
Proper Grounding for Your Home's Electrical System Gilroy Rod Type Earthing Earthing is a process in which the leakage current is made to flow to the earth to prevent the accumulation of excess current in a. Type a earthing or soil embedded earthing usually uses either vertical or horizontal earth electrodes, or sometimes a combination of both. The earthing or grounding system involves connecting the metallic components of electric machinery and. Rod Type Earthing.