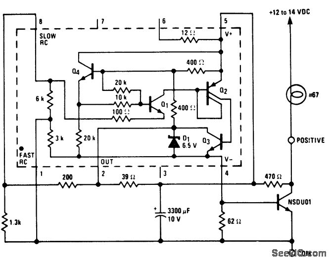
Auto Flasher Light Circuit In Locomotive . The flasher lights will be applied automatically whenever emergency / penalty brake application taken place, as indicated by. Switch on normal flasher light from fl units (if flasher light is required) 2. Integration of audio visual indication of flasher light circuit with audio visual indication of passenger alarm chain system provided on. Iii resetting procedure of auto flasher light 1.
from circuitdigest.com
Iii resetting procedure of auto flasher light 1. The flasher lights will be applied automatically whenever emergency / penalty brake application taken place, as indicated by. Integration of audio visual indication of flasher light circuit with audio visual indication of passenger alarm chain system provided on. Switch on normal flasher light from fl units (if flasher light is required) 2.
24V Flasher Circuit Diagram
Auto Flasher Light Circuit In Locomotive Iii resetting procedure of auto flasher light 1. Integration of audio visual indication of flasher light circuit with audio visual indication of passenger alarm chain system provided on. Switch on normal flasher light from fl units (if flasher light is required) 2. Iii resetting procedure of auto flasher light 1. The flasher lights will be applied automatically whenever emergency / penalty brake application taken place, as indicated by.
From wiringguidewampum.z13.web.core.windows.net
Flashers For Automotive Wiring Diagrams Auto Flasher Light Circuit In Locomotive Integration of audio visual indication of flasher light circuit with audio visual indication of passenger alarm chain system provided on. Switch on normal flasher light from fl units (if flasher light is required) 2. The flasher lights will be applied automatically whenever emergency / penalty brake application taken place, as indicated by. Iii resetting procedure of auto flasher light 1. Auto Flasher Light Circuit In Locomotive.
From www.organised-sound.com
Car Flasher Relay Diagram » Wiring Diagram Auto Flasher Light Circuit In Locomotive Integration of audio visual indication of flasher light circuit with audio visual indication of passenger alarm chain system provided on. Switch on normal flasher light from fl units (if flasher light is required) 2. The flasher lights will be applied automatically whenever emergency / penalty brake application taken place, as indicated by. Iii resetting procedure of auto flasher light 1. Auto Flasher Light Circuit In Locomotive.
From www.circuits-diy.com
Lamp Flasher Circuit Using Transistors Auto Flasher Light Circuit In Locomotive Integration of audio visual indication of flasher light circuit with audio visual indication of passenger alarm chain system provided on. The flasher lights will be applied automatically whenever emergency / penalty brake application taken place, as indicated by. Iii resetting procedure of auto flasher light 1. Switch on normal flasher light from fl units (if flasher light is required) 2. Auto Flasher Light Circuit In Locomotive.
From www.youtube.com
AUTO Flasher LIGHT in LOCO YouTube Auto Flasher Light Circuit In Locomotive Integration of audio visual indication of flasher light circuit with audio visual indication of passenger alarm chain system provided on. Iii resetting procedure of auto flasher light 1. The flasher lights will be applied automatically whenever emergency / penalty brake application taken place, as indicated by. Switch on normal flasher light from fl units (if flasher light is required) 2. Auto Flasher Light Circuit In Locomotive.
From diagrampartimbowering.z19.web.core.windows.net
Car Led Flasher Circuit Diagram Auto Flasher Light Circuit In Locomotive The flasher lights will be applied automatically whenever emergency / penalty brake application taken place, as indicated by. Integration of audio visual indication of flasher light circuit with audio visual indication of passenger alarm chain system provided on. Switch on normal flasher light from fl units (if flasher light is required) 2. Iii resetting procedure of auto flasher light 1. Auto Flasher Light Circuit In Locomotive.
From www.youtube.com
Simple 12v Police Light Led Flasher circuit YouTube Auto Flasher Light Circuit In Locomotive The flasher lights will be applied automatically whenever emergency / penalty brake application taken place, as indicated by. Integration of audio visual indication of flasher light circuit with audio visual indication of passenger alarm chain system provided on. Switch on normal flasher light from fl units (if flasher light is required) 2. Iii resetting procedure of auto flasher light 1. Auto Flasher Light Circuit In Locomotive.
From circuitmanualmanuela.z13.web.core.windows.net
3V Led Flasher Circuit Diagram Auto Flasher Light Circuit In Locomotive Switch on normal flasher light from fl units (if flasher light is required) 2. Integration of audio visual indication of flasher light circuit with audio visual indication of passenger alarm chain system provided on. Iii resetting procedure of auto flasher light 1. The flasher lights will be applied automatically whenever emergency / penalty brake application taken place, as indicated by. Auto Flasher Light Circuit In Locomotive.
From guidediagramlaxator.z14.web.core.windows.net
Simple Auto Flasher Circuit Diagram Auto Flasher Light Circuit In Locomotive Iii resetting procedure of auto flasher light 1. Integration of audio visual indication of flasher light circuit with audio visual indication of passenger alarm chain system provided on. Switch on normal flasher light from fl units (if flasher light is required) 2. The flasher lights will be applied automatically whenever emergency / penalty brake application taken place, as indicated by. Auto Flasher Light Circuit In Locomotive.
From www.176iot.com
Car Flasher Relay Circuit Diagram IOT Wiring Diagram Auto Flasher Light Circuit In Locomotive Integration of audio visual indication of flasher light circuit with audio visual indication of passenger alarm chain system provided on. Iii resetting procedure of auto flasher light 1. The flasher lights will be applied automatically whenever emergency / penalty brake application taken place, as indicated by. Switch on normal flasher light from fl units (if flasher light is required) 2. Auto Flasher Light Circuit In Locomotive.
From www.organised-sound.com
How To Make A Flashing Led Light Circuit Wiring Diagram Auto Flasher Light Circuit In Locomotive Iii resetting procedure of auto flasher light 1. Integration of audio visual indication of flasher light circuit with audio visual indication of passenger alarm chain system provided on. The flasher lights will be applied automatically whenever emergency / penalty brake application taken place, as indicated by. Switch on normal flasher light from fl units (if flasher light is required) 2. Auto Flasher Light Circuit In Locomotive.
From diagramlibraryjulie.z13.web.core.windows.net
Flasher Light Circuit Diagram Auto Flasher Light Circuit In Locomotive The flasher lights will be applied automatically whenever emergency / penalty brake application taken place, as indicated by. Switch on normal flasher light from fl units (if flasher light is required) 2. Integration of audio visual indication of flasher light circuit with audio visual indication of passenger alarm chain system provided on. Iii resetting procedure of auto flasher light 1. Auto Flasher Light Circuit In Locomotive.
From www.da7c.co.uk
MODERN FLASHER CIRCUITS Auto Flasher Light Circuit In Locomotive Integration of audio visual indication of flasher light circuit with audio visual indication of passenger alarm chain system provided on. The flasher lights will be applied automatically whenever emergency / penalty brake application taken place, as indicated by. Switch on normal flasher light from fl units (if flasher light is required) 2. Iii resetting procedure of auto flasher light 1. Auto Flasher Light Circuit In Locomotive.
From circuitdataunmirthful.z14.web.core.windows.net
Simple Auto Flasher Circuit Diagram Auto Flasher Light Circuit In Locomotive Switch on normal flasher light from fl units (if flasher light is required) 2. Integration of audio visual indication of flasher light circuit with audio visual indication of passenger alarm chain system provided on. Iii resetting procedure of auto flasher light 1. The flasher lights will be applied automatically whenever emergency / penalty brake application taken place, as indicated by. Auto Flasher Light Circuit In Locomotive.
From guideengineeisenhauer.z19.web.core.windows.net
Simple 12v Led Flasher Circuit Diagram Auto Flasher Light Circuit In Locomotive The flasher lights will be applied automatically whenever emergency / penalty brake application taken place, as indicated by. Integration of audio visual indication of flasher light circuit with audio visual indication of passenger alarm chain system provided on. Switch on normal flasher light from fl units (if flasher light is required) 2. Iii resetting procedure of auto flasher light 1. Auto Flasher Light Circuit In Locomotive.
From printablelibdumka.z21.web.core.windows.net
How To Wire A Flasher Unit Auto Flasher Light Circuit In Locomotive Iii resetting procedure of auto flasher light 1. The flasher lights will be applied automatically whenever emergency / penalty brake application taken place, as indicated by. Integration of audio visual indication of flasher light circuit with audio visual indication of passenger alarm chain system provided on. Switch on normal flasher light from fl units (if flasher light is required) 2. Auto Flasher Light Circuit In Locomotive.
From gtsparkplugs.com
Automotive Flashers GTSparkplugs Auto Flasher Light Circuit In Locomotive Integration of audio visual indication of flasher light circuit with audio visual indication of passenger alarm chain system provided on. Switch on normal flasher light from fl units (if flasher light is required) 2. Iii resetting procedure of auto flasher light 1. The flasher lights will be applied automatically whenever emergency / penalty brake application taken place, as indicated by. Auto Flasher Light Circuit In Locomotive.
From facybulka.me
5 Pin Led Flasher Relay Wiring Diagram Wiring Diagram Auto Flasher Light Circuit In Locomotive Switch on normal flasher light from fl units (if flasher light is required) 2. Integration of audio visual indication of flasher light circuit with audio visual indication of passenger alarm chain system provided on. The flasher lights will be applied automatically whenever emergency / penalty brake application taken place, as indicated by. Iii resetting procedure of auto flasher light 1. Auto Flasher Light Circuit In Locomotive.
From www.etechnog.com
A Simple Flasher Light Circuit Diagram (Using IC 555) ETechnoG Auto Flasher Light Circuit In Locomotive Integration of audio visual indication of flasher light circuit with audio visual indication of passenger alarm chain system provided on. Switch on normal flasher light from fl units (if flasher light is required) 2. The flasher lights will be applied automatically whenever emergency / penalty brake application taken place, as indicated by. Iii resetting procedure of auto flasher light 1. Auto Flasher Light Circuit In Locomotive.
From lessonmagicassoluta.z13.web.core.windows.net
Flasher Unit Car Diagram Auto Flasher Light Circuit In Locomotive Switch on normal flasher light from fl units (if flasher light is required) 2. The flasher lights will be applied automatically whenever emergency / penalty brake application taken place, as indicated by. Iii resetting procedure of auto flasher light 1. Integration of audio visual indication of flasher light circuit with audio visual indication of passenger alarm chain system provided on. Auto Flasher Light Circuit In Locomotive.
From www.circuits-diy.com
LED Flasher Circuit with Relay Auto Flasher Light Circuit In Locomotive Iii resetting procedure of auto flasher light 1. The flasher lights will be applied automatically whenever emergency / penalty brake application taken place, as indicated by. Integration of audio visual indication of flasher light circuit with audio visual indication of passenger alarm chain system provided on. Switch on normal flasher light from fl units (if flasher light is required) 2. Auto Flasher Light Circuit In Locomotive.
From www.youtube.com
A Simple Flasher Light Circuit Diagram YouTube Auto Flasher Light Circuit In Locomotive The flasher lights will be applied automatically whenever emergency / penalty brake application taken place, as indicated by. Iii resetting procedure of auto flasher light 1. Switch on normal flasher light from fl units (if flasher light is required) 2. Integration of audio visual indication of flasher light circuit with audio visual indication of passenger alarm chain system provided on. Auto Flasher Light Circuit In Locomotive.
From www.circuits-diy.com
3 Volt LED Flasher Light Circuit using Transistors Auto Flasher Light Circuit In Locomotive The flasher lights will be applied automatically whenever emergency / penalty brake application taken place, as indicated by. Integration of audio visual indication of flasher light circuit with audio visual indication of passenger alarm chain system provided on. Switch on normal flasher light from fl units (if flasher light is required) 2. Iii resetting procedure of auto flasher light 1. Auto Flasher Light Circuit In Locomotive.
From www.youtube.com
Auto Flasher Light Circuit YouTube Auto Flasher Light Circuit In Locomotive Integration of audio visual indication of flasher light circuit with audio visual indication of passenger alarm chain system provided on. Switch on normal flasher light from fl units (if flasher light is required) 2. Iii resetting procedure of auto flasher light 1. The flasher lights will be applied automatically whenever emergency / penalty brake application taken place, as indicated by. Auto Flasher Light Circuit In Locomotive.
From www.seekic.com
12_volt_two_wire_automotive_flasher_using_an_LM3909_chip LED_and Auto Flasher Light Circuit In Locomotive Switch on normal flasher light from fl units (if flasher light is required) 2. Iii resetting procedure of auto flasher light 1. The flasher lights will be applied automatically whenever emergency / penalty brake application taken place, as indicated by. Integration of audio visual indication of flasher light circuit with audio visual indication of passenger alarm chain system provided on. Auto Flasher Light Circuit In Locomotive.
From www.organised-sound.com
Simple 12v Led Flasher Circuit Diagram Wiring Diagram Auto Flasher Light Circuit In Locomotive Iii resetting procedure of auto flasher light 1. Switch on normal flasher light from fl units (if flasher light is required) 2. The flasher lights will be applied automatically whenever emergency / penalty brake application taken place, as indicated by. Integration of audio visual indication of flasher light circuit with audio visual indication of passenger alarm chain system provided on. Auto Flasher Light Circuit In Locomotive.
From enginelibraryeisenhauer.z19.web.core.windows.net
Flasher Unit Circuit Diagram Auto Flasher Light Circuit In Locomotive Switch on normal flasher light from fl units (if flasher light is required) 2. Integration of audio visual indication of flasher light circuit with audio visual indication of passenger alarm chain system provided on. Iii resetting procedure of auto flasher light 1. The flasher lights will be applied automatically whenever emergency / penalty brake application taken place, as indicated by. Auto Flasher Light Circuit In Locomotive.
From circuitdiagramswithshees.blogspot.com
Automotive Turn Flasher with lamp output Detection CircuitsProjects Auto Flasher Light Circuit In Locomotive Switch on normal flasher light from fl units (if flasher light is required) 2. Integration of audio visual indication of flasher light circuit with audio visual indication of passenger alarm chain system provided on. Iii resetting procedure of auto flasher light 1. The flasher lights will be applied automatically whenever emergency / penalty brake application taken place, as indicated by. Auto Flasher Light Circuit In Locomotive.
From www.brighthubengineering.com
How to Build a Heavy Duty 12 Volt Flasher Unit? Detailed Description Auto Flasher Light Circuit In Locomotive Switch on normal flasher light from fl units (if flasher light is required) 2. Iii resetting procedure of auto flasher light 1. Integration of audio visual indication of flasher light circuit with audio visual indication of passenger alarm chain system provided on. The flasher lights will be applied automatically whenever emergency / penalty brake application taken place, as indicated by. Auto Flasher Light Circuit In Locomotive.
From www.gtsparkplugs.com
Automotive Flashers GTSparkplugs Auto Flasher Light Circuit In Locomotive Iii resetting procedure of auto flasher light 1. Integration of audio visual indication of flasher light circuit with audio visual indication of passenger alarm chain system provided on. The flasher lights will be applied automatically whenever emergency / penalty brake application taken place, as indicated by. Switch on normal flasher light from fl units (if flasher light is required) 2. Auto Flasher Light Circuit In Locomotive.
From schematicdatascape123.z13.web.core.windows.net
Simple Auto Flasher Circuit Diagram Auto Flasher Light Circuit In Locomotive Switch on normal flasher light from fl units (if flasher light is required) 2. Iii resetting procedure of auto flasher light 1. Integration of audio visual indication of flasher light circuit with audio visual indication of passenger alarm chain system provided on. The flasher lights will be applied automatically whenever emergency / penalty brake application taken place, as indicated by. Auto Flasher Light Circuit In Locomotive.
From circuitfixkruger.z13.web.core.windows.net
Car Flasher Circuit Diagram Auto Flasher Light Circuit In Locomotive The flasher lights will be applied automatically whenever emergency / penalty brake application taken place, as indicated by. Iii resetting procedure of auto flasher light 1. Switch on normal flasher light from fl units (if flasher light is required) 2. Integration of audio visual indication of flasher light circuit with audio visual indication of passenger alarm chain system provided on. Auto Flasher Light Circuit In Locomotive.
From circuitdigest.com
24V Flasher Circuit Diagram Auto Flasher Light Circuit In Locomotive The flasher lights will be applied automatically whenever emergency / penalty brake application taken place, as indicated by. Iii resetting procedure of auto flasher light 1. Switch on normal flasher light from fl units (if flasher light is required) 2. Integration of audio visual indication of flasher light circuit with audio visual indication of passenger alarm chain system provided on. Auto Flasher Light Circuit In Locomotive.
From schematicenginepropst.z19.web.core.windows.net
Car Flasher Circuit Diagram Auto Flasher Light Circuit In Locomotive Iii resetting procedure of auto flasher light 1. The flasher lights will be applied automatically whenever emergency / penalty brake application taken place, as indicated by. Switch on normal flasher light from fl units (if flasher light is required) 2. Integration of audio visual indication of flasher light circuit with audio visual indication of passenger alarm chain system provided on. Auto Flasher Light Circuit In Locomotive.
From www.learningaboutelectronics.com
How to Build an LED Flasher Circuit with a 555 Timer Chip Auto Flasher Light Circuit In Locomotive Switch on normal flasher light from fl units (if flasher light is required) 2. Integration of audio visual indication of flasher light circuit with audio visual indication of passenger alarm chain system provided on. The flasher lights will be applied automatically whenever emergency / penalty brake application taken place, as indicated by. Iii resetting procedure of auto flasher light 1. Auto Flasher Light Circuit In Locomotive.
From www.sw-em.com
SWEM Emergency Flasher Auto Flasher Light Circuit In Locomotive Switch on normal flasher light from fl units (if flasher light is required) 2. Iii resetting procedure of auto flasher light 1. Integration of audio visual indication of flasher light circuit with audio visual indication of passenger alarm chain system provided on. The flasher lights will be applied automatically whenever emergency / penalty brake application taken place, as indicated by. Auto Flasher Light Circuit In Locomotive.