What Is An Interlock On A P&Id . There are lots of ways to show interlocks but probably the best way is shown on sis_ilock and sis_ilock_pump. Interlocks are normally initiated by the dcs or plcs, however if an interlock is deemed to be safety related it may, depending. A hs is a configurated button in the scada screen. Piping and instrument diagram (p&id) is a schematic diagram that shows how equipment and instruments connect to form a functional. If the measured pressure is. Identify control loops and interlocks, often depicted by feedback lines and symbols. This particular client has an interlock table in. It is a detailed diagram in the process industry that shows all piping including physical sequences of branches, reducers, valves, equipment, instrumentation and control. A piping and instrumentation diagram, or p&id, shows the piping and related components of a physical process flow. P&id, short for piping and instrumentation diagram, is a crucial visual representation in the field of engineering.
from gbu-presnenskij.ru
A piping and instrumentation diagram, or p&id, shows the piping and related components of a physical process flow. This particular client has an interlock table in. A hs is a configurated button in the scada screen. If the measured pressure is. Piping and instrument diagram (p&id) is a schematic diagram that shows how equipment and instruments connect to form a functional. P&id, short for piping and instrumentation diagram, is a crucial visual representation in the field of engineering. Identify control loops and interlocks, often depicted by feedback lines and symbols. It is a detailed diagram in the process industry that shows all piping including physical sequences of branches, reducers, valves, equipment, instrumentation and control. Interlocks are normally initiated by the dcs or plcs, however if an interlock is deemed to be safety related it may, depending. There are lots of ways to show interlocks but probably the best way is shown on sis_ilock and sis_ilock_pump.
Reading P&ID Symbols A StepbyStep Guide GetReskilled, 58 OFF
What Is An Interlock On A P&Id If the measured pressure is. If the measured pressure is. Identify control loops and interlocks, often depicted by feedback lines and symbols. It is a detailed diagram in the process industry that shows all piping including physical sequences of branches, reducers, valves, equipment, instrumentation and control. There are lots of ways to show interlocks but probably the best way is shown on sis_ilock and sis_ilock_pump. This particular client has an interlock table in. P&id, short for piping and instrumentation diagram, is a crucial visual representation in the field of engineering. A hs is a configurated button in the scada screen. Piping and instrument diagram (p&id) is a schematic diagram that shows how equipment and instruments connect to form a functional. Interlocks are normally initiated by the dcs or plcs, however if an interlock is deemed to be safety related it may, depending. A piping and instrumentation diagram, or p&id, shows the piping and related components of a physical process flow.
From automationforum.co
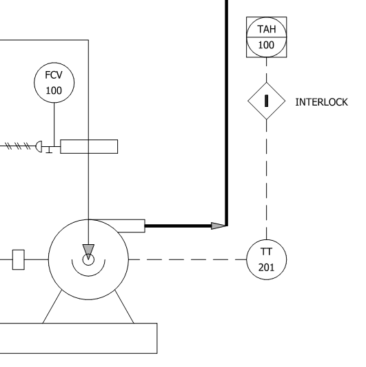
What is P&ID and how to read the P&ID? Instrumentation and Control What Is An Interlock On A P&Id There are lots of ways to show interlocks but probably the best way is shown on sis_ilock and sis_ilock_pump. A piping and instrumentation diagram, or p&id, shows the piping and related components of a physical process flow. It is a detailed diagram in the process industry that shows all piping including physical sequences of branches, reducers, valves, equipment, instrumentation and. What Is An Interlock On A P&Id.
From www.realpars.com
How to Interpret DCS and PLC Symbols on a P&ID RealPars What Is An Interlock On A P&Id Piping and instrument diagram (p&id) is a schematic diagram that shows how equipment and instruments connect to form a functional. Interlocks are normally initiated by the dcs or plcs, however if an interlock is deemed to be safety related it may, depending. P&id, short for piping and instrumentation diagram, is a crucial visual representation in the field of engineering. If. What Is An Interlock On A P&Id.
From www.geminivalve.com
How to Read P&ID Component & Valve Symbols [w/ Download] What Is An Interlock On A P&Id Interlocks are normally initiated by the dcs or plcs, however if an interlock is deemed to be safety related it may, depending. Identify control loops and interlocks, often depicted by feedback lines and symbols. It is a detailed diagram in the process industry that shows all piping including physical sequences of branches, reducers, valves, equipment, instrumentation and control. A hs. What Is An Interlock On A P&Id.
From hardhatengineer.com
Learn How to Read P&ID Drawings A Complete Guide What Is An Interlock On A P&Id A piping and instrumentation diagram, or p&id, shows the piping and related components of a physical process flow. It is a detailed diagram in the process industry that shows all piping including physical sequences of branches, reducers, valves, equipment, instrumentation and control. This particular client has an interlock table in. If the measured pressure is. Identify control loops and interlocks,. What Is An Interlock On A P&Id.
From www.xhval.com
P&ID Valve Symbols How to read them on most common control valves What Is An Interlock On A P&Id P&id, short for piping and instrumentation diagram, is a crucial visual representation in the field of engineering. A hs is a configurated button in the scada screen. It is a detailed diagram in the process industry that shows all piping including physical sequences of branches, reducers, valves, equipment, instrumentation and control. This particular client has an interlock table in. Piping. What Is An Interlock On A P&Id.
From hardhatengineer.com
Learn How to Read P&ID Drawings A Complete Guide What Is An Interlock On A P&Id Identify control loops and interlocks, often depicted by feedback lines and symbols. If the measured pressure is. There are lots of ways to show interlocks but probably the best way is shown on sis_ilock and sis_ilock_pump. It is a detailed diagram in the process industry that shows all piping including physical sequences of branches, reducers, valves, equipment, instrumentation and control.. What Is An Interlock On A P&Id.
From pipingtechs.com
P&ID Symbols How To Read P&ID Drawing Piping Technology System What Is An Interlock On A P&Id Piping and instrument diagram (p&id) is a schematic diagram that shows how equipment and instruments connect to form a functional. This particular client has an interlock table in. There are lots of ways to show interlocks but probably the best way is shown on sis_ilock and sis_ilock_pump. If the measured pressure is. It is a detailed diagram in the process. What Is An Interlock On A P&Id.
From www.aiche.org
Interpreting Piping and Instrumentation DiagramsSymbology AIChE What Is An Interlock On A P&Id A hs is a configurated button in the scada screen. There are lots of ways to show interlocks but probably the best way is shown on sis_ilock and sis_ilock_pump. P&id, short for piping and instrumentation diagram, is a crucial visual representation in the field of engineering. Interlocks are normally initiated by the dcs or plcs, however if an interlock is. What Is An Interlock On A P&Id.
From instrumentationfordummies.blogspot.com
P&ID onoff valve What Is An Interlock On A P&Id This particular client has an interlock table in. If the measured pressure is. A piping and instrumentation diagram, or p&id, shows the piping and related components of a physical process flow. A hs is a configurated button in the scada screen. P&id, short for piping and instrumentation diagram, is a crucial visual representation in the field of engineering. Interlocks are. What Is An Interlock On A P&Id.
From gbu-presnenskij.ru
Reading P&ID Symbols A StepbyStep Guide GetReskilled, 58 OFF What Is An Interlock On A P&Id A piping and instrumentation diagram, or p&id, shows the piping and related components of a physical process flow. Piping and instrument diagram (p&id) is a schematic diagram that shows how equipment and instruments connect to form a functional. P&id, short for piping and instrumentation diagram, is a crucial visual representation in the field of engineering. If the measured pressure is.. What Is An Interlock On A P&Id.
From enggcyclopedia.com
Index of /wpcontent/uploads/2012/06 What Is An Interlock On A P&Id A piping and instrumentation diagram, or p&id, shows the piping and related components of a physical process flow. P&id, short for piping and instrumentation diagram, is a crucial visual representation in the field of engineering. There are lots of ways to show interlocks but probably the best way is shown on sis_ilock and sis_ilock_pump. Identify control loops and interlocks, often. What Is An Interlock On A P&Id.
From processoilandgas.blogspot.com
Process Design Simulation Safety Piping and Instrument Diagram (P&ID) What Is An Interlock On A P&Id A piping and instrumentation diagram, or p&id, shows the piping and related components of a physical process flow. P&id, short for piping and instrumentation diagram, is a crucial visual representation in the field of engineering. This particular client has an interlock table in. Piping and instrument diagram (p&id) is a schematic diagram that shows how equipment and instruments connect to. What Is An Interlock On A P&Id.
From instrumentationfordummies.blogspot.com
Instrumentation for Dummies HOW TO READ A P&ID What Is An Interlock On A P&Id A hs is a configurated button in the scada screen. If the measured pressure is. This particular client has an interlock table in. Piping and instrument diagram (p&id) is a schematic diagram that shows how equipment and instruments connect to form a functional. Identify control loops and interlocks, often depicted by feedback lines and symbols. Interlocks are normally initiated by. What Is An Interlock On A P&Id.
From instrumentationandcontroltoday.blogspot.com
Instrumentation Today HOW TO READ A P&ID What Is An Interlock On A P&Id It is a detailed diagram in the process industry that shows all piping including physical sequences of branches, reducers, valves, equipment, instrumentation and control. There are lots of ways to show interlocks but probably the best way is shown on sis_ilock and sis_ilock_pump. Interlocks are normally initiated by the dcs or plcs, however if an interlock is deemed to be. What Is An Interlock On A P&Id.
From instrumentationfordummies.blogspot.com
P&ID scope What Is An Interlock On A P&Id If the measured pressure is. Identify control loops and interlocks, often depicted by feedback lines and symbols. There are lots of ways to show interlocks but probably the best way is shown on sis_ilock and sis_ilock_pump. P&id, short for piping and instrumentation diagram, is a crucial visual representation in the field of engineering. A hs is a configurated button in. What Is An Interlock On A P&Id.
From www.youtube.com
How to Read Piping and Instrumentation Diagram(P&ID) YouTube What Is An Interlock On A P&Id This particular client has an interlock table in. There are lots of ways to show interlocks but probably the best way is shown on sis_ilock and sis_ilock_pump. Piping and instrument diagram (p&id) is a schematic diagram that shows how equipment and instruments connect to form a functional. A hs is a configurated button in the scada screen. Interlocks are normally. What Is An Interlock On A P&Id.
From hardhatengineer.com
Learn How to Read P&ID Drawings A Complete Guide What Is An Interlock On A P&Id P&id, short for piping and instrumentation diagram, is a crucial visual representation in the field of engineering. Interlocks are normally initiated by the dcs or plcs, however if an interlock is deemed to be safety related it may, depending. A hs is a configurated button in the scada screen. This particular client has an interlock table in. Piping and instrument. What Is An Interlock On A P&Id.
From www.edrawmax.com
What is a P&ID Beginner’s Guide EdrawMax Online What Is An Interlock On A P&Id Identify control loops and interlocks, often depicted by feedback lines and symbols. It is a detailed diagram in the process industry that shows all piping including physical sequences of branches, reducers, valves, equipment, instrumentation and control. Interlocks are normally initiated by the dcs or plcs, however if an interlock is deemed to be safety related it may, depending. There are. What Is An Interlock On A P&Id.
From instrumentationtools.com
P&ID Guidelines for Pumps Instrumentation Tools What Is An Interlock On A P&Id It is a detailed diagram in the process industry that shows all piping including physical sequences of branches, reducers, valves, equipment, instrumentation and control. Interlocks are normally initiated by the dcs or plcs, however if an interlock is deemed to be safety related it may, depending. If the measured pressure is. A hs is a configurated button in the scada. What Is An Interlock On A P&Id.
From instrumentacionhoy.blogspot.com
Instrumentación Hoy REPRESENTAR INTERLOCKS EN LOS P&ID What Is An Interlock On A P&Id A piping and instrumentation diagram, or p&id, shows the piping and related components of a physical process flow. Piping and instrument diagram (p&id) is a schematic diagram that shows how equipment and instruments connect to form a functional. This particular client has an interlock table in. P&id, short for piping and instrumentation diagram, is a crucial visual representation in the. What Is An Interlock On A P&Id.
From instrumentationfordummies.blogspot.com
P&ID SYMBOLOGY LEGEND What Is An Interlock On A P&Id Identify control loops and interlocks, often depicted by feedback lines and symbols. A piping and instrumentation diagram, or p&id, shows the piping and related components of a physical process flow. This particular client has an interlock table in. Piping and instrument diagram (p&id) is a schematic diagram that shows how equipment and instruments connect to form a functional. P&id, short. What Is An Interlock On A P&Id.
From www.youtube.com
Read P&ID Diagram. P&ID Drawings Explained. Read Piping What Is An Interlock On A P&Id A hs is a configurated button in the scada screen. There are lots of ways to show interlocks but probably the best way is shown on sis_ilock and sis_ilock_pump. This particular client has an interlock table in. It is a detailed diagram in the process industry that shows all piping including physical sequences of branches, reducers, valves, equipment, instrumentation and. What Is An Interlock On A P&Id.
From processoilandgas.blogspot.com
Process Design Simulation Safety Piping and Instrument Diagram (P&ID) What Is An Interlock On A P&Id Identify control loops and interlocks, often depicted by feedback lines and symbols. Interlocks are normally initiated by the dcs or plcs, however if an interlock is deemed to be safety related it may, depending. If the measured pressure is. This particular client has an interlock table in. A piping and instrumentation diagram, or p&id, shows the piping and related components. What Is An Interlock On A P&Id.
From online.visual-paradigm.com
Piping and Instrumentation Diagram Guide for Process Engineering What Is An Interlock On A P&Id If the measured pressure is. A piping and instrumentation diagram, or p&id, shows the piping and related components of a physical process flow. Piping and instrument diagram (p&id) is a schematic diagram that shows how equipment and instruments connect to form a functional. This particular client has an interlock table in. Identify control loops and interlocks, often depicted by feedback. What Is An Interlock On A P&Id.
From sadboxabc.blogspot.com
How to read P&ID for beginner INSIDE INSIGHTS What Is An Interlock On A P&Id Piping and instrument diagram (p&id) is a schematic diagram that shows how equipment and instruments connect to form a functional. If the measured pressure is. Identify control loops and interlocks, often depicted by feedback lines and symbols. It is a detailed diagram in the process industry that shows all piping including physical sequences of branches, reducers, valves, equipment, instrumentation and. What Is An Interlock On A P&Id.
From instrumentationfordummies.blogspot.com
Instrumentation for Dummies HOW TO READ A P&ID What Is An Interlock On A P&Id Interlocks are normally initiated by the dcs or plcs, however if an interlock is deemed to be safety related it may, depending. A piping and instrumentation diagram, or p&id, shows the piping and related components of a physical process flow. This particular client has an interlock table in. Identify control loops and interlocks, often depicted by feedback lines and symbols.. What Is An Interlock On A P&Id.
From instrumentationtoolbox.com
How to Read and Interpret Piping and Instrumentation Diagrams (P&ID What Is An Interlock On A P&Id Piping and instrument diagram (p&id) is a schematic diagram that shows how equipment and instruments connect to form a functional. A hs is a configurated button in the scada screen. It is a detailed diagram in the process industry that shows all piping including physical sequences of branches, reducers, valves, equipment, instrumentation and control. A piping and instrumentation diagram, or. What Is An Interlock On A P&Id.
From corsosystems.com
P&ID Drawings 201 Reading Real World Examples Corso Systems What Is An Interlock On A P&Id This particular client has an interlock table in. Piping and instrument diagram (p&id) is a schematic diagram that shows how equipment and instruments connect to form a functional. There are lots of ways to show interlocks but probably the best way is shown on sis_ilock and sis_ilock_pump. If the measured pressure is. It is a detailed diagram in the process. What Is An Interlock On A P&Id.
From instrumentationfordummies.blogspot.com
Instrumentation for Dummies HOW TO READ A P&ID What Is An Interlock On A P&Id P&id, short for piping and instrumentation diagram, is a crucial visual representation in the field of engineering. If the measured pressure is. A piping and instrumentation diagram, or p&id, shows the piping and related components of a physical process flow. This particular client has an interlock table in. It is a detailed diagram in the process industry that shows all. What Is An Interlock On A P&Id.
From kimray.com
How to Read Oil and Gas P&ID Symbols Kimray What Is An Interlock On A P&Id A hs is a configurated button in the scada screen. If the measured pressure is. There are lots of ways to show interlocks but probably the best way is shown on sis_ilock and sis_ilock_pump. Piping and instrument diagram (p&id) is a schematic diagram that shows how equipment and instruments connect to form a functional. Interlocks are normally initiated by the. What Is An Interlock On A P&Id.
From instrumentationandcontroltoday.blogspot.com
Instrumentation Today HOW TO READ A P&ID What Is An Interlock On A P&Id A piping and instrumentation diagram, or p&id, shows the piping and related components of a physical process flow. This particular client has an interlock table in. Interlocks are normally initiated by the dcs or plcs, however if an interlock is deemed to be safety related it may, depending. If the measured pressure is. A hs is a configurated button in. What Is An Interlock On A P&Id.
From www.edrawmax.com
P&ID Symbols and Meanings EdrawMax Online What Is An Interlock On A P&Id This particular client has an interlock table in. If the measured pressure is. A hs is a configurated button in the scada screen. Piping and instrument diagram (p&id) is a schematic diagram that shows how equipment and instruments connect to form a functional. Interlocks are normally initiated by the dcs or plcs, however if an interlock is deemed to be. What Is An Interlock On A P&Id.
From automationforum.co
What is P&ID and how to read the P&ID? Instrumentation and Control What Is An Interlock On A P&Id A piping and instrumentation diagram, or p&id, shows the piping and related components of a physical process flow. Identify control loops and interlocks, often depicted by feedback lines and symbols. It is a detailed diagram in the process industry that shows all piping including physical sequences of branches, reducers, valves, equipment, instrumentation and control. P&id, short for piping and instrumentation. What Is An Interlock On A P&Id.
From sadboxabc.blogspot.com
P&ID for forced draft FAN INSIDE INSIGHTS What Is An Interlock On A P&Id A hs is a configurated button in the scada screen. There are lots of ways to show interlocks but probably the best way is shown on sis_ilock and sis_ilock_pump. P&id, short for piping and instrumentation diagram, is a crucial visual representation in the field of engineering. This particular client has an interlock table in. Piping and instrument diagram (p&id) is. What Is An Interlock On A P&Id.
From www.youtube.com
How to Read a P&ID? (Piping & Instrumentation Diagram) YouTube What Is An Interlock On A P&Id There are lots of ways to show interlocks but probably the best way is shown on sis_ilock and sis_ilock_pump. Piping and instrument diagram (p&id) is a schematic diagram that shows how equipment and instruments connect to form a functional. P&id, short for piping and instrumentation diagram, is a crucial visual representation in the field of engineering. Identify control loops and. What Is An Interlock On A P&Id.