How To Tell If Building Has 3 Phase Power . how does three phase electricity work? A service fuse is a large black rectangular fuse. It will state “3 wire” or “3w” and “240v” for single phase. In this article we’ll be explaining how three phase electricity works, we’ll start from the basics of a. 2) look closely at the meter for the listing of service type. single phase sites have one 'service fuse' and three phase site have three.
from docs.openenergymonitor.org
A service fuse is a large black rectangular fuse. how does three phase electricity work? 2) look closely at the meter for the listing of service type. single phase sites have one 'service fuse' and three phase site have three. It will state “3 wire” or “3w” and “240v” for single phase. In this article we’ll be explaining how three phase electricity works, we’ll start from the basics of a.
3Phase Power — OpenEnergyMonitor 0.0.1 documentation
How To Tell If Building Has 3 Phase Power It will state “3 wire” or “3w” and “240v” for single phase. A service fuse is a large black rectangular fuse. In this article we’ll be explaining how three phase electricity works, we’ll start from the basics of a. It will state “3 wire” or “3w” and “240v” for single phase. single phase sites have one 'service fuse' and three phase site have three. how does three phase electricity work? 2) look closely at the meter for the listing of service type.
From circuitlibhauling.z14.web.core.windows.net
3 Phase To Single Wiring Diagram How To Tell If Building Has 3 Phase Power A service fuse is a large black rectangular fuse. It will state “3 wire” or “3w” and “240v” for single phase. how does three phase electricity work? 2) look closely at the meter for the listing of service type. single phase sites have one 'service fuse' and three phase site have three. In this article we’ll be. How To Tell If Building Has 3 Phase Power.
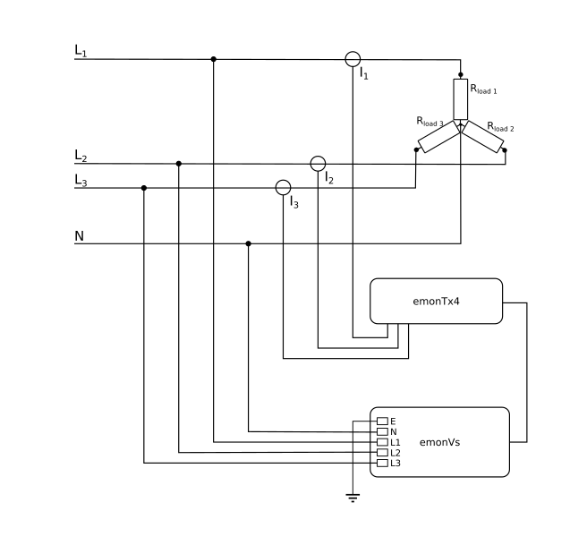
From docs.openenergymonitor.org
3Phase Power — OpenEnergyMonitor 0.0.1 documentation How To Tell If Building Has 3 Phase Power 2) look closely at the meter for the listing of service type. In this article we’ll be explaining how three phase electricity works, we’ll start from the basics of a. single phase sites have one 'service fuse' and three phase site have three. how does three phase electricity work? A service fuse is a large black rectangular. How To Tell If Building Has 3 Phase Power.
From www.youtube.com
Single phase power Supply With Three Phase Line Wiring 1 phase and 3 How To Tell If Building Has 3 Phase Power 2) look closely at the meter for the listing of service type. In this article we’ll be explaining how three phase electricity works, we’ll start from the basics of a. It will state “3 wire” or “3w” and “240v” for single phase. how does three phase electricity work? A service fuse is a large black rectangular fuse. . How To Tell If Building Has 3 Phase Power.
From www.facebook.com
Three Phase line to single phase power supply wiring diagram power How To Tell If Building Has 3 Phase Power how does three phase electricity work? 2) look closely at the meter for the listing of service type. A service fuse is a large black rectangular fuse. It will state “3 wire” or “3w” and “240v” for single phase. single phase sites have one 'service fuse' and three phase site have three. In this article we’ll be. How To Tell If Building Has 3 Phase Power.
From animalia-life.club
Three Phase Voltage Calculations How To Tell If Building Has 3 Phase Power single phase sites have one 'service fuse' and three phase site have three. 2) look closely at the meter for the listing of service type. In this article we’ll be explaining how three phase electricity works, we’ll start from the basics of a. A service fuse is a large black rectangular fuse. It will state “3 wire” or. How To Tell If Building Has 3 Phase Power.
From www.youtube.com
The Basics of Three Phase Electricity, How does it work?, and why it's How To Tell If Building Has 3 Phase Power single phase sites have one 'service fuse' and three phase site have three. In this article we’ll be explaining how three phase electricity works, we’ll start from the basics of a. 2) look closely at the meter for the listing of service type. It will state “3 wire” or “3w” and “240v” for single phase. how does. How To Tell If Building Has 3 Phase Power.
From www.pinterest.com
3phase power Electrical Pinterest Electrical lineman and Craft How To Tell If Building Has 3 Phase Power It will state “3 wire” or “3w” and “240v” for single phase. In this article we’ll be explaining how three phase electricity works, we’ll start from the basics of a. 2) look closely at the meter for the listing of service type. single phase sites have one 'service fuse' and three phase site have three. how does. How To Tell If Building Has 3 Phase Power.
From webmotor.org
What Is A 3 Phase Motor Wiring How To Tell If Building Has 3 Phase Power In this article we’ll be explaining how three phase electricity works, we’ll start from the basics of a. how does three phase electricity work? single phase sites have one 'service fuse' and three phase site have three. 2) look closely at the meter for the listing of service type. A service fuse is a large black rectangular. How To Tell If Building Has 3 Phase Power.
From mspowertech.com
How To Convert ThreePhase To SinglePhase How To Convert 3 Phase To How To Tell If Building Has 3 Phase Power It will state “3 wire” or “3w” and “240v” for single phase. A service fuse is a large black rectangular fuse. single phase sites have one 'service fuse' and three phase site have three. 2) look closely at the meter for the listing of service type. In this article we’ll be explaining how three phase electricity works, we’ll. How To Tell If Building Has 3 Phase Power.
From docs.openenergymonitor.org
3Phase Power — OpenEnergyMonitor 0.0.1 documentation How To Tell If Building Has 3 Phase Power It will state “3 wire” or “3w” and “240v” for single phase. In this article we’ll be explaining how three phase electricity works, we’ll start from the basics of a. single phase sites have one 'service fuse' and three phase site have three. how does three phase electricity work? 2) look closely at the meter for the. How To Tell If Building Has 3 Phase Power.
From zorruno.com
Whole House 3 Phase Power with PZEM004T How To Tell If Building Has 3 Phase Power It will state “3 wire” or “3w” and “240v” for single phase. how does three phase electricity work? In this article we’ll be explaining how three phase electricity works, we’ll start from the basics of a. 2) look closely at the meter for the listing of service type. single phase sites have one 'service fuse' and three. How To Tell If Building Has 3 Phase Power.
From www.oceanproperty.co.th
ThreePhase Power Explained 3Phase Power Explained Raritan, 56 OFF How To Tell If Building Has 3 Phase Power In this article we’ll be explaining how three phase electricity works, we’ll start from the basics of a. 2) look closely at the meter for the listing of service type. It will state “3 wire” or “3w” and “240v” for single phase. how does three phase electricity work? A service fuse is a large black rectangular fuse. . How To Tell If Building Has 3 Phase Power.
From zorruno.com
Whole House 3 Phase Power with PZEM004T How To Tell If Building Has 3 Phase Power A service fuse is a large black rectangular fuse. 2) look closely at the meter for the listing of service type. how does three phase electricity work? single phase sites have one 'service fuse' and three phase site have three. In this article we’ll be explaining how three phase electricity works, we’ll start from the basics of. How To Tell If Building Has 3 Phase Power.
From www.youtube.com
Difference between Single Phase and Three Phase AC Power Supply How To Tell If Building Has 3 Phase Power It will state “3 wire” or “3w” and “240v” for single phase. 2) look closely at the meter for the listing of service type. how does three phase electricity work? In this article we’ll be explaining how three phase electricity works, we’ll start from the basics of a. single phase sites have one 'service fuse' and three. How To Tell If Building Has 3 Phase Power.
From www.youtube.com
Advantages of three phase system over singlephase system Advantages How To Tell If Building Has 3 Phase Power In this article we’ll be explaining how three phase electricity works, we’ll start from the basics of a. A service fuse is a large black rectangular fuse. single phase sites have one 'service fuse' and three phase site have three. how does three phase electricity work? 2) look closely at the meter for the listing of service. How To Tell If Building Has 3 Phase Power.
From apselectrical.com.au
3 Phase Power Outlets Installation APS ELECTRICAL SERVICES. How To Tell If Building Has 3 Phase Power It will state “3 wire” or “3w” and “240v” for single phase. single phase sites have one 'service fuse' and three phase site have three. A service fuse is a large black rectangular fuse. 2) look closely at the meter for the listing of service type. In this article we’ll be explaining how three phase electricity works, we’ll. How To Tell If Building Has 3 Phase Power.
From dbcarnahannachschlag.z21.web.core.windows.net
Transformer Wiring Diagrams Three Phase How To Tell If Building Has 3 Phase Power In this article we’ll be explaining how three phase electricity works, we’ll start from the basics of a. how does three phase electricity work? single phase sites have one 'service fuse' and three phase site have three. 2) look closely at the meter for the listing of service type. A service fuse is a large black rectangular. How To Tell If Building Has 3 Phase Power.
From www.pinterest.com
Single Phasing of Three Phase Induction Motor Power supply circuit How To Tell If Building Has 3 Phase Power A service fuse is a large black rectangular fuse. It will state “3 wire” or “3w” and “240v” for single phase. In this article we’ll be explaining how three phase electricity works, we’ll start from the basics of a. 2) look closely at the meter for the listing of service type. single phase sites have one 'service fuse'. How To Tell If Building Has 3 Phase Power.
From za.pinterest.com
3 Phase Motor Wiring Diagram How To Tell If Building Has 3 Phase Power A service fuse is a large black rectangular fuse. single phase sites have one 'service fuse' and three phase site have three. how does three phase electricity work? In this article we’ll be explaining how three phase electricity works, we’ll start from the basics of a. 2) look closely at the meter for the listing of service. How To Tell If Building Has 3 Phase Power.
From guidemanualgodel.z21.web.core.windows.net
Ground Wire Has 120 Volts How To Tell If Building Has 3 Phase Power 2) look closely at the meter for the listing of service type. how does three phase electricity work? single phase sites have one 'service fuse' and three phase site have three. It will state “3 wire” or “3w” and “240v” for single phase. In this article we’ll be explaining how three phase electricity works, we’ll start from. How To Tell If Building Has 3 Phase Power.
From autoctrls.com
Understanding 208v 3 Phase Wiring A Comprehensive Diagram Guide How To Tell If Building Has 3 Phase Power how does three phase electricity work? 2) look closely at the meter for the listing of service type. single phase sites have one 'service fuse' and three phase site have three. In this article we’ll be explaining how three phase electricity works, we’ll start from the basics of a. It will state “3 wire” or “3w” and. How To Tell If Building Has 3 Phase Power.
From mepacademy.com
3 Phase Electricity How it Works MEP Academy How To Tell If Building Has 3 Phase Power It will state “3 wire” or “3w” and “240v” for single phase. 2) look closely at the meter for the listing of service type. A service fuse is a large black rectangular fuse. In this article we’ll be explaining how three phase electricity works, we’ll start from the basics of a. how does three phase electricity work? . How To Tell If Building Has 3 Phase Power.
From www.tessshebaylo.com
3 Phase Power Equation Tessshebaylo How To Tell If Building Has 3 Phase Power A service fuse is a large black rectangular fuse. It will state “3 wire” or “3w” and “240v” for single phase. single phase sites have one 'service fuse' and three phase site have three. how does three phase electricity work? In this article we’ll be explaining how three phase electricity works, we’ll start from the basics of a.. How To Tell If Building Has 3 Phase Power.
From cafeventures.co.uk
Demystifying Single Phase and 3 Phase Power Supply — Cafe Ventures How To Tell If Building Has 3 Phase Power 2) look closely at the meter for the listing of service type. In this article we’ll be explaining how three phase electricity works, we’ll start from the basics of a. how does three phase electricity work? It will state “3 wire” or “3w” and “240v” for single phase. single phase sites have one 'service fuse' and three. How To Tell If Building Has 3 Phase Power.
From www.youtube.com
What is 3 Phase Electricity / Alternating current / 3 phase generator How To Tell If Building Has 3 Phase Power It will state “3 wire” or “3w” and “240v” for single phase. how does three phase electricity work? 2) look closely at the meter for the listing of service type. single phase sites have one 'service fuse' and three phase site have three. A service fuse is a large black rectangular fuse. In this article we’ll be. How To Tell If Building Has 3 Phase Power.
From itecnotes.com
Electrical How are the individual homes connected in a 3 phase power How To Tell If Building Has 3 Phase Power In this article we’ll be explaining how three phase electricity works, we’ll start from the basics of a. A service fuse is a large black rectangular fuse. how does three phase electricity work? It will state “3 wire” or “3w” and “240v” for single phase. single phase sites have one 'service fuse' and three phase site have three.. How To Tell If Building Has 3 Phase Power.
From mytuphoto.trikemymotorcycle.com
The 5 Phases of a Construction Project BTC365BTC365 How To Tell If Building Has 3 Phase Power It will state “3 wire” or “3w” and “240v” for single phase. single phase sites have one 'service fuse' and three phase site have three. how does three phase electricity work? In this article we’ll be explaining how three phase electricity works, we’ll start from the basics of a. A service fuse is a large black rectangular fuse.. How To Tell If Building Has 3 Phase Power.
From electriccarguide.co.uk
How to get 3 phase power at home 2023 Electric Car Guide How To Tell If Building Has 3 Phase Power In this article we’ll be explaining how three phase electricity works, we’ll start from the basics of a. single phase sites have one 'service fuse' and three phase site have three. It will state “3 wire” or “3w” and “240v” for single phase. how does three phase electricity work? A service fuse is a large black rectangular fuse.. How To Tell If Building Has 3 Phase Power.
From www.youtube.com
3 Phase and 1 Phase Power Distribution Electrical Simulation YouTube How To Tell If Building Has 3 Phase Power single phase sites have one 'service fuse' and three phase site have three. how does three phase electricity work? It will state “3 wire” or “3w” and “240v” for single phase. 2) look closely at the meter for the listing of service type. In this article we’ll be explaining how three phase electricity works, we’ll start from. How To Tell If Building Has 3 Phase Power.
From www.interviewaustralia.com.au
Single Phase Vs 3Phase Power Interview Australia How To Tell If Building Has 3 Phase Power A service fuse is a large black rectangular fuse. single phase sites have one 'service fuse' and three phase site have three. how does three phase electricity work? It will state “3 wire” or “3w” and “240v” for single phase. In this article we’ll be explaining how three phase electricity works, we’ll start from the basics of a.. How To Tell If Building Has 3 Phase Power.
From www.vertiv.com
What 3phase power is and the benefits it brings How To Tell If Building Has 3 Phase Power how does three phase electricity work? 2) look closely at the meter for the listing of service type. single phase sites have one 'service fuse' and three phase site have three. A service fuse is a large black rectangular fuse. It will state “3 wire” or “3w” and “240v” for single phase. In this article we’ll be. How To Tell If Building Has 3 Phase Power.
From www.electrician-1.com
Circuit Analysis of 3 Phase System electrical and electronics How To Tell If Building Has 3 Phase Power 2) look closely at the meter for the listing of service type. In this article we’ll be explaining how three phase electricity works, we’ll start from the basics of a. A service fuse is a large black rectangular fuse. single phase sites have one 'service fuse' and three phase site have three. It will state “3 wire” or. How To Tell If Building Has 3 Phase Power.
From www.justanswer.com
I have a commercial building with 3 phase power and 400amp service. How How To Tell If Building Has 3 Phase Power 2) look closely at the meter for the listing of service type. how does three phase electricity work? In this article we’ll be explaining how three phase electricity works, we’ll start from the basics of a. A service fuse is a large black rectangular fuse. It will state “3 wire” or “3w” and “240v” for single phase. . How To Tell If Building Has 3 Phase Power.
From www.youtube.com
Generation of three phase AC supply Three phase emf generation system How To Tell If Building Has 3 Phase Power In this article we’ll be explaining how three phase electricity works, we’ll start from the basics of a. single phase sites have one 'service fuse' and three phase site have three. It will state “3 wire” or “3w” and “240v” for single phase. how does three phase electricity work? A service fuse is a large black rectangular fuse.. How To Tell If Building Has 3 Phase Power.
From play.google.com
3 Phase Power Guide Apps on Google Play How To Tell If Building Has 3 Phase Power single phase sites have one 'service fuse' and three phase site have three. how does three phase electricity work? In this article we’ll be explaining how three phase electricity works, we’ll start from the basics of a. A service fuse is a large black rectangular fuse. It will state “3 wire” or “3w” and “240v” for single phase.. How To Tell If Building Has 3 Phase Power.