Honda Odyssey Engine System Management Problem . 2018 honda odyssey engine management system problem: Hello, we have a 2019 odyssey elite 68k miles. This may happen with your car just when. There are a number of potential causes of an ems problem in a honda odyssey,. I am considering buying a 2007 forester with 93000 miles on the clock. Causes of an engine management system problem. I’ve been having some issues with my honda odyssey’s. The engine management light is on and the cruise. A very common message that odyssey owners see on their dash monitors is the engine management system problem warning. Engine management system troubleshooting for honda odyssey. As i was driving today it stalled on me at a stoplight, entertainment shut off for a quick.
from workshoprepaircheler55.z13.web.core.windows.net
There are a number of potential causes of an ems problem in a honda odyssey,. I’ve been having some issues with my honda odyssey’s. Engine management system troubleshooting for honda odyssey. I am considering buying a 2007 forester with 93000 miles on the clock. Hello, we have a 2019 odyssey elite 68k miles. Causes of an engine management system problem. As i was driving today it stalled on me at a stoplight, entertainment shut off for a quick. 2018 honda odyssey engine management system problem: This may happen with your car just when. A very common message that odyssey owners see on their dash monitors is the engine management system problem warning.
2007 Honda Odyssey Vtec Solenoid
Honda Odyssey Engine System Management Problem As i was driving today it stalled on me at a stoplight, entertainment shut off for a quick. Causes of an engine management system problem. I am considering buying a 2007 forester with 93000 miles on the clock. 2018 honda odyssey engine management system problem: Hello, we have a 2019 odyssey elite 68k miles. I’ve been having some issues with my honda odyssey’s. As i was driving today it stalled on me at a stoplight, entertainment shut off for a quick. The engine management light is on and the cruise. There are a number of potential causes of an ems problem in a honda odyssey,. This may happen with your car just when. A very common message that odyssey owners see on their dash monitors is the engine management system problem warning. Engine management system troubleshooting for honda odyssey.
From fixenginetossiquisia.z22.web.core.windows.net
Honda Emissions System Problem Honda Odyssey Engine System Management Problem There are a number of potential causes of an ems problem in a honda odyssey,. Engine management system troubleshooting for honda odyssey. Causes of an engine management system problem. 2018 honda odyssey engine management system problem: This may happen with your car just when. A very common message that odyssey owners see on their dash monitors is the engine management. Honda Odyssey Engine System Management Problem.
From guidemanualgolden.z5.web.core.windows.net
Honda Odyssey 2003 Engine System Honda Odyssey Engine System Management Problem There are a number of potential causes of an ems problem in a honda odyssey,. I’ve been having some issues with my honda odyssey’s. I am considering buying a 2007 forester with 93000 miles on the clock. Engine management system troubleshooting for honda odyssey. Causes of an engine management system problem. The engine management light is on and the cruise.. Honda Odyssey Engine System Management Problem.
From enginehoshikager68.z21.web.core.windows.net
Honda Odyssey Check Emission System Honda Odyssey Engine System Management Problem Causes of an engine management system problem. A very common message that odyssey owners see on their dash monitors is the engine management system problem warning. I am considering buying a 2007 forester with 93000 miles on the clock. The engine management light is on and the cruise. As i was driving today it stalled on me at a stoplight,. Honda Odyssey Engine System Management Problem.
From fixengine2serejyo.z13.web.core.windows.net
Honda Accord Charging System Problem Honda Odyssey Engine System Management Problem I am considering buying a 2007 forester with 93000 miles on the clock. A very common message that odyssey owners see on their dash monitors is the engine management system problem warning. The engine management light is on and the cruise. Hello, we have a 2019 odyssey elite 68k miles. There are a number of potential causes of an ems. Honda Odyssey Engine System Management Problem.
From fixengineizumi101.z19.web.core.windows.net
honda odyssey misfire on all cylinders Honda Odyssey Engine System Management Problem I am considering buying a 2007 forester with 93000 miles on the clock. Causes of an engine management system problem. A very common message that odyssey owners see on their dash monitors is the engine management system problem warning. I’ve been having some issues with my honda odyssey’s. The engine management light is on and the cruise. Engine management system. Honda Odyssey Engine System Management Problem.
From workshoptriainh1l.z21.web.core.windows.net
Honda Emission System Problem Honda Odyssey Engine System Management Problem Engine management system troubleshooting for honda odyssey. This may happen with your car just when. Causes of an engine management system problem. Hello, we have a 2019 odyssey elite 68k miles. A very common message that odyssey owners see on their dash monitors is the engine management system problem warning. As i was driving today it stalled on me at. Honda Odyssey Engine System Management Problem.
From www.automobilemag.com
Watch This 1029HP Honda Odyssey Do Burnouts Honda Odyssey Engine System Management Problem The engine management light is on and the cruise. As i was driving today it stalled on me at a stoplight, entertainment shut off for a quick. I am considering buying a 2007 forester with 93000 miles on the clock. Engine management system troubleshooting for honda odyssey. A very common message that odyssey owners see on their dash monitors is. Honda Odyssey Engine System Management Problem.
From repairfixwannemaker55.z19.web.core.windows.net
831 Code Honda Odyssey Honda Odyssey Engine System Management Problem There are a number of potential causes of an ems problem in a honda odyssey,. Hello, we have a 2019 odyssey elite 68k miles. I’ve been having some issues with my honda odyssey’s. Causes of an engine management system problem. 2018 honda odyssey engine management system problem: This may happen with your car just when. The engine management light is. Honda Odyssey Engine System Management Problem.
From fixengine2serejyo.z13.web.core.windows.net
Honda Accord V6 Engine Problems Honda Odyssey Engine System Management Problem Hello, we have a 2019 odyssey elite 68k miles. The engine management light is on and the cruise. I’ve been having some issues with my honda odyssey’s. Causes of an engine management system problem. As i was driving today it stalled on me at a stoplight, entertainment shut off for a quick. 2018 honda odyssey engine management system problem: Engine. Honda Odyssey Engine System Management Problem.
From wiringmanualhart.z13.web.core.windows.net
Honda Odyssey Engine Cooling System Diagram Honda Odyssey Engine System Management Problem There are a number of potential causes of an ems problem in a honda odyssey,. 2018 honda odyssey engine management system problem: I’ve been having some issues with my honda odyssey’s. Hello, we have a 2019 odyssey elite 68k miles. The engine management light is on and the cruise. Engine management system troubleshooting for honda odyssey. This may happen with. Honda Odyssey Engine System Management Problem.
From repairfixnebraskaan.z4.web.core.windows.net
Check Engine Light Blinking Honda Civic Honda Odyssey Engine System Management Problem There are a number of potential causes of an ems problem in a honda odyssey,. I’ve been having some issues with my honda odyssey’s. 2018 honda odyssey engine management system problem: The engine management light is on and the cruise. As i was driving today it stalled on me at a stoplight, entertainment shut off for a quick. A very. Honda Odyssey Engine System Management Problem.
From faceitsalon.com
2004 Honda Odyssey Wiring Diagram Pics Honda Odyssey Engine System Management Problem A very common message that odyssey owners see on their dash monitors is the engine management system problem warning. As i was driving today it stalled on me at a stoplight, entertainment shut off for a quick. The engine management light is on and the cruise. I’ve been having some issues with my honda odyssey’s. 2018 honda odyssey engine management. Honda Odyssey Engine System Management Problem.
From www.youtube.com
How to Check Coolant Level 1117 Honda Odyssey YouTube Honda Odyssey Engine System Management Problem 2018 honda odyssey engine management system problem: There are a number of potential causes of an ems problem in a honda odyssey,. Engine management system troubleshooting for honda odyssey. I’ve been having some issues with my honda odyssey’s. The engine management light is on and the cruise. As i was driving today it stalled on me at a stoplight, entertainment. Honda Odyssey Engine System Management Problem.
From garagerepairmitchell99.z21.web.core.windows.net
Honda Odyssey Engine Management System Problem Honda Odyssey Engine System Management Problem Causes of an engine management system problem. The engine management light is on and the cruise. I’ve been having some issues with my honda odyssey’s. Hello, we have a 2019 odyssey elite 68k miles. 2018 honda odyssey engine management system problem: This may happen with your car just when. I am considering buying a 2007 forester with 93000 miles on. Honda Odyssey Engine System Management Problem.
From car-diagrams.jimdofree.com
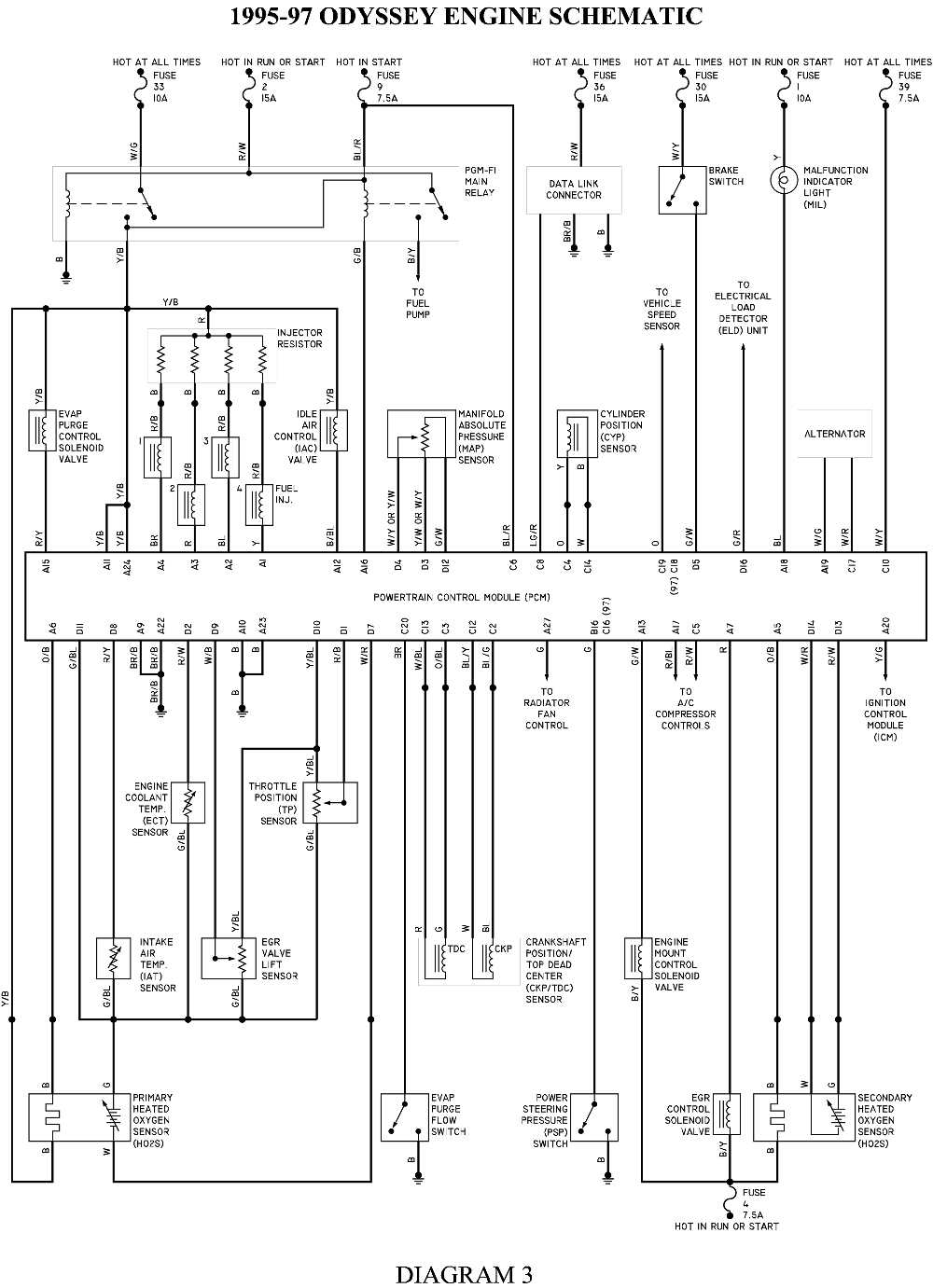
HONDA ODYSSEY Wiring Diagrams Car Electrical Wiring Diagram Honda Odyssey Engine System Management Problem This may happen with your car just when. A very common message that odyssey owners see on their dash monitors is the engine management system problem warning. 2018 honda odyssey engine management system problem: Causes of an engine management system problem. I’ve been having some issues with my honda odyssey’s. There are a number of potential causes of an ems. Honda Odyssey Engine System Management Problem.
From omar-dilena.blogspot.com
honda odyssey service codes omardilena Honda Odyssey Engine System Management Problem Engine management system troubleshooting for honda odyssey. 2018 honda odyssey engine management system problem: Causes of an engine management system problem. As i was driving today it stalled on me at a stoplight, entertainment shut off for a quick. The engine management light is on and the cruise. There are a number of potential causes of an ems problem in. Honda Odyssey Engine System Management Problem.
From pilot-club.su
Pilot II Разоблачение? Системы iVTEC и VCM двигателя HONDA PILOT II Honda Odyssey Engine System Management Problem Engine management system troubleshooting for honda odyssey. I’ve been having some issues with my honda odyssey’s. There are a number of potential causes of an ems problem in a honda odyssey,. This may happen with your car just when. As i was driving today it stalled on me at a stoplight, entertainment shut off for a quick. I am considering. Honda Odyssey Engine System Management Problem.
From repairenginedorted.z13.web.core.windows.net
Honda Odyssey Parts 2006 Honda Odyssey Engine System Management Problem I’ve been having some issues with my honda odyssey’s. Engine management system troubleshooting for honda odyssey. I am considering buying a 2007 forester with 93000 miles on the clock. Hello, we have a 2019 odyssey elite 68k miles. 2018 honda odyssey engine management system problem: There are a number of potential causes of an ems problem in a honda odyssey,.. Honda Odyssey Engine System Management Problem.
From setario.com
Honda Odyssey VSA Light On Mean? Setario Honda Odyssey Engine System Management Problem There are a number of potential causes of an ems problem in a honda odyssey,. Hello, we have a 2019 odyssey elite 68k miles. Engine management system troubleshooting for honda odyssey. I’ve been having some issues with my honda odyssey’s. A very common message that odyssey owners see on their dash monitors is the engine management system problem warning. This. Honda Odyssey Engine System Management Problem.
From hondanews.com
2007 Honda Odyssey Touring Honda Odyssey Engine System Management Problem 2018 honda odyssey engine management system problem: Causes of an engine management system problem. As i was driving today it stalled on me at a stoplight, entertainment shut off for a quick. I am considering buying a 2007 forester with 93000 miles on the clock. Engine management system troubleshooting for honda odyssey. I’ve been having some issues with my honda. Honda Odyssey Engine System Management Problem.
From workshopfixmuller88.z19.web.core.windows.net
Honda Odyssey Engine Management System Problem Honda Odyssey Engine System Management Problem 2018 honda odyssey engine management system problem: I am considering buying a 2007 forester with 93000 miles on the clock. Causes of an engine management system problem. There are a number of potential causes of an ems problem in a honda odyssey,. This may happen with your car just when. A very common message that odyssey owners see on their. Honda Odyssey Engine System Management Problem.
From hondanews.com
2018 Honda Odyssey Engine Honda Odyssey Engine System Management Problem 2018 honda odyssey engine management system problem: A very common message that odyssey owners see on their dash monitors is the engine management system problem warning. The engine management light is on and the cruise. As i was driving today it stalled on me at a stoplight, entertainment shut off for a quick. This may happen with your car just. Honda Odyssey Engine System Management Problem.
From workshoprepaircheler55.z13.web.core.windows.net
2007 Honda Odyssey Vtec Solenoid Honda Odyssey Engine System Management Problem A very common message that odyssey owners see on their dash monitors is the engine management system problem warning. I am considering buying a 2007 forester with 93000 miles on the clock. Causes of an engine management system problem. This may happen with your car just when. The engine management light is on and the cruise. I’ve been having some. Honda Odyssey Engine System Management Problem.
From storycog.blogspot.com
Honda Electric Brake System Problem storycog Honda Odyssey Engine System Management Problem Engine management system troubleshooting for honda odyssey. A very common message that odyssey owners see on their dash monitors is the engine management system problem warning. There are a number of potential causes of an ems problem in a honda odyssey,. As i was driving today it stalled on me at a stoplight, entertainment shut off for a quick. I. Honda Odyssey Engine System Management Problem.
From repairmachinetshileshepl.z4.web.core.windows.net
Honda Engine Management System Problem Honda Odyssey Engine System Management Problem Engine management system troubleshooting for honda odyssey. This may happen with your car just when. A very common message that odyssey owners see on their dash monitors is the engine management system problem warning. As i was driving today it stalled on me at a stoplight, entertainment shut off for a quick. Hello, we have a 2019 odyssey elite 68k. Honda Odyssey Engine System Management Problem.
From richinspire23.blogspot.com
02 Odyssey Engine Wiring Diagram richinspire Honda Odyssey Engine System Management Problem I’ve been having some issues with my honda odyssey’s. As i was driving today it stalled on me at a stoplight, entertainment shut off for a quick. There are a number of potential causes of an ems problem in a honda odyssey,. Engine management system troubleshooting for honda odyssey. Causes of an engine management system problem. This may happen with. Honda Odyssey Engine System Management Problem.
From garagefixklug99.z19.web.core.windows.net
Engine Management System Problem Honda Odyssey Honda Odyssey Engine System Management Problem Engine management system troubleshooting for honda odyssey. 2018 honda odyssey engine management system problem: The engine management light is on and the cruise. There are a number of potential causes of an ems problem in a honda odyssey,. I’ve been having some issues with my honda odyssey’s. A very common message that odyssey owners see on their dash monitors is. Honda Odyssey Engine System Management Problem.
From hondanews.com
2020 Honda Odyssey Honda Odyssey Engine System Management Problem A very common message that odyssey owners see on their dash monitors is the engine management system problem warning. As i was driving today it stalled on me at a stoplight, entertainment shut off for a quick. Hello, we have a 2019 odyssey elite 68k miles. Causes of an engine management system problem. 2018 honda odyssey engine management system problem:. Honda Odyssey Engine System Management Problem.
From garagerepairkrueger55.z19.web.core.windows.net
2005 Honda Odyssey Vtec Solenoid Honda Odyssey Engine System Management Problem Hello, we have a 2019 odyssey elite 68k miles. 2018 honda odyssey engine management system problem: This may happen with your car just when. A very common message that odyssey owners see on their dash monitors is the engine management system problem warning. There are a number of potential causes of an ems problem in a honda odyssey,. I am. Honda Odyssey Engine System Management Problem.
From www.odyclub.com
Let's play name that oil leak.... Honda Odyssey Forum Honda Odyssey Engine System Management Problem 2018 honda odyssey engine management system problem: I am considering buying a 2007 forester with 93000 miles on the clock. Engine management system troubleshooting for honda odyssey. The engine management light is on and the cruise. Causes of an engine management system problem. This may happen with your car just when. As i was driving today it stalled on me. Honda Odyssey Engine System Management Problem.
From www.autozone.com
Honda CRV, Odyssey 19952000 Evaporative Emission Controls Repair Guide Honda Odyssey Engine System Management Problem Hello, we have a 2019 odyssey elite 68k miles. 2018 honda odyssey engine management system problem: Engine management system troubleshooting for honda odyssey. Causes of an engine management system problem. I’ve been having some issues with my honda odyssey’s. As i was driving today it stalled on me at a stoplight, entertainment shut off for a quick. This may happen. Honda Odyssey Engine System Management Problem.
From garagemayer101.z19.web.core.windows.net
Honda Odyssey Vvt Solenoid Gasket Honda Odyssey Engine System Management Problem Hello, we have a 2019 odyssey elite 68k miles. This may happen with your car just when. A very common message that odyssey owners see on their dash monitors is the engine management system problem warning. As i was driving today it stalled on me at a stoplight, entertainment shut off for a quick. There are a number of potential. Honda Odyssey Engine System Management Problem.
From garagefixarrodossenl.z4.web.core.windows.net
Honda Odyssey Engine Management System Problem Honda Odyssey Engine System Management Problem I am considering buying a 2007 forester with 93000 miles on the clock. 2018 honda odyssey engine management system problem: This may happen with your car just when. Causes of an engine management system problem. Hello, we have a 2019 odyssey elite 68k miles. A very common message that odyssey owners see on their dash monitors is the engine management. Honda Odyssey Engine System Management Problem.
From workshopfrostidahgy.z21.web.core.windows.net
Weight Of A V6 Engine Honda Odyssey Engine System Management Problem As i was driving today it stalled on me at a stoplight, entertainment shut off for a quick. 2018 honda odyssey engine management system problem: There are a number of potential causes of an ems problem in a honda odyssey,. Causes of an engine management system problem. Hello, we have a 2019 odyssey elite 68k miles. The engine management light. Honda Odyssey Engine System Management Problem.
From garagerepairmitchell99.z21.web.core.windows.net
Honda Odyssey Engine Management System Problem Honda Odyssey Engine System Management Problem There are a number of potential causes of an ems problem in a honda odyssey,. I am considering buying a 2007 forester with 93000 miles on the clock. As i was driving today it stalled on me at a stoplight, entertainment shut off for a quick. I’ve been having some issues with my honda odyssey’s. Engine management system troubleshooting for. Honda Odyssey Engine System Management Problem.