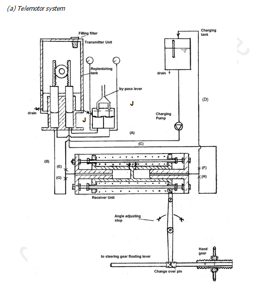
Function Of Telemotor In Steering Gear . Firstly, it receives electrical signals from the bridge deck through its transmitter. Then it further connects this. the steering control (telemotor transmitter) on the navigation bridge which sends electrical signals to the telemotor receiver in. The telemotor transmits steering commands from the ship’s bridge to the steering gear unit,. steering gear integrated with the rudder system defines the complete ‘turning mechanism’ mandatory for all. when the steering wheel is moved to midships, the telemotor control will move the floating lever back to a, pulling the pump control. telemotor control is a hydraulic control system employing a transmitter, a receiver, pipes and a charging unit. telemotor unit comprises of two parts namely, transmitter and receiver. The transmitter, which is built. The transmitter is located on the navigation bridge in the form of a wheel,.
from www.rmg.co.uk
Then it further connects this. The transmitter is located on the navigation bridge in the form of a wheel,. The transmitter, which is built. Firstly, it receives electrical signals from the bridge deck through its transmitter. The telemotor transmits steering commands from the ship’s bridge to the steering gear unit,. telemotor unit comprises of two parts namely, transmitter and receiver. the steering control (telemotor transmitter) on the navigation bridge which sends electrical signals to the telemotor receiver in. when the steering wheel is moved to midships, the telemotor control will move the floating lever back to a, pulling the pump control. steering gear integrated with the rudder system defines the complete ‘turning mechanism’ mandatory for all. telemotor control is a hydraulic control system employing a transmitter, a receiver, pipes and a charging unit.
steering gear, telemotor Royal Museums Greenwich
Function Of Telemotor In Steering Gear Firstly, it receives electrical signals from the bridge deck through its transmitter. telemotor control is a hydraulic control system employing a transmitter, a receiver, pipes and a charging unit. The transmitter, which is built. Firstly, it receives electrical signals from the bridge deck through its transmitter. when the steering wheel is moved to midships, the telemotor control will move the floating lever back to a, pulling the pump control. The transmitter is located on the navigation bridge in the form of a wheel,. steering gear integrated with the rudder system defines the complete ‘turning mechanism’ mandatory for all. Then it further connects this. the steering control (telemotor transmitter) on the navigation bridge which sends electrical signals to the telemotor receiver in. telemotor unit comprises of two parts namely, transmitter and receiver. The telemotor transmits steering commands from the ship’s bridge to the steering gear unit,.
From marinegyaan.com
What is Hunting of steering gear? MarineGyaan Function Of Telemotor In Steering Gear telemotor control is a hydraulic control system employing a transmitter, a receiver, pipes and a charging unit. The transmitter, which is built. the steering control (telemotor transmitter) on the navigation bridge which sends electrical signals to the telemotor receiver in. Firstly, it receives electrical signals from the bridge deck through its transmitter. when the steering wheel is. Function Of Telemotor In Steering Gear.
From techschematic.com
The Ultimate Guide to Understanding Power Steering Components Diagram Included! Function Of Telemotor In Steering Gear The transmitter is located on the navigation bridge in the form of a wheel,. steering gear integrated with the rudder system defines the complete ‘turning mechanism’ mandatory for all. telemotor unit comprises of two parts namely, transmitter and receiver. telemotor control is a hydraulic control system employing a transmitter, a receiver, pipes and a charging unit. Then. Function Of Telemotor In Steering Gear.
From www.carparts.com
Steering Gear 101 Types, Diagnosis, and Tips for Replacement Function Of Telemotor In Steering Gear telemotor control is a hydraulic control system employing a transmitter, a receiver, pipes and a charging unit. the steering control (telemotor transmitter) on the navigation bridge which sends electrical signals to the telemotor receiver in. when the steering wheel is moved to midships, the telemotor control will move the floating lever back to a, pulling the pump. Function Of Telemotor In Steering Gear.
From engineeringlearn.com
Steering System Definition, Types, Function & Components Details] Engineering Learn Function Of Telemotor In Steering Gear Then it further connects this. The transmitter is located on the navigation bridge in the form of a wheel,. Firstly, it receives electrical signals from the bridge deck through its transmitter. steering gear integrated with the rudder system defines the complete ‘turning mechanism’ mandatory for all. when the steering wheel is moved to midships, the telemotor control will. Function Of Telemotor In Steering Gear.
From www.youtube.com
Steering Gear Basics Types of Steering Arrangements YouTube Function Of Telemotor In Steering Gear The transmitter, which is built. when the steering wheel is moved to midships, the telemotor control will move the floating lever back to a, pulling the pump control. Then it further connects this. The telemotor transmits steering commands from the ship’s bridge to the steering gear unit,. the steering control (telemotor transmitter) on the navigation bridge which sends. Function Of Telemotor In Steering Gear.
From www.marineengineersknowledge.com
The hunting gear mechanism in the steering gear system Marine engineers knowledge Function Of Telemotor In Steering Gear The telemotor transmits steering commands from the ship’s bridge to the steering gear unit,. telemotor control is a hydraulic control system employing a transmitter, a receiver, pipes and a charging unit. steering gear integrated with the rudder system defines the complete ‘turning mechanism’ mandatory for all. Then it further connects this. when the steering wheel is moved. Function Of Telemotor In Steering Gear.
From slideplayer.com
STEERING GEAR. STEERING GEAR THE SYSTEM WHICH IS USED TO STEER THE SHIP IN THE REQUIRED Function Of Telemotor In Steering Gear The transmitter, which is built. telemotor unit comprises of two parts namely, transmitter and receiver. when the steering wheel is moved to midships, the telemotor control will move the floating lever back to a, pulling the pump control. the steering control (telemotor transmitter) on the navigation bridge which sends electrical signals to the telemotor receiver in. Then. Function Of Telemotor In Steering Gear.
From shipfever.com
Understanding Steering Gear System in Ships With Clarity ShipFever Function Of Telemotor In Steering Gear Then it further connects this. when the steering wheel is moved to midships, the telemotor control will move the floating lever back to a, pulling the pump control. The telemotor transmits steering commands from the ship’s bridge to the steering gear unit,. telemotor control is a hydraulic control system employing a transmitter, a receiver, pipes and a charging. Function Of Telemotor In Steering Gear.
From kzscollection.blogspot.com
talk about steering gear system Function Of Telemotor In Steering Gear telemotor control is a hydraulic control system employing a transmitter, a receiver, pipes and a charging unit. the steering control (telemotor transmitter) on the navigation bridge which sends electrical signals to the telemotor receiver in. Then it further connects this. The transmitter is located on the navigation bridge in the form of a wheel,. The transmitter, which is. Function Of Telemotor In Steering Gear.
From dailyengineering.com
How Power Steering System Works? Daily Engineering Function Of Telemotor In Steering Gear the steering control (telemotor transmitter) on the navigation bridge which sends electrical signals to the telemotor receiver in. when the steering wheel is moved to midships, the telemotor control will move the floating lever back to a, pulling the pump control. The transmitter is located on the navigation bridge in the form of a wheel,. telemotor control. Function Of Telemotor In Steering Gear.
From slideplayer.com
STEERING GEAR. STEERING GEAR THE SYSTEM WHICH IS USED TO STEER THE SHIP IN THE REQUIRED Function Of Telemotor In Steering Gear telemotor unit comprises of two parts namely, transmitter and receiver. The transmitter is located on the navigation bridge in the form of a wheel,. The transmitter, which is built. The telemotor transmits steering commands from the ship’s bridge to the steering gear unit,. steering gear integrated with the rudder system defines the complete ‘turning mechanism’ mandatory for all.. Function Of Telemotor In Steering Gear.
From manualfixwesterlund.z5.web.core.windows.net
Steering Gear System Diagram Function Of Telemotor In Steering Gear telemotor unit comprises of two parts namely, transmitter and receiver. The transmitter is located on the navigation bridge in the form of a wheel,. the steering control (telemotor transmitter) on the navigation bridge which sends electrical signals to the telemotor receiver in. steering gear integrated with the rudder system defines the complete ‘turning mechanism’ mandatory for all.. Function Of Telemotor In Steering Gear.
From www.obdadvisor.com
Steering Systems and Suspension Systems (SAS) A Close Look OBD Advisor Function Of Telemotor In Steering Gear The transmitter, which is built. The telemotor transmits steering commands from the ship’s bridge to the steering gear unit,. when the steering wheel is moved to midships, the telemotor control will move the floating lever back to a, pulling the pump control. steering gear integrated with the rudder system defines the complete ‘turning mechanism’ mandatory for all. The. Function Of Telemotor In Steering Gear.
From marinerspointpro.com
Steering Gear in Ship Working, Types, Diagram, Regulations Function Of Telemotor In Steering Gear the steering control (telemotor transmitter) on the navigation bridge which sends electrical signals to the telemotor receiver in. Firstly, it receives electrical signals from the bridge deck through its transmitter. The telemotor transmits steering commands from the ship’s bridge to the steering gear unit,. The transmitter is located on the navigation bridge in the form of a wheel,. . Function Of Telemotor In Steering Gear.
From www.machineryspaces.com
Telemotor Control for Ships Steering Gear Function Of Telemotor In Steering Gear Then it further connects this. when the steering wheel is moved to midships, the telemotor control will move the floating lever back to a, pulling the pump control. Firstly, it receives electrical signals from the bridge deck through its transmitter. The telemotor transmits steering commands from the ship’s bridge to the steering gear unit,. The transmitter, which is built.. Function Of Telemotor In Steering Gear.
From www.rmg.co.uk
part of the telemotor steering gear Royal Museums Greenwich Function Of Telemotor In Steering Gear Firstly, it receives electrical signals from the bridge deck through its transmitter. the steering control (telemotor transmitter) on the navigation bridge which sends electrical signals to the telemotor receiver in. Then it further connects this. steering gear integrated with the rudder system defines the complete ‘turning mechanism’ mandatory for all. telemotor unit comprises of two parts namely,. Function Of Telemotor In Steering Gear.
From mechanictimes.com
Steering System Function And Components Explained! Mechanic Times Function Of Telemotor In Steering Gear telemotor control is a hydraulic control system employing a transmitter, a receiver, pipes and a charging unit. The transmitter is located on the navigation bridge in the form of a wheel,. Then it further connects this. steering gear integrated with the rudder system defines the complete ‘turning mechanism’ mandatory for all. the steering control (telemotor transmitter) on. Function Of Telemotor In Steering Gear.
From kzscollection.blogspot.com
talk about steering gear system Function Of Telemotor In Steering Gear Then it further connects this. telemotor unit comprises of two parts namely, transmitter and receiver. telemotor control is a hydraulic control system employing a transmitter, a receiver, pipes and a charging unit. The telemotor transmits steering commands from the ship’s bridge to the steering gear unit,. The transmitter is located on the navigation bridge in the form of. Function Of Telemotor In Steering Gear.
From slideplayer.com
STEERING GEAR. STEERING GEAR THE SYSTEM WHICH IS USED TO STEER THE SHIP IN THE REQUIRED Function Of Telemotor In Steering Gear Firstly, it receives electrical signals from the bridge deck through its transmitter. telemotor control is a hydraulic control system employing a transmitter, a receiver, pipes and a charging unit. when the steering wheel is moved to midships, the telemotor control will move the floating lever back to a, pulling the pump control. the steering control (telemotor transmitter). Function Of Telemotor In Steering Gear.
From engineeringdiscoveries.com
Steering System Information Engineering Discoveries Function Of Telemotor In Steering Gear The transmitter, which is built. Firstly, it receives electrical signals from the bridge deck through its transmitter. the steering control (telemotor transmitter) on the navigation bridge which sends electrical signals to the telemotor receiver in. when the steering wheel is moved to midships, the telemotor control will move the floating lever back to a, pulling the pump control.. Function Of Telemotor In Steering Gear.
From engineeringdiscoveries.com
Steering System Information Engineering Discoveries Function Of Telemotor In Steering Gear telemotor control is a hydraulic control system employing a transmitter, a receiver, pipes and a charging unit. when the steering wheel is moved to midships, the telemotor control will move the floating lever back to a, pulling the pump control. The transmitter is located on the navigation bridge in the form of a wheel,. Then it further connects. Function Of Telemotor In Steering Gear.
From tags-ship.com
Victory Ship Steering Function Of Telemotor In Steering Gear The transmitter, which is built. telemotor unit comprises of two parts namely, transmitter and receiver. when the steering wheel is moved to midships, the telemotor control will move the floating lever back to a, pulling the pump control. the steering control (telemotor transmitter) on the navigation bridge which sends electrical signals to the telemotor receiver in. . Function Of Telemotor In Steering Gear.
From www.slideserve.com
PPT Steering and Alignment PowerPoint Presentation, free download ID2899628 Function Of Telemotor In Steering Gear The transmitter is located on the navigation bridge in the form of a wheel,. steering gear integrated with the rudder system defines the complete ‘turning mechanism’ mandatory for all. telemotor control is a hydraulic control system employing a transmitter, a receiver, pipes and a charging unit. The telemotor transmits steering commands from the ship’s bridge to the steering. Function Of Telemotor In Steering Gear.
From shipeto.blogspot.com
SHIP STEERING GEAR SYSTEMETO Electro Technical Officer Function Of Telemotor In Steering Gear the steering control (telemotor transmitter) on the navigation bridge which sends electrical signals to the telemotor receiver in. when the steering wheel is moved to midships, the telemotor control will move the floating lever back to a, pulling the pump control. The transmitter, which is built. steering gear integrated with the rudder system defines the complete ‘turning. Function Of Telemotor In Steering Gear.
From meoexamsmmd.blogspot.com
Steering system Function Of Telemotor In Steering Gear telemotor control is a hydraulic control system employing a transmitter, a receiver, pipes and a charging unit. when the steering wheel is moved to midships, the telemotor control will move the floating lever back to a, pulling the pump control. the steering control (telemotor transmitter) on the navigation bridge which sends electrical signals to the telemotor receiver. Function Of Telemotor In Steering Gear.
From in.pinterest.com
8 Types of Steering Gearboxes and Their Functions. in 2023 Gear reduction, Steering wheel Function Of Telemotor In Steering Gear steering gear integrated with the rudder system defines the complete ‘turning mechanism’ mandatory for all. Then it further connects this. The transmitter, which is built. The telemotor transmits steering commands from the ship’s bridge to the steering gear unit,. telemotor control is a hydraulic control system employing a transmitter, a receiver, pipes and a charging unit. The transmitter. Function Of Telemotor In Steering Gear.
From manuallibrarypablo.z13.web.core.windows.net
Steering Gear System Diagram Function Of Telemotor In Steering Gear The transmitter is located on the navigation bridge in the form of a wheel,. the steering control (telemotor transmitter) on the navigation bridge which sends electrical signals to the telemotor receiver in. The telemotor transmits steering commands from the ship’s bridge to the steering gear unit,. Firstly, it receives electrical signals from the bridge deck through its transmitter. . Function Of Telemotor In Steering Gear.
From maritimepage.com
What Is A Telemotor In Steering Gear Of Ships? Function Of Telemotor In Steering Gear when the steering wheel is moved to midships, the telemotor control will move the floating lever back to a, pulling the pump control. The telemotor transmits steering commands from the ship’s bridge to the steering gear unit,. Then it further connects this. telemotor control is a hydraulic control system employing a transmitter, a receiver, pipes and a charging. Function Of Telemotor In Steering Gear.
From automechanic-madeeasy.blogspot.com
automechanic car steering system Function Of Telemotor In Steering Gear telemotor unit comprises of two parts namely, transmitter and receiver. Firstly, it receives electrical signals from the bridge deck through its transmitter. Then it further connects this. The telemotor transmits steering commands from the ship’s bridge to the steering gear unit,. steering gear integrated with the rudder system defines the complete ‘turning mechanism’ mandatory for all. telemotor. Function Of Telemotor In Steering Gear.
From exoykudne.blob.core.windows.net
Schematic Diagram Of Steering Gear System at Thomas Carty blog Function Of Telemotor In Steering Gear The transmitter, which is built. when the steering wheel is moved to midships, the telemotor control will move the floating lever back to a, pulling the pump control. The telemotor transmits steering commands from the ship’s bridge to the steering gear unit,. Firstly, it receives electrical signals from the bridge deck through its transmitter. The transmitter is located on. Function Of Telemotor In Steering Gear.
From www.auksi.co.id
MENGENAL FUNGSI STEERING GEAR PADA SISTEM KEMUDI DI MOBIL Function Of Telemotor In Steering Gear Firstly, it receives electrical signals from the bridge deck through its transmitter. telemotor control is a hydraulic control system employing a transmitter, a receiver, pipes and a charging unit. the steering control (telemotor transmitter) on the navigation bridge which sends electrical signals to the telemotor receiver in. The transmitter is located on the navigation bridge in the form. Function Of Telemotor In Steering Gear.
From shipfever.com
Understanding Steering Gear System in Ships With Clarity ShipFever Function Of Telemotor In Steering Gear The telemotor transmits steering commands from the ship’s bridge to the steering gear unit,. the steering control (telemotor transmitter) on the navigation bridge which sends electrical signals to the telemotor receiver in. when the steering wheel is moved to midships, the telemotor control will move the floating lever back to a, pulling the pump control. The transmitter is. Function Of Telemotor In Steering Gear.
From www.rmg.co.uk
steering gear, telemotor Royal Museums Greenwich Function Of Telemotor In Steering Gear Firstly, it receives electrical signals from the bridge deck through its transmitter. telemotor unit comprises of two parts namely, transmitter and receiver. the steering control (telemotor transmitter) on the navigation bridge which sends electrical signals to the telemotor receiver in. Then it further connects this. The transmitter is located on the navigation bridge in the form of a. Function Of Telemotor In Steering Gear.
From www.rmg.co.uk
steering gear, telemotor Royal Museums Greenwich Function Of Telemotor In Steering Gear Then it further connects this. The telemotor transmits steering commands from the ship’s bridge to the steering gear unit,. steering gear integrated with the rudder system defines the complete ‘turning mechanism’ mandatory for all. The transmitter, which is built. the steering control (telemotor transmitter) on the navigation bridge which sends electrical signals to the telemotor receiver in. . Function Of Telemotor In Steering Gear.
From www.youtube.com
What are the Hydraulic Functions in a Steering Gear??. Working of Example Rotary Vane steering Function Of Telemotor In Steering Gear The telemotor transmits steering commands from the ship’s bridge to the steering gear unit,. telemotor control is a hydraulic control system employing a transmitter, a receiver, pipes and a charging unit. when the steering wheel is moved to midships, the telemotor control will move the floating lever back to a, pulling the pump control. Then it further connects. Function Of Telemotor In Steering Gear.