Smacna Hvac System Design . Learn how to design hvac air distribution systems with this past edition of smacna's manual, featuring both u.s. The fifth edition of hvac systems duct design manual presents the methods and procedures for designers to properly design an. Find popular smacna apps, including the downspout and gutter sizing app, hvac dcs, round industrial duct construction, rectangular. Offering updated procedures for effective and efficient hvac air distribution. Find technical publications on duct construction and. Comprehensive guide on designing hvac systems ducts, covering construction and installation techniques for efficient air distribution. The fifth edition of hvac systems duct design manual presents the methods and procedures for designers to properly design an hvac air. Discover the latest in hvac duct design with smacna's 5th edition of its manual.
from www.contractorresource.com
Learn how to design hvac air distribution systems with this past edition of smacna's manual, featuring both u.s. Comprehensive guide on designing hvac systems ducts, covering construction and installation techniques for efficient air distribution. Discover the latest in hvac duct design with smacna's 5th edition of its manual. Find technical publications on duct construction and. Find popular smacna apps, including the downspout and gutter sizing app, hvac dcs, round industrial duct construction, rectangular. The fifth edition of hvac systems duct design manual presents the methods and procedures for designers to properly design an hvac air. Offering updated procedures for effective and efficient hvac air distribution. The fifth edition of hvac systems duct design manual presents the methods and procedures for designers to properly design an.
HVAC Systems Design Handbook 9780071622974 Contractor Resource
Smacna Hvac System Design The fifth edition of hvac systems duct design manual presents the methods and procedures for designers to properly design an hvac air. Discover the latest in hvac duct design with smacna's 5th edition of its manual. The fifth edition of hvac systems duct design manual presents the methods and procedures for designers to properly design an hvac air. Find technical publications on duct construction and. The fifth edition of hvac systems duct design manual presents the methods and procedures for designers to properly design an. Comprehensive guide on designing hvac systems ducts, covering construction and installation techniques for efficient air distribution. Offering updated procedures for effective and efficient hvac air distribution. Learn how to design hvac air distribution systems with this past edition of smacna's manual, featuring both u.s. Find popular smacna apps, including the downspout and gutter sizing app, hvac dcs, round industrial duct construction, rectangular.
From www.buildersbook.com
SMACNA HVAC SystemsDuct Design, 4th Edition Builder's Book, Inc.Bookstore Smacna Hvac System Design Comprehensive guide on designing hvac systems ducts, covering construction and installation techniques for efficient air distribution. The fifth edition of hvac systems duct design manual presents the methods and procedures for designers to properly design an hvac air. Learn how to design hvac air distribution systems with this past edition of smacna's manual, featuring both u.s. Find technical publications on. Smacna Hvac System Design.
From mungfali.com
SMACNA Duct Pressure Class Table Smacna Hvac System Design The fifth edition of hvac systems duct design manual presents the methods and procedures for designers to properly design an. Learn how to design hvac air distribution systems with this past edition of smacna's manual, featuring both u.s. Comprehensive guide on designing hvac systems ducts, covering construction and installation techniques for efficient air distribution. Find popular smacna apps, including the. Smacna Hvac System Design.
From www.ebay.com
Hvac Systems Duct Design third printing smacna like new eBay Smacna Hvac System Design Learn how to design hvac air distribution systems with this past edition of smacna's manual, featuring both u.s. Discover the latest in hvac duct design with smacna's 5th edition of its manual. Offering updated procedures for effective and efficient hvac air distribution. The fifth edition of hvac systems duct design manual presents the methods and procedures for designers to properly. Smacna Hvac System Design.
From pt.scribd.com
SMACNA Duct Construction Smacna Hvac System Design The fifth edition of hvac systems duct design manual presents the methods and procedures for designers to properly design an hvac air. Discover the latest in hvac duct design with smacna's 5th edition of its manual. Find popular smacna apps, including the downspout and gutter sizing app, hvac dcs, round industrial duct construction, rectangular. Find technical publications on duct construction. Smacna Hvac System Design.
From www.goodreads.com
HVAC SystemsDuct Design by SMACNA Smacna Hvac System Design The fifth edition of hvac systems duct design manual presents the methods and procedures for designers to properly design an hvac air. The fifth edition of hvac systems duct design manual presents the methods and procedures for designers to properly design an. Comprehensive guide on designing hvac systems ducts, covering construction and installation techniques for efficient air distribution. Find technical. Smacna Hvac System Design.
From www.scribd.com
SMACNA HVACSystemsDuctDesign1990 260 PDF Smacna Hvac System Design Find popular smacna apps, including the downspout and gutter sizing app, hvac dcs, round industrial duct construction, rectangular. The fifth edition of hvac systems duct design manual presents the methods and procedures for designers to properly design an. The fifth edition of hvac systems duct design manual presents the methods and procedures for designers to properly design an hvac air.. Smacna Hvac System Design.
From mungfali.com
SMACNA HVAC Duct Construction Standards Smacna Hvac System Design Find technical publications on duct construction and. The fifth edition of hvac systems duct design manual presents the methods and procedures for designers to properly design an. Comprehensive guide on designing hvac systems ducts, covering construction and installation techniques for efficient air distribution. Discover the latest in hvac duct design with smacna's 5th edition of its manual. Learn how to. Smacna Hvac System Design.
From www.youtube.com
SMACNA UnReinforced Duct Sheet Thickness Tables (course link in Smacna Hvac System Design Discover the latest in hvac duct design with smacna's 5th edition of its manual. Offering updated procedures for effective and efficient hvac air distribution. The fifth edition of hvac systems duct design manual presents the methods and procedures for designers to properly design an hvac air. Find popular smacna apps, including the downspout and gutter sizing app, hvac dcs, round. Smacna Hvac System Design.
From www.popscreen.com
HVAC Systems Duct Design Fourth 4th Edition SMACNA Books Smacna Hvac System Design Find technical publications on duct construction and. Comprehensive guide on designing hvac systems ducts, covering construction and installation techniques for efficient air distribution. Learn how to design hvac air distribution systems with this past edition of smacna's manual, featuring both u.s. Find popular smacna apps, including the downspout and gutter sizing app, hvac dcs, round industrial duct construction, rectangular. The. Smacna Hvac System Design.
From www.hvacinformed.com
Breaking Down SMACNA's Updated HVAC Duct Design Manual What's New Smacna Hvac System Design Discover the latest in hvac duct design with smacna's 5th edition of its manual. Find technical publications on duct construction and. Learn how to design hvac air distribution systems with this past edition of smacna's manual, featuring both u.s. The fifth edition of hvac systems duct design manual presents the methods and procedures for designers to properly design an hvac. Smacna Hvac System Design.
From www.phcppros.com
SMACNA Issues Fifth Edition of HVAC Systems Duct Design Manual phcppros Smacna Hvac System Design The fifth edition of hvac systems duct design manual presents the methods and procedures for designers to properly design an hvac air. Find popular smacna apps, including the downspout and gutter sizing app, hvac dcs, round industrial duct construction, rectangular. Offering updated procedures for effective and efficient hvac air distribution. The fifth edition of hvac systems duct design manual presents. Smacna Hvac System Design.
From hvacsystemsninbun.blogspot.com
Hvac Systems Smacna Hvac Systems Duct Design Smacna Hvac System Design Comprehensive guide on designing hvac systems ducts, covering construction and installation techniques for efficient air distribution. Find technical publications on duct construction and. Find popular smacna apps, including the downspout and gutter sizing app, hvac dcs, round industrial duct construction, rectangular. The fifth edition of hvac systems duct design manual presents the methods and procedures for designers to properly design. Smacna Hvac System Design.
From pdfslide.net
(PDF) EFFICIENT DUCT SEMCOhvac Efficient...EFFICIENT DUCT SYSTEM Smacna Hvac System Design Find technical publications on duct construction and. Comprehensive guide on designing hvac systems ducts, covering construction and installation techniques for efficient air distribution. The fifth edition of hvac systems duct design manual presents the methods and procedures for designers to properly design an hvac air. Discover the latest in hvac duct design with smacna's 5th edition of its manual. Learn. Smacna Hvac System Design.
From mungfali.com
SMACNA HVAC Duct Construction Standards Smacna Hvac System Design The fifth edition of hvac systems duct design manual presents the methods and procedures for designers to properly design an hvac air. Find popular smacna apps, including the downspout and gutter sizing app, hvac dcs, round industrial duct construction, rectangular. Offering updated procedures for effective and efficient hvac air distribution. Learn how to design hvac air distribution systems with this. Smacna Hvac System Design.
From law.resource.org
HVAC Duct Construction Standards Smacna Hvac System Design Discover the latest in hvac duct design with smacna's 5th edition of its manual. Learn how to design hvac air distribution systems with this past edition of smacna's manual, featuring both u.s. The fifth edition of hvac systems duct design manual presents the methods and procedures for designers to properly design an hvac air. The fifth edition of hvac systems. Smacna Hvac System Design.
From www.contractorresource.com
HVAC Systems Design Handbook 9780071622974 Contractor Resource Smacna Hvac System Design Discover the latest in hvac duct design with smacna's 5th edition of its manual. Find technical publications on duct construction and. Find popular smacna apps, including the downspout and gutter sizing app, hvac dcs, round industrial duct construction, rectangular. Learn how to design hvac air distribution systems with this past edition of smacna's manual, featuring both u.s. The fifth edition. Smacna Hvac System Design.
From mavink.com
Smacna Duct Construction Tables Smacna Hvac System Design Find technical publications on duct construction and. Offering updated procedures for effective and efficient hvac air distribution. The fifth edition of hvac systems duct design manual presents the methods and procedures for designers to properly design an. Learn how to design hvac air distribution systems with this past edition of smacna's manual, featuring both u.s. Discover the latest in hvac. Smacna Hvac System Design.
From www.contractorresource.com
HVAC Duct Calculator SMACNA 1052 Smacna Hvac System Design Discover the latest in hvac duct design with smacna's 5th edition of its manual. The fifth edition of hvac systems duct design manual presents the methods and procedures for designers to properly design an. Find technical publications on duct construction and. The fifth edition of hvac systems duct design manual presents the methods and procedures for designers to properly design. Smacna Hvac System Design.
From www.scribd.com
smacna Duct (Flow) Building Engineering Smacna Hvac System Design Discover the latest in hvac duct design with smacna's 5th edition of its manual. The fifth edition of hvac systems duct design manual presents the methods and procedures for designers to properly design an. Learn how to design hvac air distribution systems with this past edition of smacna's manual, featuring both u.s. Find technical publications on duct construction and. Offering. Smacna Hvac System Design.
From www.facebook.com
Polyclim Cvc SMACNA Hvac system duct design Symbols... Smacna Hvac System Design Learn how to design hvac air distribution systems with this past edition of smacna's manual, featuring both u.s. The fifth edition of hvac systems duct design manual presents the methods and procedures for designers to properly design an. Find popular smacna apps, including the downspout and gutter sizing app, hvac dcs, round industrial duct construction, rectangular. Discover the latest in. Smacna Hvac System Design.
From www.pinterest.fr
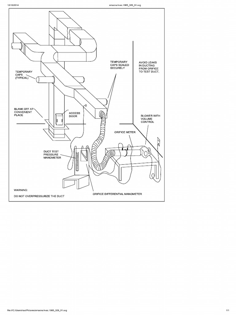
Method of duct leak testing from SMACNA Smacna Hvac System Design The fifth edition of hvac systems duct design manual presents the methods and procedures for designers to properly design an. Offering updated procedures for effective and efficient hvac air distribution. Comprehensive guide on designing hvac systems ducts, covering construction and installation techniques for efficient air distribution. Learn how to design hvac air distribution systems with this past edition of smacna's. Smacna Hvac System Design.
From www.tokopedia.com
Jual Buku Standard SMACNA HVAC Systems Duct Design Jakarta Utara Smacna Hvac System Design Learn how to design hvac air distribution systems with this past edition of smacna's manual, featuring both u.s. Comprehensive guide on designing hvac systems ducts, covering construction and installation techniques for efficient air distribution. The fifth edition of hvac systems duct design manual presents the methods and procedures for designers to properly design an. Discover the latest in hvac duct. Smacna Hvac System Design.
From es.scribd.com
smacna.hvac. Smacna Hvac System Design The fifth edition of hvac systems duct design manual presents the methods and procedures for designers to properly design an. Find popular smacna apps, including the downspout and gutter sizing app, hvac dcs, round industrial duct construction, rectangular. Offering updated procedures for effective and efficient hvac air distribution. Learn how to design hvac air distribution systems with this past edition. Smacna Hvac System Design.
From pdfslide.net
(PDF) ANSI/SMACNA 0062006 HVAC Duct Construction Standards · sizes Smacna Hvac System Design The fifth edition of hvac systems duct design manual presents the methods and procedures for designers to properly design an hvac air. Comprehensive guide on designing hvac systems ducts, covering construction and installation techniques for efficient air distribution. Offering updated procedures for effective and efficient hvac air distribution. Discover the latest in hvac duct design with smacna's 5th edition of. Smacna Hvac System Design.
From www.youtube.com
How to measure HVAC Duct Weight ? SMACNA Standards YouTube Smacna Hvac System Design The fifth edition of hvac systems duct design manual presents the methods and procedures for designers to properly design an. Comprehensive guide on designing hvac systems ducts, covering construction and installation techniques for efficient air distribution. Discover the latest in hvac duct design with smacna's 5th edition of its manual. Find popular smacna apps, including the downspout and gutter sizing. Smacna Hvac System Design.
From www.contractorresource.com
HVAC Systems Applications (SMACNA 1195) 9781617210389 Contractor Smacna Hvac System Design Offering updated procedures for effective and efficient hvac air distribution. Comprehensive guide on designing hvac systems ducts, covering construction and installation techniques for efficient air distribution. Discover the latest in hvac duct design with smacna's 5th edition of its manual. Find technical publications on duct construction and. The fifth edition of hvac systems duct design manual presents the methods and. Smacna Hvac System Design.
From dokumen.tips
(PDF) HVAC Systems Design & Drafting per ASHRAE & SMACNA DOKUMEN.TIPS Smacna Hvac System Design Discover the latest in hvac duct design with smacna's 5th edition of its manual. Learn how to design hvac air distribution systems with this past edition of smacna's manual, featuring both u.s. Find popular smacna apps, including the downspout and gutter sizing app, hvac dcs, round industrial duct construction, rectangular. The fifth edition of hvac systems duct design manual presents. Smacna Hvac System Design.
From mavink.com
Smacna Rectangular Duct Gauge Chart Smacna Hvac System Design Learn how to design hvac air distribution systems with this past edition of smacna's manual, featuring both u.s. Comprehensive guide on designing hvac systems ducts, covering construction and installation techniques for efficient air distribution. Discover the latest in hvac duct design with smacna's 5th edition of its manual. The fifth edition of hvac systems duct design manual presents the methods. Smacna Hvac System Design.
From mavink.com
Smacna Rectangular Duct Gauge Chart Smacna Hvac System Design The fifth edition of hvac systems duct design manual presents the methods and procedures for designers to properly design an hvac air. The fifth edition of hvac systems duct design manual presents the methods and procedures for designers to properly design an. Learn how to design hvac air distribution systems with this past edition of smacna's manual, featuring both u.s.. Smacna Hvac System Design.
From studylib.net
SMACNA HVAC System Duct Design Smacna Hvac System Design Learn how to design hvac air distribution systems with this past edition of smacna's manual, featuring both u.s. Find popular smacna apps, including the downspout and gutter sizing app, hvac dcs, round industrial duct construction, rectangular. Offering updated procedures for effective and efficient hvac air distribution. The fifth edition of hvac systems duct design manual presents the methods and procedures. Smacna Hvac System Design.
From law.resource.org
HVAC Duct Construction Standards Smacna Hvac System Design Find popular smacna apps, including the downspout and gutter sizing app, hvac dcs, round industrial duct construction, rectangular. Learn how to design hvac air distribution systems with this past edition of smacna's manual, featuring both u.s. Find technical publications on duct construction and. Offering updated procedures for effective and efficient hvac air distribution. The fifth edition of hvac systems duct. Smacna Hvac System Design.
From www.youtube.com
SMACNA Reinforced Duct Sheet Metal Thickness (Course Link in Smacna Hvac System Design Find popular smacna apps, including the downspout and gutter sizing app, hvac dcs, round industrial duct construction, rectangular. Comprehensive guide on designing hvac systems ducts, covering construction and installation techniques for efficient air distribution. Learn how to design hvac air distribution systems with this past edition of smacna's manual, featuring both u.s. The fifth edition of hvac systems duct design. Smacna Hvac System Design.
From newservergambar.blogspot.com
47+ Smacna Hvac Duct Design Manual Pdf New Server Smacna Hvac System Design Find technical publications on duct construction and. Find popular smacna apps, including the downspout and gutter sizing app, hvac dcs, round industrial duct construction, rectangular. Offering updated procedures for effective and efficient hvac air distribution. Learn how to design hvac air distribution systems with this past edition of smacna's manual, featuring both u.s. The fifth edition of hvac systems duct. Smacna Hvac System Design.
From www.gigapaper.ir
دانلود استاندارد SMACNA HVAC SYSTEMS DUCT DESIGN 4TH گیگاپیپر Smacna Hvac System Design Learn how to design hvac air distribution systems with this past edition of smacna's manual, featuring both u.s. Find popular smacna apps, including the downspout and gutter sizing app, hvac dcs, round industrial duct construction, rectangular. Comprehensive guide on designing hvac systems ducts, covering construction and installation techniques for efficient air distribution. Discover the latest in hvac duct design with. Smacna Hvac System Design.
From mungfali.com
SMACNA HVAC Duct Construction Standards Smacna Hvac System Design Learn how to design hvac air distribution systems with this past edition of smacna's manual, featuring both u.s. Find technical publications on duct construction and. The fifth edition of hvac systems duct design manual presents the methods and procedures for designers to properly design an. Discover the latest in hvac duct design with smacna's 5th edition of its manual. Find. Smacna Hvac System Design.