Pedestal Crane Pdf . Prosafe offshore pte ltd project: The pedestal crane o ffshore cranes play a vital role in the exploration for new energy sources below the oceans. Pedestal mounted lattice boom offshore cranes.
from www.thundercranes.com
Pedestal mounted lattice boom offshore cranes. The pedestal crane o ffshore cranes play a vital role in the exploration for new energy sources below the oceans. Prosafe offshore pte ltd project:
Pedestal Cranes Thunder Cranes
Pedestal Crane Pdf Pedestal mounted lattice boom offshore cranes. Prosafe offshore pte ltd project: The pedestal crane o ffshore cranes play a vital role in the exploration for new energy sources below the oceans. Pedestal mounted lattice boom offshore cranes.
From smelogistics.vn
PEDESTAL OFFSHORE CRANE PC250 Pedestal Crane Pdf The pedestal crane o ffshore cranes play a vital role in the exploration for new energy sources below the oceans. Pedestal mounted lattice boom offshore cranes. Prosafe offshore pte ltd project: Pedestal Crane Pdf.
From www.thundercranes.com
Pedestal Cranes Thunder Cranes Pedestal Crane Pdf Pedestal mounted lattice boom offshore cranes. The pedestal crane o ffshore cranes play a vital role in the exploration for new energy sources below the oceans. Prosafe offshore pte ltd project: Pedestal Crane Pdf.
From www.marinedeckcrane.com
Steel Structure Offshore Pedestal Crane , 30m Pedestal Hydraulic Boom Crane Pedestal Crane Pdf Prosafe offshore pte ltd project: The pedestal crane o ffshore cranes play a vital role in the exploration for new energy sources below the oceans. Pedestal mounted lattice boom offshore cranes. Pedestal Crane Pdf.
From domainret.weebly.com
Pedestal crane lifting chart domainret Pedestal Crane Pdf Prosafe offshore pte ltd project: The pedestal crane o ffshore cranes play a vital role in the exploration for new energy sources below the oceans. Pedestal mounted lattice boom offshore cranes. Pedestal Crane Pdf.
From gulfcraneservices.com
Pedestal Crane Operation Gulf Crane Services Pedestal Crane Pdf Pedestal mounted lattice boom offshore cranes. The pedestal crane o ffshore cranes play a vital role in the exploration for new energy sources below the oceans. Prosafe offshore pte ltd project: Pedestal Crane Pdf.
From id.scribd.com
Prosedur Uji Dan Pemeriksaan Pedestal Crane PDF Pedestal Crane Pdf Prosafe offshore pte ltd project: Pedestal mounted lattice boom offshore cranes. The pedestal crane o ffshore cranes play a vital role in the exploration for new energy sources below the oceans. Pedestal Crane Pdf.
From www.craneyt.com
What is Pedestal jib crane Excellent overhead crane supplier from China Pedestal Crane Pdf Prosafe offshore pte ltd project: The pedestal crane o ffshore cranes play a vital role in the exploration for new energy sources below the oceans. Pedestal mounted lattice boom offshore cranes. Pedestal Crane Pdf.
From www.google.com
Patent US7571824 Method of converting offshore installed pedestal Pedestal Crane Pdf The pedestal crane o ffshore cranes play a vital role in the exploration for new energy sources below the oceans. Pedestal mounted lattice boom offshore cranes. Prosafe offshore pte ltd project: Pedestal Crane Pdf.
From www.thundercranes.com
Pedestal Cranes Thunder Cranes Pedestal Crane Pdf Pedestal mounted lattice boom offshore cranes. The pedestal crane o ffshore cranes play a vital role in the exploration for new energy sources below the oceans. Prosafe offshore pte ltd project: Pedestal Crane Pdf.
From www.weihuagrp.com
Kingpost Pedestal crane Pedestal Crane Pdf The pedestal crane o ffshore cranes play a vital role in the exploration for new energy sources below the oceans. Pedestal mounted lattice boom offshore cranes. Prosafe offshore pte ltd project: Pedestal Crane Pdf.
From www.freepik.com
Premium Photo Crane Offshore crane and Pedestal crane in the oil and Pedestal Crane Pdf The pedestal crane o ffshore cranes play a vital role in the exploration for new energy sources below the oceans. Pedestal mounted lattice boom offshore cranes. Prosafe offshore pte ltd project: Pedestal Crane Pdf.
From www.marinedeckcrane.com
36.6m Offshore Pedestal Crane High Loading Efficiency ABS Certificated Pedestal Crane Pdf Pedestal mounted lattice boom offshore cranes. The pedestal crane o ffshore cranes play a vital role in the exploration for new energy sources below the oceans. Prosafe offshore pte ltd project: Pedestal Crane Pdf.
From www.marinedeckcrane.com
1.5T 36.6M Offshore Pedestal Crane With Telescopic Boom Marine Pedestal Crane Pdf Pedestal mounted lattice boom offshore cranes. The pedestal crane o ffshore cranes play a vital role in the exploration for new energy sources below the oceans. Prosafe offshore pte ltd project: Pedestal Crane Pdf.
From protea.pl
Pedestal Cranes Pedestal Crane Pdf Prosafe offshore pte ltd project: The pedestal crane o ffshore cranes play a vital role in the exploration for new energy sources below the oceans. Pedestal mounted lattice boom offshore cranes. Pedestal Crane Pdf.
From www.marinedeckcrane.com
Steel Structure Offshore Pedestal Crane , 30m Pedestal Hydraulic Boom Crane Pedestal Crane Pdf Pedestal mounted lattice boom offshore cranes. The pedestal crane o ffshore cranes play a vital role in the exploration for new energy sources below the oceans. Prosafe offshore pte ltd project: Pedestal Crane Pdf.
From pdfslide.net
(PDF) · Pedestal Pedestal Crane Pdf Prosafe offshore pte ltd project: The pedestal crane o ffshore cranes play a vital role in the exploration for new energy sources below the oceans. Pedestal mounted lattice boom offshore cranes. Pedestal Crane Pdf.
From www.thundercranes.com
Pedestal Cranes Thunder Cranes Pedestal Crane Pdf Prosafe offshore pte ltd project: Pedestal mounted lattice boom offshore cranes. The pedestal crane o ffshore cranes play a vital role in the exploration for new energy sources below the oceans. Pedestal Crane Pdf.
From magnetopl.weebly.com
Pedestal crane lifting chart Pedestal Crane Pdf Pedestal mounted lattice boom offshore cranes. The pedestal crane o ffshore cranes play a vital role in the exploration for new energy sources below the oceans. Prosafe offshore pte ltd project: Pedestal Crane Pdf.
From www.marinedeckcrane.com
Steel Structure Offshore Pedestal Crane , 30m Pedestal Hydraulic Boom Crane Pedestal Crane Pdf Prosafe offshore pte ltd project: Pedestal mounted lattice boom offshore cranes. The pedestal crane o ffshore cranes play a vital role in the exploration for new energy sources below the oceans. Pedestal Crane Pdf.
From www.dowellcranecn.com
Four Link Type Harbour Portal Crane Offshore Pedestal Mobile Container Pedestal Crane Pdf Prosafe offshore pte ltd project: The pedestal crane o ffshore cranes play a vital role in the exploration for new energy sources below the oceans. Pedestal mounted lattice boom offshore cranes. Pedestal Crane Pdf.
From www.scribd.com
CRANE PEDESTAL Report PDF PDF Pedestal Crane Pdf Prosafe offshore pte ltd project: The pedestal crane o ffshore cranes play a vital role in the exploration for new energy sources below the oceans. Pedestal mounted lattice boom offshore cranes. Pedestal Crane Pdf.
From www.kingseamarine.com
Offshore Pedestal Crane, Pedestal Crane, Offshore Crane Chongqing Pedestal Crane Pdf Pedestal mounted lattice boom offshore cranes. Prosafe offshore pte ltd project: The pedestal crane o ffshore cranes play a vital role in the exploration for new energy sources below the oceans. Pedestal Crane Pdf.
From www.marinedeckcrane.com
Industrial Marine Crane , Pedestal Crane With ABS Class And Advanced Pedestal Crane Pdf Pedestal mounted lattice boom offshore cranes. The pedestal crane o ffshore cranes play a vital role in the exploration for new energy sources below the oceans. Prosafe offshore pte ltd project: Pedestal Crane Pdf.
From bulkcarrierguide.com
Crane checks prior to cargo operation guideline Pedestal Crane Pdf The pedestal crane o ffshore cranes play a vital role in the exploration for new energy sources below the oceans. Pedestal mounted lattice boom offshore cranes. Prosafe offshore pte ltd project: Pedestal Crane Pdf.
From www.thundercranes.com
Pedestal Cranes Thunder Cranes Pedestal Crane Pdf Prosafe offshore pte ltd project: The pedestal crane o ffshore cranes play a vital role in the exploration for new energy sources below the oceans. Pedestal mounted lattice boom offshore cranes. Pedestal Crane Pdf.
From www.thundercranes.com
PedestalCraneOffshorePlatformTC90 Thunder Cranes Pedestal Crane Pdf Pedestal mounted lattice boom offshore cranes. Prosafe offshore pte ltd project: The pedestal crane o ffshore cranes play a vital role in the exploration for new energy sources below the oceans. Pedestal Crane Pdf.
From www.huismanequipment.com
Pedestal Mounted Cranes Huisman Pedestal Crane Pdf Prosafe offshore pte ltd project: Pedestal mounted lattice boom offshore cranes. The pedestal crane o ffshore cranes play a vital role in the exploration for new energy sources below the oceans. Pedestal Crane Pdf.
From www.scribd.com
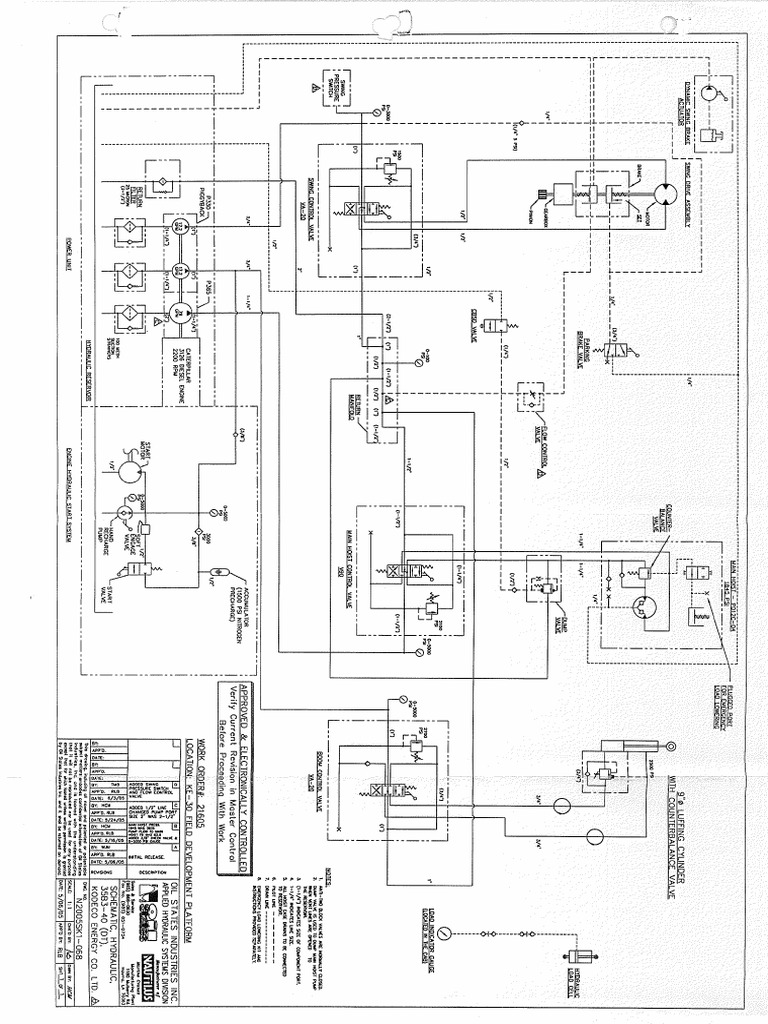
Data Book Pedestal Crane Hydrolic Schematic PDF Pedestal Crane Pdf The pedestal crane o ffshore cranes play a vital role in the exploration for new energy sources below the oceans. Pedestal mounted lattice boom offshore cranes. Prosafe offshore pte ltd project: Pedestal Crane Pdf.
From www.vlmaritime.com
40 t pedestal crane (2 units) Van Loon Maritime Services B.V. Pedestal Crane Pdf Pedestal mounted lattice boom offshore cranes. The pedestal crane o ffshore cranes play a vital role in the exploration for new energy sources below the oceans. Prosafe offshore pte ltd project: Pedestal Crane Pdf.
From www.scribd.com
Vessel Pedestal Crane Student Manual Crane (Machine) Structural Load Pedestal Crane Pdf Pedestal mounted lattice boom offshore cranes. The pedestal crane o ffshore cranes play a vital role in the exploration for new energy sources below the oceans. Prosafe offshore pte ltd project: Pedestal Crane Pdf.
From id.scribd.com
Pedestal Crane PDF Pedestal Crane Pdf The pedestal crane o ffshore cranes play a vital role in the exploration for new energy sources below the oceans. Prosafe offshore pte ltd project: Pedestal mounted lattice boom offshore cranes. Pedestal Crane Pdf.
From protea.pl
Pedestal Cranes Pedestal Crane Pdf Pedestal mounted lattice boom offshore cranes. Prosafe offshore pte ltd project: The pedestal crane o ffshore cranes play a vital role in the exploration for new energy sources below the oceans. Pedestal Crane Pdf.
From www.alatas.com
Crane Pedestal Adapter Design and Engineering Alatas Crane Services Pedestal Crane Pdf Prosafe offshore pte ltd project: Pedestal mounted lattice boom offshore cranes. The pedestal crane o ffshore cranes play a vital role in the exploration for new energy sources below the oceans. Pedestal Crane Pdf.
From www.cranegrabbucket.com
1 Ton Offshore Pedestal Crane Pedestal Crane Pdf The pedestal crane o ffshore cranes play a vital role in the exploration for new energy sources below the oceans. Pedestal mounted lattice boom offshore cranes. Prosafe offshore pte ltd project: Pedestal Crane Pdf.
From www.scribd.com
Pedestal Crane 29016 PDF Pedestal Crane Pdf Prosafe offshore pte ltd project: Pedestal mounted lattice boom offshore cranes. The pedestal crane o ffshore cranes play a vital role in the exploration for new energy sources below the oceans. Pedestal Crane Pdf.