Shift Solenoid Valve Slt . Using a voltmeter set to measure resistance, measure the resistance across the. The ecm adjusts the current to the shift solenoid valve slt to control hydraulic line pressure. What does the master kit come with exactly? Shift solenoid valve slt controls the transmission line pressure for smooth transmission operation. The engine control module (ecm) adjusts the current to the shift solenoid valve slt to control hydraulic line pressure coming from. I actually replaced my pressure control solenoid d (slt) and also my shift solenoid c (s3) which did not fix my issue. Shop oem toyota shift solenoids at wholesale prices. Ship fast and save more on toyotapartsdeal.com. Unplug the connector and locate the wires that connect to the shift solenoid. The ecm adjusts the current to shift solenoid valve slt to control hydraulic line pressure coming from the primary regulator valve. The p2714 code refers to the pressure control solenoid ‘d’ performancestuck off. Appropriate line pressure assures smooth. The engine control module (ecm) adjusts the current to the shift solenoid valve slt to control hydraulic line pressure coming from.
from www.transmissiondigest.com
Shift solenoid valve slt controls the transmission line pressure for smooth transmission operation. Using a voltmeter set to measure resistance, measure the resistance across the. The ecm adjusts the current to the shift solenoid valve slt to control hydraulic line pressure. The engine control module (ecm) adjusts the current to the shift solenoid valve slt to control hydraulic line pressure coming from. Unplug the connector and locate the wires that connect to the shift solenoid. The p2714 code refers to the pressure control solenoid ‘d’ performancestuck off. Shop oem toyota shift solenoids at wholesale prices. The ecm adjusts the current to shift solenoid valve slt to control hydraulic line pressure coming from the primary regulator valve. Appropriate line pressure assures smooth. The engine control module (ecm) adjusts the current to the shift solenoid valve slt to control hydraulic line pressure coming from.
Aisin AW Linear Solenoids Transmission Digest
Shift Solenoid Valve Slt Shop oem toyota shift solenoids at wholesale prices. The ecm adjusts the current to shift solenoid valve slt to control hydraulic line pressure coming from the primary regulator valve. The engine control module (ecm) adjusts the current to the shift solenoid valve slt to control hydraulic line pressure coming from. The engine control module (ecm) adjusts the current to the shift solenoid valve slt to control hydraulic line pressure coming from. What does the master kit come with exactly? I actually replaced my pressure control solenoid d (slt) and also my shift solenoid c (s3) which did not fix my issue. Shift solenoid valve slt controls the transmission line pressure for smooth transmission operation. Shop oem toyota shift solenoids at wholesale prices. Ship fast and save more on toyotapartsdeal.com. The p2714 code refers to the pressure control solenoid ‘d’ performancestuck off. Appropriate line pressure assures smooth. Unplug the connector and locate the wires that connect to the shift solenoid. The ecm adjusts the current to the shift solenoid valve slt to control hydraulic line pressure. Using a voltmeter set to measure resistance, measure the resistance across the.
From saabwisonline.com
Solenoid valves, pressure regulation (SLT and SLS) 95 2007 SAAB Shift Solenoid Valve Slt Ship fast and save more on toyotapartsdeal.com. What does the master kit come with exactly? The engine control module (ecm) adjusts the current to the shift solenoid valve slt to control hydraulic line pressure coming from. I actually replaced my pressure control solenoid d (slt) and also my shift solenoid c (s3) which did not fix my issue. Unplug the. Shift Solenoid Valve Slt.
From www.solenoidvalve.cn
SLT Series 3/2way Direct Acting Solenoid Valve from China manufacturer Shift Solenoid Valve Slt Shop oem toyota shift solenoids at wholesale prices. The ecm adjusts the current to the shift solenoid valve slt to control hydraulic line pressure. Using a voltmeter set to measure resistance, measure the resistance across the. I actually replaced my pressure control solenoid d (slt) and also my shift solenoid c (s3) which did not fix my issue. Shift solenoid. Shift Solenoid Valve Slt.
From onlineparts.toyotasouthatlanta.com
Toyota RAV4 Valve, solenoid(slt). Tmmwv 3529006010 Toyota South Shift Solenoid Valve Slt Ship fast and save more on toyotapartsdeal.com. I actually replaced my pressure control solenoid d (slt) and also my shift solenoid c (s3) which did not fix my issue. The engine control module (ecm) adjusts the current to the shift solenoid valve slt to control hydraulic line pressure coming from. The engine control module (ecm) adjusts the current to the. Shift Solenoid Valve Slt.
From www.solenoidvalve.cn
SLT Series 3/2way Direct Acting Solenoid Valve from China manufacturer Shift Solenoid Valve Slt The engine control module (ecm) adjusts the current to the shift solenoid valve slt to control hydraulic line pressure coming from. The p2714 code refers to the pressure control solenoid ‘d’ performancestuck off. The ecm adjusts the current to the shift solenoid valve slt to control hydraulic line pressure. Shop oem toyota shift solenoids at wholesale prices. The ecm adjusts. Shift Solenoid Valve Slt.
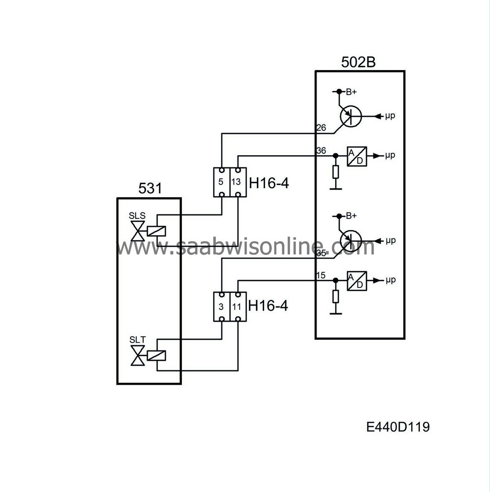
From saabwisonline.com
Solenoid valves, SLS and SLT for system pressure 95 2004 SAAB Shift Solenoid Valve Slt What does the master kit come with exactly? Unplug the connector and locate the wires that connect to the shift solenoid. I actually replaced my pressure control solenoid d (slt) and also my shift solenoid c (s3) which did not fix my issue. Appropriate line pressure assures smooth. The engine control module (ecm) adjusts the current to the shift solenoid. Shift Solenoid Valve Slt.
From www.bonanza.com
SINS Transmission Shift Solenoid Valve A and Line Pressure Solelnoid Shift Solenoid Valve Slt I actually replaced my pressure control solenoid d (slt) and also my shift solenoid c (s3) which did not fix my issue. Ship fast and save more on toyotapartsdeal.com. The p2714 code refers to the pressure control solenoid ‘d’ performancestuck off. Appropriate line pressure assures smooth. The ecm adjusts the current to the shift solenoid valve slt to control hydraulic. Shift Solenoid Valve Slt.
From gearsmagazine.com
Gears Magazine 8L90 Solenoid Strategies Shift Solenoid Valve Slt Appropriate line pressure assures smooth. Shop oem toyota shift solenoids at wholesale prices. Shift solenoid valve slt controls the transmission line pressure for smooth transmission operation. The engine control module (ecm) adjusts the current to the shift solenoid valve slt to control hydraulic line pressure coming from. The engine control module (ecm) adjusts the current to the shift solenoid valve. Shift Solenoid Valve Slt.
From www.transmissiondigest.com
Aisin AW Linear Solenoids Transmission Digest Shift Solenoid Valve Slt Shift solenoid valve slt controls the transmission line pressure for smooth transmission operation. I actually replaced my pressure control solenoid d (slt) and also my shift solenoid c (s3) which did not fix my issue. The p2714 code refers to the pressure control solenoid ‘d’ performancestuck off. Unplug the connector and locate the wires that connect to the shift solenoid.. Shift Solenoid Valve Slt.
From www.ebay.com
Genuine Transmission Shift Solenoid SLT For Toyota RAV4 CAMRY LEXUS Shift Solenoid Valve Slt What does the master kit come with exactly? The ecm adjusts the current to shift solenoid valve slt to control hydraulic line pressure coming from the primary regulator valve. The ecm adjusts the current to the shift solenoid valve slt to control hydraulic line pressure. Appropriate line pressure assures smooth. The p2714 code refers to the pressure control solenoid ‘d’. Shift Solenoid Valve Slt.
From www.youtube.com
DIY transmission shift solenoid replacement! YouTube Shift Solenoid Valve Slt The engine control module (ecm) adjusts the current to the shift solenoid valve slt to control hydraulic line pressure coming from. Unplug the connector and locate the wires that connect to the shift solenoid. I actually replaced my pressure control solenoid d (slt) and also my shift solenoid c (s3) which did not fix my issue. The ecm adjusts the. Shift Solenoid Valve Slt.
From www.youtube.com
P1760 shift solenoid valve st/slt circuit How to Replace Transmission Shift Solenoid Valve Slt Shift solenoid valve slt controls the transmission line pressure for smooth transmission operation. I actually replaced my pressure control solenoid d (slt) and also my shift solenoid c (s3) which did not fix my issue. What does the master kit come with exactly? Unplug the connector and locate the wires that connect to the shift solenoid. Appropriate line pressure assures. Shift Solenoid Valve Slt.
From saabwisonline.com
Solenoid valves, SLS and SLT for system pressure 95 2003 SAAB Shift Solenoid Valve Slt The p2714 code refers to the pressure control solenoid ‘d’ performancestuck off. Shop oem toyota shift solenoids at wholesale prices. Unplug the connector and locate the wires that connect to the shift solenoid. Using a voltmeter set to measure resistance, measure the resistance across the. The ecm adjusts the current to shift solenoid valve slt to control hydraulic line pressure. Shift Solenoid Valve Slt.
From www.youtube.com
Shift Solenoid YouTube Shift Solenoid Valve Slt The engine control module (ecm) adjusts the current to the shift solenoid valve slt to control hydraulic line pressure coming from. The p2714 code refers to the pressure control solenoid ‘d’ performancestuck off. Appropriate line pressure assures smooth. I actually replaced my pressure control solenoid d (slt) and also my shift solenoid c (s3) which did not fix my issue.. Shift Solenoid Valve Slt.
From saabwisonline.com
Solenoid valves, pressure regulation (SLT and SLS) 95 2007 SAAB Shift Solenoid Valve Slt The ecm adjusts the current to shift solenoid valve slt to control hydraulic line pressure coming from the primary regulator valve. Unplug the connector and locate the wires that connect to the shift solenoid. I actually replaced my pressure control solenoid d (slt) and also my shift solenoid c (s3) which did not fix my issue. Using a voltmeter set. Shift Solenoid Valve Slt.
From www.walmart.com
aw5550sn linear s all early late valve bodies (slu slt sls bracket Shift Solenoid Valve Slt Using a voltmeter set to measure resistance, measure the resistance across the. Unplug the connector and locate the wires that connect to the shift solenoid. The engine control module (ecm) adjusts the current to the shift solenoid valve slt to control hydraulic line pressure coming from. Shop oem toyota shift solenoids at wholesale prices. The ecm adjusts the current to. Shift Solenoid Valve Slt.
From saabwisonline.com
Solenoid valves, pressure regulation (SLT and SLS) 95 2007 SAAB Shift Solenoid Valve Slt The ecm adjusts the current to the shift solenoid valve slt to control hydraulic line pressure. The engine control module (ecm) adjusts the current to the shift solenoid valve slt to control hydraulic line pressure coming from. The p2714 code refers to the pressure control solenoid ‘d’ performancestuck off. Shift solenoid valve slt controls the transmission line pressure for smooth. Shift Solenoid Valve Slt.
From www.solenoidvalve.cn
SLT Series 3/2way Direct Acting Solenoid Valve from China manufacturer Shift Solenoid Valve Slt Using a voltmeter set to measure resistance, measure the resistance across the. I actually replaced my pressure control solenoid d (slt) and also my shift solenoid c (s3) which did not fix my issue. Shop oem toyota shift solenoids at wholesale prices. The ecm adjusts the current to the shift solenoid valve slt to control hydraulic line pressure. Appropriate line. Shift Solenoid Valve Slt.
From www.walmart.com
Transmission Shift Control Solenoid FOR Nissan Infiniti 3194085X0B Shift Solenoid Valve Slt Appropriate line pressure assures smooth. The p2714 code refers to the pressure control solenoid ‘d’ performancestuck off. Ship fast and save more on toyotapartsdeal.com. The engine control module (ecm) adjusts the current to the shift solenoid valve slt to control hydraulic line pressure coming from. Shift solenoid valve slt controls the transmission line pressure for smooth transmission operation. The engine. Shift Solenoid Valve Slt.
From www.clublexus.com
Shift solenoid p0770 code FIXED! ClubLexus Lexus Forum Discussion Shift Solenoid Valve Slt Shift solenoid valve slt controls the transmission line pressure for smooth transmission operation. The ecm adjusts the current to shift solenoid valve slt to control hydraulic line pressure coming from the primary regulator valve. The engine control module (ecm) adjusts the current to the shift solenoid valve slt to control hydraulic line pressure coming from. Unplug the connector and locate. Shift Solenoid Valve Slt.
From www.solenoidvalve.cn
SLT Series,SLT Series Manufacturers Yuyao Sanlixin Solenoid Valve Co Shift Solenoid Valve Slt Shop oem toyota shift solenoids at wholesale prices. Shift solenoid valve slt controls the transmission line pressure for smooth transmission operation. Ship fast and save more on toyotapartsdeal.com. Using a voltmeter set to measure resistance, measure the resistance across the. Unplug the connector and locate the wires that connect to the shift solenoid. I actually replaced my pressure control solenoid. Shift Solenoid Valve Slt.
From cookinglove.com
Toyota corolla shift solenoid Shift Solenoid Valve Slt Appropriate line pressure assures smooth. What does the master kit come with exactly? Ship fast and save more on toyotapartsdeal.com. Unplug the connector and locate the wires that connect to the shift solenoid. The engine control module (ecm) adjusts the current to the shift solenoid valve slt to control hydraulic line pressure coming from. The ecm adjusts the current to. Shift Solenoid Valve Slt.
From www.aquaenergyexpo.com
SLT Direct Acting Solenoid Valve Shift Solenoid Valve Slt I actually replaced my pressure control solenoid d (slt) and also my shift solenoid c (s3) which did not fix my issue. The ecm adjusts the current to the shift solenoid valve slt to control hydraulic line pressure. Ship fast and save more on toyotapartsdeal.com. Using a voltmeter set to measure resistance, measure the resistance across the. The engine control. Shift Solenoid Valve Slt.
From www.walmart.ca
Shift Solenoid Valve,5Pcs/Set 4T65E Transmission Shift Transmission Shift Solenoid Valve Slt Unplug the connector and locate the wires that connect to the shift solenoid. The p2714 code refers to the pressure control solenoid ‘d’ performancestuck off. The ecm adjusts the current to the shift solenoid valve slt to control hydraulic line pressure. I actually replaced my pressure control solenoid d (slt) and also my shift solenoid c (s3) which did not. Shift Solenoid Valve Slt.
From www.toyotaguru.us
Ng Replace Shift Solenoid Valve Slt Toyota Sequoia 2006 Repair Shift Solenoid Valve Slt I actually replaced my pressure control solenoid d (slt) and also my shift solenoid c (s3) which did not fix my issue. The engine control module (ecm) adjusts the current to the shift solenoid valve slt to control hydraulic line pressure coming from. The p2714 code refers to the pressure control solenoid ‘d’ performancestuck off. The ecm adjusts the current. Shift Solenoid Valve Slt.
From www.loaderspareparts.com
12C0001 Shift Control Solenoid Valve , Hydraulic Transmission Solenoid Shift Solenoid Valve Slt Appropriate line pressure assures smooth. What does the master kit come with exactly? The ecm adjusts the current to shift solenoid valve slt to control hydraulic line pressure coming from the primary regulator valve. The engine control module (ecm) adjusts the current to the shift solenoid valve slt to control hydraulic line pressure coming from. Shift solenoid valve slt controls. Shift Solenoid Valve Slt.
From www.youtube.com
Shift Solenoid Valve Testing & Replacement P0751 / P0752 / P0756 Shift Solenoid Valve Slt I actually replaced my pressure control solenoid d (slt) and also my shift solenoid c (s3) which did not fix my issue. Shop oem toyota shift solenoids at wholesale prices. What does the master kit come with exactly? Shift solenoid valve slt controls the transmission line pressure for smooth transmission operation. The engine control module (ecm) adjusts the current to. Shift Solenoid Valve Slt.
From maktrans.net
Solenoid LINE PRESSURE CONTROL U150E U151E U151F U250E U660E U760E Shift Solenoid Valve Slt The ecm adjusts the current to shift solenoid valve slt to control hydraulic line pressure coming from the primary regulator valve. Shop oem toyota shift solenoids at wholesale prices. Using a voltmeter set to measure resistance, measure the resistance across the. The engine control module (ecm) adjusts the current to the shift solenoid valve slt to control hydraulic line pressure. Shift Solenoid Valve Slt.
From www.ebay.com
OEM Transmission Shift Control Solenoid For Toyota 4Runner Shift Solenoid Valve Slt The ecm adjusts the current to the shift solenoid valve slt to control hydraulic line pressure. The p2714 code refers to the pressure control solenoid ‘d’ performancestuck off. Ship fast and save more on toyotapartsdeal.com. Shift solenoid valve slt controls the transmission line pressure for smooth transmission operation. Unplug the connector and locate the wires that connect to the shift. Shift Solenoid Valve Slt.
From www.walmart.com
OE Replacement for 20002005 Dodge Durango Automatic Transmission Shift Solenoid Valve Slt The p2714 code refers to the pressure control solenoid ‘d’ performancestuck off. Shift solenoid valve slt controls the transmission line pressure for smooth transmission operation. Unplug the connector and locate the wires that connect to the shift solenoid. Shop oem toyota shift solenoids at wholesale prices. The engine control module (ecm) adjusts the current to the shift solenoid valve slt. Shift Solenoid Valve Slt.
From www.lazada.com.ph
Transmission Shifts Solenoid set Advanced Technology Transmission Shift Solenoid Valve Slt I actually replaced my pressure control solenoid d (slt) and also my shift solenoid c (s3) which did not fix my issue. The p2714 code refers to the pressure control solenoid ‘d’ performancestuck off. The ecm adjusts the current to shift solenoid valve slt to control hydraulic line pressure coming from the primary regulator valve. Shop oem toyota shift solenoids. Shift Solenoid Valve Slt.
From www.walmart.com
Automatic Transmission Shift Solenoid Valve Shift Solenoid Valve Slt Appropriate line pressure assures smooth. The ecm adjusts the current to the shift solenoid valve slt to control hydraulic line pressure. The ecm adjusts the current to shift solenoid valve slt to control hydraulic line pressure coming from the primary regulator valve. I actually replaced my pressure control solenoid d (slt) and also my shift solenoid c (s3) which did. Shift Solenoid Valve Slt.
From exonwiygc.blob.core.windows.net
Shift Solenoid Valve A at Wallace Leavitt blog Shift Solenoid Valve Slt Unplug the connector and locate the wires that connect to the shift solenoid. Using a voltmeter set to measure resistance, measure the resistance across the. Appropriate line pressure assures smooth. The ecm adjusts the current to shift solenoid valve slt to control hydraulic line pressure coming from the primary regulator valve. The ecm adjusts the current to the shift solenoid. Shift Solenoid Valve Slt.
From www.youtube.com
Transmission Shift Solenoid QuickFix YouTube Shift Solenoid Valve Slt What does the master kit come with exactly? The ecm adjusts the current to shift solenoid valve slt to control hydraulic line pressure coming from the primary regulator valve. The engine control module (ecm) adjusts the current to the shift solenoid valve slt to control hydraulic line pressure coming from. I actually replaced my pressure control solenoid d (slt) and. Shift Solenoid Valve Slt.
From www.youtube.com
Test & Fix P0763 Shift Control Solenoid ValveC Electrical 35R/C KIA Shift Solenoid Valve Slt Ship fast and save more on toyotapartsdeal.com. The ecm adjusts the current to shift solenoid valve slt to control hydraulic line pressure coming from the primary regulator valve. The engine control module (ecm) adjusts the current to the shift solenoid valve slt to control hydraulic line pressure coming from. The ecm adjusts the current to the shift solenoid valve slt. Shift Solenoid Valve Slt.
From www.tsienna.net
Toyota Sienna Service Manual Pressure Control Solenoid "D" Performance Shift Solenoid Valve Slt Using a voltmeter set to measure resistance, measure the resistance across the. The engine control module (ecm) adjusts the current to the shift solenoid valve slt to control hydraulic line pressure coming from. Shop oem toyota shift solenoids at wholesale prices. The p2714 code refers to the pressure control solenoid ‘d’ performancestuck off. What does the master kit come with. Shift Solenoid Valve Slt.