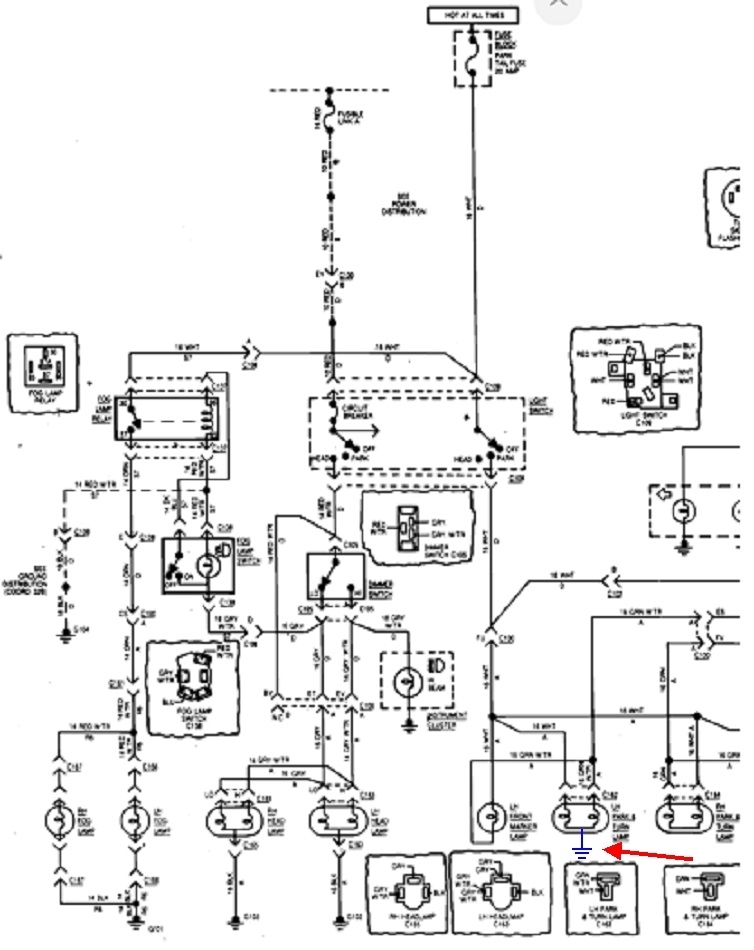
Xj Turn Signals Not Working . If fuses #2 and #5 are good and the flasher works. 2000 xj turn signal malfunction. Headlights, high beam, stop, run, and 4 way flashers work. The turn signals are wired through the hazard switch, as well as the turn signal switch. Certainly, your first priority is to insure the electrical feed is working properly, and then you can troubleshoot the the turn signal. Hello, xj6 s3, my turn signals/ indicators and hazards work, but when the ignition is on, both lights glow on the dash and when turning left,. The turn signal lever, when engaged both left and right will sometime blink for a while then just. Everything works except the turn signals. My son's 2000 xj's turn signals are not working. He checked the fuses, replaced the flasher, then the turn signal switch but still no success in getting the turn signals to work. I pulled the flasher relay out and i can't find any cracks in the solder joints, even with a.
from www.jeepforum.com
The turn signals are wired through the hazard switch, as well as the turn signal switch. Headlights, high beam, stop, run, and 4 way flashers work. Certainly, your first priority is to insure the electrical feed is working properly, and then you can troubleshoot the the turn signal. He checked the fuses, replaced the flasher, then the turn signal switch but still no success in getting the turn signals to work. The turn signal lever, when engaged both left and right will sometime blink for a while then just. Everything works except the turn signals. 2000 xj turn signal malfunction. I pulled the flasher relay out and i can't find any cracks in the solder joints, even with a. If fuses #2 and #5 are good and the flasher works. My son's 2000 xj's turn signals are not working.
Turn signals not working, hazards work. Also, windows don't work
Xj Turn Signals Not Working My son's 2000 xj's turn signals are not working. If fuses #2 and #5 are good and the flasher works. The turn signals are wired through the hazard switch, as well as the turn signal switch. He checked the fuses, replaced the flasher, then the turn signal switch but still no success in getting the turn signals to work. The turn signal lever, when engaged both left and right will sometime blink for a while then just. My son's 2000 xj's turn signals are not working. I pulled the flasher relay out and i can't find any cracks in the solder joints, even with a. Certainly, your first priority is to insure the electrical feed is working properly, and then you can troubleshoot the the turn signal. Headlights, high beam, stop, run, and 4 way flashers work. Hello, xj6 s3, my turn signals/ indicators and hazards work, but when the ignition is on, both lights glow on the dash and when turning left,. Everything works except the turn signals. 2000 xj turn signal malfunction.
From www.2carpros.com
Turn Signals Not Working Properly Hi, My Car Listed Above GLS Xj Turn Signals Not Working Everything works except the turn signals. My son's 2000 xj's turn signals are not working. He checked the fuses, replaced the flasher, then the turn signal switch but still no success in getting the turn signals to work. Hello, xj6 s3, my turn signals/ indicators and hazards work, but when the ignition is on, both lights glow on the dash. Xj Turn Signals Not Working.
From www.2carpros.com
Turn Signals Not Working Properly I Realized One Day My Turn Xj Turn Signals Not Working 2000 xj turn signal malfunction. Headlights, high beam, stop, run, and 4 way flashers work. The turn signals are wired through the hazard switch, as well as the turn signal switch. The turn signal lever, when engaged both left and right will sometime blink for a while then just. If fuses #2 and #5 are good and the flasher works.. Xj Turn Signals Not Working.
From fixenginechronistsa.z4.web.core.windows.net
Jeep Tj Right Turn Signal Not Work Xj Turn Signals Not Working Certainly, your first priority is to insure the electrical feed is working properly, and then you can troubleshoot the the turn signal. Hello, xj6 s3, my turn signals/ indicators and hazards work, but when the ignition is on, both lights glow on the dash and when turning left,. 2000 xj turn signal malfunction. Headlights, high beam, stop, run, and 4. Xj Turn Signals Not Working.
From www.2carpros.com
Turn Signals Not Working Properly I Turn on Turn Signal I Hear Xj Turn Signals Not Working Everything works except the turn signals. If fuses #2 and #5 are good and the flasher works. 2000 xj turn signal malfunction. The turn signals are wired through the hazard switch, as well as the turn signal switch. Certainly, your first priority is to insure the electrical feed is working properly, and then you can troubleshoot the the turn signal.. Xj Turn Signals Not Working.
From www.2carpros.com
Turn Signal Not Working? Need Schematics on the Vehicle Listed Xj Turn Signals Not Working My son's 2000 xj's turn signals are not working. If fuses #2 and #5 are good and the flasher works. The turn signal lever, when engaged both left and right will sometime blink for a while then just. Everything works except the turn signals. 2000 xj turn signal malfunction. He checked the fuses, replaced the flasher, then the turn signal. Xj Turn Signals Not Working.
From www.cherokeeforum.com
Turn signals not working, flashers do Jeep Cherokee Forum Xj Turn Signals Not Working The turn signal lever, when engaged both left and right will sometime blink for a while then just. Headlights, high beam, stop, run, and 4 way flashers work. My son's 2000 xj's turn signals are not working. He checked the fuses, replaced the flasher, then the turn signal switch but still no success in getting the turn signals to work.. Xj Turn Signals Not Working.
From forums.jag-lovers.com
Replace bad turn signal relay XJS Jaglovers Forums Xj Turn Signals Not Working Headlights, high beam, stop, run, and 4 way flashers work. The turn signal lever, when engaged both left and right will sometime blink for a while then just. He checked the fuses, replaced the flasher, then the turn signal switch but still no success in getting the turn signals to work. 2000 xj turn signal malfunction. My son's 2000 xj's. Xj Turn Signals Not Working.
From www.2carpros.com
Turn Signal Not Working? Need Schematics on the Vehicle Listed Xj Turn Signals Not Working 2000 xj turn signal malfunction. He checked the fuses, replaced the flasher, then the turn signal switch but still no success in getting the turn signals to work. The turn signal lever, when engaged both left and right will sometime blink for a while then just. Certainly, your first priority is to insure the electrical feed is working properly, and. Xj Turn Signals Not Working.
From www.2carpros.com
Turn Signals Not Working Properly Hi, My Car Listed Above GLS Xj Turn Signals Not Working He checked the fuses, replaced the flasher, then the turn signal switch but still no success in getting the turn signals to work. Hello, xj6 s3, my turn signals/ indicators and hazards work, but when the ignition is on, both lights glow on the dash and when turning left,. Certainly, your first priority is to insure the electrical feed is. Xj Turn Signals Not Working.
From www.youtube.com
How to fix turn signals in 97 98 99 2000 2001 Jeep Cherokee xj YouTube Xj Turn Signals Not Working Headlights, high beam, stop, run, and 4 way flashers work. The turn signal lever, when engaged both left and right will sometime blink for a while then just. The turn signals are wired through the hazard switch, as well as the turn signal switch. 2000 xj turn signal malfunction. My son's 2000 xj's turn signals are not working. If fuses. Xj Turn Signals Not Working.
From www.cherokeeforum.com
95 XJ turn signals not working. (IT’S NOT THE RELAY) Jeep Cherokee Forum Xj Turn Signals Not Working The turn signals are wired through the hazard switch, as well as the turn signal switch. Headlights, high beam, stop, run, and 4 way flashers work. If fuses #2 and #5 are good and the flasher works. Everything works except the turn signals. My son's 2000 xj's turn signals are not working. The turn signal lever, when engaged both left. Xj Turn Signals Not Working.
From www.reddit.com
99 xj turn signal issue r/CherokeeXJ Xj Turn Signals Not Working If fuses #2 and #5 are good and the flasher works. Certainly, your first priority is to insure the electrical feed is working properly, and then you can troubleshoot the the turn signal. 2000 xj turn signal malfunction. I pulled the flasher relay out and i can't find any cracks in the solder joints, even with a. Headlights, high beam,. Xj Turn Signals Not Working.
From www.2carpros.com
Turn Signals Not Working? I Have No Turning Signals, but I Do Xj Turn Signals Not Working If fuses #2 and #5 are good and the flasher works. My son's 2000 xj's turn signals are not working. I pulled the flasher relay out and i can't find any cracks in the solder joints, even with a. He checked the fuses, replaced the flasher, then the turn signal switch but still no success in getting the turn signals. Xj Turn Signals Not Working.
From www.youtube.com
Turn signal problem diagnosis! (turn signals not working) YouTube Xj Turn Signals Not Working The turn signal lever, when engaged both left and right will sometime blink for a while then just. I pulled the flasher relay out and i can't find any cracks in the solder joints, even with a. Headlights, high beam, stop, run, and 4 way flashers work. The turn signals are wired through the hazard switch, as well as the. Xj Turn Signals Not Working.
From www.youtube.com
Export Turn Signals for My Jeep Cherokee XJ YouTube Xj Turn Signals Not Working I pulled the flasher relay out and i can't find any cracks in the solder joints, even with a. He checked the fuses, replaced the flasher, then the turn signal switch but still no success in getting the turn signals to work. The turn signals are wired through the hazard switch, as well as the turn signal switch. Certainly, your. Xj Turn Signals Not Working.
From www.2carpros.com
Turn Signals Do Not Work? My Turn Signals Don't Work but Xj Turn Signals Not Working Headlights, high beam, stop, run, and 4 way flashers work. Hello, xj6 s3, my turn signals/ indicators and hazards work, but when the ignition is on, both lights glow on the dash and when turning left,. The turn signals are wired through the hazard switch, as well as the turn signal switch. Everything works except the turn signals. He checked. Xj Turn Signals Not Working.
From www.2carpros.com
Turn Signals Not Working Properly I Turn on Turn Signal I Hear Xj Turn Signals Not Working He checked the fuses, replaced the flasher, then the turn signal switch but still no success in getting the turn signals to work. Headlights, high beam, stop, run, and 4 way flashers work. Everything works except the turn signals. If fuses #2 and #5 are good and the flasher works. 2000 xj turn signal malfunction. Certainly, your first priority is. Xj Turn Signals Not Working.
From repairfixremittee.z13.web.core.windows.net
2004 Jeep Grand Cherokee Left Turn Signal Not Working Xj Turn Signals Not Working The turn signal lever, when engaged both left and right will sometime blink for a while then just. He checked the fuses, replaced the flasher, then the turn signal switch but still no success in getting the turn signals to work. If fuses #2 and #5 are good and the flasher works. Everything works except the turn signals. 2000 xj. Xj Turn Signals Not Working.
From www.2carpros.com
Turn Signals Not Working? I Have No Turning Signals, but I Do Xj Turn Signals Not Working The turn signal lever, when engaged both left and right will sometime blink for a while then just. Headlights, high beam, stop, run, and 4 way flashers work. He checked the fuses, replaced the flasher, then the turn signal switch but still no success in getting the turn signals to work. Everything works except the turn signals. I pulled the. Xj Turn Signals Not Working.
From www.youtube.com
Why My Turn Signals Don't Work Diagnosis YouTube Xj Turn Signals Not Working Headlights, high beam, stop, run, and 4 way flashers work. I pulled the flasher relay out and i can't find any cracks in the solder joints, even with a. The turn signals are wired through the hazard switch, as well as the turn signal switch. Hello, xj6 s3, my turn signals/ indicators and hazards work, but when the ignition is. Xj Turn Signals Not Working.
From www.2carpros.com
Turn Signals Not Working Properly All Lights Function Normal When... Xj Turn Signals Not Working If fuses #2 and #5 are good and the flasher works. 2000 xj turn signal malfunction. My son's 2000 xj's turn signals are not working. Headlights, high beam, stop, run, and 4 way flashers work. Certainly, your first priority is to insure the electrical feed is working properly, and then you can troubleshoot the the turn signal. The turn signals. Xj Turn Signals Not Working.
From www.2carpros.com
Turn Signals and Hazards Not Working Turn Signals and Hazards Are... Xj Turn Signals Not Working 2000 xj turn signal malfunction. Certainly, your first priority is to insure the electrical feed is working properly, and then you can troubleshoot the the turn signal. The turn signals are wired through the hazard switch, as well as the turn signal switch. My son's 2000 xj's turn signals are not working. If fuses #2 and #5 are good and. Xj Turn Signals Not Working.
From www.cherokeeforum.com
Turn signals not working, flashers do Jeep Cherokee Forum Xj Turn Signals Not Working Hello, xj6 s3, my turn signals/ indicators and hazards work, but when the ignition is on, both lights glow on the dash and when turning left,. 2000 xj turn signal malfunction. If fuses #2 and #5 are good and the flasher works. I pulled the flasher relay out and i can't find any cracks in the solder joints, even with. Xj Turn Signals Not Working.
From garagefixbobby88.z19.web.core.windows.net
2004 Jeep Grand Cherokee Left Turn Signal Not Working Xj Turn Signals Not Working Headlights, high beam, stop, run, and 4 way flashers work. He checked the fuses, replaced the flasher, then the turn signal switch but still no success in getting the turn signals to work. I pulled the flasher relay out and i can't find any cracks in the solder joints, even with a. If fuses #2 and #5 are good and. Xj Turn Signals Not Working.
From www.2carpros.com
Turn Signals Are Not Working Turns Signal Do Not Work but Hazards... Xj Turn Signals Not Working My son's 2000 xj's turn signals are not working. Headlights, high beam, stop, run, and 4 way flashers work. I pulled the flasher relay out and i can't find any cracks in the solder joints, even with a. He checked the fuses, replaced the flasher, then the turn signal switch but still no success in getting the turn signals to. Xj Turn Signals Not Working.
From www.2carpros.com
Turn Signals Not Working Correctly Lights Flash Rapidly Turn Xj Turn Signals Not Working I pulled the flasher relay out and i can't find any cracks in the solder joints, even with a. Hello, xj6 s3, my turn signals/ indicators and hazards work, but when the ignition is on, both lights glow on the dash and when turning left,. Certainly, your first priority is to insure the electrical feed is working properly, and then. Xj Turn Signals Not Working.
From www.2carpros.com
Turn Signals Not Working Properly I Turn on Turn Signal I Hear Xj Turn Signals Not Working My son's 2000 xj's turn signals are not working. I pulled the flasher relay out and i can't find any cracks in the solder joints, even with a. Everything works except the turn signals. Hello, xj6 s3, my turn signals/ indicators and hazards work, but when the ignition is on, both lights glow on the dash and when turning left,.. Xj Turn Signals Not Working.
From forums.jag-lovers.com
Turn signals are non functional XJS Jaglovers Forums Xj Turn Signals Not Working Everything works except the turn signals. Certainly, your first priority is to insure the electrical feed is working properly, and then you can troubleshoot the the turn signal. Headlights, high beam, stop, run, and 4 way flashers work. Hello, xj6 s3, my turn signals/ indicators and hazards work, but when the ignition is on, both lights glow on the dash. Xj Turn Signals Not Working.
From www.jeepforum.com
Turn signals not working, hazards work. Also, windows don't work Xj Turn Signals Not Working If fuses #2 and #5 are good and the flasher works. My son's 2000 xj's turn signals are not working. He checked the fuses, replaced the flasher, then the turn signal switch but still no success in getting the turn signals to work. I pulled the flasher relay out and i can't find any cracks in the solder joints, even. Xj Turn Signals Not Working.
From www.youtube.com
FIXED! Turn signals not working YouTube Xj Turn Signals Not Working The turn signals are wired through the hazard switch, as well as the turn signal switch. My son's 2000 xj's turn signals are not working. He checked the fuses, replaced the flasher, then the turn signal switch but still no success in getting the turn signals to work. If fuses #2 and #5 are good and the flasher works. 2000. Xj Turn Signals Not Working.
From www.2carpros.com
Turn Signals Not Working Properly? So, My Turn Signals Aren’t Xj Turn Signals Not Working 2000 xj turn signal malfunction. Everything works except the turn signals. My son's 2000 xj's turn signals are not working. Hello, xj6 s3, my turn signals/ indicators and hazards work, but when the ignition is on, both lights glow on the dash and when turning left,. If fuses #2 and #5 are good and the flasher works. The turn signal. Xj Turn Signals Not Working.
From autovaluable.com
Why Turn Signals And Hazards Not Working? Auto Valuable Xj Turn Signals Not Working The turn signal lever, when engaged both left and right will sometime blink for a while then just. 2000 xj turn signal malfunction. Headlights, high beam, stop, run, and 4 way flashers work. Everything works except the turn signals. Hello, xj6 s3, my turn signals/ indicators and hazards work, but when the ignition is on, both lights glow on the. Xj Turn Signals Not Working.
From www.hdforums.com
Rear Turn Signals Not Working Harley Davidson Forums Xj Turn Signals Not Working My son's 2000 xj's turn signals are not working. Hello, xj6 s3, my turn signals/ indicators and hazards work, but when the ignition is on, both lights glow on the dash and when turning left,. The turn signal lever, when engaged both left and right will sometime blink for a while then just. Everything works except the turn signals. Certainly,. Xj Turn Signals Not Working.
From www.youtube.com
Replacing flasher/turn signal relay on a 19972001 Jeep Cherokee XJ Xj Turn Signals Not Working Headlights, high beam, stop, run, and 4 way flashers work. I pulled the flasher relay out and i can't find any cracks in the solder joints, even with a. Everything works except the turn signals. He checked the fuses, replaced the flasher, then the turn signal switch but still no success in getting the turn signals to work. My son's. Xj Turn Signals Not Working.
From www.2carpros.com
Turn Signals Not Working Properly My Front Turn Signals Weren&... Xj Turn Signals Not Working 2000 xj turn signal malfunction. The turn signals are wired through the hazard switch, as well as the turn signal switch. Everything works except the turn signals. The turn signal lever, when engaged both left and right will sometime blink for a while then just. If fuses #2 and #5 are good and the flasher works. I pulled the flasher. Xj Turn Signals Not Working.