Electric Fan Not Working Motor . when your electric fan does not work at all (no power), do not buy a. Let's start by disassembling it, beginning with removing the fan guard clip to take off the front grill. if you have an electric fan that suddenly stops working or can only operate on a single speed, the malfunction speed button is most likely the. This problem usually falls into one of these two categories: Then, remove the blade cap. to solve most problems with an electric fan, disassemble the fan, lubricate the central pin and bearings, and. Both categories could be either easy to fix or require help from a professional. now, here are the things you will need to fix this problem: when a ceiling fan hums but doesn’t turn, the first thing to do in order to find a solution is to identify the problem.
from yourtechanswers.com
when a ceiling fan hums but doesn’t turn, the first thing to do in order to find a solution is to identify the problem. Both categories could be either easy to fix or require help from a professional. to solve most problems with an electric fan, disassemble the fan, lubricate the central pin and bearings, and. now, here are the things you will need to fix this problem: Let's start by disassembling it, beginning with removing the fan guard clip to take off the front grill. if you have an electric fan that suddenly stops working or can only operate on a single speed, the malfunction speed button is most likely the. Then, remove the blade cap. when your electric fan does not work at all (no power), do not buy a. This problem usually falls into one of these two categories:
Solve Your Electric Fan Not Working Quick and Easy Fixes YourTechAnswers
Electric Fan Not Working Motor if you have an electric fan that suddenly stops working or can only operate on a single speed, the malfunction speed button is most likely the. to solve most problems with an electric fan, disassemble the fan, lubricate the central pin and bearings, and. Both categories could be either easy to fix or require help from a professional. This problem usually falls into one of these two categories: when your electric fan does not work at all (no power), do not buy a. Let's start by disassembling it, beginning with removing the fan guard clip to take off the front grill. now, here are the things you will need to fix this problem: if you have an electric fan that suddenly stops working or can only operate on a single speed, the malfunction speed button is most likely the. Then, remove the blade cap. when a ceiling fan hums but doesn’t turn, the first thing to do in order to find a solution is to identify the problem.
From www.youtube.com
HOW TO REPAIR ELECTRIC FAN NOT SWINGING YouTube Electric Fan Not Working Motor when a ceiling fan hums but doesn’t turn, the first thing to do in order to find a solution is to identify the problem. to solve most problems with an electric fan, disassemble the fan, lubricate the central pin and bearings, and. This problem usually falls into one of these two categories: now, here are the things. Electric Fan Not Working Motor.
From carfromjapan.com
Radiator Fan Not Working Troubleshooting 6 Common Problems Electric Fan Not Working Motor if you have an electric fan that suddenly stops working or can only operate on a single speed, the malfunction speed button is most likely the. now, here are the things you will need to fix this problem: Let's start by disassembling it, beginning with removing the fan guard clip to take off the front grill. to. Electric Fan Not Working Motor.
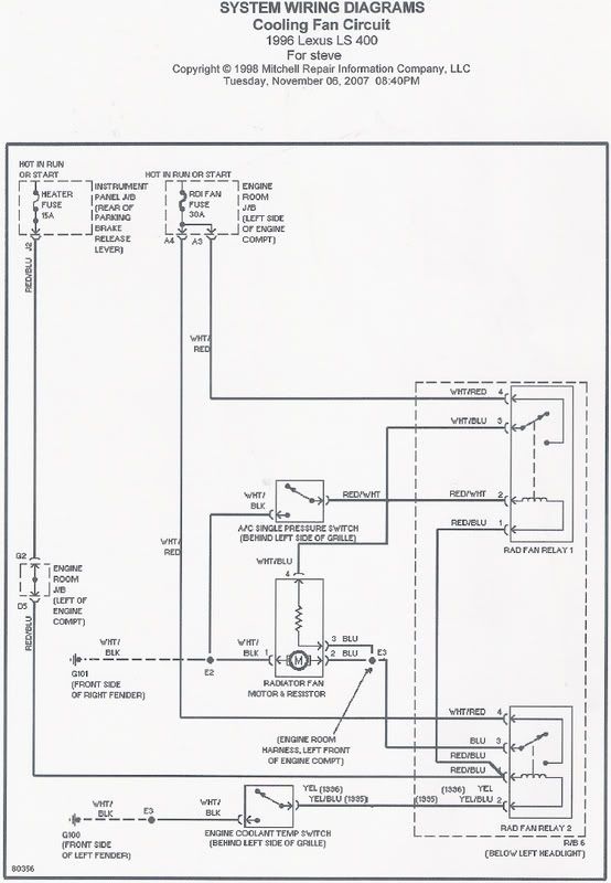
From us.lexusownersclub.com
Electric Fan Not Working 90 00 Lexus LS400 Lexus Owners Club of Electric Fan Not Working Motor when your electric fan does not work at all (no power), do not buy a. Let's start by disassembling it, beginning with removing the fan guard clip to take off the front grill. Both categories could be either easy to fix or require help from a professional. if you have an electric fan that suddenly stops working or. Electric Fan Not Working Motor.
From thetotalfix.com
How to Fix Electric Fan Not Spinning The Total Fix Electric Fan Not Working Motor This problem usually falls into one of these two categories: if you have an electric fan that suddenly stops working or can only operate on a single speed, the malfunction speed button is most likely the. Then, remove the blade cap. Both categories could be either easy to fix or require help from a professional. now, here are. Electric Fan Not Working Motor.
From www.etsy.com
Vintage 12 GE Electric Fan Not Working Etsy Electric Fan Not Working Motor Both categories could be either easy to fix or require help from a professional. when a ceiling fan hums but doesn’t turn, the first thing to do in order to find a solution is to identify the problem. This problem usually falls into one of these two categories: Let's start by disassembling it, beginning with removing the fan guard. Electric Fan Not Working Motor.
From www.youtube.com
BLOWER MOTOR FAN REPLACEMENT LOCATION. BLOWER MOTOR NOT WORKING YouTube Electric Fan Not Working Motor now, here are the things you will need to fix this problem: Let's start by disassembling it, beginning with removing the fan guard clip to take off the front grill. This problem usually falls into one of these two categories: when your electric fan does not work at all (no power), do not buy a. if you. Electric Fan Not Working Motor.
From www.youtube.com
How to repair electric fan? Not working? MHARKTV YouTube Electric Fan Not Working Motor Then, remove the blade cap. to solve most problems with an electric fan, disassemble the fan, lubricate the central pin and bearings, and. This problem usually falls into one of these two categories: when your electric fan does not work at all (no power), do not buy a. now, here are the things you will need to. Electric Fan Not Working Motor.
From www.youtube.com
E46 electric fan not working(How I fixed it) YouTube Electric Fan Not Working Motor now, here are the things you will need to fix this problem: when your electric fan does not work at all (no power), do not buy a. This problem usually falls into one of these two categories: Let's start by disassembling it, beginning with removing the fan guard clip to take off the front grill. Then, remove the. Electric Fan Not Working Motor.
From www.youtube.com
Radiator fan not working easy solution. YouTube Electric Fan Not Working Motor when a ceiling fan hums but doesn’t turn, the first thing to do in order to find a solution is to identify the problem. Then, remove the blade cap. Let's start by disassembling it, beginning with removing the fan guard clip to take off the front grill. if you have an electric fan that suddenly stops working or. Electric Fan Not Working Motor.
From www.youtube.com
how to repair tower fan / electric fan, not functioning well Electric Fan Not Working Motor when your electric fan does not work at all (no power), do not buy a. when a ceiling fan hums but doesn’t turn, the first thing to do in order to find a solution is to identify the problem. This problem usually falls into one of these two categories: Then, remove the blade cap. now, here are. Electric Fan Not Working Motor.
From workshoprepairmasson22.z22.web.core.windows.net
2006 Honda Accord Radiator Fan Not Working Electric Fan Not Working Motor now, here are the things you will need to fix this problem: Then, remove the blade cap. when your electric fan does not work at all (no power), do not buy a. Both categories could be either easy to fix or require help from a professional. Let's start by disassembling it, beginning with removing the fan guard clip. Electric Fan Not Working Motor.
From www.youtube.com
Electric fans not working & Temp Gauge🤫Mustang GT 4.6 199698 YouTube Electric Fan Not Working Motor when a ceiling fan hums but doesn’t turn, the first thing to do in order to find a solution is to identify the problem. Then, remove the blade cap. Let's start by disassembling it, beginning with removing the fan guard clip to take off the front grill. to solve most problems with an electric fan, disassemble the fan,. Electric Fan Not Working Motor.
From www.youtube.com
How to Fix or Repair , Broken fan motor diagnosis for repair Repair Electric Fan Not Working Motor when a ceiling fan hums but doesn’t turn, the first thing to do in order to find a solution is to identify the problem. Both categories could be either easy to fix or require help from a professional. This problem usually falls into one of these two categories: Then, remove the blade cap. to solve most problems with. Electric Fan Not Working Motor.
From www.youtube.com
HEATER BLOWER MOTOR FAN FUSE LOCATION REPLACEMENT FAN NOT WORKING BMW Electric Fan Not Working Motor Then, remove the blade cap. when your electric fan does not work at all (no power), do not buy a. when a ceiling fan hums but doesn’t turn, the first thing to do in order to find a solution is to identify the problem. now, here are the things you will need to fix this problem: . Electric Fan Not Working Motor.
From fyorvyejv.blob.core.windows.net
Electric Fan Troubleshooting No Power at Sandra Roberts blog Electric Fan Not Working Motor when a ceiling fan hums but doesn’t turn, the first thing to do in order to find a solution is to identify the problem. now, here are the things you will need to fix this problem: This problem usually falls into one of these two categories: Both categories could be either easy to fix or require help from. Electric Fan Not Working Motor.
From garagemccarthyvanquish.z21.web.core.windows.net
Engine Fan Not Turning Off Electric Fan Not Working Motor to solve most problems with an electric fan, disassemble the fan, lubricate the central pin and bearings, and. Then, remove the blade cap. Let's start by disassembling it, beginning with removing the fan guard clip to take off the front grill. when your electric fan does not work at all (no power), do not buy a. if. Electric Fan Not Working Motor.
From yourtechanswers.com
Solve Your Electric Fan Not Working Quick and Easy Fixes YourTechAnswers Electric Fan Not Working Motor if you have an electric fan that suddenly stops working or can only operate on a single speed, the malfunction speed button is most likely the. Both categories could be either easy to fix or require help from a professional. This problem usually falls into one of these two categories: when a ceiling fan hums but doesn’t turn,. Electric Fan Not Working Motor.
From mechanicbase.com
Radiator Fan Not Working? 7 Common Causes & How To Fix It Electric Fan Not Working Motor when your electric fan does not work at all (no power), do not buy a. This problem usually falls into one of these two categories: Let's start by disassembling it, beginning with removing the fan guard clip to take off the front grill. now, here are the things you will need to fix this problem: if you. Electric Fan Not Working Motor.
From exygkzufh.blob.core.windows.net
Electric Fan Stopped Working at Kristi Hope blog Electric Fan Not Working Motor when a ceiling fan hums but doesn’t turn, the first thing to do in order to find a solution is to identify the problem. if you have an electric fan that suddenly stops working or can only operate on a single speed, the malfunction speed button is most likely the. Then, remove the blade cap. now, here. Electric Fan Not Working Motor.
From www.youtube.com
Car just left the Mercedes specialist shop. Under charged, Electric fan Electric Fan Not Working Motor Let's start by disassembling it, beginning with removing the fan guard clip to take off the front grill. to solve most problems with an electric fan, disassemble the fan, lubricate the central pin and bearings, and. now, here are the things you will need to fix this problem: when your electric fan does not work at all. Electric Fan Not Working Motor.
From www.youtube.com
How To Repair Stand Fan or Table Fan (( fan won't Spin or Rotate Electric Fan Not Working Motor when your electric fan does not work at all (no power), do not buy a. now, here are the things you will need to fix this problem: to solve most problems with an electric fan, disassemble the fan, lubricate the central pin and bearings, and. Both categories could be either easy to fix or require help from. Electric Fan Not Working Motor.
From www.youtube.com
How to repair an electric fan (not spinning) YouTube Electric Fan Not Working Motor when your electric fan does not work at all (no power), do not buy a. Then, remove the blade cap. if you have an electric fan that suddenly stops working or can only operate on a single speed, the malfunction speed button is most likely the. now, here are the things you will need to fix this. Electric Fan Not Working Motor.
From hxeagsdlz.blob.core.windows.net
Bmw Electric Fan Not Working at Alan Crayton blog Electric Fan Not Working Motor Both categories could be either easy to fix or require help from a professional. when your electric fan does not work at all (no power), do not buy a. to solve most problems with an electric fan, disassemble the fan, lubricate the central pin and bearings, and. if you have an electric fan that suddenly stops working. Electric Fan Not Working Motor.
From www.youtube.com
How to fix Asahi electric fan not working properly in easy way to fix Electric Fan Not Working Motor Let's start by disassembling it, beginning with removing the fan guard clip to take off the front grill. when a ceiling fan hums but doesn’t turn, the first thing to do in order to find a solution is to identify the problem. if you have an electric fan that suddenly stops working or can only operate on a. Electric Fan Not Working Motor.
From partdiagrammirjaninung.z13.web.core.windows.net
How To Wire A Automotive Electric Fan Electric Fan Not Working Motor when your electric fan does not work at all (no power), do not buy a. when a ceiling fan hums but doesn’t turn, the first thing to do in order to find a solution is to identify the problem. now, here are the things you will need to fix this problem: This problem usually falls into one. Electric Fan Not Working Motor.
From yourtechanswers.com
Solve Your Electric Fan Not Working Quick and Easy Fixes YourTechAnswers Electric Fan Not Working Motor Then, remove the blade cap. when your electric fan does not work at all (no power), do not buy a. when a ceiling fan hums but doesn’t turn, the first thing to do in order to find a solution is to identify the problem. Both categories could be either easy to fix or require help from a professional.. Electric Fan Not Working Motor.
From www.youtube.com
2017 RAM 1500 5.7L. Electric Fan Not Working? YouTube Electric Fan Not Working Motor Then, remove the blade cap. when your electric fan does not work at all (no power), do not buy a. to solve most problems with an electric fan, disassemble the fan, lubricate the central pin and bearings, and. now, here are the things you will need to fix this problem: if you have an electric fan. Electric Fan Not Working Motor.
From www.youtube.com
BMW E38 E39 AUX Electric Fan Not Working Diagnostics YouTube Electric Fan Not Working Motor to solve most problems with an electric fan, disassemble the fan, lubricate the central pin and bearings, and. when a ceiling fan hums but doesn’t turn, the first thing to do in order to find a solution is to identify the problem. This problem usually falls into one of these two categories: Let's start by disassembling it, beginning. Electric Fan Not Working Motor.
From www.youtube.com
Electric fans not working on A/C air conditioning YouTube Electric Fan Not Working Motor Then, remove the blade cap. Both categories could be either easy to fix or require help from a professional. This problem usually falls into one of these two categories: now, here are the things you will need to fix this problem: if you have an electric fan that suddenly stops working or can only operate on a single. Electric Fan Not Working Motor.
From gioaklcor.blob.core.windows.net
House Fan Not Working at Barbara Stein blog Electric Fan Not Working Motor Then, remove the blade cap. Let's start by disassembling it, beginning with removing the fan guard clip to take off the front grill. This problem usually falls into one of these two categories: when your electric fan does not work at all (no power), do not buy a. Both categories could be either easy to fix or require help. Electric Fan Not Working Motor.
From www.reddit.com
I've heard of the electric fan not turning on, and not turning off Electric Fan Not Working Motor when a ceiling fan hums but doesn’t turn, the first thing to do in order to find a solution is to identify the problem. to solve most problems with an electric fan, disassemble the fan, lubricate the central pin and bearings, and. if you have an electric fan that suddenly stops working or can only operate on. Electric Fan Not Working Motor.
From www.youtube.com
How to repair an electric fan / paano mag repair ng electric fan (not Electric Fan Not Working Motor Both categories could be either easy to fix or require help from a professional. if you have an electric fan that suddenly stops working or can only operate on a single speed, the malfunction speed button is most likely the. This problem usually falls into one of these two categories: Let's start by disassembling it, beginning with removing the. Electric Fan Not Working Motor.
From celestinestowe.blogspot.com
radiator fan not working when ac is on Celestine Stowe Electric Fan Not Working Motor now, here are the things you will need to fix this problem: Both categories could be either easy to fix or require help from a professional. to solve most problems with an electric fan, disassemble the fan, lubricate the central pin and bearings, and. if you have an electric fan that suddenly stops working or can only. Electric Fan Not Working Motor.
From www.youtube.com
ELECTRIC FAN NOT FUNCTION MOTOR WINDING IS GOOD YouTube Electric Fan Not Working Motor This problem usually falls into one of these two categories: Then, remove the blade cap. Let's start by disassembling it, beginning with removing the fan guard clip to take off the front grill. now, here are the things you will need to fix this problem: if you have an electric fan that suddenly stops working or can only. Electric Fan Not Working Motor.
From sanedriver.com
Radiator Fan Not Working When AC On Sane Driver Electric Fan Not Working Motor Both categories could be either easy to fix or require help from a professional. when a ceiling fan hums but doesn’t turn, the first thing to do in order to find a solution is to identify the problem. This problem usually falls into one of these two categories: now, here are the things you will need to fix. Electric Fan Not Working Motor.