Commercial Electromagnetic Locks . shop electromagnetic mag locks and holders for commercial doors from brands like securitron, lcn, rixson, abh, schlage, and locknetics. as a world leader we have a comprehensive range of locking solutions from electric strikes and magnets to motor locks, which offer high levels of security,. an electromagnetic lock, also known as a mag lock, uses a security magnetic lock mechanism to hold the door in place, while a door electric strike lock relies. the external range of electromagnetic locks from cdvi offers high performance locking in the most harsh environments. an electromagnetic lock securely prevents a door from opening without proper access credentials.
from www.doorclosersusa.com
an electromagnetic lock securely prevents a door from opening without proper access credentials. as a world leader we have a comprehensive range of locking solutions from electric strikes and magnets to motor locks, which offer high levels of security,. an electromagnetic lock, also known as a mag lock, uses a security magnetic lock mechanism to hold the door in place, while a door electric strike lock relies. the external range of electromagnetic locks from cdvi offers high performance locking in the most harsh environments. shop electromagnetic mag locks and holders for commercial doors from brands like securitron, lcn, rixson, abh, schlage, and locknetics.
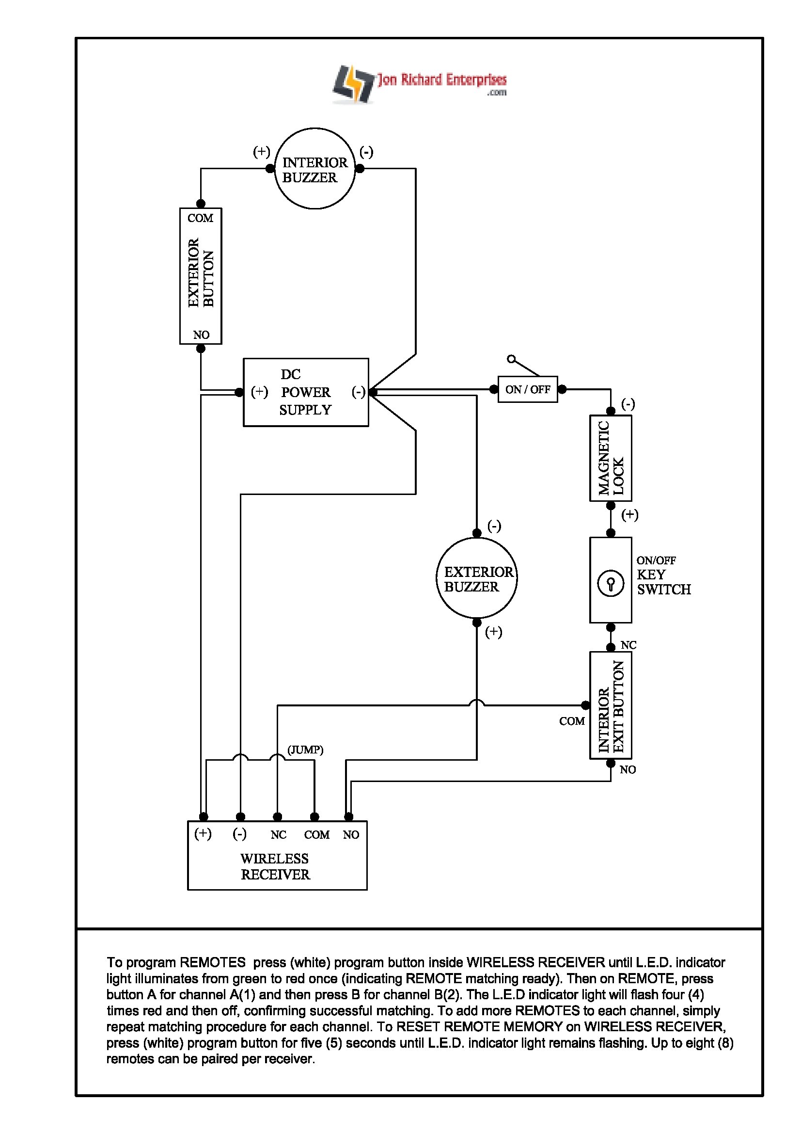
Installing A Maglock On A Storefront Door How To Guide
Commercial Electromagnetic Locks an electromagnetic lock, also known as a mag lock, uses a security magnetic lock mechanism to hold the door in place, while a door electric strike lock relies. an electromagnetic lock, also known as a mag lock, uses a security magnetic lock mechanism to hold the door in place, while a door electric strike lock relies. the external range of electromagnetic locks from cdvi offers high performance locking in the most harsh environments. an electromagnetic lock securely prevents a door from opening without proper access credentials. shop electromagnetic mag locks and holders for commercial doors from brands like securitron, lcn, rixson, abh, schlage, and locknetics. as a world leader we have a comprehensive range of locking solutions from electric strikes and magnets to motor locks, which offer high levels of security,.
From tillescenter.org
Commercial Access Door Locks Locks Only For Commercial Electromagnetic Locks shop electromagnetic mag locks and holders for commercial doors from brands like securitron, lcn, rixson, abh, schlage, and locknetics. as a world leader we have a comprehensive range of locking solutions from electric strikes and magnets to motor locks, which offer high levels of security,. an electromagnetic lock securely prevents a door from opening without proper access. Commercial Electromagnetic Locks.
From www.desertcart.ae
Commercial Access Door Locks Lock System Commercial Electromagnetic Locks an electromagnetic lock, also known as a mag lock, uses a security magnetic lock mechanism to hold the door in place, while a door electric strike lock relies. an electromagnetic lock securely prevents a door from opening without proper access credentials. shop electromagnetic mag locks and holders for commercial doors from brands like securitron, lcn, rixson, abh,. Commercial Electromagnetic Locks.
From www.szjunson.com
Holding Force 600lbs Commercial Lock Single Hole Door Commercial Electromagnetic Locks an electromagnetic lock securely prevents a door from opening without proper access credentials. an electromagnetic lock, also known as a mag lock, uses a security magnetic lock mechanism to hold the door in place, while a door electric strike lock relies. the external range of electromagnetic locks from cdvi offers high performance locking in the most harsh. Commercial Electromagnetic Locks.
From www.hvrmagnet.com
What Is Lock and How It Works? HVR MAG Commercial Electromagnetic Locks the external range of electromagnetic locks from cdvi offers high performance locking in the most harsh environments. as a world leader we have a comprehensive range of locking solutions from electric strikes and magnets to motor locks, which offer high levels of security,. shop electromagnetic mag locks and holders for commercial doors from brands like securitron, lcn,. Commercial Electromagnetic Locks.
From www.amazon.com
lock Commercial Electromagnetic Locks an electromagnetic lock securely prevents a door from opening without proper access credentials. shop electromagnetic mag locks and holders for commercial doors from brands like securitron, lcn, rixson, abh, schlage, and locknetics. an electromagnetic lock, also known as a mag lock, uses a security magnetic lock mechanism to hold the door in place, while a door electric. Commercial Electromagnetic Locks.
From www.americanbuildersoutlet.com
DynaLock 2011TJ20 1200lb Lock Commercial Electromagnetic Locks the external range of electromagnetic locks from cdvi offers high performance locking in the most harsh environments. an electromagnetic lock, also known as a mag lock, uses a security magnetic lock mechanism to hold the door in place, while a door electric strike lock relies. shop electromagnetic mag locks and holders for commercial doors from brands like. Commercial Electromagnetic Locks.
From skingroom.com
5 Best Door Locks in 2023 SKINGROOM Commercial Electromagnetic Locks an electromagnetic lock, also known as a mag lock, uses a security magnetic lock mechanism to hold the door in place, while a door electric strike lock relies. shop electromagnetic mag locks and holders for commercial doors from brands like securitron, lcn, rixson, abh, schlage, and locknetics. the external range of electromagnetic locks from cdvi offers high. Commercial Electromagnetic Locks.
From www.desertcart.ae
Commercial Access Door Locks Lock System Commercial Electromagnetic Locks shop electromagnetic mag locks and holders for commercial doors from brands like securitron, lcn, rixson, abh, schlage, and locknetics. an electromagnetic lock, also known as a mag lock, uses a security magnetic lock mechanism to hold the door in place, while a door electric strike lock relies. as a world leader we have a comprehensive range of. Commercial Electromagnetic Locks.
From uk.bestreviews.guide
Top 10 Commercial Locks of 2023 Best Reviews Guide Commercial Electromagnetic Locks shop electromagnetic mag locks and holders for commercial doors from brands like securitron, lcn, rixson, abh, schlage, and locknetics. as a world leader we have a comprehensive range of locking solutions from electric strikes and magnets to motor locks, which offer high levels of security,. the external range of electromagnetic locks from cdvi offers high performance locking. Commercial Electromagnetic Locks.
From www.yesss.co.uk
How to Keep Your Commercial Property Safe & Secure YESSS Electrical Commercial Electromagnetic Locks an electromagnetic lock, also known as a mag lock, uses a security magnetic lock mechanism to hold the door in place, while a door electric strike lock relies. shop electromagnetic mag locks and holders for commercial doors from brands like securitron, lcn, rixson, abh, schlage, and locknetics. as a world leader we have a comprehensive range of. Commercial Electromagnetic Locks.
From www.electriclock.net
How Does a Lock Work? Electric Locking Systems Commercial Electromagnetic Locks as a world leader we have a comprehensive range of locking solutions from electric strikes and magnets to motor locks, which offer high levels of security,. an electromagnetic lock, also known as a mag lock, uses a security magnetic lock mechanism to hold the door in place, while a door electric strike lock relies. an electromagnetic lock. Commercial Electromagnetic Locks.
From skingroom.com
5 Best Door Locks in 2023 SKINGROOM Commercial Electromagnetic Locks an electromagnetic lock, also known as a mag lock, uses a security magnetic lock mechanism to hold the door in place, while a door electric strike lock relies. as a world leader we have a comprehensive range of locking solutions from electric strikes and magnets to motor locks, which offer high levels of security,. shop electromagnetic mag. Commercial Electromagnetic Locks.
From locksmithelpasotexas.com
Door Locks In El Paso Mobile Locksmith Pros El Paso Texas Commercial Electromagnetic Locks the external range of electromagnetic locks from cdvi offers high performance locking in the most harsh environments. as a world leader we have a comprehensive range of locking solutions from electric strikes and magnets to motor locks, which offer high levels of security,. an electromagnetic lock securely prevents a door from opening without proper access credentials. . Commercial Electromagnetic Locks.
From www.walmart.com
Commercial Locks 60Kg Dc12V 60Kg Mini Commercial Electromagnetic Locks the external range of electromagnetic locks from cdvi offers high performance locking in the most harsh environments. shop electromagnetic mag locks and holders for commercial doors from brands like securitron, lcn, rixson, abh, schlage, and locknetics. an electromagnetic lock securely prevents a door from opening without proper access credentials. an electromagnetic lock, also known as a. Commercial Electromagnetic Locks.
From architectureau.com
locks by Allegion (Australia) Selector Commercial Electromagnetic Locks an electromagnetic lock securely prevents a door from opening without proper access credentials. the external range of electromagnetic locks from cdvi offers high performance locking in the most harsh environments. as a world leader we have a comprehensive range of locking solutions from electric strikes and magnets to motor locks, which offer high levels of security,. . Commercial Electromagnetic Locks.
From www.amazon.com
lock Commercial Electromagnetic Locks shop electromagnetic mag locks and holders for commercial doors from brands like securitron, lcn, rixson, abh, schlage, and locknetics. as a world leader we have a comprehensive range of locking solutions from electric strikes and magnets to motor locks, which offer high levels of security,. an electromagnetic lock, also known as a mag lock, uses a security. Commercial Electromagnetic Locks.
From www.seco-larm.com
1,200lb Lock, UL Listed SECOLARM USA Inc Commercial Electromagnetic Locks shop electromagnetic mag locks and holders for commercial doors from brands like securitron, lcn, rixson, abh, schlage, and locknetics. the external range of electromagnetic locks from cdvi offers high performance locking in the most harsh environments. an electromagnetic lock, also known as a mag lock, uses a security magnetic lock mechanism to hold the door in place,. Commercial Electromagnetic Locks.
From www.desertcart.ae
Commercial Access Door Locks Lock System Commercial Electromagnetic Locks an electromagnetic lock, also known as a mag lock, uses a security magnetic lock mechanism to hold the door in place, while a door electric strike lock relies. an electromagnetic lock securely prevents a door from opening without proper access credentials. shop electromagnetic mag locks and holders for commercial doors from brands like securitron, lcn, rixson, abh,. Commercial Electromagnetic Locks.
From architectureau.com
locks by Allegion (Australia) Selector Commercial Electromagnetic Locks shop electromagnetic mag locks and holders for commercial doors from brands like securitron, lcn, rixson, abh, schlage, and locknetics. the external range of electromagnetic locks from cdvi offers high performance locking in the most harsh environments. an electromagnetic lock, also known as a mag lock, uses a security magnetic lock mechanism to hold the door in place,. Commercial Electromagnetic Locks.
From www.technoone.pk
Door Lock 600lbs » TECHNOONE Automatic Doors, Gates Commercial Electromagnetic Locks shop electromagnetic mag locks and holders for commercial doors from brands like securitron, lcn, rixson, abh, schlage, and locknetics. an electromagnetic lock securely prevents a door from opening without proper access credentials. as a world leader we have a comprehensive range of locking solutions from electric strikes and magnets to motor locks, which offer high levels of. Commercial Electromagnetic Locks.
From www.doorclosersusa.com
Installing A Maglock On A Storefront Door How To Guide Commercial Electromagnetic Locks shop electromagnetic mag locks and holders for commercial doors from brands like securitron, lcn, rixson, abh, schlage, and locknetics. the external range of electromagnetic locks from cdvi offers high performance locking in the most harsh environments. an electromagnetic lock securely prevents a door from opening without proper access credentials. as a world leader we have a. Commercial Electromagnetic Locks.
From www.americanbuildersoutlet.com
DynaLock 2050 1200lb Lock, Satin Aluminum Finish Commercial Electromagnetic Locks an electromagnetic lock, also known as a mag lock, uses a security magnetic lock mechanism to hold the door in place, while a door electric strike lock relies. an electromagnetic lock securely prevents a door from opening without proper access credentials. as a world leader we have a comprehensive range of locking solutions from electric strikes and. Commercial Electromagnetic Locks.
From deltrexusa.com
Locks 800 Series Residential & Commercial Commercial Electromagnetic Locks an electromagnetic lock, also known as a mag lock, uses a security magnetic lock mechanism to hold the door in place, while a door electric strike lock relies. shop electromagnetic mag locks and holders for commercial doors from brands like securitron, lcn, rixson, abh, schlage, and locknetics. as a world leader we have a comprehensive range of. Commercial Electromagnetic Locks.
From www.taylorsecurity.com
RCI 8371X40 Locks Commercial Electromagnetic Locks shop electromagnetic mag locks and holders for commercial doors from brands like securitron, lcn, rixson, abh, schlage, and locknetics. as a world leader we have a comprehensive range of locking solutions from electric strikes and magnets to motor locks, which offer high levels of security,. an electromagnetic lock securely prevents a door from opening without proper access. Commercial Electromagnetic Locks.
From www.desertcart.ae
Commercial Access Door Locks Lock System Commercial Electromagnetic Locks the external range of electromagnetic locks from cdvi offers high performance locking in the most harsh environments. an electromagnetic lock, also known as a mag lock, uses a security magnetic lock mechanism to hold the door in place, while a door electric strike lock relies. as a world leader we have a comprehensive range of locking solutions. Commercial Electromagnetic Locks.
From architectureau.com
locks by Allegion (Australia) Selector Commercial Electromagnetic Locks shop electromagnetic mag locks and holders for commercial doors from brands like securitron, lcn, rixson, abh, schlage, and locknetics. the external range of electromagnetic locks from cdvi offers high performance locking in the most harsh environments. an electromagnetic lock, also known as a mag lock, uses a security magnetic lock mechanism to hold the door in place,. Commercial Electromagnetic Locks.
From www.desertcart.ae
Commercial Access Door Locks Lock System Commercial Electromagnetic Locks an electromagnetic lock, also known as a mag lock, uses a security magnetic lock mechanism to hold the door in place, while a door electric strike lock relies. an electromagnetic lock securely prevents a door from opening without proper access credentials. shop electromagnetic mag locks and holders for commercial doors from brands like securitron, lcn, rixson, abh,. Commercial Electromagnetic Locks.
From www.walmart.com
Lock Lock Electric Lock DC 12V 280kg Holding Force Commercial Electromagnetic Locks an electromagnetic lock securely prevents a door from opening without proper access credentials. the external range of electromagnetic locks from cdvi offers high performance locking in the most harsh environments. shop electromagnetic mag locks and holders for commercial doors from brands like securitron, lcn, rixson, abh, schlage, and locknetics. an electromagnetic lock, also known as a. Commercial Electromagnetic Locks.
From great-answer.com
10 Best Commercial Locks — Great Answer Commercial Electromagnetic Locks as a world leader we have a comprehensive range of locking solutions from electric strikes and magnets to motor locks, which offer high levels of security,. the external range of electromagnetic locks from cdvi offers high performance locking in the most harsh environments. an electromagnetic lock securely prevents a door from opening without proper access credentials. . Commercial Electromagnetic Locks.
From www.desertcart.ae
Commercial Access Door Locks Lock System Commercial Electromagnetic Locks an electromagnetic lock securely prevents a door from opening without proper access credentials. the external range of electromagnetic locks from cdvi offers high performance locking in the most harsh environments. as a world leader we have a comprehensive range of locking solutions from electric strikes and magnets to motor locks, which offer high levels of security,. . Commercial Electromagnetic Locks.
From www.amazon.ca
Locks,180kg/396.8lbs Holding Force,DC 12V Commercial Electromagnetic Locks shop electromagnetic mag locks and holders for commercial doors from brands like securitron, lcn, rixson, abh, schlage, and locknetics. the external range of electromagnetic locks from cdvi offers high performance locking in the most harsh environments. an electromagnetic lock, also known as a mag lock, uses a security magnetic lock mechanism to hold the door in place,. Commercial Electromagnetic Locks.
From www.seco-larm.com
1,200lb Lock, UL Listed SECOLARM USA Inc Commercial Electromagnetic Locks shop electromagnetic mag locks and holders for commercial doors from brands like securitron, lcn, rixson, abh, schlage, and locknetics. an electromagnetic lock securely prevents a door from opening without proper access credentials. an electromagnetic lock, also known as a mag lock, uses a security magnetic lock mechanism to hold the door in place, while a door electric. Commercial Electromagnetic Locks.
From shopdelta.eu
LOCK ZE2805 Locks + Equipment Delta Commercial Electromagnetic Locks an electromagnetic lock securely prevents a door from opening without proper access credentials. shop electromagnetic mag locks and holders for commercial doors from brands like securitron, lcn, rixson, abh, schlage, and locknetics. as a world leader we have a comprehensive range of locking solutions from electric strikes and magnets to motor locks, which offer high levels of. Commercial Electromagnetic Locks.
From ipixa.co.uk
Lock 1200lbs Commercial Electromagnetic Locks as a world leader we have a comprehensive range of locking solutions from electric strikes and magnets to motor locks, which offer high levels of security,. the external range of electromagnetic locks from cdvi offers high performance locking in the most harsh environments. shop electromagnetic mag locks and holders for commercial doors from brands like securitron, lcn,. Commercial Electromagnetic Locks.
From www.fbelec.com
Lock & Locks Security Door Commercial Electromagnetic Locks as a world leader we have a comprehensive range of locking solutions from electric strikes and magnets to motor locks, which offer high levels of security,. an electromagnetic lock securely prevents a door from opening without proper access credentials. an electromagnetic lock, also known as a mag lock, uses a security magnetic lock mechanism to hold the. Commercial Electromagnetic Locks.