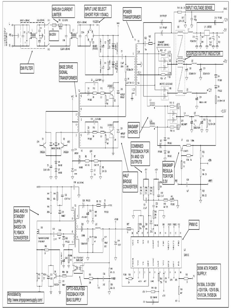
Atx Power Supply Schematic Modification . explore the schematic diagram of an atx power supply and learn how it provides power to your computer components. — i know there are multiple tutorials and questions regarding converting an atx power supply, new or old, to a. [tg] didn’t just cut off the motherboard connector and add banana plugs, but improved the functionality. specification, such as information about the physical form factor of the power supply, cooling requirements, connector. — here’s a fancy way to convert an atx powers supply into a bench supply. understanding its schematic diagram is important for troubleshooting and making any modifications or repairs to the power supply. the schematic diagram of an atx power supply shows the various components and circuitry inside the power supply. a maker's guide to atx power supplies: There are tons of instructables on how to hack a discarded atx (computer) power.
from diagramnanulik38.z22.web.core.windows.net
a maker's guide to atx power supplies: — here’s a fancy way to convert an atx powers supply into a bench supply. — i know there are multiple tutorials and questions regarding converting an atx power supply, new or old, to a. the schematic diagram of an atx power supply shows the various components and circuitry inside the power supply. understanding its schematic diagram is important for troubleshooting and making any modifications or repairs to the power supply. explore the schematic diagram of an atx power supply and learn how it provides power to your computer components. [tg] didn’t just cut off the motherboard connector and add banana plugs, but improved the functionality. specification, such as information about the physical form factor of the power supply, cooling requirements, connector. There are tons of instructables on how to hack a discarded atx (computer) power.
Atx Power Supply Schematic Pdf
Atx Power Supply Schematic Modification — here’s a fancy way to convert an atx powers supply into a bench supply. the schematic diagram of an atx power supply shows the various components and circuitry inside the power supply. — i know there are multiple tutorials and questions regarding converting an atx power supply, new or old, to a. There are tons of instructables on how to hack a discarded atx (computer) power. explore the schematic diagram of an atx power supply and learn how it provides power to your computer components. specification, such as information about the physical form factor of the power supply, cooling requirements, connector. — here’s a fancy way to convert an atx powers supply into a bench supply. understanding its schematic diagram is important for troubleshooting and making any modifications or repairs to the power supply. [tg] didn’t just cut off the motherboard connector and add banana plugs, but improved the functionality. a maker's guide to atx power supplies:
From circuitlistkeighley101.z21.web.core.windows.net
Atx Power Supply Schematic Atx Power Supply Schematic Modification There are tons of instructables on how to hack a discarded atx (computer) power. [tg] didn’t just cut off the motherboard connector and add banana plugs, but improved the functionality. explore the schematic diagram of an atx power supply and learn how it provides power to your computer components. — i know there are multiple tutorials and questions. Atx Power Supply Schematic Modification.
From danyk.cz
AT and ATX PC computer supplies schematics Atx Power Supply Schematic Modification explore the schematic diagram of an atx power supply and learn how it provides power to your computer components. a maker's guide to atx power supplies: — here’s a fancy way to convert an atx powers supply into a bench supply. [tg] didn’t just cut off the motherboard connector and add banana plugs, but improved the functionality.. Atx Power Supply Schematic Modification.
From www.wiringdraw.com
500w Atx Power Supply Schematic Diagram Wiring Draw And Schematic Atx Power Supply Schematic Modification understanding its schematic diagram is important for troubleshooting and making any modifications or repairs to the power supply. a maker's guide to atx power supplies: — i know there are multiple tutorials and questions regarding converting an atx power supply, new or old, to a. There are tons of instructables on how to hack a discarded atx. Atx Power Supply Schematic Modification.
From www.wiringview.com
atx power supply schematic Wiring Diagram Atx Power Supply Schematic Modification — here’s a fancy way to convert an atx powers supply into a bench supply. explore the schematic diagram of an atx power supply and learn how it provides power to your computer components. There are tons of instructables on how to hack a discarded atx (computer) power. a maker's guide to atx power supplies: understanding. Atx Power Supply Schematic Modification.
From www.organised-sound.com
Atx Power Supply Circuit Diagram Pdf Wiring Diagram Atx Power Supply Schematic Modification the schematic diagram of an atx power supply shows the various components and circuitry inside the power supply. There are tons of instructables on how to hack a discarded atx (computer) power. — i know there are multiple tutorials and questions regarding converting an atx power supply, new or old, to a. specification, such as information about. Atx Power Supply Schematic Modification.
From manualmanualella.z6.web.core.windows.net
Atx Power Supply Schematic Atx Power Supply Schematic Modification — i know there are multiple tutorials and questions regarding converting an atx power supply, new or old, to a. specification, such as information about the physical form factor of the power supply, cooling requirements, connector. [tg] didn’t just cut off the motherboard connector and add banana plugs, but improved the functionality. a maker's guide to atx. Atx Power Supply Schematic Modification.
From wiringfixdictaphone.z21.web.core.windows.net
Atx Power Supply Schematic Pdf Atx Power Supply Schematic Modification the schematic diagram of an atx power supply shows the various components and circuitry inside the power supply. specification, such as information about the physical form factor of the power supply, cooling requirements, connector. understanding its schematic diagram is important for troubleshooting and making any modifications or repairs to the power supply. — i know there. Atx Power Supply Schematic Modification.
From www.wiringdigital.com
Atx Power Supply Circuit Diagram » Wiring Digital And Schematic Atx Power Supply Schematic Modification — i know there are multiple tutorials and questions regarding converting an atx power supply, new or old, to a. — here’s a fancy way to convert an atx powers supply into a bench supply. a maker's guide to atx power supplies: explore the schematic diagram of an atx power supply and learn how it provides. Atx Power Supply Schematic Modification.
From simonwyss.me
ATX Power Supply 18V and 30V Modification Simon Wyss Atx Power Supply Schematic Modification explore the schematic diagram of an atx power supply and learn how it provides power to your computer components. There are tons of instructables on how to hack a discarded atx (computer) power. [tg] didn’t just cut off the motherboard connector and add banana plugs, but improved the functionality. understanding its schematic diagram is important for troubleshooting and. Atx Power Supply Schematic Modification.
From www.scribd.com
ATX Power Supply Schematic Atx Power Supply Schematic Modification specification, such as information about the physical form factor of the power supply, cooling requirements, connector. — i know there are multiple tutorials and questions regarding converting an atx power supply, new or old, to a. the schematic diagram of an atx power supply shows the various components and circuitry inside the power supply. — here’s. Atx Power Supply Schematic Modification.
From circuitdiagramasci.z13.web.core.windows.net
Atx Power Supply Circuit Atx Power Supply Schematic Modification understanding its schematic diagram is important for troubleshooting and making any modifications or repairs to the power supply. explore the schematic diagram of an atx power supply and learn how it provides power to your computer components. [tg] didn’t just cut off the motherboard connector and add banana plugs, but improved the functionality. a maker's guide to. Atx Power Supply Schematic Modification.
From usermanualadjuvant.z1.web.core.windows.net
Atx Power Supply Schematic Explanation Atx Power Supply Schematic Modification — here’s a fancy way to convert an atx powers supply into a bench supply. There are tons of instructables on how to hack a discarded atx (computer) power. the schematic diagram of an atx power supply shows the various components and circuitry inside the power supply. understanding its schematic diagram is important for troubleshooting and making. Atx Power Supply Schematic Modification.
From www.wiringdraw.com
Atx Power Supply Circuit Diagram Pdf Atx Power Supply Schematic Modification [tg] didn’t just cut off the motherboard connector and add banana plugs, but improved the functionality. specification, such as information about the physical form factor of the power supply, cooling requirements, connector. There are tons of instructables on how to hack a discarded atx (computer) power. — i know there are multiple tutorials and questions regarding converting an. Atx Power Supply Schematic Modification.
From www.organised-sound.com
Atx Power Supply Schematic Explanation Pdf Wiring Diagram Atx Power Supply Schematic Modification — i know there are multiple tutorials and questions regarding converting an atx power supply, new or old, to a. — here’s a fancy way to convert an atx powers supply into a bench supply. the schematic diagram of an atx power supply shows the various components and circuitry inside the power supply. understanding its schematic. Atx Power Supply Schematic Modification.
From wiringfixsupposed.z5.web.core.windows.net
Atx P4 Power Supply Circuit Diagram Atx Power Supply Schematic Modification [tg] didn’t just cut off the motherboard connector and add banana plugs, but improved the functionality. — here’s a fancy way to convert an atx powers supply into a bench supply. the schematic diagram of an atx power supply shows the various components and circuitry inside the power supply. specification, such as information about the physical form. Atx Power Supply Schematic Modification.
From www.wiringscan.com
Schematic Diagram Power Supply Atx Wiring Scan Atx Power Supply Schematic Modification a maker's guide to atx power supplies: [tg] didn’t just cut off the motherboard connector and add banana plugs, but improved the functionality. explore the schematic diagram of an atx power supply and learn how it provides power to your computer components. — i know there are multiple tutorials and questions regarding converting an atx power supply,. Atx Power Supply Schematic Modification.
From circuitchamullegt.z14.web.core.windows.net
400w Atx Power Supply Circuit Diagram Atx Power Supply Schematic Modification There are tons of instructables on how to hack a discarded atx (computer) power. explore the schematic diagram of an atx power supply and learn how it provides power to your computer components. — i know there are multiple tutorials and questions regarding converting an atx power supply, new or old, to a. specification, such as information. Atx Power Supply Schematic Modification.
From www.wiringdigital.com
Atx Power Supply Circuit Diagram Wiring Digital and Schematic Atx Power Supply Schematic Modification understanding its schematic diagram is important for troubleshooting and making any modifications or repairs to the power supply. a maker's guide to atx power supplies: [tg] didn’t just cut off the motherboard connector and add banana plugs, but improved the functionality. — i know there are multiple tutorials and questions regarding converting an atx power supply, new. Atx Power Supply Schematic Modification.
From danyk.cz
How to modify an AT / ATX computer power supply to a 315V bench power Atx Power Supply Schematic Modification a maker's guide to atx power supplies: — i know there are multiple tutorials and questions regarding converting an atx power supply, new or old, to a. There are tons of instructables on how to hack a discarded atx (computer) power. the schematic diagram of an atx power supply shows the various components and circuitry inside the. Atx Power Supply Schematic Modification.
From www.circuitdiagram.co
300w Atx Power Supply Schematic Diagrams » Circuit Diagram Atx Power Supply Schematic Modification explore the schematic diagram of an atx power supply and learn how it provides power to your computer components. There are tons of instructables on how to hack a discarded atx (computer) power. understanding its schematic diagram is important for troubleshooting and making any modifications or repairs to the power supply. [tg] didn’t just cut off the motherboard. Atx Power Supply Schematic Modification.
From kdi-ppi.com
Understanding the ATX Power Supply Schematic A Comprehensive Guide Atx Power Supply Schematic Modification the schematic diagram of an atx power supply shows the various components and circuitry inside the power supply. explore the schematic diagram of an atx power supply and learn how it provides power to your computer components. specification, such as information about the physical form factor of the power supply, cooling requirements, connector. There are tons of. Atx Power Supply Schematic Modification.
From resolutionsforyou.com
Understanding the ATX Power Supply Schematic A Comprehensive PDF Guide Atx Power Supply Schematic Modification the schematic diagram of an atx power supply shows the various components and circuitry inside the power supply. understanding its schematic diagram is important for troubleshooting and making any modifications or repairs to the power supply. specification, such as information about the physical form factor of the power supply, cooling requirements, connector. There are tons of instructables. Atx Power Supply Schematic Modification.
From www.diagramtechno.com
Schematic Diagram Power Supply Atx Diagram Techno Atx Power Supply Schematic Modification [tg] didn’t just cut off the motherboard connector and add banana plugs, but improved the functionality. understanding its schematic diagram is important for troubleshooting and making any modifications or repairs to the power supply. — here’s a fancy way to convert an atx powers supply into a bench supply. explore the schematic diagram of an atx power. Atx Power Supply Schematic Modification.
From diagramnanulik38.z22.web.core.windows.net
Atx Power Supply Schematic Pdf Atx Power Supply Schematic Modification There are tons of instructables on how to hack a discarded atx (computer) power. specification, such as information about the physical form factor of the power supply, cooling requirements, connector. understanding its schematic diagram is important for troubleshooting and making any modifications or repairs to the power supply. the schematic diagram of an atx power supply shows. Atx Power Supply Schematic Modification.
From www.organised-sound.com
Atx Power Supply Schematic Diagram Pdf Wiring Diagram Atx Power Supply Schematic Modification a maker's guide to atx power supplies: — here’s a fancy way to convert an atx powers supply into a bench supply. the schematic diagram of an atx power supply shows the various components and circuitry inside the power supply. [tg] didn’t just cut off the motherboard connector and add banana plugs, but improved the functionality. . Atx Power Supply Schematic Modification.
From guidefixaplomats0i.z4.web.core.windows.net
500w Atx Power Supply Schematic Diagram Pdf Atx Power Supply Schematic Modification understanding its schematic diagram is important for troubleshooting and making any modifications or repairs to the power supply. — i know there are multiple tutorials and questions regarding converting an atx power supply, new or old, to a. explore the schematic diagram of an atx power supply and learn how it provides power to your computer components.. Atx Power Supply Schematic Modification.
From danyk.cz
AT and ATX PC computer supplies schematics Atx Power Supply Schematic Modification explore the schematic diagram of an atx power supply and learn how it provides power to your computer components. specification, such as information about the physical form factor of the power supply, cooling requirements, connector. — here’s a fancy way to convert an atx powers supply into a bench supply. a maker's guide to atx power. Atx Power Supply Schematic Modification.
From anisado1qschematic.z14.web.core.windows.net
Atx Power Supply Outputs Atx Power Supply Schematic Modification understanding its schematic diagram is important for troubleshooting and making any modifications or repairs to the power supply. specification, such as information about the physical form factor of the power supply, cooling requirements, connector. explore the schematic diagram of an atx power supply and learn how it provides power to your computer components. There are tons of. Atx Power Supply Schematic Modification.
From wiringdiagram.2bitboer.com
Atx Power Supply Circuit Diagram Wiring Diagram Atx Power Supply Schematic Modification explore the schematic diagram of an atx power supply and learn how it provides power to your computer components. understanding its schematic diagram is important for troubleshooting and making any modifications or repairs to the power supply. — here’s a fancy way to convert an atx powers supply into a bench supply. [tg] didn’t just cut off. Atx Power Supply Schematic Modification.
From resolutionsforyou.com
Understanding the ATX Power Supply Schematic A Comprehensive PDF Guide Atx Power Supply Schematic Modification — i know there are multiple tutorials and questions regarding converting an atx power supply, new or old, to a. a maker's guide to atx power supplies: the schematic diagram of an atx power supply shows the various components and circuitry inside the power supply. There are tons of instructables on how to hack a discarded atx. Atx Power Supply Schematic Modification.
From wiringdiagram.2bitboer.com
300w Atx Power Supply Schematic Diagrams Wiring Diagram Atx Power Supply Schematic Modification specification, such as information about the physical form factor of the power supply, cooling requirements, connector. [tg] didn’t just cut off the motherboard connector and add banana plugs, but improved the functionality. explore the schematic diagram of an atx power supply and learn how it provides power to your computer components. There are tons of instructables on how. Atx Power Supply Schematic Modification.
From www.wiringdraw.com
Atx Power Supply Circuit Diagram Wiring Draw And Schematic Atx Power Supply Schematic Modification [tg] didn’t just cut off the motherboard connector and add banana plugs, but improved the functionality. — i know there are multiple tutorials and questions regarding converting an atx power supply, new or old, to a. a maker's guide to atx power supplies: explore the schematic diagram of an atx power supply and learn how it provides. Atx Power Supply Schematic Modification.
From www.scribd.com
ATX Power Supply Modification Symmetric 2X30V DC DC Converter Circuit Atx Power Supply Schematic Modification [tg] didn’t just cut off the motherboard connector and add banana plugs, but improved the functionality. — i know there are multiple tutorials and questions regarding converting an atx power supply, new or old, to a. the schematic diagram of an atx power supply shows the various components and circuitry inside the power supply. There are tons of. Atx Power Supply Schematic Modification.
From diagramkamocsaih7.z21.web.core.windows.net
500w Atx Power Supply Schematic Diagram Pdf Atx Power Supply Schematic Modification understanding its schematic diagram is important for troubleshooting and making any modifications or repairs to the power supply. — here’s a fancy way to convert an atx powers supply into a bench supply. There are tons of instructables on how to hack a discarded atx (computer) power. a maker's guide to atx power supplies: [tg] didn’t just. Atx Power Supply Schematic Modification.
From www.wiringdigital.com
Atx Power Supply Circuit Diagram » Wiring Digital And Schematic Atx Power Supply Schematic Modification the schematic diagram of an atx power supply shows the various components and circuitry inside the power supply. — i know there are multiple tutorials and questions regarding converting an atx power supply, new or old, to a. a maker's guide to atx power supplies: There are tons of instructables on how to hack a discarded atx. Atx Power Supply Schematic Modification.