Volvo 240 Relay Locations . Passenger compartment, in center console behind fan switch. 2 power junction box (12v from battery) 9 fuse, b+. relay locations, 1993 240. here are some diagrams i've collected showing relay locations for volvo 240, 700 and 900 models. 18 rows additional fuses. The 740 uses the same relay, but keep in mind that some 700 cars swapped sides for. See the illustrations below left and middle to identify relays in 740/940 cars. when you turn on the ignition key, that activates the fuel pump relay switch. 13 headlight relay (stepped high/low beam).
from www.carknowledge.info
See the illustrations below left and middle to identify relays in 740/940 cars. relay locations, 1993 240. The 740 uses the same relay, but keep in mind that some 700 cars swapped sides for. Passenger compartment, in center console behind fan switch. when you turn on the ignition key, that activates the fuel pump relay switch. here are some diagrams i've collected showing relay locations for volvo 240, 700 and 900 models. 13 headlight relay (stepped high/low beam). 2 power junction box (12v from battery) 9 fuse, b+. 18 rows additional fuses.
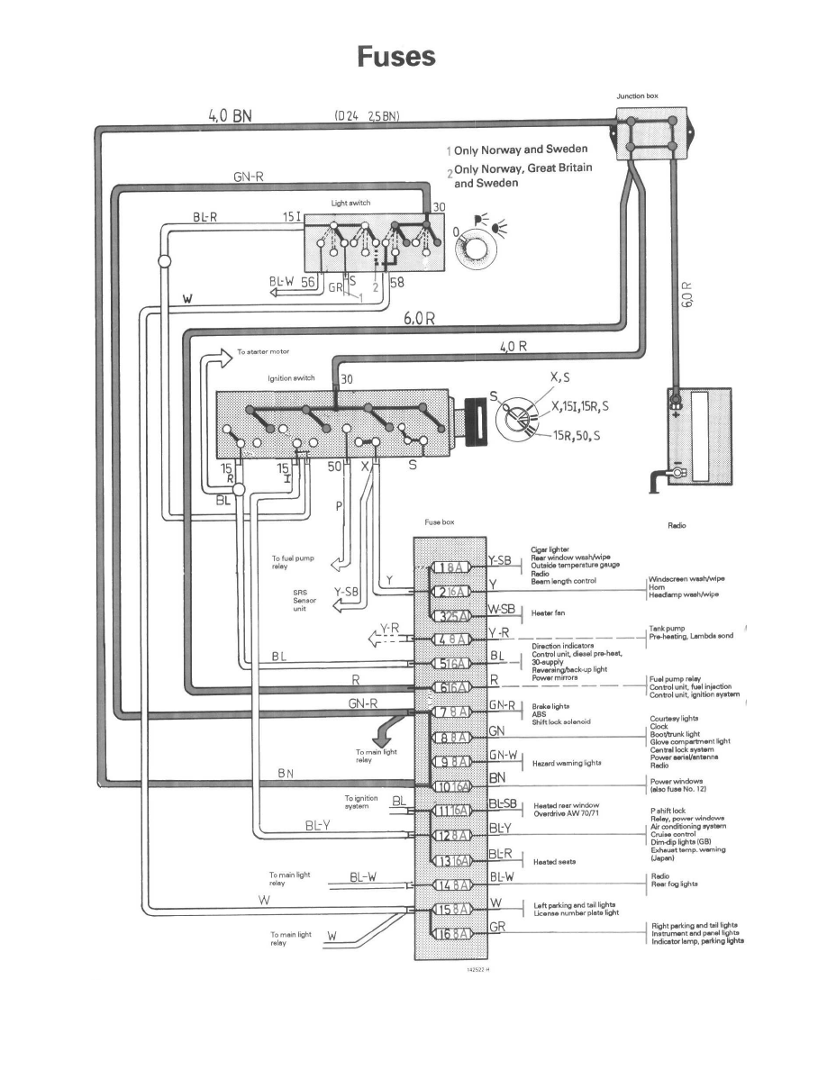
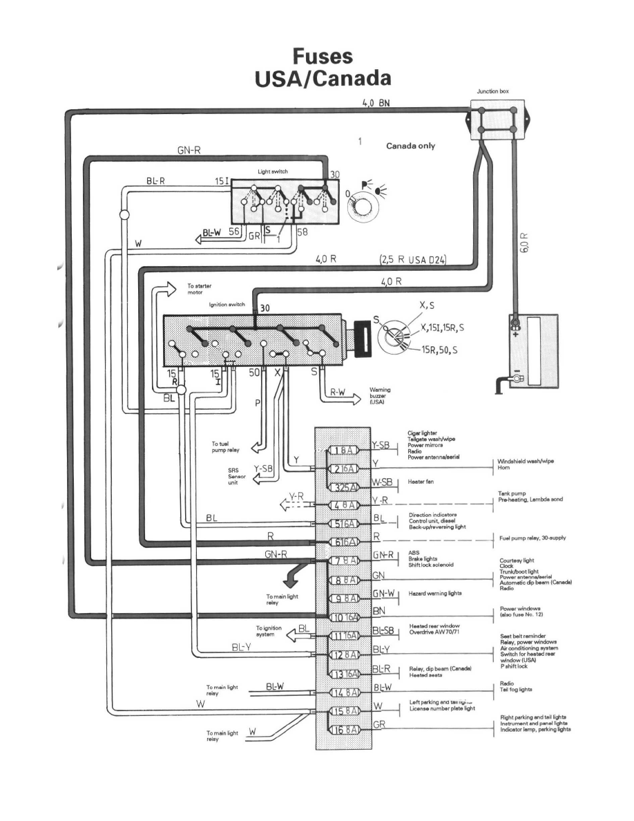
Volvo 240 (1991 1993) wiring diagrams rear washer/wiper W/O
Volvo 240 Relay Locations 18 rows additional fuses. 18 rows additional fuses. here are some diagrams i've collected showing relay locations for volvo 240, 700 and 900 models. See the illustrations below left and middle to identify relays in 740/940 cars. 13 headlight relay (stepped high/low beam). when you turn on the ignition key, that activates the fuel pump relay switch. Passenger compartment, in center console behind fan switch. The 740 uses the same relay, but keep in mind that some 700 cars swapped sides for. 2 power junction box (12v from battery) 9 fuse, b+. relay locations, 1993 240.
From wiringfixsmuttily.z19.web.core.windows.net
Volvo 240 Headlight Relay Location Volvo 240 Relay Locations Passenger compartment, in center console behind fan switch. The 740 uses the same relay, but keep in mind that some 700 cars swapped sides for. here are some diagrams i've collected showing relay locations for volvo 240, 700 and 900 models. relay locations, 1993 240. 18 rows additional fuses. See the illustrations below left and middle to. Volvo 240 Relay Locations.
From www.240turbo.com
Dave's Volvo Page Volvo Relays Volvo 240 Relay Locations 2 power junction box (12v from battery) 9 fuse, b+. The 740 uses the same relay, but keep in mind that some 700 cars swapped sides for. 18 rows additional fuses. See the illustrations below left and middle to identify relays in 740/940 cars. relay locations, 1993 240. here are some diagrams i've collected showing relay locations. Volvo 240 Relay Locations.
From workshop-manuals.com
Volvo Service and Repair Manuals > 240 L42320cc 2.3L SOHC VIN Volvo 240 Relay Locations 13 headlight relay (stepped high/low beam). Passenger compartment, in center console behind fan switch. relay locations, 1993 240. when you turn on the ignition key, that activates the fuel pump relay switch. See the illustrations below left and middle to identify relays in 740/940 cars. here are some diagrams i've collected showing relay locations for volvo 240,. Volvo 240 Relay Locations.
From knigaproavto.ru
'74'93 Volvo 240 & 260 Fuse Box Diagram Volvo 240 Relay Locations relay locations, 1993 240. when you turn on the ignition key, that activates the fuel pump relay switch. 18 rows additional fuses. 13 headlight relay (stepped high/low beam). Passenger compartment, in center console behind fan switch. 2 power junction box (12v from battery) 9 fuse, b+. here are some diagrams i've collected showing relay locations for. Volvo 240 Relay Locations.
From www.240turbo.com
Dave's Volvo Page Volvo Relays Volvo 240 Relay Locations relay locations, 1993 240. 18 rows additional fuses. 2 power junction box (12v from battery) 9 fuse, b+. The 740 uses the same relay, but keep in mind that some 700 cars swapped sides for. here are some diagrams i've collected showing relay locations for volvo 240, 700 and 900 models. when you turn on the. Volvo 240 Relay Locations.
From www.volvopartswebstore.com
Volvo 240 Relay 3523639 Volvo Parts store, Oak Park IL Volvo 240 Relay Locations See the illustrations below left and middle to identify relays in 740/940 cars. 2 power junction box (12v from battery) 9 fuse, b+. relay locations, 1993 240. 18 rows additional fuses. The 740 uses the same relay, but keep in mind that some 700 cars swapped sides for. when you turn on the ignition key, that activates. Volvo 240 Relay Locations.
From workshop-manuals.com
Volvo Service and Repair Manuals > 240 L42320cc 2.3L SOHC VIN Volvo 240 Relay Locations 2 power junction box (12v from battery) 9 fuse, b+. here are some diagrams i've collected showing relay locations for volvo 240, 700 and 900 models. when you turn on the ignition key, that activates the fuel pump relay switch. 13 headlight relay (stepped high/low beam). Passenger compartment, in center console behind fan switch. 18 rows additional. Volvo 240 Relay Locations.
From wirelistbarterers.z13.web.core.windows.net
Volvo 240 Fuel Pump Relay Failure Symptoms Volvo 240 Relay Locations relay locations, 1993 240. 2 power junction box (12v from battery) 9 fuse, b+. here are some diagrams i've collected showing relay locations for volvo 240, 700 and 900 models. The 740 uses the same relay, but keep in mind that some 700 cars swapped sides for. 13 headlight relay (stepped high/low beam). when you turn on. Volvo 240 Relay Locations.
From parts.volvocarsmallofgeorgia.com
Volvo 240 Relay. Engine Compartment. Revs. With Fittings. With Parts Volvo 240 Relay Locations here are some diagrams i've collected showing relay locations for volvo 240, 700 and 900 models. relay locations, 1993 240. See the illustrations below left and middle to identify relays in 740/940 cars. The 740 uses the same relay, but keep in mind that some 700 cars swapped sides for. 18 rows additional fuses. Passenger compartment, in. Volvo 240 Relay Locations.
From ozvolvo.org
1991 240 fuel pump relay location — Oz Volvo Forums Volvo 240 Relay Locations when you turn on the ignition key, that activates the fuel pump relay switch. 18 rows additional fuses. See the illustrations below left and middle to identify relays in 740/940 cars. 2 power junction box (12v from battery) 9 fuse, b+. here are some diagrams i've collected showing relay locations for volvo 240, 700 and 900 models.. Volvo 240 Relay Locations.
From www.vlvautoparts.com
Relay Volvo 240/740 and 760 parts for volvos Volvo 240 Relay Locations Passenger compartment, in center console behind fan switch. 13 headlight relay (stepped high/low beam). The 740 uses the same relay, but keep in mind that some 700 cars swapped sides for. here are some diagrams i've collected showing relay locations for volvo 240, 700 and 900 models. when you turn on the ignition key, that activates the fuel. Volvo 240 Relay Locations.
From www.prancingmoose.com
Dave's Volvo Page Volvo Relays Volvo 240 Relay Locations 2 power junction box (12v from battery) 9 fuse, b+. Passenger compartment, in center console behind fan switch. relay locations, 1993 240. when you turn on the ignition key, that activates the fuel pump relay switch. The 740 uses the same relay, but keep in mind that some 700 cars swapped sides for. 18 rows additional fuses.. Volvo 240 Relay Locations.
From workshop-manuals.com
Volvo Service and Repair Manuals > 240 L42320cc 2.3L SOHC VIN Volvo 240 Relay Locations when you turn on the ignition key, that activates the fuel pump relay switch. Passenger compartment, in center console behind fan switch. relay locations, 1993 240. The 740 uses the same relay, but keep in mind that some 700 cars swapped sides for. here are some diagrams i've collected showing relay locations for volvo 240, 700 and. Volvo 240 Relay Locations.
From www.240turbo.com
Volvo 240 Mods and Fixes Collection Volvo 240 Relay Locations when you turn on the ignition key, that activates the fuel pump relay switch. 13 headlight relay (stepped high/low beam). 18 rows additional fuses. 2 power junction box (12v from battery) 9 fuse, b+. The 740 uses the same relay, but keep in mind that some 700 cars swapped sides for. See the illustrations below left and middle. Volvo 240 Relay Locations.
From www.justanswer.com
Volvo 240 Fuel Pump Relay Location Q&A Guide JustAnswer Volvo 240 Relay Locations See the illustrations below left and middle to identify relays in 740/940 cars. here are some diagrams i've collected showing relay locations for volvo 240, 700 and 900 models. Passenger compartment, in center console behind fan switch. when you turn on the ignition key, that activates the fuel pump relay switch. 13 headlight relay (stepped high/low beam). 2. Volvo 240 Relay Locations.
From evoffurrilitxschematic.z4.web.core.windows.net
Volvo 240 Relay Diagram Volvo 240 Relay Locations Passenger compartment, in center console behind fan switch. when you turn on the ignition key, that activates the fuel pump relay switch. here are some diagrams i've collected showing relay locations for volvo 240, 700 and 900 models. 18 rows additional fuses. The 740 uses the same relay, but keep in mind that some 700 cars swapped. Volvo 240 Relay Locations.
From workshop-manuals.com
Volvo Service and Repair Manuals > 240 L42320cc 2.3L SOHC VIN Volvo 240 Relay Locations 2 power junction box (12v from battery) 9 fuse, b+. when you turn on the ignition key, that activates the fuel pump relay switch. relay locations, 1993 240. here are some diagrams i've collected showing relay locations for volvo 240, 700 and 900 models. The 740 uses the same relay, but keep in mind that some 700. Volvo 240 Relay Locations.
From www.caretxdigital.com
volvo 240 fuel pump relay wiring diagram Wiring Diagram and Schematics Volvo 240 Relay Locations 13 headlight relay (stepped high/low beam). 2 power junction box (12v from battery) 9 fuse, b+. when you turn on the ignition key, that activates the fuel pump relay switch. relay locations, 1993 240. 18 rows additional fuses. The 740 uses the same relay, but keep in mind that some 700 cars swapped sides for. See the. Volvo 240 Relay Locations.
From www.justanswer.com
Volvo 240 Fuel Pump Relay Location Q&A JustAnswer Volvo 240 Relay Locations here are some diagrams i've collected showing relay locations for volvo 240, 700 and 900 models. when you turn on the ignition key, that activates the fuel pump relay switch. 18 rows additional fuses. See the illustrations below left and middle to identify relays in 740/940 cars. The 740 uses the same relay, but keep in mind. Volvo 240 Relay Locations.
From ubicaciondepersonas.cdmx.gob.mx
Volvo 240 Fuel Pump Relay Location ubicaciondepersonas.cdmx.gob.mx Volvo 240 Relay Locations 13 headlight relay (stepped high/low beam). 2 power junction box (12v from battery) 9 fuse, b+. relay locations, 1993 240. See the illustrations below left and middle to identify relays in 740/940 cars. 18 rows additional fuses. when you turn on the ignition key, that activates the fuel pump relay switch. here are some diagrams i've. Volvo 240 Relay Locations.
From workshop-manuals.com
Volvo Service and Repair Manuals > 240 L42320cc 2.3L SOHC VIN Volvo 240 Relay Locations The 740 uses the same relay, but keep in mind that some 700 cars swapped sides for. See the illustrations below left and middle to identify relays in 740/940 cars. 13 headlight relay (stepped high/low beam). 18 rows additional fuses. relay locations, 1993 240. when you turn on the ignition key, that activates the fuel pump relay. Volvo 240 Relay Locations.
From workshop-manuals.com
Volvo Service and Repair Manuals > 240 L42.3L SOHC VIN 88 Volvo 240 Relay Locations here are some diagrams i've collected showing relay locations for volvo 240, 700 and 900 models. The 740 uses the same relay, but keep in mind that some 700 cars swapped sides for. 2 power junction box (12v from battery) 9 fuse, b+. relay locations, 1993 240. 18 rows additional fuses. Passenger compartment, in center console behind. Volvo 240 Relay Locations.
From tr5steelers.blogspot.com
Volvo 240 Fuel Pump Relay Wiring Diagram, Volvo 91 240 Wiring Diagram Volvo 240 Relay Locations when you turn on the ignition key, that activates the fuel pump relay switch. 18 rows additional fuses. here are some diagrams i've collected showing relay locations for volvo 240, 700 and 900 models. The 740 uses the same relay, but keep in mind that some 700 cars swapped sides for. Passenger compartment, in center console behind. Volvo 240 Relay Locations.
From volvoforums.com
1992 240 Bulb Failure Relay wiring help. Volvo Forums Volvo Volvo 240 Relay Locations See the illustrations below left and middle to identify relays in 740/940 cars. 13 headlight relay (stepped high/low beam). 18 rows additional fuses. when you turn on the ignition key, that activates the fuel pump relay switch. Passenger compartment, in center console behind fan switch. here are some diagrams i've collected showing relay locations for volvo 240,. Volvo 240 Relay Locations.
From www.prancingmoose.com
Dave's Volvo Page Volvo Relays Volvo 240 Relay Locations 2 power junction box (12v from battery) 9 fuse, b+. See the illustrations below left and middle to identify relays in 740/940 cars. relay locations, 1993 240. when you turn on the ignition key, that activates the fuel pump relay switch. The 740 uses the same relay, but keep in mind that some 700 cars swapped sides for.. Volvo 240 Relay Locations.
From www.carknowledge.info
Volvo 240 (1991 1993) wiring diagrams rear washer/wiper W/O Volvo 240 Relay Locations Passenger compartment, in center console behind fan switch. relay locations, 1993 240. here are some diagrams i've collected showing relay locations for volvo 240, 700 and 900 models. The 740 uses the same relay, but keep in mind that some 700 cars swapped sides for. when you turn on the ignition key, that activates the fuel pump. Volvo 240 Relay Locations.
From www.prancingmoose.com
Dave's Volvo Page Volvo 240 Wipers Volvo 240 Relay Locations See the illustrations below left and middle to identify relays in 740/940 cars. 18 rows additional fuses. Passenger compartment, in center console behind fan switch. when you turn on the ignition key, that activates the fuel pump relay switch. relay locations, 1993 240. The 740 uses the same relay, but keep in mind that some 700 cars. Volvo 240 Relay Locations.
From www.240turbo.com
Dave's Volvo Page Volvo Relays Volvo 240 Relay Locations when you turn on the ignition key, that activates the fuel pump relay switch. here are some diagrams i've collected showing relay locations for volvo 240, 700 and 900 models. 18 rows additional fuses. Passenger compartment, in center console behind fan switch. 13 headlight relay (stepped high/low beam). The 740 uses the same relay, but keep in. Volvo 240 Relay Locations.
From www.240turbo.com
Creating a Volvo Headlight Relay Volvo 240 Relay Locations Passenger compartment, in center console behind fan switch. 13 headlight relay (stepped high/low beam). relay locations, 1993 240. when you turn on the ignition key, that activates the fuel pump relay switch. The 740 uses the same relay, but keep in mind that some 700 cars swapped sides for. See the illustrations below left and middle to identify. Volvo 240 Relay Locations.
From www.justanswer.com
Q&A 1991 Volvo 240 Wagon Tail Light Issues Diagram, Bulb, Relay Volvo 240 Relay Locations here are some diagrams i've collected showing relay locations for volvo 240, 700 and 900 models. 13 headlight relay (stepped high/low beam). Passenger compartment, in center console behind fan switch. when you turn on the ignition key, that activates the fuel pump relay switch. The 740 uses the same relay, but keep in mind that some 700 cars. Volvo 240 Relay Locations.
From www.volvopartswebstore.com
1990 Volvo 240 Hazard Warning Flasher. FLASHER RELAY 9442468 Volvo Volvo 240 Relay Locations when you turn on the ignition key, that activates the fuel pump relay switch. The 740 uses the same relay, but keep in mind that some 700 cars swapped sides for. 13 headlight relay (stepped high/low beam). 18 rows additional fuses. here are some diagrams i've collected showing relay locations for volvo 240, 700 and 900 models.. Volvo 240 Relay Locations.
From www.youtube.com
Volvo 240 how to change fuel pump relay switch YouTube Volvo 240 Relay Locations relay locations, 1993 240. Passenger compartment, in center console behind fan switch. 2 power junction box (12v from battery) 9 fuse, b+. See the illustrations below left and middle to identify relays in 740/940 cars. 18 rows additional fuses. The 740 uses the same relay, but keep in mind that some 700 cars swapped sides for. 13 headlight. Volvo 240 Relay Locations.
From www.justanswer.com
Q&A Volvo 240 Fuel Pump Relay Wiring Diagram, Bypass 88 Volvo 240 Volvo 240 Relay Locations 18 rows additional fuses. 2 power junction box (12v from battery) 9 fuse, b+. The 740 uses the same relay, but keep in mind that some 700 cars swapped sides for. when you turn on the ignition key, that activates the fuel pump relay switch. Passenger compartment, in center console behind fan switch. 13 headlight relay (stepped high/low. Volvo 240 Relay Locations.
From parts.volvocarsmallofgeorgia.com
Volvo 240 Relay. Engine Compartment. Revs. With Fittings. With Parts Volvo 240 Relay Locations here are some diagrams i've collected showing relay locations for volvo 240, 700 and 900 models. Passenger compartment, in center console behind fan switch. when you turn on the ignition key, that activates the fuel pump relay switch. 18 rows additional fuses. The 740 uses the same relay, but keep in mind that some 700 cars swapped. Volvo 240 Relay Locations.
From sicherungskastendiagramm.de
Sicherungskasten und Relais Volvo 240 (1990) Volvo 240 Relay Locations when you turn on the ignition key, that activates the fuel pump relay switch. here are some diagrams i've collected showing relay locations for volvo 240, 700 and 900 models. 2 power junction box (12v from battery) 9 fuse, b+. The 740 uses the same relay, but keep in mind that some 700 cars swapped sides for. . Volvo 240 Relay Locations.